Radio Village

1356881
☆Radio Boy's Handmade Radio & Electronics☆
OTD-BBS過去ログ・ライブラリー
TEXT…#0001-1000#1001-2000#2001-3000#3001-4000#4001-5000#5001-6155
HTML…#0001-1000#1001-2000#2001-3000#3001-4000#4001-5000#5001-6155

Mountain Remote Shackぼちぼちと - オーナーMail URL

2016/04/17 (Sun) 18:40:55
*.mesh.ad.jp

山の上にリモートシャックを構築中で、以下URLで紹介しています。
http://www5a.biglobe.ne.jp/~jh2clv/remote-shack_build.htm
本日大雨の中、悩んだ末購入した発電機が届きテストを行いました。
色々リスクや課題もありますが、予想以上の出来に取りあえず満足しています。以下URLにまとめています。
http://www5a.biglobe.ne.jp/~jh2clv/remote-shack_build_power.htm

Re: Mountain Remote Shackぼちぼちと - 久々のリモートシャックMail URL

2025/07/26 (Sat) 00:30:14
*.mesh.ad.jp

所用(ミカンの木の廃棄)で大峰(リモートシャック)へ赴きました。3ヶ月振りにリモートシャックの収容箱を開け、暫くベアフット状態だった系統にHPA(DXV600・・・予備機)を復活させました。HPAの不具合かと思っていたら、ネジピッチの異なるMコネケーブルが紛れ込んでいて、接触不良を起こしていた模様です。ただHPAもフルパワーにすると、内部でチリチリ音がするので500W程度に抑えています。今回の作業に合わせて、収容箱周辺や、ヒノキ林の道路脇(50m程)の草刈りを行いました。また残燃料は半分、オイル量も確認しました。リン酸鉄リチウムイン電池と太陽光パネルの組み合わせで、待機電力の心配から解放され丸2年が経ちました。写真は収容箱の扉を外した様子です。周辺の草が伸びているのが分かります。
ちなみに時間計は5577.1Hでした。

Re: Mountain Remote Shackぼちぼちと - オーナーMail URL

2025/04/24 (Thu) 20:24:36
*.mesh.ad.jp

4月24日、所用で山頂へ赴いた際、オイルチェックを実施。大分減っているため約500ccを補充。
時間計は5483.0Hだった。

Re: Mountain Remote Shackぼちぼちと - オーナーMail URL

2025/04/01 (Tue) 14:03:53
*.mesh.ad.jp

3月28日、先日(3月4日)の給油で残っていた20リットルを給油する。
燃料タンクは丁度満タンになった。
恐らく前回の給油時に記したように、EMPTYアラームが出ていなかったので、燃料は空になっていなかったと思われる。
ただ始動した発電機が停止する現象は事実だったので、燃料系で自然落下に依存する圧力が落ちていたのではと推測している。
すなわち燃料ホースの経路を確認する必要がるかも知れない。
或いは冬季で灯油の粘度があがり、上記が発生しやすい状態にあったとか・・・。
YDG-350VAの内蔵タンクとの併用を行っている関係上、外部タンクを高くすることが出来ないジレンマがある。
良質な弁(逆流防止)が内蔵タンク系に挿入出来れば問題は解決するが、そんなに気の利いた弁は中々見つからない。

Re: Mountain Remote Shackぼちぼちと - オーナーMail URL

2025/03/30 (Sun) 09:48:46
*.mesh.ad.jp

通りがかりの無線好き音声エンジニアさん
お気遣いの書き込み有難うございます。
初めての体験だったので驚きました。
幸い程度は軽く、21日午前中に退院しました。
4月2日に通院しますが、それまでは自宅療養します。
有難うございました。

Re: Mountain Remote Shackぼちぼちと - 通りがかりの無線好き音声エンジニア

2025/03/23 (Sun) 01:25:49
*.asahi-net.or.jp

お世話になります。いつも楽しく楽しく拝見いたしております。
(こちらに書かせて頂きます)
お身体どうぞお大事になさって下さい。病床から10MHzも楽しいとは思いますが…
一日も早くご快癒されますよう. 心よりお祈り申し上げます。

Re: Mountain Remote Shackぼちぼちと - オナーMail URL

2025/03/09 (Sun) 23:01:06
*.mesh.ad.jp

2024年11月17日以来の燃料交換を3月4日に行った。
写真はその時の様子。この日は日中の気温が下がり、自宅周辺では風花が舞った。リモートシャックは、もしやと思ったが上ってみてビックリ。一面真っ白に積雪していた。更に風が強く指がかじかむため、発電機を回して排気で暖を取るほどだった。
手動式のポンプと、電動式のポンプを併用している。この日は100リットルを給油。
そして3月7日に更に100リットルを給油しようとしたが、80リットルで満タンになってしまった。タンクが空になっていなかった模様。そういえばEMPTYアラームが出ていなかった。そもそも給油のきっかけは、発電機が起動すると直ぐ停止してしまったから。これって、ひょっとしたら燃料系の問題かもしれない。20リットルは現場で待機中。
ちなみに3月7日は前夜から雪が降り、朝は4日以上の積雪となった。
3月7日段階で時間計は5410.5Hだった。

Re: Mountain Remote Shackぼちぼちと - オナーMail URL

2025/03/09 (Sun) 22:30:22
*.mesh.ad.jp

2024年12月16日の交信を最後に運用停止になり、2025年1月20日から運用が再開した。
その原因は2つ、CPE710無線LAN端末(自宅側)の不良と2代目スティックPC/T6-Proの不良。
先ずTP-LinkのCPE710端末の自宅側の動作不良。タワーに上ってさっさと代替に交換してしまえば良かったが、間違いなく装置の不良であることが判明するまで時間を要してしまった。代替機を用意してフィールドテストを行い確信を得るまで、タワーには上る気にならなかった・・・年のせいか。Webサーバーで覗くCPE710は受信レベルが振れないだけで他は正常。ひょっとしたら山側の問題も関係するかもしれない。などと色々思いが巡った。そして年明けの1月11日、遂に自宅側CPE710のノーズ部を交換して回線復旧。
続いてスティックPCの不良。CPE710回線が不良中にスティックPCが起動しなくなった。最悪の状態だ。PCを自宅へ持ち帰って診ると、くウンでもスンでもない。分解したがとても手を付けられる様な状況ではない。スティックPC/T6-Proを探すが、既にネット上から消えている。止む無く類似品Tigole_Sthick-PCを発注。届くまでの代替えとして、初代スティックPCのDG-STK5Sを引っ張り出し投入。1月20日よりFT8のみ運用再開となった。その後2月になって届いたHigoleをセットアップし2月19日よりようやく完全復旧となった。
PC関係の設定やRS-BA1やルーターの設定など、全く忘れていて、殆どが思い出しながらのカット&トライだった。
写真は最終投入したTigoleのスティックPC。OSはWindows11Pro。事のついでにUSB-HUBはUSB-Cから取ったる。電源はインバータで12Vを生成、自動スタートアップとしている。
このPCは2代目のT6-Proより処理速度が速く低消費電力。Windowsのデスクトップリモートで快調に動いている。
以上遅ればせながら備忘録として記した。拙作HPのTopicsでも同様の内容をUpしている。

Re: Mountain Remote Shackぼちぼちと - オーナーMail URL

2024/11/17 (Sun) 17:55:43
*.mesh.ad.jp

11月17日、エンジンオイル(1リットル)を交換しました。
時間計は5259.55Hでした。
次回は5360Hで交換が目標です。
写真は交換後のスナップです。

Re: Mountain Remote Shackぼちぼちと - オーナーMail URL

2024/10/31 (Thu) 23:10:58
*.mesh.ad.jp

このところディーゼル発電機YDG-530VAの始動がイマイチ。
一発起動が出来ない状態が暫く続いていたが、その内10数回トライして起動しないことが発生していた。
軽トラから給電して起動させたが、起動中でもバッテリ電圧が緩やかに低下して行く。
丁度1年半ほど前に発生したカレントレギュレータ不良にドンピシャ。
前回は、ヤンマー関連の部品ショップへ打診すると\10k超のため、ネット上で同等品を探し当てた。
今回も同様だが、以前の販売サイトは既に無い。
新たに探し当てたが、\3k台から\9k台まで様々。
写真を良く見ると皆同じに見える・・・一番リーズナブルなモノを2個発注し28日到着。
29日朝、リモートシャックへ赴き早々にカレントレギュレータを交換、全面復旧。
オリジナルを含めて3代目だが、こんなに頻繁に壊れるものなのかと内心。
今回は2個購入し予備があるのでまぁ安心だが、何処かに弱い部分があるのか調べてみたい。
写真は交換終了した後のスナップ。
新旧のレギュレータは中華製で同じ製品だった。

Re: Mountain Remote Shackぼちぼちと - オーナーMail URL

2024/10/14 (Mon) 09:22:40
*.mesh.ad.jp

11月11日、仮設状態だったヒューズホルダー容器(ケース)を新品に交換した。
写真はその様子。容器はicomの電源ケーブル(旧タイプ)から取り外したモノを流用した。
ところで、ホルダーの下側の金具が解けた容器(樹脂)に食い込んでいることが解せず、色々考えてみた。
何故なら金具やケーブルはそのまま使っているのに熱くならない。
てことは交換した一見つながっている様で断になっているヒューズか・・・。
推測だが半断状態の時に、半断部の抵抗分で熱が発生し、幾度となく始動トライを繰り返すうちに暑くなり樹脂を溶かし金具が食い込んだ・・・今回はそんなところで終焉か。
半断はガラス管ヒューズ端の金属管の中なので直接目視することは難しいが、それが当該部分である下側だった。
完全断はそれ以降で、併行した振動等の外乱が加わった結果と結論付けたい。

Re: Mountain Remote Shackぼちぼちと - オーナーMail URL

2024/10/12 (Sat) 05:44:00
*.mesh.ad.jp

10月8日の晩、10数回の始動トライでもウンでもスンでもない。9日朝一番で出向。ローカルで起動させようとしたがダメ。バッテリ電圧は12.6Vあり正常。ヒューズかと思いヒューズホルダを開ける。見た感じでは切れていない。可笑しい?!。ヒューズの両端をテスタで当たると何とオープン。過去の経験から、振動する機械のガラス管ヒューズは、見た目は正常でも断していることが多い。温度による伸縮と振動によるストレスで・・・。予備ヒューズに交換したら見事一発起動。気を良くして下山したが、その日の晩運用して10日早朝に再び回らなくなった。何で?。緊急出向するとヒューズホルダの金具とヒューズ間の接触不良。過去の発熱で、金具がホルダーケース(樹脂製)に食い込んで固まった様だ。ホルダーの蓋をすると、どうやら接触に影響を与えている模様。食い込んで沈んでいるため、素手では金具を取り外せず、ラジオペンチで掴んで引っ張り出した。最終的にホルダーケースを別のモノに交換し一件落着とした。写真は交換する前のヒューズホルダー。下側の金具がケースを溶かして食い込んでいる。そしてよく見ると金具に溶けた金属(ハンダと思われる)が付着している。これが何時なったのかは分からない。

Re: Mountain Remote Shackぼちぼちと - オーナーMail URL

2024/09/25 (Wed) 09:25:45
*.mesh.ad.jp

9月24日、オイルを交換(1リットル)しました。
時間計は5164.4Hでした。

Re: Mountain Remote Shackぼちぼちと - オーナーMail URL

2024/09/10 (Tue) 19:46:56
*.mesh.ad.jp

本日9月10日、燃料(灯油)を100リットル給油しました。前回の給油で200リットル給油すべきところを、半分しか給油しなかった分の補充です。
時間計は5154.7Hで、前回給油時から64.2H運用しています。
ちなみにオイル交換(100H毎)までは、あと35.5Hです。
写真は軽トラで運び込んだ灯油ポリタンク5個。給油は手動ポンプを複数用意し、パラレルに給油して時間を稼ぐ。
遠方にNTT山原無線中継所が見える(中央)。

Re: Mountain Remote Shackぼちぼちと - オーナーMail URL

2024/08/28 (Wed) 06:15:46
*.mesh.ad.jp

通りがかりの無線好き音声エンジニアさん・・・ご無沙汰しております。
Topicsの感想有難うございます。
世の中の多くの方が自己中心方向に向かっている様な気がします。普段は分からないのですが、一線を越えると見え隠れして来るような感じですかねぇ。
余裕がなくなっているのか、早い段階で情報があれば何とも無い話なのに、本番直前に現れ引っ搔き回わされる(ご本人はそんなつもりじゃないんでしょうが)。
主催者が開会宣言を始めようとしているのに、怪しい系統変更・・・。
関係を悪くしたくないので、ニコニコしながら対応しますが、事の重要性は説明しますが聞く耳は持たない様です。
SSPAは現在熱処理のテストをしています。LDMOSデバイスより、フェライトコアの発熱との闘いが中心になってきました。4Wのドライブで1kW超出てきますので、2合成して1.2kW(CCS)が目標です。

Re: Mountain Remote Shackぼちぼちと - 通りがかりの無線好き音声エンジニア

2024/08/28 (Wed) 00:00:28
*.asahi-net.or.jp

お世話になります。いつも楽しく楽しく拝見いたしております。
新タイトルを付けるほどではありませんのでこちらに書かせて頂きます。
ハムフェア返上の夏まつりPA対応ご苦労様でした。

> 演出系の思い付きや想定外の依頼には苦慮する。
> 人が居ない場所で問題無しと言っても、ごった返したらWLの伝搬が不安定になるのは当たり前。
> スピーカー前に立つのは絶対に控える様に伝えても、堂々とその前に立ちすくむ。
> ダメなら地声でやるからとチョッとした開き直り。

プロもアマチュアも、都会の大ホールも地元広場も完全一致だなあ、と妙に関心した後、大苦笑してしまいました!
本当にお疲れ様でございました<(__)>。

新しいBLCU188XRSアンプの記事も楽しみにしております!
暑い&台風接近につき色々ご自愛ください。失礼いたします。

Re: Mountain Remote Shackぼちぼちと - オーナーMail URL

2024/08/12 (Mon) 08:08:00
*.mesh.ad.jp

2~3日前から燃料アラームが点灯していたが、昨日11日燃料が尽きた。
さすがに無線運用が出来ないと寂しい。
それで本日12日早朝、手持ちの灯油40リットルを給油した。
その際、燃料タンクをEmpty接点のあるタイプに変更し、2缶とも同一タイプにした。
両缶は同一高に調整したので、接点はこれまでの缶のモノを使用している。
時間計は5090.2Hだった。
写真は同じ形式に統一された燃料タンク。高さ同一コンクリートブロックで調整してある。
希望的にはコンクリートブロックは止め、タワーに取り付けたアングルに板を敷き、その上にタンク並べたい・・・足元を綺麗にしたい。
タンクの下手に一部見えるのは、接点のなかった別形式のタンク。2缶化する時に中古購入したモノで、お役御免となった。

Re: Mountain Remote Shackぼちぼちと - オーナーMail URL

2024/08/03 (Sat) 20:51:17
*.mesh.ad.jp

8月3日、オイル(1リットル)交換を実施しました。
時間計は5082.0Hで、前回交換からほぼ100H経過し、予定通りの交換です。

Re: Mountain Remote Shackぼちぼちと - オーナーMail URL

2024/07/02 (Tue) 05:27:29
*.mesh.ad.jp

7月1日、再び燃料系の不良が発生し、YDG-350VAがシャックリして発電が瞬停を繰り返した。
可笑しい!と出向して調べると、6月27日に先端の亀裂部を切り落としたホースに再び亀裂が出来ていた。
前回は円周方向の亀裂と思っていたが、実は軸方向の亀裂も残っていてそれが振動で拡大した模様。
材料が無いので、手持ちのホースで代替したのが写真。
取り敢えずの仮処置なので、後日正規品を投入するつもりで居る。
ちなみに、白のT分岐の上部が内部タンク、右部が外部タンクで、両者からの燃料を混合している。
外部タンク上面は内部タンク上面と同じ高さで、外部宅の底は、インジェクションポンプより高くしている。
ガソリンエンジンの様に吸気行程で燃料を吸い込むことが出来ないので、インジェクションポンプには常に燃料が注入されている必要がある。

Re: Mountain Remote Shackぼちぼちと - オーナーMail URL

2024/06/28 (Fri) 19:57:31
*.mesh.ad.jp

2・3日前からリモートシャックの発電機を起動すると、起動直後シャックリして瞬断したり、エンジン停止することが時々あった。
そして本日6月27日6時過ぎに緊急出向。
現場への道中、原因について考えたが、ディーゼルだから燃料系だろうと方向付けていた。
現場へ着くとビックリ。
エンジン底に敷いたオイル交換用バットが液体で一杯。
触って匂いを嗅ぐと灯油だ。
エンジン側面にも液体が垂れ輝いている。
これも灯油だ。
明らかに燃料が漏れている!。
燃料ホースを揺すっている内に、インジェクションポンプへつながるホースに亀裂を発見。
亀裂部分から先をハサミで切り落として差し込みクランプ。
仮復旧だがようやく正常動作に戻った。
写真は切り落としたホースの端。亀裂と切断の区別がし難い。

Re: Mountain Remote Shackぼちぼちと - オーナーMail URL

2024/06/10 (Mon) 11:59:45
*.mesh.ad.jp

先月からソーラーパネルに関する作業を行いました。
①5月21日、パネルをタワー1セクション分(2.4m)上方へ移設・・・陽当たり改善。日の出後、日没前の陽当たりが大幅に改善。
②6月7日、南西面のパネルを旧パネル(100W)から新パネル(200W)へ交換。充電電圧向上。
③6月8日、南東面のパネルを6月7日同様に交換。
以上により、日中の充電電圧は薄日でも13.9~14.0Vに上昇。リン酸鉄リチウムイオン電池と相まって、直流電源システムの安定性が改善されました。
HPのTopicsにも同様の追記をしています。
写真は交換後のソーラーパネル。風力発電は現状のままです。

Re: Mountain Remote Shackぼちぼちと - オーナーMail URL

2024/05/22 (Wed) 11:05:13
*.mesh.ad.jp

5月21日、発電機のオイルを交換しました。
今回も基準の100Hを失念し183H程オーバーしてしまいました。
アラームは出ていませんがオイル量も大分減っていました。
時間計は4978.0Hです。
次回は5078Hを遵守したいと思います。

なお同日、ソーラーパネル(100Wx2枚)の日照状況を確認するためにタワーへ上りました。
周辺のヒノキが設置当時より伸び、水平方向で完全に日陰になる状態でした。
このため、設置位置をタワーの1セクション(約2.4m)上げました。
これによりバッテリの充電状況が改善されています。
なお、暫く様子を見て、ソーラーパネルの交換を行う予定で、200Wパネル2枚が既にスタンバイしています。

Re: Mountain Remote Shackぼちぼちと - オーナーMail URL

2024/03/01 (Fri) 22:50:38
*.mesh.ad.jp

2月26日、オイル交換(1リットル)と燃料給油(200リットル)を実施。
時間計は4794.75H辺りを示していた。
写真はオイル交換の様子。オイルゲージは、未だ一定量のオイルを示していた。
今回は予定時間(100リットル)を大分オーバーしてしまった。

Re: Mountain Remote Shackぼちぼちと - オーナーMail URL

2024/01/09 (Tue) 22:11:40
*.mesh.ad.jp

本日1月9日、オイル(1リットル)を交換しました。
時間計は写真の如く4659.6Hでした。

Re: Mountain Remote Shackぼちぼちと - オーナーMail URL

2023/11/14 (Tue) 07:56:37
*.mesh.ad.jp

11月11日(土)朝、燃料アラームが点灯したため灯油を給油。
今回はタンクを2台体制にして初めての給油だったので、ガソリンスタンドの給油車による配達をお願いした。
給油量は外部タックと内部タンク含めて約190リットル。
併せてオイル交換(1リットル)も実施。
これまでは燃料切れに合わせてオイル交換を実施していたが、燃料の給油スパンが伸びるので、時間計で判断(100~150H)することにする。
時間計は4553.3Hだった。
燃料の配達単価は+¥20もするので、恐らく次回からは自前で運び込むことになると思う。
今回は完全に話のタネ的な感じが強い。
写真は燃料給油後に行ったオイル交換の様子。タワーの向こう側に2台化した燃料タンクが見える。
燃料は自宅近くのA石油のご主人自らの配達。
無線設備の収容箱内を案内し、自宅からリモートして監視できると話したら呆れていた。

Re: Mountain Remote Shackぼちぼちと - オーナーMail URL

2023/11/04 (Sat) 21:40:27
*.mesh.ad.jp

発電機燃料200リットル体制へ・・・。
ネットオークションで、現用の燃料タンクと同容量の中古を格安で入手。
現用との違いは、フロートSW無し、底の足高違い程度。
これをコンクリートブロックで同じ高さに設置して、燃料出力を3方接手(Y接手)で混合し発電機へ導いた。
燃料ホースはこれまでの物の先を切断して使用した。
新規購入したのはホースジョイント(G1/4)と3方接手で何れもΦ7㎜。
追加したタンクは現在未給油(出力コック閉)で、次の給油時に200リットル程度を入れる予定。
外部タンクは両者90リットルだが、内部タンクが15リットルあるため、夫々目一杯に入れると200リットル程度になる。
この量は、これまでの運用感覚だと凡そ4カ月程度持つ事になり、年3回程度の給油になる。
またこの量になると、ガソリンスタンドの灯油移動車による給油が可能になるので便利。
写真は2つ並んだ燃料タンク。左が追加したタンク。

Re: Mountain Remote Shackぼちぼちと - オーナーMail URL

2023/11/04 (Sat) 21:38:53
*.mesh.ad.jp

エキサイター電源をバッテリから取ってみたが・・・。
リン酸鉄リチウムイン電池はソーラー充電コントローラ出力から給電されている。
その負荷はPC・無線LAN端末・IP接点伝送端末・HUB・USBカメラ・ネットワークカメラ等の情報機器だが、AC電源からDC12Vを供給されるエキサイタ(IC-9100)を電池へ繋ぎ変えてみた。
24H通電状態なのでチト辛いと思ったが、2日目に電圧低下で充電コントローラが出力を切断した。
情報機器では全くの余裕だったが、さすがに24H通電はきつい。
運用時のみ電源ON/OFFが出来れば良いのだが、IC-9100はRS-BA1のリモートで電源制御が出来ない。
別途DC-SSRで回路を設ける手もあるが、今後の課題。
取り敢えず従来の系統に戻し、エキサイタは発電機運用に戻している。

Re: Mountain Remote Shackぼちぼちと - オーナーMail URL

2023/09/07 (Thu) 18:07:05
*.mesh.ad.jp

9月28日に応急的に15リットル給油していた発電機が、再び燃料アラームを発報しました。
本日午前中に100リットル(20リットル×5缶)を給油しました。
時間計は4412Hでした。
写真は給油時のスナップです。
台風が接近していることも有り、朝から曇天で時折雨がパラついていました。

Re: Mountain Remote Shackぼちぼちと - オーナーMail URL

2023/08/28 (Mon) 06:16:51
*.mesh.ad.jp

燃料アラームが午前中に発生、手元にあった冬季ストーブ用灯油の残り15リットル程度を補給しました。
1/4に満たない量なので、近日中に満タンにする予定です。
これに合わせオイル交換(約1リットル)を実施しました。
写真は時間計で4385.45Hを示しています。
前回のオイル交換と燃料給油は6月11日で、その時の時間計は4233.1Hでした。

Re: Mountain Remote Shackぼちぼちと - オーナーMail URL

2023/08/26 (Sat) 09:52:24
*.mesh.ad.jp

リン酸鐵リチウムイオンバッテリのその後です。
投入からもうすぐ1ヶ月になります。
状況は極めて良好です。
梅雨時の様な曇天や雨天続きは有りませんが、夜明け時の端子電圧は13.2Vを下回ることは一度もありませんでした。
発電機を起動すると、1時間程度(放電状況で変化)で14.2V程度まで上昇し、その後は安定します。
充電器出力は15V程度あり、逆流防止Diode経緯腕バッテリに接続されています。
Diodeの順方向降下分電圧がロスしています。
添付画像は8月25日早朝10MHz/FT8の運用画面です。右下のカメラ映像にある赤数字が端子電圧です。緑数字は放電電流専用で、発電機が起動中なので充電電流は表示されていません。
印象としては非常によくできている電池だと思います。
これまで使っていた150Aの自動車用バッテリより遥かに安定で、この種の運用形態にマッチしていると言えます。これまでの無駄や苦労が一掃される雰囲気です。
100Aでも\40Kを切る価格設定になると、パラ接続してエキサイタ電源の供給源をAC電源からリチウム電池へ変更する選択もありだなと思います。
その心は、ワッチするだけなのに発電機を回すのは作業能率が悪く、経費も掛かると言うことです。
また、樹木(ヒノキ)の生長で陽当たりが悪化し、ソーラーパネル位置の変更も考えていましたが、この状態だと未だ必要無さそうです。
時間が出来たら、各バッテリ駆動機器の電流を測定する予定です。

Re: Mountain Remote Shackぼちぼちと - オーナーMail URL

2023/08/02 (Wed) 09:19:45
*.mesh.ad.jp

このところ十分な日照時間や発電機運用があるにも関わらず、バッテリが持たない傾向が見られていました。
梅雨時がありソーラーパワーが落ちているからと決め込んでいましたがどうも違います。
バッテリインジケータは緑表示で、先代の同型バッテリも緑表示ですが同様にダメです。
それで価格の安くなっているリチウム電池(12V/100A)を7月31日に投入しました。
Dr.Prepare社の「12V/100Aリン酸鐵リチウムイオンバッテリ」(LIFEPO4)です。
過放電や過充電にサイクル数で鉛電池の出る幕はないので期待しています。それから重量も軽く取り扱いは非常に楽です。
半年~1年後にどの様になるか楽しみです。
写真は投入したリチウムイオン電池(100A)と取り外した鉛電池(150A)です

Re: Mountain Remote Shackぼちぼちと - オーナーMail URL

2023/06/11 (Sun) 11:24:04
*.mesh.ad.jp

フロートSWを回収した翌6月10日の朝、運用中に燃料アラームが発報されました。
何とタイミングが良いことか。
そして本日朝、運用中に燃料切れになり発電機が停止しました。
アラームが発報されてから、停止までは4~5時間程度と思われ、大まかな目安が分かりました。
アラームがでたら早めに燃料を入れろ!って感じですね。
今回は暖房用に確保していた灯油を20リットル2缶(計40リットル)を給油しました・・・まぁ今季の暖房はもう無いと思われるので。
タンクは開いているのであと3缶程を後日給油する予定です。
これに合わせてエンジンオイル1リットルを交換しました。
時間計は4233.1Hでした。
写真は雨の中の給油の様子です。

Re: Mountain Remote Shackぼちぼちと - オーナーMail URL

2023/06/10 (Sat) 09:50:29
*.mesh.ad.jp

昨日6月9日までに、燃料タンクのフロートSWの論理反転をフロートの向きを変えて行い(8日)、IP伝送端末への接続を行った(論理反転回路を撤去し仕掛けを簡素化。)
同日夜の運用と、今朝6月10日の運用開始ではアラームは出ていなかった。
ところが2時間半ほどの運用のあと発電機停止を試みたらアラーム表示が点灯している。
ひょっとしたら温度アラームだろうと思っていたら、何時間経っても消えない。
これフロートSWの初仕事のようだ。
余りにもタイミングが良いので驚いた。
添付はIPリモート制御項目。
発電機のアラームは燃料・室温・自動停止がORで表示される。
ORのどれに相当する果は、発電誘起の有無、起動制御の有無等周辺状況から判断する・・・スゴイアナログだ。

Re: Mountain Remote Shackぼちぼちと - オーナーMail URL

2023/06/08 (Thu) 17:11:50
*.mesh.ad.jp

燃料タンクフロートSWの論理を反転しました。
デフォルトは燃料があるとONで空になるとOFF。
これを電子回路を使って反転させていました。
電子回路なので微量ですが常時電力消費しています。
以前よりもっとシンプルにならないか考えていたのですが、決定打がありませんでした。そしてフロートSW自信を触る事は考えていませんでした。
IP伝送装置への接続は後日予定。
ひょんなことから、以前マルツで買ったフロートSWのフロート部分の向きを変えたら容易に論理が反転できることが判明。
早速リモートシャックの燃料タンクのフロートSWを試すと同様で、容易に論理反転が実現。
写真はその作業中の様子。
末端はタイラップで締めているが、本来のカニ目リングはペンチから飛び出してしまい紛失。周りは草木で探す気にもならなかった。
これを端子盤で電子回路を撤去し直接温度アラーム接点とパラった。
やっぱりシンプルが良い!。

Re: Mountain Remote Shackぼちぼちと - オーナーMail URL

2023/03/31 (Fri) 05:15:43
*.mesh.ad.jp

2023年3月29日に灯油100リットル給油しました。
前日28日午後、ワッチ中にガス欠になったのですが、このところの安定運用で全く燃料のことが頭にありませんでした。
またFuleアラームも返って来なかったので要調査です。
写真は交換後の時間計で4092.1Hでした。
前回の給油時間を100(リットル)で割ると、燃費(通常運用)は約1.46H/リットルとなります。

Re: Mountain Remote Shackぼちぼちと - オーナーMail URL

2023/02/08 (Wed) 21:28:48
*.mesh.ad.jp

ローテ―タでCW動作が可笑しい。
これまでも時々動かなくなっていたが、今回は完全にダメ模様。
本日2月8日、別件で山頂を訪れたついでに様子を見た。
ローテータのローカル制御はOK。
LANIOとインターフェイスをとるリレーの不具合と思われる。
プラケースへ収めたリレーの配線状況を撮影して来たが、自宅で見てビックリ。
写真がその様子だが、緑線をリレーの足に巻き付けているが、何故か一部で半田を流していない雰囲気。
CW用リレーの接点の問題とばかり思っていたが、とんだ忘れ物だった。
ちなみに黄線がCW、橙線がCCW、赤線は+12Vコモン。
こうなると半田付け忘れであることを願っている。
近日中に対応予定。
ちなみにリレーを叩いたりして現在は賦活しているから、ほぼ間違いなさそうだ。

Re: Mountain Remote Shackぼちぼちと - オーナーMail URL

2023/01/28 (Sat) 06:59:49
*.mesh.ad.jp

本日1月27日、リモートシャック収容箱と発電機舎を結んでいた電源ケーブル(VVF/2㎜)2本と屋外用LANケーブルを撤去しました。長さはそれぞれ50m。
ディーゼル発電機YDG350VAの投入で安定運用が実現しているため、イグにションノイズ低減目的で隔離したガソリン発電機が全く想定されなくなったからです。
もっともガソリン発電機EG-2600は既に自宅へ持ち帰り多用途で活躍している。
写真は撤去前のケーブル。ヒノキ林の枝に引っ掛けて吊っていた。
実は29日に模様される屋外イベントで、長尺の電源ケーブルが必要になり、急遽撤去の運びとなった。
丸形にキャンセル巻きして持ち帰り、VVFは両端にACプラグとコンセントを取り付けた。

Re: Mountain Remote Shackぼちぼちと - オーナーMail URL

2023/01/24 (Tue) 12:50:08
*.mesh.ad.jp

燃料(灯油)を100リットル給油しました。
もうそろそろかと思っていたら昨晩起動中に停止し、今朝も起動はするけど早々に停止する状況でした。
ポリタン5個分の灯油をガソリンスタンドで入れて貰い、軽トラで運び上げサイフォン式手動ポンプで給油しました。
時間計は3946.5Hでした(写真)。

Re: Mountain Remote Shackぼちぼちと - オーナーMail URL

2023/01/19 (Thu) 18:47:40
*.mesh.ad.jp

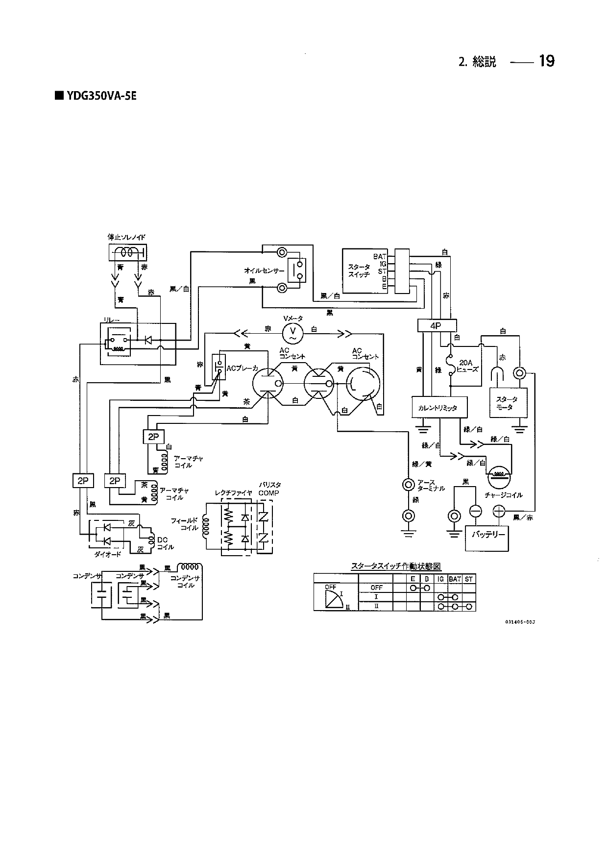
ヤンマーのディーゼル発電機YDG350VA-5Eの回路図です。
既に生産完了品のため、ネット上でも回路図にヒットしません。
部品問屋さんのご厚意でコピーを送って貰いました。
図に記されているカレントリミッタ部が今回交換投入した部品です。
チャージコイルは俗にいうフライホイルジェネレータ(AC)です。
カレントリミッタではそれを整流・安定化しDC出力を得ますが、電源制限も行っている模様です。
ヤンマーでは「レギュレーター 114399-77551」として管理されている様です。
ちなみに国内では販売価格は¥12500(税抜)で、ちょっと高価です。

Re: Mountain Remote Shackぼちぼちと - オーナーMail URL

2023/01/19 (Thu) 01:26:10
*.mesh.ad.jp

注文していたレギュレータが1月16日に届いた。
17日に交換投入したのが写真。
一見すると同等品に見えるが、ボルトの固定部分の厚さがあり、ボルト長がギリギリだった。
起動すると12V台のバッテリ電圧が13Vを超えた。
写真は起動直後で13.21Vを示している。
時間の経過とともに上昇すると思われる。
消費するばかりの状態から回避でき一件落着だ。
レギュレータは整流回路を含み、メーカー図面ではカレントリミッタと記され、電流制限された出力になっている模様。
これからYDG350VAの始動が暫く楽しみになりそうだ。

Re: Mountain Remote Shackぼちぼちと - オーナーMail URL

2023/01/08 (Sun) 18:00:10
*.mesh.ad.jp

年明け早々に大阪の部品問屋からレギュレータの見積もりが届いた。\14850とありビックリ。
即答は避け手持ち品で代替すると苦肉の返事。
ネット上を探したがコネクタなど機構的に整合性のあるものが見つからない。
ひょっとしたらとAmazonで「YDG350VA レギュレータ」で検索すると類似品2件にヒットした。
一つは\17kを超える高額だったが、もう一つは\2585と手ごろ。
早々に写真のモノを1個注文した。
ちなみにAmazonの注文サイトは以下。
サイトの説明には「ターミナル:5つのオスターミナル; B +、A.C。x2、インジケーターライト、イグニッションスイッチ」と端子の説明をしているのだが、一般品より数が多い。回路が分かれば一般品の流用が出来ると思うのだが・・・。
https://www.amazon.co.jp/gp/product/B09LYP84BP/ref=ppx_yo_dt_b_asin_image_o00_s00?ie=UTF8&psc=1

Re: Mountain Remote Shackぼちぼちと - オーナーMail URL

2023/01/01 (Sun) 07:07:05
*.mesh.ad.jp

12月31日、エンジンオイル(≒1リットル)を交換しました。
給油時を目安にしていたのですが、今回も失念があり随分と久し振りです。
時間計は3863.7Hでした。

Re: Mountain Remote Shackぼちぼちと - オーナーMail URL

2022/12/30 (Fri) 20:37:27
*.mesh.ad.jp

最近YDG350VAの始動が一発で決まらない。
以前にも同様の事象があったのだが、自己充電系をワニ口対応していたので、それが原因と思っていた。
それでも、バッテリLowになりながらも幾度か(数回)トライすると始動していた。
ところろが、このところの寒さの影響なのか今朝は全くダメだった。
正月準備をひと段落した日没前に出稿し、ローカルで数回試すもダメ。
軽トラのバッテリからブースターケーブルで給電してトライすると一発起動。
こうなると自己充電系統が可笑しいだろうとチェックを行う。
先ず、フライホイール・ジェネ出力をテスタで見るとしっかりとAC出力がある。
それではとレギュレータ出力(DC)コネクタを切り放しテスタを当てると出力無し・・・これかぁ。
写真はその様子。
1年前、中華製発電機D6500ETで嫌と言う程体験したので、この辺の仕掛けはお手の物だ。
正規品を部品問屋へメールで打診したが、12月30日じゃあ返事は来年だろう。
D6500ETの時に予備品で購入していたレギュレータを取り出して、コネクタを付け替えれば使えそうな気がする。
その作業の前に、バッテリを持ち帰り自宅で充電を始めた。
一晩充電し、明朝には現用へ復帰できるだろう。

Re: Mountain Remote Shackぼちぼちと - オーナーMail URL

2022/11/22 (Tue) 18:49:21
*.mesh.ad.jp

11月21日(月)、朝発電機のかかりが悪いので出向してみると、何と起動用バッテリが容量不足。
起動時にデコンプ操作は無いので、ピストンに圧力がかかる状態で停止していると、スタート時のセルモーターの負荷は重くバッテリの負担も大きい。
それでも普通は回る筈なのだが、今回は発電機内の充電系で接触不良があった。
何てことはない、発電機の充電回路出力をバッテリへ渡すラインに、ワニ口リード線をずっと使っていたのだが、このワニ口がハモ端に嚙ませていたのが緩んだだけ。
反対側は制御箱内の端子に嚙ましてあったが無事。
こりゃまずいと、昼休みに再び出向し、制御箱内を半田上げし、ハモ端側はY字ラグを取り付けてビス締めになった。
これ、過去にも一度発生した記憶があるが、悪い癖でそのままになっていた・・・手抜きもいいところだった。。
写真は発電機の制御箱を取り外して、ワニ口リード線を恒久化している様子。
左上は追加した起動制御用リレー群。

Re: Mountain Remote Shackぼちぼちと - オーナーMail URL

2022/11/18 (Fri) 22:59:52
*.mesh.ad.jp

本日16時半頃灯油約80リットルを給油。
実は本日早朝、発電機起動を試みたら発電誘起が返って来なかった。
何時も1発目で起動するので、妙と思い3回目までトライし、燃料切れと判断。
灯油100リットルを持参し、試みに車からリモートで起動制御すると、何と一発起動。
燃料は未だ底を尽かず、ゲージを見るといくらか残っていた。
起動できなかった理由が分からない(朝の冷え込み?)が、外部タンクを満タンにすると凡そ80リットル入った。
なので残っていたのは10リットル程度と思われる。
時間計は3788.2Hだった。
写真は機器収容箱カメラのキャプチャ。
左上の電圧/電流計をつないでみた。
バッテリ駆動中の消費電力を、少しでも減らそうと外してあったが、PCや無線LANの情報機器に比べたら微々たるモノなので、ワニ口リードでつないできた。

Re: Mountain Remote Shackぼちぼちと - オーナーMail URL

2022/11/10 (Thu) 12:54:24
*.mesh.ad.jp

ローテータ表示が普通のメーターだと表示角度が狭いため、余り回している感じが伝わってきません。
それで、手元にあった広角表示のメーターを角度表示に使えないか考えてみました。
手持ち品はジャンクの富士電機製でAC電流用です。
分流器等の配線を外し、メータ本体の容量を診ると1mA/DCフルスケールでした。
これは使えるとばかり、取り外しの出来る目盛り版の裏側を白色塗装し、それに方角等をレタリングし実装しました。
これをリモートシャックへ投入し繋いでみると良好に動作しました。
本来なら360度表示なんでしょうが、250度程度でもかなり雰囲気があります。
写真は実装した様子です。
メータは110mm角あるので見やすいのですが、もう少し小振りでも良いかも知れません。

Re: Mountain Remote Shackぼちぼちと - オーナーMail URL

2022/11/08 (Tue) 19:22:01
*.mesh.ad.jp

10月18日、交換投入したバッテリ(12V/100A)の動作好調です。
充電電流が流れなくなっていたので、電極に付着したサルフェーションの影響かと推測しています。
「のびー太」がそれを落としてくれれば、初期の脳力が相当伸びるモノと期待しています。
以前乗っていた車では10数年間(20万km)で2回しかバッテリ交換をしていない実績があります。
さて本題です。アンテナローテータの角度表示メーターが、リニアアンプのメーターと横並びで一直線になる様にしました。
母体のKR-400からメーターを取り外して並べ、その間をリード線でつないだだけです。
内部基板はメーター端子へビス締めしてありましたが、メーターを後から固定する金具で固定してあります。
これで横一直線でメーターが並び、操作性が一段と向上しました。
PC画面上で、カメラ映像が他のWindowと重なる場合、横に一直線で並んでいた方が扱い易いのです。
写真は機器収容箱カメラの映像です。

Re: Mountain Remote Shackぼちぼちと - オーナーMail URL

2022/10/19 (Wed) 01:06:54
*.mesh.ad.jp

10月18日機器バッテリを交換しました。
このところの曇天で日中の充電不足はあるものの、発電機を回し無線運用(充電器で充電)してもバッテリLow気味が気になていました。
どうやら過去にもあったように充電電流が十分流れない様です。
同等品(100A)へ交換するとともに、車で使っていたエルマシステムの「のびー太」を取り付けてみました。
サルフェーションを落としてくれる効果があり、期待しています。
写真は交換投入したバッテリと「のびー太」(白箱)。
ちなみに時間計は3713.1Hでした。

Re: Mountain Remote Shackぼちぼちと - オーナーMail URL

2022/10/03 (Mon) 20:52:02
*.mesh.ad.jp

本日10月3日エンジンオイル(1リットル)を交換しました。
時間計は3678Hでした。
予定よりちょっと回し過ぎですね。
次回は3800H手前で交換したいと思います。

Re: Mountain Remote Shackぼちぼちと - オーナーMail URL

2022/09/29 (Thu) 07:50:25
*.mesh.ad.jp

9月24日(土)未明の台風15号による記録的な大雨で、リモートシャックへ向かう4つのルートは、土砂崩れや路面陥没等で完全に塞がれてしまいました。
26日(月)ようやく1つのルートが開通し、久し振りに山頂へ上りました。発電機や無線機関係は無事でした。
27日(火)、奇しくもこのタイミングで燃料切れになった発電機へ灯油90リットルを補給しました。時間計は3665.2Hでした。
リモートシャックは、このところ曇天が多く、全体にバッテリLowが発生しやすい状況になっています。それに日照時間の低下もあり、真夏程安定な直流電源が得られない状況にあります。
中古のソーラーパネルと出力電圧の低い風力発電も、そろそろ限界かも知れません。

Re: Mountain Remote Shackぼちぼちと - オーナーMail URL

2022/09/07 (Wed) 08:26:37
*.mesh.ad.jp

もう暫く経つが、発電機起動制御を行ってから発電誘起が来るまでの時間に幅があった。
瞬時だったり2~3秒程度が普通だが、10秒以上かかったり、場合によっては1分近くかかることもあった。
これ、どう見ても可笑しい。
ただ、面白いことに全て1発起動している。
保守で出向したとき、ローカル接点で起動させる場合は、これまで全て瞬時起動している。
ではどうしてとなるのだが、調べるとLANIO(IP接点伝送装置)出力(オープンコレクタ)に入れている小型リレー(DC12V/2A)のナマリの様な気がしてきた。
それで昨日9月6日、他の用事で赴いた時様子を診た。
すると、リレー動作時の電圧が10Vしかない。
隣接で同型のATU-TRIGGリレーと動作時の音や振動を確認すると明らかに鈍い。
それではと、半田ゴテを温めリレー系統を入れ替えてみた。
ところがその最中に誤配線し制御出来なくなった。
日没で辺りも暗くなり止む無くリレー部材を自宅まで持ち帰った。
その晩御配線を修正するが、なんてことは無い、オープンコレクタ側を隣のリレー端子へ半田付けしていた。
そして本日9月7日早朝、リレーを現用復帰させると、10回程度のトライ全てで瞬時起動した。
写真は小型リレーと実装箱。
元々、ガソリンエンジン発電機のリモート制御するために、起動と停止に2個のリレーを使っていた。
現在はリレー接点の開/閉で起動/停止を行っているので、空いたリレーをリニアアンプのATU-TRIGGに当てている。
小型のプラケースをこの様にリレー箱に使うと、ちょっとした制御にも安全で容易に対応できるので便利。

Re: Mountain Remote Shackぼちぼちと - オーナーMail URL

2022/09/01 (Thu) 10:42:54
*.mesh.ad.jp

8月31日、エンジンオイルを交換。
凡そ1.1リットル。
ガソリンエンジンとディーゼルエンジン共用タイプの10W30。
時間計は3617.6H(写真)だった。
前回の交換は5月29日で時間計は3457.2Hなので、凡そ160H回っている。
当初目標は100Hなので、ちと回し過ぎだ!。
次回は3550Hが目安。
なお前回の給油で入りきらなかった灯油10リットルを給油した。
発電機YDG350VAは、樹脂段ボール板などで囲い。ロープ締めをしただけの状態だが、特段の問題も無く動いている。
またスティックPC/T6-Proは12V給電だが、このところの曇天続きでも、現状のソーラーと風力の範囲で安定に24H動作を続けている。
先代のSG-STK5SよりCPU速度が速く、WSJT-X運用中に、All_Logをストレス無く検索できる。

Re: Mountain Remote Shackぼちぼちと - オーナーMail URL

2022/08/28 (Sun) 09:17:30
*.mesh.ad.jp

NTTルーターのPR-400MIの話です。
Windows10付属のリモートデスクトップ機能を使って、WAN(インターネット)側からリモートシャックのサーバーPCをアクセス出来るようにした。
ルータの「静的NAPT設定」メニューは、覗いただけでは辿り着けず、「配信済事業者ソフト」が必要になる。
ところがコレ、ルーター内のあるURLに存在し、そのURLをブラウザで覗くと辿り着ける。
このURLはFLEX6500のネットワーク設定でさんざん開けたので馴染みがあった。
WAN側のIPアドレスと解放ポート番号、そしてLAN側サーバーPCのIPアドレスと宛先ポート番号を「静的NAPT設定」で行えば簡単に終わる筈・・・と思っていたらドツボにはまった。
普通「静的NAPT設定」(静的マスカレード)で解放ポート番号を宛先ポート番号へ変換する機能がルーターにはある筈。
処が、RS-BA1のリモートユーティリティを起動し、クライアントとサーバーPCが「接続済み」であっても、「無線機接続」すると「仮想シリアルデバイスエラー」となる。
2・3日同じことを繰り返した時、リモート好きの友人から、試しにうちのリモートをアクセスしてみたらと打診があった。
試してみるとあっさりと一発で繋がった。
何てこったぁ!と内心だったが、クライアント側は問題ないことがはっきりした。
それからはルーターの設定どころか機能を疑い出した。
ひょっとしたらポート変換してないんじゃない?と思い、解放ポートも宛先ポートも同じ番号にしてみた。
するとこれ、何事も無かったようにつながった。
感激もあるが、呆れの感の方が強い。
NTTサポートにもお世話になったが、このPR-400MIの取説にはポート開放の記述など一切ない。なのに、内部URLにはそのメニュー「配信済み事業者ソフト」が用意されている。しかもルーター本来の機能であるルーティング動作も妙ときている。そして最後はプロバイダに聞いてくださいと連れない。一体どうなっているのだろうか。
RS-BA1は3つのポートを連番で設定しているが、ルーターにその関係を設定する場所があるのだろうか・・・。
拙作HPのTopics(8月25日)に関連情報を記してある。
http://www5a.biglobe.ne.jp/~jh2clv/aug22.htm
まぁこれで、デスクトップリモートアプリ依存の接続と、自前のルーティングによるWANからの接続が可能になった。
写真は居間に3台のノートPCを出してテストしている様子。
左がルーター設定用、中央がOCNモバイルOneでWAN(インターネット)接続用、右がLAN接続用。
「配信済み事業者ソフト」のボタンにはIPv4とあるから、プロバイダ(Biglobe)がPPPoEじゃなくてIPoEの模様。
ルーター側がそれに合わせたメニューに切替ってしまう(NTT談)ので、IPv4関係の高度な設定・保守用に「配信済み事業者ソフト」を組み込んだものと推測。
NTT(サポート)は、自社ルーターに組み込まれている「配信済み事業者ソフト」については、一切関知しないとしている。
でも取説にはIPv4のポート開放項目位は入れて欲しいと思う。

Re: Mountain Remote Shackぼちぼちと - オーナーMail URL

2022/08/06 (Sat) 20:05:18
*.mesh.ad.jp

8月6日。朝から雨模様だったが午後から明るくなった。
YDG350VAの内蔵燃料タンクの高さ調整で挟み込んでいた木板2本に、7mm貫通穴を4個ずつ8個開けた。
タンクと、エンジンカバーの取付サイズに合わせた。
両者にはゴムブッシングが挟み込まれているので若干のサイズずれに融通が利く。
ボルトは6mm×110mmで、金属スペーサの入ったブッシング(上下ワッシャ入り)と木板を挟み込んでフレームへ締め付ける。
板には防腐用にクレオハッチャを塗った。これはカミサンがミツバチの巣箱に塗るモノで、クレオソートの様な匂いを放たないのが良い。
写真は防腐剤が乾くのを待って午後出向しボルト締めを行った様子。
中々決まている。
これで外部タンクと内蔵タンクの上面位置が揃い、外部タンクが満タンになると内蔵タンクもそれに連動し、浸み出しは回避された。
ちなみに、内蔵タンクは8cm程度高くなっているので、20リットル近い容器があれば収容可能だ。

Re: Mountain Remote Shackぼちぼちと - オーナーMail URL

2022/08/03 (Wed) 12:06:52
*.mesh.ad.jp

8月2日。昨日のFuelアラーム対策の後、自宅でリモートシャック運用を試みると、USBポートを認識しないエラーが発生した。
無線機(IC-9100)をUSBデバイスとして認識しなくなった。
なのでWSJT-Xの無線機との通信やRS-BA1など全くダメ。
緊急出向して、USBコネクタの接触を確認するが、どうもハード的な障害じゃない。
状況を調べると、デバイスマネージャには「不用なUSBデバイス(デバイス記述子要求の失敗)」と表示されている。
この表示だとデバイスドライバの入れ直しとかアップデートとかを考えるが、今回はそれでは対策出来なかった。
ネット情報を検索すると、Windows10や11では、このUSBにまつわるデバイストラブルが結構あるらしい。
しかし、どうも書いてあることだけでは解決しそうもない。
それで、USB接続で困った時の神頼み、USB-HUBを挿入する方法で試したら一発でOKになった。
それも、無線機をつないでいたUSBポートに挿入しただけだ。
これは手持ちのPC群との相性なのかもしれないが、USBによるComポートやUARTの接続で、PCがデバイスを認識しないことが良くある。
その場合、先ず現状のUSBポートを入れ替えてみて様子を見るのだが、ダメな場合はこのHUB挿入で対策できる可能性がある。
昔DOS/V_PCを始めた頃、IRQの割り振りで苦慮した時代を思い出すが、USBの場合はそんなこと気にせずつながると思い込んでいるとドツボにはまり対策が遅れる。
良い経験になっている。
写真は今日の作業中の様子で、カメラがつながっていたポートにHUBを挿入し、カメラ・無線機・マウスをつなぎ正常動作。
最終的に、PCのUSBポート2つは、カメラとHUBをつなぎ、HUBには無線機とマウスをつないだ。
ちなみにマウスをつないでおかないと、CromeDesktopをつないだ時マウスカーソルが見えない。
PCの設定でマウスカーソルの再設定をすれば見える様になるが、再接続するとまた消えやってられない。
USBマウスのダミープラグが欲しい。
色んなことがあり無線もPCも楽しい。

Re: Mountain Remote Shackぼちぼちと - オーナーMail URL

2022/08/03 (Wed) 11:00:59
*.mesh.ad.jp

8月1日、燃料タンクfuel接点の確認を失念していたので、タンクの接点出力コネクタを抜いた。
接点は燃料があるとON状態なので、疑似的に燃料空の状態を作った。
と、ところがLANIOにアラームが上がってこない。
可笑しいと調べると、な、何とフォトサイリスタのフォト(LED)に電源電圧が加わっている。
これじゃほぼ一瞬か短時間の内にLEDが飛ぶ。
テスタで当たるとまったくのOpenになっていた。
今回は交換が出来る様にソケット経由で取り付け、そして入念に配線。
今回は電源を5Vラインから5.6kΩ経由で取ることにした。
これでLED点灯時の消費電流は0.8mA以下になっている。
これで、タンクの水位が下がるとLANIOへアラームを送ることが出来る様になった。
しかし、他のアラーム接点(室温・発電機)とパラなので、併発したときの区別に苦慮する。
なので燃料アラームについてはフォトサイリスタのフォト側に自己点滅LEDを直列に入れ、断続させる手もあるかなぁと考えている。
写真はフォトサイリスタを交換して再び投入した様子。
あぁ、何と手がかかることかと、自分の不注意にチト呆れている。

Re: Mountain Remote Shackぼちぼちと - オーナーMail URL

2022/07/31 (Sun) 06:58:30
*.mesh.ad.jp

新しいスティックPC(T6-Pro)は良好に動作し、期待の電源接続自動起動に合わせ、処理速度も格段に速くなり満足している。
ところが想定外の問題が一つ。設定した解像度設定が、ディスプレイを外した状態、或いはディスプレイの電源を落とした状態にすると、低解像度に変わってしまう。
先代のDG-STK5Sはこの問題は無かった。
色々調べると、HDMI出力に適正な負荷が接続されていないと、この様な現象になるらしい。
最近多いだろうリモートデスクトップ・ユーザーの皆さんはどうしているんだろう。ネット検索すると分かった。
HDMIダミープラグと言うモノがあり、PC側の画像設定をディスプレイ電源を切っても継続できるらしい。
多分HDMIの電源ラインから検出ラインをプルアップしているだけだと思うが、自分でやり出すと大変。
市内のOAナガシマへ走ったが、商品リストにはあるがモノは置いてないと・・・そのまま帰るのもしゃくなのでHDMI中継コネクタ(J-J)を購入。
それでダミープラグはネット注文となり翌日には届いた。
写真は7月28日、現用投入した様子。
スティックPC/T6-Proに中継コネクタを介して接続している。
これで問題は解決され、より快適になった。

Re: Mountain Remote Shackぼちぼちと - オーナーMail URL

2022/07/22 (Fri) 17:27:29
*.mesh.ad.jp

7月22日(金)、午前中に猛烈な雨が降った。短時間で済み午後からは青空が顔を出した。気温は12時過ぎには32℃近くに達していた。風が弱いのでやたらと暑く、畑仕事はやってられない。
昨日より燃料が尽きた模様で、灯油20リットル缶x5個をガソリンスタンドで購入し出向。
ところが、ガス欠かと思いきや、自然落下給油方式の弱点を再び味わうことになった。
外部タンクの残量が減る(既に内部タンクは空)と、インジェクションポンへの燃料供給圧力が下がりエアの混入を招きやすい。
外部タンクを高くして圧力を上げるのは容易だが、内部タンクは今の10cmの嵩上げがやっと。
上面高が揃っていないと満タン時に低い方のキャップのエア抜きから浸み出す。
真横から観察すると、タンクのキャップはタンク面から数cm上に出っ張っている。
これが分かり、外部タンクを5cm程度嵩上げしてみた。
内部タンクキャップの浸み出しは感じられないので、これで次の給油タイミングで状況を確認することにした。

と言うことで今回の給油量は90リットル。
全て空になれば105リットル程度入るので、15リットル近く残っていたと思われ、外部タンクのゲージは0ではなかった。
時間計は3521.7Hだった。

今回の給油に併せ、外部タンクの燃料検知接点(燃料無しでOFF)を収容箱へ引き込み、フォトサイリスタで論理反転し、サーモスイッチ(室温異常)とパラってLANIOへアラームとしてつないだ。
写真はその様子で、ハモ端から上に伸びている黒箱がフォトサイリスタを入れた箱。
右はLANIOでその上がHUB、左の白箱は発電機制御とATU制御用リレーを収容した箱でLANIOのオープンコレクタ出力を接点に変換している。
リレーを使わない理由は消費電流が数mAで収まるから。
手前は先日投入した電源オートスタートのスティックPC。
動作良好で、速度も上がった。
毎回色々な体験や発見があって、ハンドメイドとアマチュア無線って本当に面白い。

Re: Mountain Remote Shackぼちぼちと - オーナーMail URL

2022/07/15 (Fri) 20:10:15
*.mesh.ad.jp

スティックPCの入替えに併せて、YDG350VAの内部タンクの嵩上げを行った。
外部タンクと上面の高さを同じにして、外部タンクを満タンにしても内部タンクの燃料キャップ(エア抜き付き)から漏れない様にした。
内部タンク系はエンジン側から燃料リターンが内部タンクへ行われるため、停止する(外部タンクだけにする)訳にも行かない事情がある。
写真の様に木材で約10cm程度嵩上げした。
後日、木材に貫通穴を開け、ボルトで所定の位置へ締め付ける予定。

Re: Mountain Remote Shackぼちぼちと - オーナーMail URL

2022/07/15 (Fri) 20:01:36
*.mesh.ad.jp

リモートシャックのスティックPC(DG-STK05)は、曇天や雨天が続くとバッテリLowになり、自動的にシャットダウンする。
これは無線Lan端末など、周辺機器も同様で致し方ない。
問題は天候が回復し太陽光発電(風力発電含む)が復帰した時に、周辺機器は順次復活するのだが、このスティックPCには自動起動機能がBIOSメニューに無い。したがって、シャットダウンすると電源SWをONするための出向が必須になる。
曇天や雨天が続くこの季節でも、毎日一定の運用をすれば、発電機による充電で殆どの場合バッテリLowは回避できる。
しかし長時間の出張や旅行で、天候が悪いとバッテリLowに陥り、スティックPCがシャットダウンする可能性がある。
この対策として、BIOSで電源接続のみで自動起動設定出来るスティックPCを探していた。
目的が一般的ではないため、その機能の有無が記された商品案内は殆ど無い。
BIOS内容に詳しいPCショップやメーカーのヘルプデスクを頼るのだが、中々目的を果たせないでいた。
それが今年になってAmazonサイトで偶然「自動起動」を記した製品を発見し購入に至った。
Mini CのT6-Proがそれ。BIOS画面で電源マネージャの自動起動にチェックを入れるだけ。
電源はDC12V(2.1㎜DCプラグ)で、必要なアプリ(RS-BA1、LANIO、USBカメラ、TeamViewer、AnyDesk等)を起動したスタンバイ状態の電流は0.5Aを下回る。
電源を意識的に停電させ、再び通電する実験を行うと、電源SWに触れることなくスタンバイ画面が立ち上がる・・・見事だ。
写真は交換実装したT6-Pro。
これでバッテリLowが原因の出向は激減するに違いない。

Re: Mountain Remote Shackぼちぼちと - オーナーMail URL

2022/06/26 (Sun) 20:55:28
*.mesh.ad.jp

6月26日、やや失念気味だったYDG350VAのオイル交換を実施。
ドレインボルトを外して流れ出るオイルは真っ黒。
こんなもんだと思うけど、3月19日現用投入、4月4日補充したたけで今回が初めての交換。
運転時間は258Hにも達し目標にしている100Hを倍以上に超えてしまった。
さしたる不具合も無いし、オイルアラームが出ないから安心していたが、ちょっと反省している。
写真はドレンボルトを外して廃油を薄い樹脂容器で受けている様子。
殆ど墨汁だ!。
オイルは1.1リットル入れゲージ一杯にした。
時間計は3457.2Hだった。
次の交換は3550H辺りが目安か・・・100Hごとの接点出力が時間計にあると嬉しい。
安定に動いていると、燃料のこともオイルのことも忘れてしまうので注意したい。

ところで今回の投稿がこのスレッドで500回目となった。
元々ガソリン発電機EG-2600の不具合メモで始まったものだが、中華製ディーゼルそしてヤンマーディーゼルへ引き継がれてきた。
途中からは発電機(電源)以外の参考事例も積極的に記すようになった。

Re: Mountain Remote Shackぼちぼちと - オーナーMail URL

2022/06/19 (Sun) 08:19:50
*.mesh.ad.jp

6月18日、このところRC-SEVOの設定位置が3値を取る症状が発生していたため、思い切ってRC-SERBOを交換した。
通常は、①初期位置(0度)、②スロットル引き位置(180度)の2値だが、スロットルを引き終わった後①の初期値へ戻らず、そこを通過して更に180度逆回り②の位置でスロットルを引いた状態で止まる。
こうなるとスロットルが戻らないので、発電機停止が出来ない。
制御を繰り返す内に殆どの場合復帰するが好ましい状態ではない。
元々Junk箱の怪しいSERVOを使っており、個体の問題(故障)と思われる。
当初より交換予定で購入してあったDongguan Dsservo Technology社のDS3218(20Kg防水デジタルRC-SERVO)を投入。
基板の設定値も異なるため、予備基板で調整し一緒に投入。
写真は実装した様子で、起動制御でスロットルを引き、メカロック後初期値へ戻った状態。
防水に併せシャフトやアームは金属製で信頼度は格段に上がった・
ステンレスワイヤーは1㎜以上の物に変更し張を持たせてある。
アクチュエータ基板とDC12V/DC5Vコンバータは下のタッパーに組み込んだ。
固定はタイラップ2本で発電機(YDG350VA)のフレームに固定しているが、間に10㎜厚のゴムブロックを挟み込んでいる。

Re: Mountain Remote Shackぼちぼちと - オーナーMail URL

2022/05/31 (Tue) 07:56:00
*.mesh.ad.jp

5月29日(日)、灯油20リットルx4缶を購入。
リモートシャックの外部タンクへほぼ全てを給油する。
ところが、低い水位にある内部タンクの水位が上昇し続け、キャップのエア抜きから灯油が浸み出してきた。
慌てて吸い出し凡そ20リットル分を缶(ポリタン)に戻した。
経由の時は、この外部タンクと内部タンクの上下関係を探り当て、問題は無かったのだが・・・。
恐らく灯油より粘度が高いので微妙なバランスが保たれていたと推測。またこのところの気温の上昇で、灯油の粘度は更に低くなりサラサラだ。
それで一旦引き上げ、翌30日の早朝確認に行き目にした様子が写真。
何と、未だ抜き取り不足だった様で、外部タンクの水位が内部タンクと同等になるまで浸み出た様だ。
ここまでくると、微妙なやり繰りや調整をしてもダメと諦め、ガソリン発電機で行っていた方法をとることにした。
すなわち燃料キャップのエア抜きを廃止し密閉する。
ところがYDG530VAの燃料キャップの構造がイマイチ理解できない。
平たいゴムではなく、断面で見るとギザがはいり、平面ではそのギザが周回している。
このギザが表と裏に4本ずつある。
これがエア抜きの一部を構成しているのかと思いながら、ダメもとで平らなパッキン(63㎜径/4㎜厚)を購入し交換実装。
これが功を奏し燃料キャップのエア抜きは塞がれた模様。
30日晩には燃料を全て給油し外部タンクは満タン状態になった。
この時内部タンクのゲージは中央とフルの中間にあった。
さてこれで問題は解決したと思われるが・・・明日以降が楽しみだ。


Re: Mountain Remote Shackぼちぼちと - オーナーMail URL

2022/05/23 (Mon) 21:50:47
*.mesh.ad.jp

本日5月23日(月)、昨晩よりガス欠状態に陥ったディーゼル発電機。
今季はもう使わないだろうと、ストーブ用の灯油2缶(40リットル)を給油。
半分はテストのつもりだったが、問題なく回り、排気ガスの色も良好。
時間計は3381H。
ディーゼルなので、当たり前と言えば当たり前ですが、単価の安さは嬉しいですね。
ディーゼル化はグッドタイミングだったと思います。
軽油と灯油で燃費がどの程度違うのかも興味があります。

Re: Mountain Remote Shackぼちぼちと - オーナーMail URL

2022/05/18 (Wed) 08:30:43
*.mesh.ad.jp

EG-2600里帰り・・・何時現用と予備を入れ替えたか、或いはどっちがどっちだか分からなくなって久しい。
5月17日、リモートシャック発電機舎に設置してあったEG-2600を持ち帰った。
写真は自宅車庫に並べた、持ち帰ったEG-2600(右)と自宅待機中だったEG-2600(左)。
 以前は500Hを目安の交換していたのだが、昨年7月のディーゼル発電機投入後は滞っていた。
なので恐らく、両者は1年振り以上の対面となる。
持ち帰りの目的は、5月21日実施予定の「清水いはらフェス」の電源に使う(1台は予備)ため。
http://radiovillageyamakiri.web.fc2.com/ihara_road_station.htm
それ以降は、ディーゼル発電機YDG350VAの安定性からみて、リモートシャックへの復帰は無いと思われる。
自宅用かイベントや緊急用になる予定だ。

ところで、このスレッドの冒頭には真新しEG-2600の写真が掲示され、2016/4/17(Sun)と日付がある。
もう6年間前かぁと懐かしく、そして感慨深い。

Re: Mountain Remote Shackぼちぼちと - オーナーMail URL

2022/05/15 (Sun) 08:31:21
*.mesh.ad.jp

YDG350VAのカバーの背丈がやたらと高く気になっていた。
5月13日に持ち帰り、金切りバサミで30cm弱高さを詰めた。
排気孔を開け、複数の通気口をエンジン側側面に開け、ローバルを吹いて錆止めとした。
同様に切断した面にもローバルを吹いた。
現用投入をしてFT8運用を楽しんでいたが、14日深夜発電機が止まらない。
緊急出向するとカバーがチンチンで素手では触れない。
熱くない下方を持って取り外すとSERVO類は問題なく、停止用のソレノイドが動作していない。
カバーを外した段階で温度が下がり、動作は正常に戻っていた。
ソレノイド駆動回路の温度特性と思われるが、個体の問題なのかYDG350VAの特徴なのか調べる必要がありそう。
停止できなのは安全上問題があるので、これ最優先課題かも知れない。
出張先でリモート運用後、停止動作が出来なかったら燃料が尽きるまで回るってことか・・・これはマズイ。

Re: Mountain Remote Shackぼちぼちと - オーナーMail URL

2022/05/12 (Thu) 10:43:48
*.mesh.ad.jp

ジャンン箱から拾い出したRC-SERVOは、15年程前にRxのプリセレチューンの実験のために秋月電子から購入したモノ。
ジャンク扱いにしたのは何か理由があった筈だが思い出せない。
間違いないのはMax/Minで2回転動作する妙な製品であること。
ちょっと気持ち悪いので、Amazonを検索し良さそうな製品を探して購入した。
写真は2個セットで\3.5k程度だったDSSERVOのSD3218MG。
基板は秋月電子のPICアクチュエータ基板。
サイズは現在投入中のものと同じ様だが、トルクが20kgもある力持ち。
回転アームに金属製の物が含まれている。
回転範囲は270度ある。
電圧は4.8~6.8V。
DIGITAL SERVOと表記され、精度も改善されてる模様。
これを現用投入しようとしたのだが、ジャンク箱から拾い出したRC-SEVOの調子が良く、現在は様子見状態になっている。

Re: Mountain Remote Shackぼちぼちと - オーナーMail URL

2022/05/09 (Mon) 07:32:04
*.mesh.ad.jp

自然落下の燃料供給をディーゼル発電機YDG350VAは行っている。ディーゼルに限らず殆どの小型発電機が同様だと思う。
内蔵タンク(15リットル)だけでは不足と、外部タンク(90リットル)を用意し、インジェクションポンプ手前で合流させている。
内蔵タンク側の落差(水位)が外部タンク側と同等なら上面を合わせて置けば良いのだが、YDG350VAは最大落差が外部タンク側より小さい。
上面を合わせておくと、外部タンクの底に燃料が残ってしまう。
ディーゼルエンジンのインジェクションポンプは、燃料を押し出す力はあるが、吸い上げる力はイマイチ。
D6500ETの時は丁度良い落差で、底が空になるまで燃料供給が出来た。
経由には粘度があって、サラサラのガソリンとはちょっと違うため、上面ではなく下面を合わせておいたら先月までは良好だった。
ところがこのところ気温が上昇し様相が一変した。
やはり自然は正しかった。
水位の低い内部タンクが一杯になり、エンジンからの燃料リターン圧も加わり、キャップのエア抜きから燃料が相当量浸み出してしまった。
写真(5月5日撮影)はその様子で、吹き出した訳じゃないが、徐々に浸み出て足元が軽油まみれになってしまった。
止む無く外部タンク(写真上部)の高さを微調整して、底に残る燃料をなるべく減らす努力をしている。
内蔵タンクのキャップを密閉型に交換する手もあり、これはガソリン発電機EG-2600で長期間採用した方法だ。
目一杯燃料を入れないで、上部に空洞を作ってクッションを作るのがコツだった。
両者を満タンにすると110リットル程になり、5日間近い連続運転が可能になるが、そんなに目くじらを立てずに、単純な切替コック方式でも良いのかも知れない。

Re: Mountain Remote Shackぼちぼちと - オーナーMail URL

2022/05/09 (Mon) 00:14:09
*.mesh.ad.jp

5月8日、YDG350VAのスロットルレバーを引いていた小型RC-SERVOが固まってしましました。
ちょっと荷が重かったのかも知れません。
大型(通常サイズ)のRC-SERVOを探し取り付けました。
取り付けは横にずれない様に、スロットルレバーから見て発電機フレームパイプを真後ろに背負う位置にしました。
木製の枕を強力両面テープで貼り付け、フレームパイプとの間に挟んでいます。
やはりこのサイズだと力があります。
ただジャンク箱からの拾い出しなので、正規品を購入する予定です。
写真はアクチュエータ基板と5V電源をビニールパックに入れて台に転がしています。
発電機フレームに取り付けるより耐振動性が良好です。
左下に見えるのはAC100Vラインに挿入したLPFです。
ACケーブルの中継のために入れていますが、無くても問題はありません。

Re: Mountain Remote Shackぼちぼちと - オーナーMail URL

2022/05/09 (Mon) 00:00:41
*.mesh.ad.jp

5月3日、群馬県伊勢崎市の三男宅から10MHz/FT8をリモート運用してみました。
インターネット回線は、持ち込んだOCNモバイルONEです。
65インチディスプレイに映し出し家族へのPRも兼ねています。
やはり老化で視力低下が著しい人間には大型ディスプレイは有難いものです。
14時過ぎでしたが、USA・ハワイ・ノースクックとQSOできました。
こんなスタイルで無線が楽しめるなんて、ちょっと前までは考えられませんでした。
OCNモバイルONEを車に積めば、全国いたるところからリモートシャック運用が固定・モービル関係なしに運用が出来ます。
大変な時代になったと思います。

Re: Mountain Remote Shackぼちぼちと - オーナーMail URL

2022/05/04 (Wed) 22:35:27
*.mesh.ad.jp

ガス欠になるまで発電させました。
5月2日軽油100リットルを給油しました。
時間計は3329.3Hでした。
前回の給油からの運転時間は105H程度あるため、1リットルで1時間ちょっと回る感じです。
写真は、軽油5缶を順次タンクへ移し替えている様子。

Re: Mountain Remote Shackぼちぼちと - オーナーMail URL

2022/05/01 (Sun) 05:43:41
*.mesh.ad.jp

中華製ディーゼル発電機D6500ETの返送料の返金が4月中に行われ、本体代金の返金(3月中に完了)と併せ、全ての返金が完了しました。
随分と紆余曲折がありましたが、D6500ETで得られたディーゼル発電機の知識は、稼働中のヤンマーYDG350VAに生かされています。

Re: Mountain Remote Shackぼちぼちと - オーナーMail URL

2022/04/26 (Tue) 19:46:50
*.mesh.ad.jp

このところ発電機の問題で出向することが激減した。100%一発起動すると言っても過言じゃない状況だ。
今日は、知人から譲り受けたモノラックのカバー(カラートタン製)を持ち込み、YDG350VAに被せた。
マフラー位置は凡そ10cmの丸穴をパンチで開けた。
写真はそれらの様子。高さがあり20cm程度は空洞になっている。
バラック仕掛けだったカバーがそれらしくなり信頼性も上がった。
色はブラウンに塗られているので、林の中での収まりも良い感じだ。
ただこれは暫定で、正式には採寸して自宅隣の板金屋さんへ発注する予定だ。

Re: Mountain Remote Shackぼちぼちと - オーナーMail URL

2022/04/09 (Sat) 16:40:14
*.mesh.ad.jp

ヤンマーのYDG350VAの動作は順調で、余りコメントすることも無かったのだが、4月4日にノーコンになり出向。
RC-SERVOが妙な位置(中間)で停止しガリガリ言っていた。
調べると秋月のPICアクチュエータ基板の5V3端子REGが発熱し熱くて触れない。
電源を切って冷ましてから試すと動作するのだが、途中から可笑しくなる。
その時の3端子REBの電圧は2.5V付近に下がり変動していた。
これじゃダメだと思ったが、同時に初期段階で出力断に陥り3端子REGを交換したことを思い出した。
確かに発電中はバッテリ電圧が14Vに達し、9Vも降圧しなければいけない3端子REG(シリーズReg)としてはきつい動作環境だ。
3端子REGに放熱器を取り付けるなどの実験を行っていたが、RS-SERVOはリモート動作の生命線なので、6日に3端子を諦め、動作が安定しているインバータ方式へ変更した。
通電時の出力立ち上がりも瞬時に行われ、セルモータ起動と同時制御で問題ない。
写真は5V出力インバータとPICアクチュエータ(工房にて)。
その後良好に動作している。
なお4日にはエンジンオイル約550ccを給油。ゲージの先端まで減っていた。

Re: Mountain Remote Shackぼちぼちと - オーナーMail URL

2022/03/30 (Wed) 08:24:53
*.mesh.ad.jp

YDG350VAの投入で安定な1kW出力運用が実現している。
起動時にスロットルレバーを機械的に引くRC-SERVOの動作もすこぶる良い。
稀に、従来のガソリン発電機EG-2600の操作の様に、誤ってダブル・クリックして、RC-SERVOが妙な動作(停止)をしても、次にクリックして電源さえ供給されれば、RC-SERVOはスロットルを引き自動的にデフォルト位置へ戻るので安心だ。
ところで画像は3月29日朝7時半の自分の10MHz/FT8の24時間PSKREPORTER。JA~Eu間をトリミングしたもの。
ウクライナのQRVが激減していて戦況が反映されている。
破壊や殺りくの繰り返しをどうして国際社会は止められないのだろうか。いたたまれない。


Re: Mountain Remote Shackぼちぼちと - オーナーMail URL

2022/03/26 (Sat) 11:50:07
*.mesh.ad.jp

昨夜23時過ぎOH7UEと10MHz/FT8で交信中、急にYDG350VAが発電不良に陥った。
燃料がインジェクターまで届いていないかエア混入のため、停止寸前で発電が出来なくなっている模様。
本朝、軽油5缶を軽トラに積み出向すると、完璧な燃料切れだった。
久々に外部タンクと内部タンクを満タンにした。
給油量はほぼ95リットル。
時間計は3224.5Hだった。
写真は灯油用の電動ポンプで給油している様子。
これまでの手動プッシュ式に比べ、圧倒的に給油速度が速い。

Re: Mountain Remote Shackぼちぼちと - オーナーMail URL

2022/03/20 (Sun) 08:38:31
*.mesh.ad.jp

3月19日、ヤンマーのYDG350VAを現用投入した。
前日までにRC-SERVOとPIC制御基板によるアクチュエータを利用して、スタート時の「スロットルレバー引き」のテストを繰り返した。
PIC制御基板は通電すると、180度サーボが回り、1秒程度で元の位置に戻る設定にした。
設定は制御端子を短絡する代わりに、C(330μF)の充電時間を利用している。CへR(20kΩ)を並列接続することで、次の起動時には放電状態で臨むようにしている。
制御盤箱裏面にハモニカ端子を取り付け、制御接点入力、PIC基板用電源出力を立ち上げた。
なお今回はオイル警告を総合アラームとして取り出していない(取りあえず)。
今回の投入で、外部燃料タンクの高さ調整、3kVAオートトランスの発電機舎からの移動を行っている。
発電出力は99V程度(100V系負荷のみ)で、収容箱内の上記オートトランスで受電。100V機器はそのまま配電し、200V機器(リニアアンプ)はオートトランスで200Vへステップアップして配電する。
発電誘起は100Vラインを監視していて従来と変わらない。
YG350VAのAVRが効き、1kW出力時の発電出力は100Vを超えた辺りになり、ステップアップ出力も200V程度に落ち着き丁度良い。
EG-2600(実力2.8kVAらしい)インバータ発電機は、シャックリに悩まされ、微妙な出力調整を余儀なくされたが、YDG350VAは負荷時に音が大きくなる程度で全く安定していて感心する。
ディーゼルの安定感はさすがだ。
またD6500ETより小振りなエンジン(100cc程度)なので、燃費にも効いてくると思っている。
なお電磁ノイズの少なさはガソリンやプロパン発電機の比ではない。自宅3eleではノイズに埋もれる信号の多くがデコードできる。
より弱い局がデコードされるので、ベアフットでダメな場合はパワーを入れてみたくなる。受信S/Nの高さに比し、受け取るS/Nリポートの低さが気になってくるから・・・。
写真は未だ暫定だが、タワー南東縁に置いたYDG350VA。制御盤箱裏に取り付けたハモニカ端子が見える。外部タンク底はエンジンのインジェクションポンプより高めに設定。インジェクションポンプ手前で内部タンク出力と混合している。内部タンクキャップは密閉型になっている。
カバーや雨対策は未だ暫定で、暫く運用してみて最終的な対策を施す予定。
ちなみにPIC基板は、厚手のビニール袋に入れ、フレームにビニールテープで巻きつけてある状況。
16時半頃作業に区切りをつけ、山の上からローカルリモートでEu方面と10MHz/FT8で数局と交信。
その晩は久々に米国を中心に30局程度と交信した。
時間計は3199.0H。

Re: Mountain Remote Shackぼちぼちと - オーナーMail URL

2022/03/18 (Fri) 17:24:19
*.mesh.ad.jp

4月18日、雨で時間ができたので、YDG350VAにリレー回路を組み込んだ。
外に箱を設けてその中に入れ、ハモニカ端子でも付ければ良いだろうと思っていたが、方針変更。
リレー回路はYDG350VAの制御盤の中へ放り込むことにした。
制御盤から取り出すケーブルはRelay制御、Relayed12V・GNDの3本のみで、制御盤背面に取り付けたハモニカ端子へ立ち上げた。
起動接点はRelay制御とGND間へIP伝送装置の接点をつなぐ。Relayed12VとGND間へはRC-Servo基板がつながる。
実装後のテストは極めて良好で100%一発起動している。
雨が強くなければ現用投入しても良かったが、16時頃からやや大振りになり取り止めた。
またRC-Servo関係も箱に収めてないこともその理由。
写真は手にしたリレー回路。
回路と言っても、DC12Vリレー(LY2)とセル起動時間設定用の3300μFケミコン(放電用1kΩ並列)のみで、きわめてシンプル。
リレー不具合時の交換を容易にするため、ファストン端子で接続している。
背景に制御盤内部が見える。

Re: Mountain Remote Shackぼちぼちと - オーナーMail URL

2022/03/15 (Tue) 18:23:03
*.mesh.ad.jp

動画をUpします。
ただしUP可能なファイルサイズに制限があるため低解像度です。
おまけに振動強烈でブレが多くフォーカスが甘いのでご了解願います。
接点ONでRCサーボがワイヤーでスロットルレバーを引きメカロック、同時にセルモーターが回り、早々にエンジンが起動し発電状態になります。
RCサーボはスロットルを引いた後自動的に元の位置に戻ります。
この時ワイヤーが垂れているのがミソ(ロッドではこうは行かない)です。
最後に接点OFFでソレノイドがスロットルのメカロックを外し停止します。
http://www5a.biglobe.ne.jp/~jh2clv/remoteshack/ydg350av&rcservo.mp4
当初、先にスロットルレバーを引き、セルモーター起動に遅延を掛けようと考えたが、その必要は全くなかった。
この状態で、テストの範囲だが百発百中1回目起動している。

Re: Mountain Remote Shackぼちぼちと - オーナーMail URL

2022/03/15 (Tue) 15:15:32
*.mesh.ad.jp

2個1で急造した170Fエンジン相当の電磁バルブ付きインジェクションポンプ。
実装して様子を見ていたが、ヤンマーオリジナルのインジェクションポンプ(非電磁)に比べ始動性が悪い。
オリジナルに戻すと非常に良好で、始動を失敗することはまず無い。
非常に魅力的だ。
Amazonから、170F用の電磁弁付きインジェクションポンプの再送を出展者へ打診していたが、48H以内に返事が来ない。そのためAmazonから返金する旨打診があり、これを了解する。
そんなこともあり、YDG350VAはオリジナル状態に戻し、スロットルレバーをアクチュエータで操作する形を採用することに決定。
昔使った秋月電子のPIC基板とRC-SERBOを取り出しその可能性を探っていたが、実験的だが形になったので実装してみた。
写真はその様子。
RC-サーボの腕がワイヤー(ステンレス)でレバー(スロットル)を引く。RCサーボは引き切るとレバーがメカロックするので、一定時間内(1秒程度)で初期位置に戻る。ワイヤーは弛むのでストレスは発生しない。時間設定はC(330μF)で行い、チャージ完了までサーボがワイヤーを引く。またCにはR(20kΩ)が並列接続され、3秒程度でディスチャージし、次の起動に備える。
停止はオリジナルのソレノイド機構がメカロックを解除して行う。
なおRCサーボは5V動作であるが、基板内3端子Regで12Vを5Vへ変換している。
セルスタート用リレーのコールド側とRCサーボ基板のコールド側を逆流防止ダイオードで混合し、外部接点のON/OFFで起動/停止が実現する。
ちなみに接点電流はサーボ動作時0.5A未満、エンジン起動時0.18A程度。
電磁ソレノイドは常時1A以上消費することを考えると遥かに省エネになっている。
写真はテストの様子。ワニ口リードがつながっているのはCとRで、程良い値をカットアンドトライで割り出している。
サーボとスロットルレバーの動きが面白いので、近々動画をご披露する予定。

Re: Mountain Remote Shackぼちぼちと - オーナーMail URL

2022/03/11 (Fri) 20:56:27
*.mesh.ad.jp

本日3月11日14時頃、待ちに待った170F電磁バルブ付きインジェクションポンプが届いた。
ところが配送業者から受け取ると妙に軽い。
梱包を開けると何と電磁バルブのソレノイド部分のみが送られてきた・・・なんてこったぁ!。
再びAmazon経由で中華業者へ苦情を入れ、希望の品をリクエストしてもらうつもりだ。
しかし気が短い性格で、このままじゃおさまらない。
悔しい気持ちで電磁弁の付いた186FA用と、電磁弁の無い170F用のインジェクションポンプを眺めていた。
何処がどう違うんだと・・・すると出力ノズル分の穴の大きさの違いに気付いた。
早々にノギスを取り出して測ると、170F用直径1.8mm程度、そして186FA用は2㎜をちょっと超えている。
この径で面積比を求め、YDG350VAの排気量320ccを掛けると400ccクラスになることが判る。
ノズルの径でエンジンの排気量に対応していたのか・・・ノズルの変更だけで各排気量へユニバーサルに。
これまで外見では全く違いが分からなかったのが、ここに来て新たな発見となった。
ノズル部をレンチで外して交換すれば、170Fの電磁弁付きが出来上がる。
万力が無いのでボール盤のバイスに固定し、ボックスレンチで回すと動いた。
ネジの固さの違いはあるものの、部材を痛めることなく緩め交換が実現した・・・ラッキィ!。
これを早々にYDG350VAへ実装。
スロットルは同じ位置で所定の出力電圧が得られた・・・やったぁ!だった。
ところがここで問題。
電磁弁を閉じて停止させた後に起動を試みると、電磁弁~インジェクションポンプ間が空になるため、セルスタート前に空の部分に燃料が充てんされる必要がある。
そのままセルスタートするとエアが混入しスムーズな起動が出来ない。
喜びも束の間だったが、セルスタート前に電磁弁を開け燃料を流す時間を設定するとスムーズな起動が出来ることが実験の結果判明。
その時間は1秒も要らない。
これはタイマーリレーを挿入し、セルスタートのみ遅延させる方法で実現する。
写真は、バイスに咬ませた電磁弁付き186FA用インジェクションポンプのノズルを緩めている様子。
手にしているのは既にノズルを緩めた電磁弁無しの170F用インジェクションポンプ。

Re: Mountain Remote Shackぼちぼちと - オーナーMail URL

2022/03/10 (Thu) 06:19:46
*.mesh.ad.jp

3月9日、YDG350VAを乗せるパレットの加工と塗装を行った。
パレット上に角材2本をそれぞれ木ねじ2本で固定、そしてクレオハッチャン(木材防腐剤)で全体を塗装した。
発電機は角材を挟んで乗せる。
発電機停止時にかなり暴れるが飛び出す事はない。
パレットは地面に敷いたコンクリートブロックの上に乗せる。
発電機は上から何らかのカバーを掛け雨対策を行う。
シートが良いか箱が良いか検討中。
毎日外部接点(ワニ口接点)による起動・停止テストを行っている。
電磁弁付きインジェクションポンプは現在輸送中で、到着が待ち遠しい。
写真は塗装したパレットに乗ったYDG350AV。
後方に予備のEG-2600が見えるが、こちらも毎日リモコンによる起動・停止テストを行っている。

Re: Mountain Remote Shackぼちぼちと - オーナーMail URL

2022/03/05 (Sat) 15:43:58
*.mesh.ad.jp

3月5日朝、ディーゼル発電機の代替で投入中のEG-2600がの発電誘起が返らない。
昨夜は問題なかったのに。
燃料サイフォンが切れたか?などと想像を巡らせながら出向すると、燃料は問題ない。
ローカルリモコンで始動を掛けると回り出すが発電まで行かない。
良く見るとオイルアラームが点滅している・・・これかぁ!。
久しくオイルを見ていないのでピンときた。
早々に斜めにしてオイルを出そうとしたが1滴も出て来ない。
危ない危ない、自宅までオイルを取りに行き600ccを給油した。
見事に的中し、何事も無かったように起動し発電した。
写真は発電機舎で横蓋を開けてオイルを入れ終わった様子。
ヤンマーのYDG350VA投入までは暫くEG-2600が活躍することになる。
ちなみんYDG350VAに使用予定の電磁バルブ付きインジェクションポンプは、Amazonの指示により、中国ディーラーから無償で送られることになった。

Re: Mountain Remote Shackぼちぼちと - オーナーMail URL

2022/02/28 (Mon) 09:21:55
*.mesh.ad.jp

170F型ディーゼルエンジン用の電磁バルブ付き燃料インジェクションポンプの到着を待っていた。
2月26日晩、予定より早く着き早々に開梱したらビックリ。
電磁式じゃない!。
どうしてこういうことが起こるのか・・・。早々に販売サイトAmazonのヘルプと連絡を取り事情を説明すると納得され、中国のディーラーへ指示をして貰うことになった。
販売ページを確認して頂き、掲示された写真が電磁バルブ付きで、その時の選択が170Fであることを確認して頂いた。
幸か不幸か担当の方は中国人で、日本語も中国語もペラペラのご様子で安心した。
3月2日までに、対応の結果を連絡して貰うことになっている。
中華ディーラーの出店ページは、写真と商品名が連動していない(曖昧)ことが多く、注意を重ねて注文したのに残念だ。
写真は2月28日朝撮影のインジェクションポンプのツーショット。
左が186FA用電磁弁付き、右が今回(26日)に届いた170F用電磁弁無し。
電磁弁付きが到着して居れば、YDG350AVはリモートシャックへ投入され稼働していたと思われる。
電磁弁部分はネジ締めだが薬剤を使って固めてあり容易には緩まない。
部分的に加熱をして緩める手も考えられるが、他への影響(非金属部)も考えられるため手を着けていない。
この方面の専門の方の助言を頂きたい・・・壊すつもりなら容易だが。

Re: Mountain Remote Shackぼちぼちと - オーナーMail URL

2022/02/26 (Sat) 14:48:10
*.mesh.ad.jp

前後するが、2月22日に液体用(水など)の電磁弁が届いた。
どうするかと言うと、YDG350AVのインジェクションポンプの入り口に挿入し、燃料の開閉で発電機の起動停止を試みる。
ネット上を探すと¥1000未満であり2個注文していた。
ホースサイズが内径10㎜のため、柔らかめの燃料ホースで何とかつなぎ込みテストを行った。他は8mmで作られている。
結果はダメ。元々水用なので、粘土のある軽油では思った動作が難しい模様。
電源は12Vで数百mA流れるのだが、燃料の遮断出来ずエンジンが止まらない。
ソレノイドと弁の関係や構造の問題もあるのかもしれない。
翌23日には、もう1つの電磁弁でも試したが同様だった。
写真は購入した電磁弁2個と、186FAエンジン用電磁式インジェクションポンプ。
12Vで1Aも流れるソレノイドの威力は必要不可欠と言ったところなんだろう。
ということで、今は170F用の電磁式インジェクションポンプの到着を待っている。

Re: Mountain Remote Shackぼちぼちと - オーナーMail URL

2022/02/26 (Sat) 14:28:26
*.mesh.ad.jp

2月26日、D6500ETいよいよ引き渡しの日。
14時頃依頼していた佐川急便のH氏が訪れ、踏み込み式油圧リフターで持ち上げコンテナ車へ搬入した。
予定してたよりコンテナ車に高さがあり、10cm弱リフト不足。
一瞬困惑したが、H氏と2人で持ち上げて運び入れた。
写真はコンテナ車奥に運び込んだD6500ET・・・今生の別れだ。
佐川急便は、この怪しい機械の運送を快く引き受けてくれたが、手続き上の都合で着払は叶わなかった。
発送した旨を元払い料金と共にディーラーへ伝えることにしている。
こんなに未完成の機械との出逢いは、60年余りの人生の中で初めてだった。
しかし、学んだことも多く、総じて損をした印象もなく、愛着すら覚える何とも不思議な別れになった。

Re: Mountain Remote Shackぼちぼちと - オーナーMail URL

2022/02/25 (Fri) 14:10:05
*.mesh.ad.jp

2月24日朝7時57分、10MHz/FT8でLU8HGIと交信中に突然電源が落ちた。
発電機EG-2600を再起動したが発電誘起が返らない。
こりゃ燃料切れだと早合点し、午後JA-SSで携帯缶2缶にガソリンを給油して貰い赴く。
すると林の中からエンジンの音。
機器収容箱を覗くと機器は立ち上り、PCに発電誘起。
何じゃこれ、10時間以上も回りっ放しだったのか!。
何ともったいないことか・・・。
自宅の状況と異なるのは、無線LANが可笑しかったのか原因は分からず仕舞い。
ガソリン40リットルを給油して下山。
時間計は3148.9Hだった。

Re: Mountain Remote Shackぼちぼちと - オーナーMail URL

2022/02/25 (Fri) 13:48:45
*.mesh.ad.jp

D6500ET購入1ヶ月後からディーラーと連絡が出来ない状態が続いていたが、2月22日、半年振りに連絡がとれた。
部品による保証が履行されていないと、販売サイト運営者へ苦言を呈した結果だと思う。
言いたいことは山ほどあるのだが、先方から引き取りと返金を申し出てきたので了解することにした。
推測だが、部品の確保ですら容易ではないことが伺える。また厄介なユーザーとも早く縁を切りたかったのかも。
翌23日、善は急げでリレーロジックを外すなど6500ETをオリジナルの状態に戻した。
そして、パレットに乗せて簡易な梱包を行った。
写真はその様子。
足踏みリフターで持ち上げ、トラックへ引きずり込む算段だ。
西濃運輸は木枠でないとダメらしいが、佐川急便はこれでOK。
近日中に別れの時が来ることになっている。
HPのTopicsにも書き込んでいる。

Re: Mountain Remote Shackぼちぼちと - オーナーMail URL

2022/02/21 (Mon) 08:30:51
*.mesh.ad.jp

2月19日にAmazonで注文していたインジェクションポンプが届いた。
注文サイトでは適合エンジンの表記が無く、農耕用テイラーの写真が掲載されていたので、そんなに大きくはないだろうと思っていたら、186FAと刻まれていた。
これってD6500ETに使われているポンプと同じだ!。
2月20日、ダメモトでYDG350VAに実装してみた。
取り外しはナット3個を外し、ゆっくり引き抜けばOK。
実装はネジ3本の他にスロットルレバーとポンプレバーとの位置合わせがあるのでチョッと気を遣う。
位置が合ったかどうかは、ナットを締める前にスロットルレバーを動かし、覗き窓からポンプレバーの動きを確認する。
実装し、電源リレー経由の12Vから供給。
始動接点を接地すると一発では回らず2~3回トライする内に起動した。
燃料が回っていないので当然と思った。
停止動作は問題ない。
しかし次に始動させても一発目で起動せず、2回・3回となる。
機嫌が悪いと逆転を始め、吸気口から排ガスが出て(1度だけ)慌てて停止。
状況が前回D6500ETのインジェクションポンプを実装した時と異なる。
ただ、発電電圧の異常上昇は無く100Vチョッとが出てくる。
ところが微妙に回転数の変動があり電圧も変動する。
今日の目的は、到着したインジェクションポンプでの様子見だけだったので、早々に初期状態に復帰させた。
さすがにオリジナルのインジェクションポンプは見事で、電圧も回転数も変動しない。
ポンプの裏面には「YANMAR」と刻まれていて誇らし気に見えた。
YDG350Aの機関名はL70Vで、中国名の機関の170Fか178Fが相当排気量らしい。
この情報は注文後にネットサーフィン中に発見、170F用ポンプを注文し現在到着待ちになっている。
これを試してみて最終的な方針を決める予定だ。
すなわち、問題が無ければそのまま使うが、ダメ(不安定)なら、アクチュエータでスロットルレバーを引く装置を検討する。
現在のポンプに電磁弁を取り付ける方法もあるが、ネジが硬く固められていて緩まない。
写真は届いた186F用のインジェクションポンプと化粧箱。箱はビニールを巻いただけの超簡易梱包で、大分変形していて届いた。その割り切りが中華製らしい。

Re: Mountain Remote Shackぼちぼちと - オーナーMail URL

2022/02/17 (Thu) 10:09:39
*.mesh.ad.jp

写真は2月15日17時半頃のスナップ。
右がカバーを掛け一見元通りの中華製ディーゼル発電機D6500ET、右はヤンマーのディーゼル発電機YDG350AV。
D6500ETはエンジンを回しても自分でバッテリ充電が出来ないため、YDG350VAのバッテリからブースターケーブルで給電している。
YDG350VAのリレーロジックは左下のパレットの間に転がっている。そこから出ているワニ口リード線を接地するとセルモータ起動が出来る。
停止は接地を解除すればOK。ただし、起動時には、エンジン側中央にあるレバーを右(写真の様に)へ引いておく必要がある。始動の度にこの操作を自動でやるには、ソレノイドかアクチュエータ等を使って出来なくはないが複雑。
それで、D6500ETの様に電磁式インジェクションポンプを使うことで目的を果たそうとしている。
現在、排気量(320cc)に見合った電磁式インジェクションポンプの到着(中華製)を待っている。
部品問屋(ヤマトヤ)に打診したところ、YDGシリーズでは電磁式は採用しておらず、使える部品には辿り着けなかった。
インジェクションポンプの外形は排気量が変わっても同じと思われるので、排気量か馬力指定で探すことも出来たかも知れない。
写真のYDG350AVへ、いきなり2kW近い負荷(電熱器)を与えても回転数や電圧変動は殆ど無く、リモートシャックの1kW出力運用には、経済性や運搬性(80kg)も含めて最適と考えている。

Re: Mountain Remote Shackぼちぼちと - オーナーMail URL

2022/02/16 (Wed) 14:32:30
*.mesh.ad.jp

どうしても発電機(発電部)のローターとステーターの様子を確認したくなり、2月15日の空き時間、意を決して分解を試みた。
重量物なので、フレームに乗っている状態ではボルトを緩めてもブラケットが動かない。
それで、エンジン側のブラケット(エンジン直結)の下に太めの角材を当て、テコで持ち上げ木材を突っ込み発電機を浮かせた。
これでようやく分解できる環境が整い作業が始まった。
先ずカーボンブラシ等接触部品を外し、電線類を端子から全て外す。
ステーターコア(鉄心)は両サイドからブラケットがあてがわれ、周辺で長ボルト4本で締めているが、これを全て緩める。
ステーターとブラケットを支えながら軸方向へ引き出すと容易に抜けだ出すが重い…ローターが顔を出し始めるが、最後は残ったままになる。
ブラケットの軸受け部のベアリングはシャフト側に残る。
慎重に引き抜くが、シャフトはしっかりしているので、知らぬ間に擦りながら取り出しているのに気付く。
20kg近くあると思われ、楽な作業ではない。
ローターとエンジンはシャフトがテーパー状に刻まれて勘合し、シャフト先端(ベアリング側)より長ボルトで締め込んでいる模様。
長ボルトを回そうとしたがシャフトの固定が上手く出来ず断念。インパクトレンチがあると緩めやすいと思う。
写真は取り出したステーター本体と残ったローター。
異物が混入して潰されたと思われる痕がローターとステーターのコアにあった。
その時の衝撃でステーターの鉄心の先端が5mm幅程度で折れ曲がていた。
これが地絡の原因かと思ったが、線材までは影響していなかった。
ベアリング側でステーターコア側面の電線束に激しい焼痕があり膨らんでいた。
またこの部分を縛る紐の殆どが溶けてバラバラだった。普通はタコ糸等の熱に強い糸を使うのだが、化繊の糸(蛍光灯の紐の様)を使っている様で、いただけない。
巻線の解きはしていないので現場の特定はできないが、恐らくその焼けた部分が短絡状態にあると推測している。
もう少し時間と気力があれば、巻線を整理して解いてみるのだが…。
出力巻線の地絡点は、抵抗値(ホット-GND/コールド-GND)から見てほぼ中央付近と思われる。
現状は、ローターを48Vで励磁すると、無励磁時2.33Vだった出力が95V程度に上昇する。
しかし安定せず、時として20V程度に低下することもある。
この状況からみて、励磁を掛けて発電を試みると出力巻線内(レアショート)で焼損が進行しているものと思われる。
DC出力は無励磁時5.6Vで励磁時は8.5V程度になる。
手持ちの材料では改善の見込みがないので、発電部不良のままケースに収めた。
エンジンは調子よく回るが、バッテリ充電が出来ないので、ヤンマーYDG350AVのバッテリから給電している。ちなみに電磁バルブの直流抵抗は12Ωあって、エンジンを回すと約1Aで放電する大飯喰らいだ。
この後は、発電部材料(主にステーター関係)の入手や発電部の変更(国産メーカーとか)を検討したい。
オリジナル発電機化の傾向が益々強くなってきた。
関連写真とコメントを、以下拙作HPのTopicsコーナーでも記している。
http://www5a.biglobe.ne.jp/~jh2clv/feb22.htm

Re: Mountain Remote Shackぼちぼちと - オーナーMail URL

2022/02/15 (Tue) 08:32:29
*.mesh.ad.jp

2月14日、D6500ETの発電部(コイル)の中を覗いてみたくて、ほぼ全分解の作業を行った。
所用の合間を縫って行ったため、最後は復帰できず分解状態のまま日没となった。
シャシは分解と言うより解体に近い状況に見える。
発電部(発電機)の側面を正面から覗けるように、その前にあるダクト開口やマフラーの取り付けボルトを緩め、上に持ち上げている。つっかえ棒が可笑しい。
この分解で、この発電機がスリップリング経由でローターコイルを励磁していることが初めて分かった。
そして周辺の2ndエキサイテーションコイルの一部が断線していることも判明。またコイルを縛っている紐がバラけていた。断線はコイルが発熱したのではなう、恐らく線材にクラックが入っていてピンポイントで抵抗値が上がり、発熱→断線したと思われる。
線材をよじり半田上げして復旧。これでAVRをつないで起動してみたが状況は変わらなかった。
もっとも出力巻線の地絡したままで、そこからタップダウンしたサンプル巻線も地絡のまま。
写真はここまでやるの!って感じになったD6500ET。
発電部はエンジン直結のため、一度フレームからエンジンごと下ろさないと容易ではなさそうだ。本当に全分解になっちゃいそうだ。
ちなみに中華サイトには、発電部のステーターやローターが部品として複数メーカーから出展がある。
また国産の中古を探す手もある。
エンジン(186FA)は良く回るので、何とか復活させたい。

Re: Mountain Remote Shackぼちぼちと - オーナーMail URL

2022/02/15 (Tue) 08:09:44
*.mesh.ad.jp

D6500ETのバックアップで現用復活させているEG-2600のガソリンが切れた。
キャブレターまで空っぽになった様で、出向してローカル制御してもウンでもスンでもない。
それで2月10日、ガソリン40リットルを給油。
発電機のプライマリポンプを押して始動制御すると見事に起動し発電開始。
このEG-2600百発百中の起動率で安定この上ない。
写真は発電機舎の様子。
ちなみに時間計は3127Hだった。

Re: Mountain Remote Shackぼちぼちと - オーナーMail URL

2022/02/12 (Sat) 09:03:48
*.mesh.ad.jp

D6500ETの復旧方針(フィールドコイル励磁)を決めたのも束の間、また想定外の障害が発生した。
10日、1時間半程度の連続運転を実施。その間所用があり外出して戻ると220V程度に設定していた出力電圧が190V程度に落ちていた。
11日再び運転を始めると、190V程度だった出力電圧が150Vを切り出した。
これは可笑しいと発電機部分を覗くと電材が焦げる匂いがする。素手では触れない程に熱い。
熱いのはフレームがエンジン直結で、現在はフライホイルカバーを外した状態なので分からなくもないが、匂いは間違いなく何かの障害と判断しエンジンを止める。
その時既に、中華サイトの発電機やコイルの販売店の品揃えを思い出していた。
この国は、部品販売や修理が当たり前の商いが行われ、それで経済が回っていることに驚く。
最後は全分解し、発電部分を取り外してどうするか判断することになるかもしれない。

こんな状況だからヤンマーYDG350AVへの期待が高まってきた。
スタート時にスロットルレバーを倒してメカロックさせる機能を何とかリモートで出来ないか考えていた。
オリジナリティを崩したくないので、アクチュエータで引っ張ってやろうかと考えたが、手っ取り早くインジェクションポンプに電磁バルブの付いたモノを使えば良いと思った。
それで外観酷似のD6500ETの電磁バルブ付きインジェクションポンプを取り外し、YDG350Aに実装してみた。これがドンピシャで取り付くのだ。
電磁バルブの電源に12Vを供給すれば問題なくスタートし、切れば燃料がカットされ停止する。スロットルレバーを引いたままでそれが出来る。
ところがここで問題。ポンプの容量が大きいため回転数が上がり過ぎ、メカ調整の範囲を超える。出力電圧も130V程度になる。
指先でスロットルを抑えて100V程度まで下げられることを確認。
やはり450ccクラス(D6500ET)と320ccクラスのエンジンの違いだろう。
国内の部品店(大阪ヤマトヤ)かネット上で敵品を探すことにして、今日のところは元の状態に戻して作業を終えた。
写真は、取り外したインジェクションポンプを手にした様子。左がD6500ETの電磁型バルブ付き、右はYDG350AVのモノ。
取り付けサイズは全く同じで、容易に効果が出来る。ただスロットルレバー連動のアームへポンプのレバーを正しくはめ込まないと暴走するので注意が要る。覗き窓があるので、スロットルレバーを動かしてその様子を確認することが出来る。
随分と等回りをしている感じだが、日々新しい発見やトキメキがあり、これは止められない。
車のエンジンを突きながら無線をやっていた頃を思い出している。

Re: Mountain Remote Shackぼちぼちと - オーナーMail URL

2022/02/10 (Thu) 11:33:06
*.mesh.ad.jp

前後するけど2月8日の話。
D6500ETの不具合に呆れ、1月の終わりに出物があり購入したYDG350VA(ヤンマー)。
外部接点で制御できるように、キースイッチから必要な接点をリード線で引き出した。
専用コネクタがあれば良いのだが、探すのも大変ので融通の利く平端子(ファストン)による延長ケーブルを作り引き出した。
写真はその様子。ヤンマーのキースイッチは背面に平端子のコンタクトが直に出ているタイプ。
引き出したリード線の先に、リレーによるロジック回路を仮設し、起動テストを行うと見事に一発起動。
これだよなぁと呟き、心地良い思い。
ところがこのYDG350VA、スタート時にレバーを起こす必要がある。停止時はそ電磁ソレノイドによレバーのロックをワイヤーで引き解除する。
完全リモート化には、始動時にレバーが起きている必要がある。
これをアクチュエータでやるか、レバーは起こしたままで電磁燃料バルブ(D6500ETはこれ)でやるか検討中。

Re: Mountain Remote Shackぼちぼちと - オーナーMail URL

2022/02/10 (Thu) 11:13:32
*.mesh.ad.jp

明らかに断線した2ndエキサイテーションコイルの復旧は容易ではない。
発電機を全分解しないとコイルは取り出せないし、代わりの部品が存在するのかもわからない。
発電機部分をそっくり入れ替えるにしても同様だ。
それで本日2月9日、分解状態のD6500ETをそのままにしておけないので、何とか自己完結できる発電機に組み替えようと方針を決めた。
励磁以外はエンジンも含め正常と思われる(多分)ので、励磁電源をバッテリによる分と発電による分を上手く使い分けて構成するテストを行った。
始動時にいきなりフル励磁を掛けると、セルモータに相当な負担を掛けるし、場合によってはギア類の摩耗を増加させる。
このため、DC/DCインバータ(可変)とAC/DCインバータ(24V)を用意する(写真)。
最終的な励磁電圧は45V程度(励磁電流0.65A程度、出力220V)が目標だが、始動時はDC/DCコンバータで20V程度で励磁。これ位だとセルモータの負担も軽い。
これで出力は100V超が得られ、AC/DCコンバータ(24V)が稼働を開始。AC/DCコンバータのAC入力は100~240V連続対応・・・これがミソ。
両コンバータの出力はトーテムポール接続されていて、AC/DCコンバータ出力が加算され45V近くで励磁が始まり、発電機出力は200Vに上昇し安定する。
AVR機能は無いので、回転数の変化が電圧変動になる。ここは、フライホイルの慣性力に依存している。
なおタイマーリレーにより、始動制御をトリガに数秒後に励磁開始する方法も検討している。この場合は45V出力のDC/DCコンバータを利用して一気に励磁する方法も考えられる。ただ、発電機出力がある場合はACから励磁電源を作りたいので、励磁開始と発電後の励磁電源の作り方には一考が必要かも。
最終的にACから取れば、その変動分で励磁制御も出来るだろうから、オリジナルAVRが構成出来るかも知れない。
無線運用をやっているより、発電機を突いている方が目が輝くし楽しくなってくる・・・困ったもんだ!。

Re: Mountain Remote Shackぼちぼちと - オーナーMail URL

2022/02/08 (Tue) 22:54:25
*.mesh.ad.jp

2月6日夕暮れ時、再びEG-2600を現用投入し、D6500ETを軽トラで持ち帰る。
既に辺りは暗くなっていたが、外カバーを外しセルモータを外す。
かなり強力に噛んでいて、ボルト(2本)を外しただけではセルモータは動かず、樹脂ハンマーで叩きながら外す。
そのまま定位置に戻しボルト締め。
噛む傾向はあるが、それより空回するガラガラ音が気になる。このため起動出来ないことが多発する。はっきり言って使えない。
翌7日朝、フライホイルカバーを外してフライホイルギアを見ると、角がヤスリを掛けたように削れている。セルモータギアとの関係で生じた摩耗だと思う。
ダメモトで現在のモータ(1200W)の前に使用していた800Wの物に交換。
これが功を奏し、セルモータギアの挿入も大分改善され、起動に失敗する回数が激減。
それで懸案の発電機。相変わらずAVR経由での自己発電がダメ。
フィールドコイル(エキサイテーションコイル)に40V程度を印加すると190V台を発電し、バッテリ充電やDC12V出力もOKになる。
しかし、AVR出力はオープンで40~70Vを発生しているが、フィールドコイルへつなぐと全くダメ。その電圧を維持できない。
そうこうしているうちに、エンジンのフライホイルがやたらと重くなった。デコンプしても素手では回せず、バールをフライホイルのフィンに突っ込んで回す状況になった。
素手で回せる位置もあるのだが、固くなるとバールでないと回せない。その辺りはゴリゴリ感がある。
実に妙で、これでもエンジンは回る時は回るのだ。ただ、停止動作の時に、明らかに負荷が掛かっている感じがあって、停止間際が徐々に止まるのではなくに急に止まる状況。
8日朝、状況は変わっていない。
ところがあるタイミングにフライホイルを触ると素手で回った。
確認するとフィールドコイルに印加していたワニ口が外れている・・・これかぁ!
フィールドコイルの磁界にローターが反応していたと思われるが、それにしても何故あれほど重くゴリゴリ感になるのだろうか。
エンジン停止間際の感じも普通に戻っている。
またAVRに入力される2ndエキサイテーションコイルに導通が無いことを発見。ここに電圧が無ければ残留磁気による自己発電など無理だ!。(サンプリングコイルはAC出力巻線のタップダウンで問題は無い。)
こりゃ発電機を分解してコイルを診る必要がありそうだ。
これまでの状況。
〇ディーゼルエンジン(発動機)
セルモータギアとフライホイルギアの衝突で咬み合わせが悪化し摩耗も進んでいるが、セルモータの交換である程度の起動特性の回復を見た。
〇ジェネレータ(発電機)
2ndエキサイテーションコイル断で、AVRが生成すべきDC出力が得られない。電圧変動を無視出来れば、現状でもフィールドコイル用電源をDC12Vから生成するDC/DCコンバータを組み込めば発電は行える。
本格的対策は、発電機コイル又は発電機そのものを交換。
いずれにしても、コイツは厄介な発電機だ。
8日はヤンマーYDG350VAを接点起動・停止するためのケーブル引き出しと、簡易リレーシーケンスによる起動・停止テストを行い好結果を得た。
写真は丸裸のD6500ET。その奥にオープン型のYDG350VAが僅かに見える。

Re: Mountain Remote Shackぼちぼちと - オーナーMail URL

2022/02/05 (Sat) 10:59:27
*.mesh.ad.jp

現用投入後好調だったのに、1月2日朝、起動制御するが発電誘起が返らない。
緊急出向すると、再びエンジンは回るが発電が出来ない状況になっている。
その後諸事情で出向出来なかったが、2月4日秘蔵の48Vバッテリを持参して赴く。
AVR出力を外し、フィールドコイルにバッテリをつなぐと見事に発電する。
制御パネルの電圧計は205V程度を示した。その時の印加電圧は45.4Vだった。
ところが、前回は発電が回復した後、AVR出力へつなぎ替えれば発電が継続したが、今回はダメ。
残留磁気の問題ではないのか・・・。
AVR出力は40~70V程度(オープン負荷)を行ったり来たり・・・正確な値まで測定していない。
これはAVRの問題かと思い、予備のAVRに交換したが、状況は変わらない。
これらの調査のために幾度もエンジン起動をしているうちに、バッテリ電圧が低下したのか、かかりが悪くなった。
そして最後は一番あってはならないことが発生した。セルモータギアとフライホイルギアが噛んでしまい、ニッチもサッチもかない状況に陥った。
解せない状況の連続にやや困惑するが、いずれも体験済みなので、そんなに慌ててはいない。
山頂での分解はリスクがあるので持ち帰り、再びEG-2600を登場させるか・・・或いは、先月出物で購入したヤンマー(YDG350AV)に制御I/Fを組み込んで投入するか。
電源(発電機)には永遠に泣かされそうな雰囲気だ。
写真は48Vバッテリをフィールドコイルへつなぎ着磁を行っている様子。
AC出力は直出ししていたが、200Vコンセントを利用する様にした。写真では分かり難いが、制御ケーブルや燃料ホースは、コルゲートチューブ(割り入り)を通した。

Re: Mountain Remote Shackぼちぼちと - オーナーMail URL

2022/01/30 (Sun) 22:15:21
*.mesh.ad.jp

1月30日15時半頃、D6500ETをリフター台車で軽トラに積みリモートシャックへ搬入。
11日振りの現用復帰となった。
時間計は3057.5H。
FT8で1kW出力運用をしても、安定そのものだ。
AVRは元々取り付けてあった物に戻した。ファストン端子を圧着したことは正解だった。
残留磁気の減少で、随分と回り道をした感があるが、発電機に関するノウハウの蓄積になったと思う。
復帰早々に10MHz/FT8を深夜まで楽しんだ。
写真は軽トラで運んだD6500ETをリフター台車に積み替えた様子。
度重なる運搬で、既に作業は手慣れたものだ。
このやり方で150kg程度の物は容易に移動できる。
さて次はどんな障害が待ち受けているだろうか・・・もはや障害でも楽しみになっている。

Re: Mountain Remote Shackぼちぼちと - オーナーMail URL

2022/01/30 (Sun) 14:11:01
*.mesh.ad.jp

1月28日晩、Elixepressに頼んでいたAVRが届いた。
ガソリン用と記していたが、容量や6本のリード線の色や位置が同じだったので注文した。
ただ、リード線は短く15cm程度で、4本はナイロン4Pコネクタ処理され、残り2本はファストン端子処理されている。
翌1月29日、早速現状のAVRのリード線6本を全て切断し、ファストン端子を圧着した。
4Pのナイロンコネクタの型名が判らず発注できず、苦肉の策だが、ファストン端子による中継って意外と便利だ。
これで届いたAVRをつなぎいざ起動。
ところが相変わらう発電出力は乏しく状況は変わらない。
それでAVRの線間電圧を測ると、なんと元々付いていたAVRと全く同じ。
ややトホホ状態になったが、発電機のターミナルの緩みも考えられると、D6500ETの全分解が始まった。
保守整備など全く考慮されておらず、部品の取り外し、特に排気ダクトやマフラーには手を焼いた。
その背面に発電機の端子盤あり、姿が見える様になったときはホッとした。
しかし期待(?)したネジ類の緩みはない。代わりに金属粉が積もっていてビックリ。コンプレッサで吹き飛ばし洗浄する。
さて、ではどうして発電しないのか・・・ダメ元で切り離しが出来るようになったAVR出力の代わりに、DC電源を用意し12~40V程度をフィールドコイル側へ印加してみた。
するとどうだろう、一気に発電ん状態になった。
てことは残留磁界が不足していたのか・・・。
AC出力は20V程度、そしてDC出力は6V台で半分近くあったので、残留磁界のことなど全く忘れていた。
その後、停止と起動を複数回行い、発電が行えることを確認した。
1月30日、一晩寝かしたあと、リレーやソレノイドのコイルが発する火花が気になり、シリコンダイオードを抱かせた。
午前中テスト運用し、午後11日振りに現用投入となった。
写真は元々のAVRリード線4本を切断(左)してファストン端子を圧着し、届いたAVRをつないだ様子。
電圧測定などの確認が容易に行える様になった。
ちなみにAC210V程度出力している時のAVR出漁はDC50V前後だった。
なお、AVRの設置位置は後ろ側のカバー内側で、保守性が悪い。前面の点検窓近くに移動することにした。
現在は仮でバッテリの上に乗せている。

Re: Mountain Remote Shackぼちぼちと - オーナーMail URL

2022/01/29 (Sat) 00:25:55
*.mesh.ad.jp

1月27日、作業し難い位置にあったD6500ETのAVRを上蓋近くまで移動し調査を行った。
AVRに出入りする6本/3組(赤/白、青/青、白/灰)のリード線間電圧をエンジンを起動した状態で確認。
接続端子が無いので、裁縫のマチ針をリード線へ突き刺しワニ口リードでテスタへつないだ。
何しろディーゼル機関は振動がもの凄く、テスタ棒を当てる行為は不可能に近い。
電圧は赤白:DC7.32V、青青:AC2.10V、灰白:AC0.66Vだったが、これをどう見るかだが、手元にもネット上にも全く情報がない。
写真は測定のためにリード線にマチ針を突き刺している様子。
後日、このカラー構成と同じリード線のAVRが届く予定だが、本当にAVRが不良なのかどうかは未だ分からない。
なお、注文中のAVRはリード線の長さが10cm程度で、端末はコネクタ処理(4Pナイロンとファストン2個)。
現状はAVRから発電機までは長いケーブルでつながりコネクタ処理されていない。
なので、途中を切断してコネクタ処理をする必要がある。
ただ同型の4Pナイロンコネクタの入手は難しそうなので、全てファストン端子処理してみようと思っている。

Re: Mountain Remote Shackぼちぼちと - オーナーMail URL

2022/01/23 (Sun) 15:55:18
*.mesh.ad.jp

1月19日昼前にD6500ETとEG-2600を軽トラで持ち帰る。
D6500ETはベアリング不調で3輪車になっていたが。交換して正常に転がせる状態になっていた。このため、勢い余ってコンパネを飛び出し傾くハプニング。久し振りに馬鹿力を出して対応したが、3輪車は容易にブレーキを掛けられるので妙な安心感があった。
1月20日、回らなかったEG-2600を点検する、キャブレターまでは燃料が到達していた。
ところが始動を試みると爆発せず。また排気に生ガスの匂いがしない。キャブレターが吹かないか弁が可笑しいか。
セルモータで複数回トライしたが回らない。
それでリコイルでチョークを閉じてトライすると何と心地良く回り出した。白っぽい排ガスが暫く出たので、原因はオイル上りの可能性もある。
その後はセル起動によるオートチョーク(もどき)も正常に動作している。
写真は1月21日午前中のスナップ。EG-2600を起動し、自前の軽四バッテリとD6500ETバッテリを充電。DC12V出力も別の軽四バッテリも充電している。
D6500ETは、リモートシャックでの症状が継続している。すなわちエンジンは回るが発電しない。
まとまった時間が取れそうもないので、分解と調査は暫くお預け状態が続く。

Re: Mountain Remote Shackぼちぼちと - オーナーMail URL

2022/01/19 (Wed) 01:51:21
*.mesh.ad.jp

エンジンは回るものの、発電しなくなったD6500ET。
このままだとリモート運用が出来ないので、代替措置として発電機小屋のEG-2600へ系統替えすることにした。
本日1月18日16時半頃、軽四バッテリにガソリンやフィッティングコネクタ等を持参してリモートシャックへ赴く。
ガソリンを満タンにしてバッテリをつなぎ、昨年の8月以来の発電にトライする。
セルモーターはリモコンで回ったが、ウンでもスンでもない。
優等生だったのに何故?。
既に日没に近く複雑な作業は止め、自宅の予備機投入を決め17時半下山。
写真は自宅車庫でテスト運転中の予備EG-2600。
リモートで一発起動し、2時間近くバッテリの充電を行った。また予備のバッテリもDC出力から充電した。
明日はこれを交換投入し、NGのEG-2600を持ち帰ることにする。
それと本命のD6500ETディーゼル発電機も持ち帰る。
余計な仕事が出来てしまったが、持ち帰るEG-2600も修理することになる。
何だか常に発電機に振り回されている様で困惑する。
D6500ETはとりあえずAVRをEliexpressで注文した。しかし、ケーブル長が短くコネクタ処理なので、現状の配線を切断しコネクタ処理をする必要がある。
ただ、AVRとは関係なく発電機内で接続がルーズになっている可能性もある。
更にカーボンブラシの不具合も考えられる。
いずれにせよ持ち帰ってから再び分解することになる。
EG-2600は排気ガスの匂いがしないので、キャブレターが燃料を吹いていない可能性がある。

Re: Mountain Remote Shackぼちぼちと - オーナーMail URL

2022/01/16 (Sun) 16:28:15
*.mesh.ad.jp

ところが再び不具合発生。
復旧した15日、午前中はバッテリの充電のためにD6500ETは回りっ放しにして仕事に就く。
そして昼、3時間程充電したところで発電を停止させた。
ところが、仕事や所用を済ませた16時頃、起動を試みるも又しても発電誘起が返らない…何故?。
早々に本日2回目の出向をすると、エンジンは回るものの発電が出来ない。これって、1月4日の症状に酷似している。
AVRのVRの接触不良か?。
この日は車輪受け座の設置、車輪の壊れたベアリング交換があり、そちらを優先させた。
16日、朝食後赴き始動を試みるが、インジェクタソレノイドへ12Vを供給しないと起動しない場合がある。
電圧が6.3V程度に低下しているためで、タイミングが良ければ回る。
エンジンが回っても正常に発電しないことを確認。
ちなみに、AC出力は8.9V、DC出力は6.3V。
それで前回の如くAVRのVRをマイナスドライバーで回すが、今回はまったく反応しない。
さてどうしよう・・・正直言葉にならない。
トホホを通り越している!。
写真は16日、保守性改善のために発電機位置を変更したリモートシャック。

Re: Mountain Remote Shackぼちぼちと - オーナーMail URL

2022/01/15 (Sat) 14:17:31
*.mesh.ad.jp

1月15日、朝食後の9時頃リモートシャックへ赴き、前日復旧させた制御基板を実装してきました。
2~3回の始動トライで無事起動しています。
復活させた基板の実装状況を写真に収めれば良かったのですが、気付いたときは既に遅く発電が始まっていました。
写真はその時の様子です。
2日振りに復旧し、お昼まで発電して停止させました。
なお、このD6500ETディーゼル発電機は、燃料インジェクタのソレノイドで生じる自己誘導による高電圧を吸収するダイオード等が組み込まれていません。
ブレイク接点の接触不良は、その高電圧が招いたものと推測しています。
吸収用代位オードを1本抱かせれば解決できると思いますが、今回は別タイプのリレーを実装したので、その対応能力も含めて検証したいので対策をしてありません。
半導体回路中のソレノイドやリレーコイルには絶対に必要なのですが、機械モノの中のソレノイドやリレーは、待ってく考慮されて居ないので苦笑します。
もっとも中華製だからなんでしょうか。

Re: Mountain Remote Shackぼちぼちと - オーナーMail URL

2022/01/14 (Fri) 23:28:17
*.mesh.ad.jp

本日1月14日、16時頃リモートシャックへ赴き、問題の多い制御基板を取り外した。
テスタでリレーのブレイク接点を確認するとオープン。
紛れもなく接触不良を起こしている。
これを復活すれば発電機が復旧すると思うが、基板の症状は2021/10/30に復旧させた時と同じだ。
自宅へ持ち帰り、深夜になって不良リレーを外した。
同等品は他の中華製基板から外せば有るのだが、同じ障害が発生する可能性が高いため、国産OMRONのリレーを搭載した。
形式が異なるので綺麗には収まらないが、強力両面テープで基板に貼り付けた。
これにリード線を半田付けして配線し復活させた。
実装は明日の予定だが、果たしてどうなるか。
中華製のリレーは、どうも許容電流表示が解せない。
それもメイク側よりブレイク側で接触不良が多いと、経験的に感じる。
写真はリレーの復旧を完了し手の平に乗せた制御基板。

Re: Mountain Remote Shackぼちぼちと - オーナーMail URL

2022/01/13 (Thu) 17:22:50
*.mesh.ad.jp

1月13日、朝9時前にローカル局と50MHzでラグチュウしながら、リモートシャックで10MHz/FT8を運用しHCとQSOした。
ところが昼食後リモートシャックを運用しようと発電機起動を試みるが回らない。
午後の仕事はじめ前に出向して確認すると、エンジンが回っていない。セルモータは勢いよく起動するが、でエンジン側が爆発していない。
燃料ホースを木材が踏んでいたのでこれかと思い、燃料系を確認するが問題ない。
色々調べると、どうも2021/10/30の症状と同じに思える。
すなわちリレーのブレイク接点の接触不良。
前回は2個搭載されている同一リレーの片側がブレイク接点を使っていなかったので、リレーを入れ替えることで難を逃れた。
しかし今度は同一のリレーが無いし、このリレーだとまた問題が発生しそうで使う気にならない。
基板からリード線を引き、別のリレーを使ってみようと考えている。
またインジェクタのソレノイドはそれなりのインダクタンスを持つため、電源入り切り時の火花が多い。
これを吸収するダイオードが基板上にはあるのだが、どうも動作が可笑しい。
それにしても電気系が弱い発電機だと思う。

Re: Mountain Remote Shackぼちぼちと - オーナーMail URL

2022/01/10 (Mon) 07:42:23
*.mesh.ad.jp

1月9日(日)、17時頃までに発電機を再び現用投入しました。
昨日原因が分かり復活させたD6500ET。暫く自宅車庫で運転したら、カバーを止めるボルトが複数本振動で脱落・・・持ち帰るときに仮り止め程度だったためです。
それを締め直した後リフターで軽トラへ積み、リモートシャックへ搬送。
昨日の作業の逆をやり無事復旧となった。
燃料ホースは軽油を漏らしたり空気が入らない様に注意して対応。
これで1月4日昼以来の完全復旧となった。
その晩、所用を済ませ帰宅した21時半過ぎ、1.8と10でFT8運用を楽しむ。
今回の不具合は、今までのものと赴きを異にするもので、簡単に諦めるな!とする教訓を得た。
写真は17時8分撮影のリモートシャック収容箱と発電機D6500ET。

Re: Mountain Remote Shackぼちぼちと - オーナーMail URL

2022/01/08 (Sat) 22:24:11
*.mesh.ad.jp

15時頃になりようやく時間がとれ、リモートシャックへ出向する。
里帰りをする前に確認しておきたい事があるからだ。
それはバッテリ充電用の発電機巻線にAC12V程度が誘起されているか?、或いはヒューズ断か?。
エンジンが回っても、バッテリ電圧の上昇(充電)が認められないため、その理由を確認するためだ。
もしACが来ていないのなら、発電機のAVRが制御していないことになる。
このD6500ETは、よくあるフライホイルジェネレータ方式でバッテリ充電をしているのではなく、発電機に専用巻線があるようだ。したがって、AVRがフィールドコイルを制御していないと全ての発電巻線に出力が誘起されないと考えられる。
それで早々に多量のボルトを緩め、外カバーをコの字状に外した。
ヒューズ(15A)はOK。そしてAC入力を確認すると電圧が無い。てことはAVRをはじめとする制御系じゃん!。チト障害のレベルが上がる!と内心。
これで早々に発電機を持ち帰る決心に至った。
持ち帰る体制で出向していないが、外カバーを戻し、制御ケーブル(発電機制御線・燃料アラーム線)と出力ケーブル、そして燃料ホースを切り放す。
車輪が1つ欠品している状況だったが、コンパネを敷きながら発電機を転がし、何とか舗装道路まで引き上げる。
自宅を往復しリフター台車とパレットを用意する。パレットはリフター台車に高さがあるため、一旦持ち上げるため。
軽トラに積み込み帰宅すると16時半過ぎ。
自宅車庫へ搬入し、とりあえずワニ口で起動制御するとエンジンは一発起動で調子が良い。
ただ発電機出力は数V。DC出力は6V台。
リモートシャックと同じ状態が再現できる。
やっぱりダメかぁと内心トホホ状態で、AVRユニットの購入などが頭の中を過った。
ところが待てよ、叩きつける様な振動は普通じゃないし、VR類の接触不良があっても可笑しくないよなぁと機転が働いた。
工房からマイナスドライバを取り出し、本当に試しにAVRユニットのポテンショメータを左右に回してみた。するとビックリ仰天、出力メータがしっかりと200Vを指している。なーんてこったぁ、復活してるじゃん!。
早々に各部(AC出力、DC出力、充電電圧、ソレノイド電圧、オイルプレッシャー電圧)の電圧を当たると、全て正常値を示した。
この状態で1時間半程度運転し異常のないことを確認。
それにしても、こんなことがあるんだ。簡単に諦めてはいけないのだと、良い教訓になった。
今回3度目の里帰りとなるが、オイル交換や車輪修復等を行ってから、現用復帰させるつもりだ。
一憂一喜、こんなに気持ちを動かしてくれるモノは最近ないなぁと呟いている。

Re: Mountain Remote Shackぼちぼちと - オーナーMail URL

2022/01/07 (Fri) 02:14:18
*.mesh.ad.jp

1月6日午前中、リモートシャックに初雪がありました。
夜明けの段階ではみぞれ交じりの雨でしたが、11時頃カメラを覗いて見たら一面真っ白でビックリでした。
写真は1月6日午前11時23分の撮影です。

ところで、1月4日朝まで快調だった発電機が昼時から回らなくなりました。1月5日夕方出向して確認すると、何とエンジンは一発起動するのですが、発電出力がありません。
単純なヒューズ断なのか、AVRが可笑しいのか、今年も色々楽しませてくれそうです。
確認できるヒューズは全てOKでしたが、カバーを外さないと確認できないヒューズがあるため、作業は後日になります。AVRも同様です。

Re: Mountain Remote Shackぼちぼちと - オーナーMail URL

2021/12/23 (Thu) 21:34:00
*.mesh.ad.jp

12月18日朝、前夜まで好調だった発電機が回らなくなっていた。
諸々の事情で出向出来ないでいたが、21日夕刻、様子を見に行くと、再び制御基板に不具合。
取り出してみると、整流ブリッジを構成するダイオード(6A10)の1つが破裂している(写真)。
併せてAC入力に挿入されているヒューズ(チューブラー型ホルダ)も断。溶断痕から推測するとトロッとゆっくり断した感じがする。
基板の半田面を観察すると、ハンダが溶けた痕を確認。
ダイオードは破裂前に相当な発熱があったと思われる。これは前回ハンダ面にクラックが入り接触不良を起こしていたダイオード。
また、前回の不具合回復後、制御パネルのDC出力が半分の6V台しかなかった。可笑しいと思いながらも発電が行われているので、そのままになっていた。
以上を総合してみると、当該ダイオードが短絡して発熱、そしてハンダを溶かし、耐えきれなくなって破裂とヒューズ溶断が「同時」に発生したと思われる。
整流時の半サイクルは整流が行われているが、次の半サイクルは他辺のダイオードでAC入力を短絡する妙な動作となり、出力電圧は低下する。
なおダイオードは6A10(6A/1000V)を使っているが、制御パネルのDC出力は8.3A/12Vとあり、選択が妙。上位クラスの10A10(10A/1000V)を21日晩Amazonへ注文。22日昼到着し4本交換、基板を実装した。
ヒューズはアンペア数が読めないため、15Aを実装した。
これにより発電機は正常動作(AC200V・DC12V出力とバッテリ充電)に戻った。
バッテリはキーを回すたびに放電が行われ、セルモーター起動は辛い状態だった。軽トラからブースターケーブルで給電して充電し、復活となった。
復活した22日は16時から25時頃まで、凡そ9時間の運転を行い充電を実施。
久し振りのFT8運用を行い、30局程のDX局と交信した。
翌23日も数回の起動を試みたが、全て一発起動している。

Re: Mountain Remote Shackぼちぼちと - オーナーMail URL

2021/12/13 (Mon) 12:46:43
*.mesh.ad.jp

D6500ETの基板で、再びハンダにクラックが入りダイオードの1つが接触不良になりました。
12月10日昼休み、発電機を回りてリモート運用した晩、リモートをつないでみると昼発電機の停止を失念した模様で、発電制御ONなのに発電誘起が返っていません。
燃料切れかぁと11日出向すると確かに燃料ゲージは空っぽ。早々に軽油100リットルを運び給油するが、セルモータを回しても起動しない。
ひょっとして燃料配管にエアが混入したのかも知れないと、12日にエア抜きを試みたが変化なし。
症状が以前発生した基板から部品(ダイオード)が、半田クラックが原因で脱落した時に似ている。
それで基板のハンダ面を見ると当たりだった。
基板を持ち帰り再ハンダを行い、12日の夜明けを待って実装。
予想通りで無事復活となった。
振動によるものと思われるので、今回は試しにビスで固定しないで空中に浮かせケーブルだけで支え、振動の影響を避ける様にした。(写真参照)
果たしてどうなるか。
燃料給油に併せ、オイルを400cc程補充している。
時間計は2962.0Hだった。大雑把だが前回の給油から判断して、燃費は1時間超/リットルだった。

Re: Mountain Remote Shackぼちぼちと - オーナーMail URL

2021/12/01 (Wed) 10:22:51
*.mesh.ad.jp

サルフェーションが原因と思われる充電不良に陥ったバッテリの代替が11月27日に届いていた。
購入先のモノタロウさんからは連絡が無く届いた。
そして11月30日、西濃運輸さんが引き取りに来られて困惑。
まだ交換が終わっていない旨伝え、その日はお帰り頂いた。
その日没後、リモートシャックへ赴き暗闇の中で交換作業を行い、不良バッテリを回収してきた。
写真は交換実装した新しいバッテリ。初代から数え3代目だが、まだ当初の保証期間2年内のため、不良状況を伝えると早々に代替品を発送してくれるようだ。
過去のバッテリは2個とも充電不良に陥った。2代目のもは振動や衝撃で回復したが調査のため返品している。モノタロウさんの調査では「異常無し」の結果だったが、私的には納得していない。
全体に定電圧充電を続けるとサルフェーションが発生し易いのか、パルス波形による充電方式が好ましいのか、モノタロウさんには見解を求めている。
交換実装したバッテリは元気そのもの。参考だが本日の時間計は2923.4H。
ちなみに、暗闇・無風時(ソーラー・風力無し)のバッテリ放電電流は0.31Aで端子電圧は12.4Vだった。

Re: Mountain Remote Shackぼちぼちと - オーナーMail URL

2021/11/25 (Thu) 21:07:15
*.mesh.ad.jp

先週あたりから、朝リモートシャックがつながらない時がある。
ネットワークツールで確認すると、山側のCPE710が日の出前にネットワークから見えなくなっている。
原因は待機電力用のバッテリで、先ずCPE710が落ちる模様。
スティックPCが生きていれば、陽が昇れば全面回復するのだが、シャットダウンしていると緊急出向となる。
しかし、日中は快晴で、深夜まで発電機で無線運用していて、充電時間も十分あると思われるのに妙。
それで充電電流を見ると、バッテリLowにも関わらず少ない。普通ばら20A以上流れる筈が、数Aしか流れない。
これって、今年2月にバッテリを交換して貰った時と同じ現象に酷似している。サルフェーションの影響?と思われる。
日を追って状況が悪くなるので、試しに軽四相当バッテリ(当初D6500ET実装品)をブースターケーブルでつないで救済してきた。
写真はその様子。
ちなみに購入先のモノタロウさんへは一報し、対応してくれるかどうか確認中。

Re: Mountain Remote Shackぼちぼちと - オーナーMail URL

2021/11/17 (Wed) 21:48:30
*.mesh.ad.jp

外部燃料タンクのアラーム接点と発電機アラームのOR回路を組み込みました。
①燃料タンクは燃料が切れると接点が解放。
②発電機のOILやシャットダウンはアラーム時に接地。
②LANIOの入力はアクティブ時が接地です。
このため燃料タンク接点が論理が略なので、フォトサイリスタで論理変換しました。
電源はD6500ETのバッテリを使うので、なるべく省エネとしますが、実験では20kΩがバッテリ負荷になります。バッテリ電圧を13.8Vと見込んでも690μAなのでまずまずの値です。
発電機のアラームは、正常時は12V相当が出ているのでダイオードでフォトサイリスタ出力と接続し逆流防止しています。
最終的には、収容箱内で温度スイッチとOR(パラ接続)してLANIOへ総合アラームとして返します。ただ、この部分は未だ温度スイッチのみ接続です。
写真はD6500ET内に設置したハモニカ端子。フォトサイリスタは小型のプラケースへ収めリード線を出し圧着端子で固定しています。ダイオードや抵抗はハモニカ端子へ直付けしています。
近日中に所期の接続を実施する予定です(リニアアンプ内蔵ATUのON/OFF制御も含めて)。

Re: Mountain Remote Shackぼちぼちと - オーナーMail URL

2021/11/13 (Sat) 22:45:00
*.mesh.ad.jp

11月13日、CPE710を準備して現用投入するも電源が入らない。
タワー上でやや途方に暮れると、アンテナローテータ付近でLANケーブルの断線を発見。
自宅へ戻りLANケーブルを物色して投入。
これで電源が入り無事復活。
詳細は以下拙作HPのTopicsへ記述した。
http://www5a.biglobe.ne.jp/~jh2clv/nov21.htm
それにしても色々なことが併発するものだと思う。
こんなことの繰り返しが、モノづくりや保守管理に反映して行き、ノウハウになっているのだと感じている。
多様な体験の積み重ねと感覚を磨く努力が必要だと思う。
製品の修理ではないので、マニュアル化は難しい。
写真は、持ち帰った千切れたLANケーブル。強風により弛んだケーブルがローテータに引っかかったと思われる。
今回は装置ばかりに目が行き、そこまで想定出来なかった・・・良い経験になった。

Re: Mountain Remote Shackぼちぼちと - オーナーMail URL

2021/11/13 (Sat) 06:39:47
*.mesh.ad.jp

11月10日にオイル交換と燃料補給をした後の運用で、無線LAN端末の不良が発生。10MHz/FT8をワッチ中にノーコンになった。
出向してローカルでPC制御を試みLANIO(IP接点伝送)への接続を試みたがつながらない。なのでLANIOの不良と思い電源リセットを試みるも変化なし。その理由はスティックPC投入時に、IPアドレス設定がDHCPのままだったから。手動に設定し直してこれは解決。ルーターが見つからなかったから、IPが正常に振られていなかった模様。
てことは無線LAN端末(CPE710)?・・・自宅側はブラウザで覗くことが出来るが、山頂側は覗けない。自宅側のステータスを見ると、5.6GHzが受信できず不感。
CPE710のPoE電源を負荷状態で診るが24Vで正常。LANケーブルの接触も確認。
11日、暗くなるのを待ってCPE710本体のパイロットランプ(青LED)を確認するが、どうやら光っていない。
CPE710へ電源が届いていないのか?、或いは内部の問題?。
LANケーブルは、タワー上段にある金属箱の中の中継コネクタで
延長しているので、そこの接触不良の可能性もある。
いずれにしてもタワーへ上る作業が必要になった。
近日中に予備のCPE710を持ち上げて作業を行う予定。
写真は11日、日没後のタワートップ。地上では懐中電灯が必要な程暗いのだが、上空の写真はこんなに明るく撮れてしまう。

Re: Mountain Remote Shackぼちぼちと - オーナーMail URL

2021/11/10 (Wed) 16:09:35
*.mesh.ad.jp

本日11月10日、エンジンオイル交換(1.3リットル)と軽油の給油(80リットル)を行いました。
時間計は2857.0Hです。
オイルは今後100Hを目途に交換する予定です。
写真はドレンボルトを外し手にしています。
廃油は発電機下へ流れ落ちる形になりますので、平たいバットで受けます。
11月に入ってからの動作は良好で、1回だけ2回目で起動した以外は、全て一発(1回目)起動しています。
ほぼ安定期に入った感がありますが、何せ中華製、気は抜けません。
送れていた燃料ENDアラームとエンジンアラーム(オイル)のORをLANIOへ返す系統と、LANIOの空きをHPAのATU(ON/OFF)に割り付ける作業をこの後行う予定です。
燃料ENDは論理が逆(燃料無しで接点オープン)で、エンジン側と異なるため、フォトサイリスタで論理変換する予定です。
その電源は発電機バッテリなので、可能な限り低電力で対応します。
ここまでできれば、現状ではほぼ完成の域に達した感じがします。
現状でも運用に力が入る状況になっていて、1.8と10のFT8運用に忙しい毎日ですHi。

Re: Mountain Remote Shackぼちぼちと - オーナーMail URL

2021/11/03 (Wed) 21:49:25
*.mesh.ad.jp

11月1日、注文していたレギュレータが到着。
日没前に赴き、発電機のカバーを外し、代替のダイオードブリッジと交換。
カバーはボルト20本以上で固定していて、結構な作業量。
おまけに現地は狭いため、カバーの十分な取り外しが出来ず、隙間へ手を突っ込んでの作業。
何とか暗くなる前に実装し、ようやくオリジナルの状態に復活。
リモート端子をワニ口リードで接地すると見事に一発起動。
充電が始まり徐々にバッテリ端子電圧が上昇する。
上昇は続き16Vを超えた。
これじゃレギュレータって言えない。ダイオードブリッジと同じじゃん!と呟く。
ひょっとしたらこれ、本当にダイオードブリッジだけかも知れない・・・何しろ中華製なんで。
まあ、連続で長時間の運用も無いだろうから過充電の可能性も低いだろう。
などと妙に納得。
写真はそのレギュレータ(右)、代役を務めたダイオードブリッジ(左)。ヒューズは15Aが実装されているが、挿入位置はDC側になっている。故障していたオリジナルはAC側に挿入されていた。

Re: Mountain Remote Shackぼちぼちと - オーナーMail URL

2021/10/30 (Sat) 12:12:40
*.mesh.ad.jp

10月27日に現用復帰したD6500ETが、29日昼休みにリモート制御したら起動しない。10回トライを2度やったがダメ。それまでは極めて順調だったのに何故。
一体なんだよこれ?と思いながら出向すると、セルモータは調子よく回り、クランキング動作まで行っているが、爆発していない。
よくも連日妙な症状になるものだと呆れながら、インジェクタの端子にワニ口でテスタを当てる。
するとエンジンキーをONにしても電圧がかからない。てことは燃料噴射が出来ない状態だ。
試しにバッテリラインからワニ口で直にインジェクタ端子へ電源を送ると見事に起動する。
これも先日ダイオードが脱落した基板の不具合と直感。基板を持ち帰りチェックすると、ダイオードが黒化している(黒化の原因は不明)。突くと容易に割れた。これかぁと替わりのダイオードを取り付けてみるがインジェクタに電圧がかからない。
再び持ち帰って調べると何とリレーのブレーク接点が接触不良。揺すっても叩きつけても復帰しない。
代替のリレーは無いのでトホホ状態になりかけたが、2個搭載されたリレーの片方はブレーク接点を使っていない。
それでリレー2個を取り外し入れ替えて復旧させた。何とラッキィなことか・・・。
この29日は所用のため基板の投入は出来ず、30日の夜明けを待って出向し投入。見事一発起動を果たした。
本当に色々なことが起きるものだ。もう殆どの部品を当たったことになる。
写真は持ち帰った基板からリレー2個を取り外した様子。修理することを楽しみとしないとやってられない。

Re: Mountain Remote Shackぼちぼちと - オーナーMail URL

2021/10/28 (Thu) 23:38:00
*.mesh.ad.jp

HPのTopicsにも記しているが、前夜まで完璧に思えたディーゼル発電機が10月25日朝起動しない。
緊急出向して調べると、セルモータが回っても爆発しない状況に陥っている。
そして何かの拍子で起動することがあるが不安定。
幾度か試している内にギアが乗り上げて固まってしまう。
25日中に持ち帰るつもりだったが、リフター(油圧)の故障で断念。この夜はリフターの修理に専念し復活させる。
翌26日、夜明けを待って持ち帰り下記作業を行う。

①セルモータのピニオンギアがフライホイルのリングギアに乗り上げ。
セルモータの固定ボルトを外しても取り出せないため、シャフトをハンマーで慎重に叩き取り外す。過去のセルモータは、この様な場合全て軸受け穴径の拡大でシャフトの芯ブレが起き、ダイキャストが割れるなどが発生していた。このセルモータ(0.8kW型)の軸受けは問題なかったが、念のため予備保管している1.2kW型を実装。
②セルモータが回っても点火(爆発)しない。
外部タンクを外す際エアが混入したと思い、インジェクタ手前までのエア抜きを行うが変化なし。
インジェクタに本来なら印加されるべきDC12Vが来ていない。
③起動しても回転が不安定・・・最後は全くダメ。
たまに起動しても、回転数が極端に低下し、マフラーから黒煙が上がる。発電電圧も変動著しく使えない。最後は全く点火しなくなった。
④制御盤付属基板からダイオード脱落。
基板を目視点検するとブリッジ構成された4個のダイオードの内1個が無い。振動で半田にクラックが入り抜け落ちた模様。
これではインジェクタ用のDC出力が取り出せない。
ダイオードを所定の位置へ戻し再ハンダ。念のため部品全ての再ハンダを実施。
脱落する前に不安定な振る舞いをしたと思われる。
⑤バッテリ充電用レギュレータの故障。
フライホイルジェネレータからのAC(14V)は正常に届いているが、レギュレータが何も出力しない。
何時からそうなのか分からないが、起動してもバッテリに充電されない状態が続いていた。状況からみて購入当初からと思われる。
実は疑っていて既に部品を注文しているが、未着のため代替措置としてダイオードブリッジで充電環境を構築した。

上記の対応により、所期の状態に復帰したと判断し、27日夕刻現用投入となった。


Re: Mountain Remote Shackぼちぼちと - オーナーMail URL

2021/10/19 (Tue) 20:19:09
*.mesh.ad.jp

機器バッテリの電圧・電流を計るデジタル表示器を取り付けました。
バッテリのマイナス側(リターン側)にシャント抵抗を挿入し、その両端を計って電流とし、電圧はバッテリのプラス側を計っています。
ただ、購入時は気付かなかったのですが、マイナス方向(充電方向)の電流は計れない様です。
この横に、発電機のバッテリ電圧・電流計を並べても面白いと思います。
ただ、ケーブルが3本セットで要るのがちょっと厄介です・・・2芯シールド線を使うの良いと思います。
なおカメラの中央上部のフォーカスが甘いのはレンズの問題と思われます。
このWebカメラは突然動作を停止する等の不具合があるため、近日中に交換する予定です。
ディーゼル発電機D6500ETはその後、仮設充電器でバッテリ充電が行われ、安定な動作を継続しています。

Re: Mountain Remote Shackぼちぼちと - オーナーMail URL

2021/10/16 (Sat) 14:58:06
*.mesh.ad.jp

10月12日、友人がDCクランプメータを届けてくれた。
早々にリモートシャックへ赴き、バッテリ電流を測定してみた。
ローカルでエンジンキーをONすると約1A程度の電流が流れた。
続いて発電機を始動すると膨大な電流が瞬時に流れるがクランプメータの表示が追い付かない。
そのまま起動し発電開始となるのだが、クランプメータの表示には変化が無く放電のまま。
やっぱり気になっていたことが起きている…発電してもバッテリが充電されていない。
これで決心がつき、原因調査の前に応急措置として電源を用意して発電中に充電が行えるようにした。
幸いALINCOのDM-303MVにはAC100/220Vの切り替SWが基板にある。分解してこれを220Vへ切替える。
そして10月13日早朝、発電機の内部に収納する。
これをバナナプラグ~中型ワニ口ケーブルでバッテリへ接続。AC側は発電出力220Vコンセントから取った。
これにより発電中も定電圧充電が行えることになった。
その後4日目の10月16日まで幾多の発電機会があったが、全て一発起動している。
ところで自分で充電できない原因だが、フライホイルジェネレータかその後にあるレギュレータ(整流含む)が考えられる。ヒューズ関係はボディを取り付ける前に確認している。
山中での作業(ボディ外し)は容易ではないので、注文したレギュレータが届いたときに一気にやろうと思っている。
何が原因なのか興味津々だし、この発電機不具合の追い込みも終盤にで来ている。これ随分と回り道なのだが、不思議と腹が立たないのが面白い。失うモノより得たモノの方が価値があると言うことなのだろうか。
それにしてもよくやるよと、自問自答している。
写真は友人から借用のDCが測れるクランプメータ。凡そ1Aを示している。

Re: Mountain Remote Shackぼちぼちと - オーナーMail URL

2021/10/12 (Tue) 07:37:48
*.mesh.ad.jp

その後今朝(10月12日)まで2昼夜を経過した。
ディーゼル発電機の起動は順調で、全ての始動で一発起動している。
今朝も5時頃に起動して10MH/FT8を運用し20以上のDX局と交信した。
昨日は地元の自治会館からガラホのテザリング+PCで繋ぎ、数局のDXと交信している。携帯が繋がれば何処からでもリモート運用が出来る。
ガラホ携帯+PCでディーゼル発電機で無線機器と中華製の格安ディーゼル発電機をリモートするなんて、何とも愉快だ。
写真は一昨日の最終状況。3角タワーの2辺に発電機と燃料タンクが綺麗に収まっている。
左手が道なので、今後友人ガソリンスタンドにお願いして、タンク車で給油に来て貰うつもりでいる。
また雨除けは当面シートでやるが、3角タワーの縁に屋根と囲いの設置も考えたい。
ノイズの発生はセルモータ位しか考えられないディーゼル発電機は、プラグやインバータ使う発電機に比べ、電磁ノイズ発生を気にする必要が無く快適だ。

Re: Mountain Remote Shackぼちぼちと - オーナーMail URL

2021/10/10 (Sun) 23:19:44
*.mesh.ad.jp

昨日(10月9日)のリベンジです。
暗くなりヘッドランプの灯だけでは作業が辛かった以下を実施しました。

①燃料ホース取り外しでエア混入し起動が出来なくなった件
燃料をインジェクター手前(タンク~フィルター~)まで充填させてエアを抜いてからホースをインジェクタへ差し込みクランプ。
②外部タンク注入用T分岐挿入の件
タンク~フィルタ間に挿入。これもエア混入に注意。
③外部タンクの設置。
ガソリン発電機舎の90リットルタンクからガソリンを抜きタワー横へ移動しT分岐から配管。内部タンクと上面を合わせ、燃料水位が程よく合う様に調整。下面はインジェクタより上に来ているので自然落下で燃料が供給できる。
④外部タンクへ給油
軽油80リットルを外部タンクから給油。内部タンクに10リットル程度残っていたので、合わせて90リットル程度になっている。水位は同時に下がるが、外部タンクの方が底が低いので、先に内部タンクが空になる。警報は外部タンクが空になる直前に発せられる(BREAK接点)。時間計は2723.7H。

写真は内部タンクと燃料フィルタまでのホース。途中にT分岐が挿入され、ここで外部タンク出力が混合する。タンクへホースを差し込みホースクランプで固定される。フィルタは横にするとエアが入るので立てた状態で作業をするのがコツ。


Re: Mountain Remote Shackぼちぼちと - オーナーMail URL

2021/10/10 (Sun) 04:48:07
*.mesh.ad.jp

エンジンキーSWがOFFの位置で、BREAK接点で何か(多分燃料ソレノイド)を制御していることが以前から気になっていました。
リモート運用はOFF位置で行うのですが、発電と停止は出来ていたのでそのままになっていました。
10月9日、やはり妙なので外部にリレーを用意してました。
LY2の1回路(BREAK)をエンジンキーOFF位置のBREAK接点を直列接続しました。
写真は追加したリレーの様子です(この写真では誤配線していますHi)。

Re: Mountain Remote Shackぼちぼちと - オーナーMail URL

2021/10/07 (Thu) 14:03:35
*.mesh.ad.jp

本日10月7日でリモートシャックは開局5周年になります。
5年前の今日、リモート局として落成検査に合格しました。
汎用無線LAN装置のリモート局への組み込みで本省判断を仰ぐなど、東海総通の皆様には色々とお世話になりました。
当時も今も交流電源との闘いが続いています。ガソリン・インバータ発電機(EG-2600)はディーラの支援もあり、夏冬無関係に起動するオートチョークの効果は絶大です。容量がもう少しあって、エコモード時の1kW運用でシャックリを起こさなければディーゼルの投入は無かったでしょう。
そのディーゼルは安物買いの何とかで、大分苦戦していましたがようやく先が見えてきて、現在試験運用中です。
直流電源もソーラーパネル(120Wx2 )は当初のままですが、途中から風力を追加し、無線機はAC電源化し、PCをスティック化することで、自動車バッテリ1個で日照時間の少ない時期も24時間体制で乗り切っています。
交流発電機は、電力会社の配電が望めない地域なので将来も続く見込みです。軽油が¥147/リットルもする時代なので、場合によってはLPG発電機へ鞍替えするかもしれません。
いずれにしても自前の電源を確保すること自身が楽しみでもありハムライフだと思っています。
添付はQEX誌取材時にドローン撮影した当時の写真です。天気が良ければ、右奥に富士山が映るこのアングルが表紙を飾る予定だった様ですが、叶わず別角度の写真が使われました。

Re: Mountain Remote Shackぼちぼちと - オーナーMail URL

2021/10/07 (Thu) 13:23:36
*.mesh.ad.jp

添付写真はエンジンキーSWの内部配線状況です。
参考になると思いますので接続先を記入してみました。

BATT:バッテリ(セルモータの12V端子)から、キーの位置に関係なく常時供給されています。
CHARGER:キーをON又はSTARTでONとなりBATTへ接続されます。
START:キーをSTARTへ回した時のみBATTへ接続されます。
STOP:キーがOFF時に接続(黄-黒間)され、それ以外はオープンです。

同じ製品が¥890でAmazonに出展されており、送料無料で2個ゲットしました。

Re: Mountain Remote Shackぼちぼちと - オーナーMail URL

2021/10/07 (Thu) 13:12:29
*.mesh.ad.jp

10月5日日没後、充電器出力とバッテリを接続する回路を、追加している「ONリレー(MY2パラ)」を分割し1回路を当てた。
添付写真がその作業中の様子。
しかし一晩過ぎると様子がおかしくなりその後複数回のトライが必要になり、最後は起動しなくなる。これまでと状況は変わっていない。
やっぱり充電されていないんじゃん!。
10MHz/FT8の運用もしたいため、暫定措置だが、先日やった機器バッテリから発電機バッテリへ給電している。
この間に発電機内の充電器やその系統を確認する予定。
随分と手が掛かっているが、当初のセルモータの問題はほぼクリアされている様に思える。
充電されない件はとんだ落とし穴だった。
エンジンキーで起動させた場合も充電電圧の上昇がないので、充電器側の問題(ヒューズ等の断は無い)と思っている。

Re: Mountain Remote Shackぼちぼちと - オーナーMail URL

2021/10/05 (Tue) 14:33:06
*.mesh.ad.jp

バッテリ交換後きわめて順調だったディーゼル発電機が、昨日朝の運用を終えて昼過ぎ再び起動を掛けたらイマイチ。
複数回のトライで回ることもあるが、余りにもおかしい。
出向してバッテリ電圧を確認すると、オープンで12V超あってもスタータを回すと3V台に低下する。
ここで判明したのは発電機が回ってもバッテリを充電していなかったこと。
止む無く、軽トラのバッテリからブースターケーブルで給電すると一発で起動。
その電力で動作している機器用充電器(ソーラー・風力含む)とバッテリからブースターケーブルで発電機バッテリを充電。
充電器からの流れ込みは20A弱もあった(ソーラーが機能し端子電圧14V台)。
これが5A程度になるまで充電し状況を回復させた。
ただこれは一時的なことなので、発電機内で充電できない理由を調べる。
夜になって、ネット上を探し回りようやく類似品の回路図をゲット。
それを見ると、エンジンキーSWでバッテリ充電回路の開閉を行っていると思われる記述を発見。
エンジンキーSWがブラックボックスなので分からないが、明らかにSW動作が絡んでいる。
自前の制御回路は起動に主眼を置いていたから、これ完全に失念だ!。
それを確認するには、ローカルでエンジンキーでスタートした時と、リモートでスタートした時のバッテリ電圧の違いを見れば判る。
それで本日昼休み、出向して確認すると当たりだった。
エンジンキーでローカル操作した場合は充電され端子電圧が上昇する。
お恥ずかしい限りだが、エンジンキースイッチの接点を確認して「電源ONリレー」の空き接点へ配線を追加する予定。
写真は昨日10月4日、機器電源バッテリから発電機バッテリへブースターケーブルを渡して充電している様子。

Re: Mountain Remote Shackぼちぼちと - オーナーMail URL

2021/10/03 (Sun) 18:18:03
*.mesh.ad.jp

国内ディーラーに依頼した代替セルモータは未着だった。
セルモータの不具合(初代)で、国内ディーラーが調子の良い返事をしてきたので安心していたら、お盆前がお盆後、それが月末と変わっていった。
そして月末と返事を貰ってから電話もメールもなしのつぶて。
それで心配になり、8月末に私的にAliExpressへ1台注文すると9月5日に到着(2代目)。
実はこれを国内ディーラーに依頼して届いた物と最近まで思っていた。
ところが9月末になって、AliExpressのWebショップ上の記録や伝票などを照合すると、2代目は自分が注文した物と判明。
てことは国内ディーラーによる物は未だに未着なのだ。
電話やメールに応答が無く、2ヶ月近くもほったらかしにされていることになる。
このままでは納得いかないので、Amazonへその旨の苦言を呈そうとしているが、Amazonも困ったもので窓口がはっきりせず、当事者同士でとつれない。
自分としては、まぁこんなモノよと割り切っているが、ディーラーの本心とAmazonの考えだけは知りたい。
現在、これも個人で注文した3代目が稼働を始めた。
ディーラーへ依頼した物がもし届けば4代目となる。
また3代目と同じAliExpressのショップへ予備を注文しているので、これが4代目になる可能性が大きい。
セルモータだけで4台も5台も転がしている御仁は世界中にそんなに居ないと思う。
よほど諦めが悪いか物好きか・・・誰かの声が聴こえそうだ。
類似品のKDE6700TNの製造元を見ると、相当数の数が出回っていて驚く。
購入したD6500ETは入れ物が違うだけで、中身は同じ仲間とみている。
こんなのが$400(USD)で買えちゃうのも妙。
それを品質管理もせず、10倍近い金額で国内販売する輩にも驚く。
https://etkpower.en.made-in-china.com/productimage/hvIJmbHOEDcC-2f1j00ZKBtqVSJGApc/China-5kw-Air-Cooling-Diesel-Generator-Set-KDE6700TN-.html

Re: Mountain Remote Shackぼちぼちと - オーナーMail URL

2021/10/03 (Sun) 00:42:16
*.mesh.ad.jp

10月2日、注文していた軽四バッテリが届きました。
D6500ETへ実装すると、オリジナルより遥かにパワーがあり、いきなり一発起動しました。
数回起動を試すと全て1発起動するため、早々に現用再々投入を決定し、日没までに完了しました。
時間計は2678.2Hでした。
写真は軽四バッテリを実装した様子です。
オリジナルより背が高いので工具が入り難く、ケーブルの接続は外で行ってから実装する形にする予定です。
このために100A級のブースターケーブルを切断して流用する予定でしたが、間に合っていません。
リモートシャックでは途中から大雨になり、PCによる動作確認と1kW設定を確認して、逃げる様に下山しました。
自宅からは早々にリモート運用し10MHz/FT8を楽しんでいます。
写真は自宅車庫で軽四バッテリを実装してテストするD6500ETディーゼル発電機。
それにしても手が掛かる発電機ですね。
余談です・・・JA-SSで軽油を2缶購入した際、単価が\147とありビックリ。経由ってこんなに値上がりしていたんだぁ・・・。

Re: Mountain Remote Shackぼちぼちと - オーナーMail URL

2021/09/28 (Tue) 23:32:52
*.mesh.ad.jp

昨日ディーラーのAliExpressより、セルモータは東京にあり、9月30日までに届くとメールが入った。
今日を入れてあと3日かと思っていたら昼休みに届いた。
早々に実装して試すと、これが中々グッド。
これまでの2つのセルモータは、始動時に金属を叩く様な音が響いたが、それを感じない。自動車のエンジンをかける感じに似ている。
一発で起動し、幾度か試したが明らかにこれまでと違う印象。
ただバッテリが弱っているのか、ピストンの位置によっては負荷が重くなり回り切れない場合がある。その時は再始動すると回りだす。
一番の課題であったピニオンギアのフライホイルへの挿入と、力の伝達は大幅に改善している感じだ。
暫く自宅で様子を見る予定。
ちなみに1.2kWの物を注文したつもりだったが、こちらのミスで0.8kWの物が届いた。1.2kWのセルモータも試してみたい。ただ何れもディーゼルエンジン186F用だ。
写真は届いたセルモータを実装した様子。
ちょっとした作りの違いでこんなに差が出るとは・・・中華製の買い物には十分な注意が必要と言うことだろう。
ちなみに、これより前に注文したセルモータは、未だ中国を出国できないでいる。
検索番号を貰っているが、何処の運送会社が運んでいるか分からないお粗末さ。一体何をやっているんだろう・・・。
もう既に、頼りにならない日本のディーラーは頭の中に無い。

Re: Mountain Remote Shackぼちぼちと - オーナーMail URL

2021/09/26 (Sun) 12:48:36
*.mesh.ad.jp

発注していたセルモータの2個の内、後から注文した物についての連絡が本日未明にあった。
Webサイト上では一番丁寧な説明と分かり易い写真で紹介されてた。
一番の決め手はピニオンギアの歯型が深く他社製と明らかに異なっていたから。
ローカルのOMと同じ写真を見て頷いていた。
添付はShipment情報画像の切り出しで、空港を出発して日本へ向かっている最中の模様。
どうやらFedexが運送業者らしい。
到着が楽しみだ。
一方先に注文した物はまだ空港待機の模様でShipment情報に変化が見られない・・・どうなっているのだろう。

Re: Mountain Remote Shackぼちぼちと - オーナーMail URL

2021/09/21 (Tue) 22:17:28
*.mesh.ad.jp

9月21日、朝発電機が起動しません。
連日10MHz/FT8を続けているためガス欠?と思い出向すると当たりでした。
20リットル缶3缶を給油し、発電機のプライマリポンプをおして燃料を内部タンクへ導き、更にキャブレターへ送ります。
無事起動することを確認後、オイル交換(500cc)を実施しました。
時間計は2623.7Hでした。
ディーゼル発電機不調のため、暫く活躍の時間がありそうです。
予備機との交換時間をとっくに過ぎているので、交換も検討しています。
その際は、設置場所を所期段階で使用していたタワーの根元へ戻し、送電ロスを軽減させるつもりです。
写真は発電機舎(旧ミカン貯蔵庫)奥からのスナップです。

Re: Mountain Remote Shackぼちぼちと - オーナーMail URL

2021/09/19 (Sun) 21:12:13
*.mesh.ad.jp

9月19日、昨日2個1作戦で復活したセルモータ(発電機)だったが、本日のテストでそのセルモータも軸受けのダイキャストが割れ脱落。起動することが出来なくなった。
写真は軸受け部が割れて脱落した初代(左)と2代目(右)のセルモータ。両者共完全にお釈迦だ。
初代をベースに、昨日復活させたばかりだったのに、今日は困惑の極みだ。
大体こんなことが起こって良いのだろうか。他のユーザーは何ともないのだろうか。
望みは空港スタンバイ中のセルモータの到着だが、何時になるか分からない。
ネット上には、各社様々な物がディーゼルエンジン用として売られている。そしてよく見るとピニオンギアの山の形や谷の深さが異なったりしている。ダイキャスト(軽合金鋳物かも知れない)の肉厚も同様だ。
てことは、気の利いたヤツだったら正常に動作するのだろうか。
ローカルOMと気になるメーカーサイトを閲覧しながらラグチュウした。これまでの物より良く出来ていてヤツが存在し一寸動揺している。

Re: Mountain Remote Shackぼちぼちと - オーナーMail URL

2021/09/18 (Sat) 12:09:33
*.mesh.ad.jp

やや途方に暮れた感もあったが、友人や知人の自動車関係者に尋ねると「まれに有るよ!」と言われ元気を取り戻す。
9月18日は台風接近の雨で、これ幸いと一部分解してあったセルモータともう1個のセルモータで2個1を行う。
ところが、合わせを始めると、相互にシャフトの直径が違う。そればかりか全体の長さや使っているボルトの長さも違う。
それで初代のセルモータから軸受け部のダイキャストを取り外し、2代目セルモータの割れたダイキャストから軸受メタルを取り外し初代機のダイキャストへ打ち込んだ。
こうすると初代のセルモータの軸のブレが大分改選される。
相互にシャフト径が異なることが幸いした。
写真は車庫で店開きしている様子。
この後セルモーターを実装し、数日振りに始動テストが可能になった。
念のため、軽トラのバッテリをブースタケーブルでパラって始動すると、数回のトライで起動するまでにこぎつけた。
クランクの位置で排気弁が開いているときの方が起動しやすい傾向がある。
やはり最初はフライホイルへ勢いを与えられる位置がベターに思う。弁が閉じているとセルモーター負荷としては辛そうに思える。なのでその場合はデコンプしてからだと回りやすい。
ところで、肝心のディーラー殿とは音信不通が続いている。

Re: Mountain Remote Shackぼちぼちと - オーナーMail URL

2021/09/14 (Tue) 23:32:17
*.mesh.ad.jp

ディーゼル発電機D6500ETが再び調子悪くなり、本日9月14日自宅へ搬送しました。
一昨日深夜起動が怪しくなり、昨日朝緊急出向して試すとバッテリ?と思われたため一旦引き上げ、夕方軽トラからブースターケーブルで給電してテストしている内に、ギアがロックしてしまいました。
そして本日午前中、雨の中撤収し軽トラで搬送しました。
写真は分解してフライホイルカバーを外した様子です。
セルモーターの軸受け部分のアルミダイカストが割れて破損し、ピニオンギアがフライホイルのリングギアに乗り上げています。ローターシャフトは軸受けを失い、ローターはコイルにへばり付き完全にオシャカです。
エンジン側は1度デコンプすればフライホイルが回りますが、直ぐ重くなり、相当な力を加えても回らなくなります。
恐らくセルモーターは元気一杯で、負荷に耐え切れず力の逃げ場を失いこの様に自滅状態に陥ったと思われます。
ではどうして・・・バルブが閉じたままになっている可能性が考えられます。カムロッドの変形や破損、ロッカーアームの破損・・・でも吸気も排気も同時って、カムシャフトが回ってないと重症だぞ・・・色々想像が巡ります。
それにしても肝心のディーラー殿は電話に出ないし、メール返信もない。セルモーター手配の電話連絡をしたお盆過ぎが最後だった。一体どうなっているのか・・・こちらが諦めるのを待っているのか。

Re: Mountain Remote Shackぼちぼちと - オーナーMail URL

2021/09/12 (Sun) 10:08:55
*.mesh.ad.jp

ディーゼル発電機再投入後の、収容箱内USBカメラ映像です。
中央上部のフォーカスが甘いのはカメラの問題です。
友人がIC-PW1のリモートGUI装置を検討してくれているのですが、状態表示だけならカメラも捨てたもんじゃないなぁと思っています。

Re: Mountain Remote Shackぼちぼちと - オーナーMail URL

2021/09/12 (Sun) 09:59:02
*.mesh.ad.jp

セルモーター交換後、暫く自宅車庫で試運転をしていました。
セルモーターのピニオンギアとフライホイルのリングギアの噛み合わせは順調の様です。
ただ、外部接点によるリモート制御で、嚙み合わせが正常でもセルモーターの力不足で、始動時に停止してしまうことが時々あります。
手動キーだと掛かるまでトライできるので余り違和感は無いのですが。
リモート制御のセル起動時間はC(3300μF)に頼ってますので、この容量を増やす手もありますが・・・様子をみます。
また10日に試運転中に回転数が激減する現象があり、スロットルレバー(シャフト)、50/60Hz切替機構、デコンプレバーなどを突いている内に復帰しました。初回のオイル交換も実施しました。
回転数が低下するときはスロットルレバーが固くて手では動かせなくなります。正常時は軽く動き、外乱を与えると目的位置に戻ろうとします。
総合的には使えるだろうと言う判断に至り、9月11日再びリモートシャックへ投入しました。
時間計は2571.0Hでした。
200V系は230V、100V系は110V程度の供給電圧です。
これによりFT8で1KW運用しても発電機のシャックリで立ち上がりが変動する障害もなくなりました。
また、ANTをつないだ状態のノイズフロアの平均値は-130dBmを下回る(FLEX6500の表示)状態に改善されています。この数字は中々実現出来ないだろうと自己満足しいます。
写真は設置の記念に10MHz/FT8を運用している様子です。日中からメキシコやブラジルと交信できました。
11日夜や今朝12日の始動は1発起動で安定に動作しています。
次の課題は燃料系の外部タンク設置と残量アラーム接続です。

Re: Mountain Remote Shackぼちぼちと - オーナーMail URL

2021/09/07 (Tue) 22:58:37
*.mesh.ad.jp

9月5日、待望久しきセルモータが届きました。中国からの便が大分遅れている模様です。
当たり前ですが、シャフトの芯ブレやガタもなく、ピニオンギアの移動もスムーズです。
ところが交換してみると起動しません。
9月6日、こりゃ可笑しいと、フライホイルカバーを外し、セルモータのピニオンギアとフライホイルのリングギアの噛み合わせを確認すると特に問題はありません。
複数回起動操作を行うと、1kWもあるセルモータのリード線はもとより、本体も素手では触れない程に熱くなります。
セルモータのピニオンギアがリングギアに挿入され、フライホイルが回転を始め負荷が重くなると停止してしまう様です・・・こりゃモーターの問題じゃないな。
ひょっとしたらバッテリ電圧?と思い、車からブースターケーブルをつなぐと見事に起動。なーんてこったぁ・・・。持ち帰ってからまともな充電もせず、何度も起動テストをやっていたからだろう。
また、芯ブレしたセルモータで痛めたリングギアにはバリが出来ており見過ごせない。
それでギアのトップへ平ヤスリ、谷に丸棒ヤスリを掛けバリを取り除いた。
これでよりスムーズな起動が可能になった。
9月7日、8月3日以来ほぼ1ヶ月振りにカバーが被せられ普通の形になった。
リモート接点受けを接地させると心地良く1発起動する。
近日中に現用投入する予定だけど、現用の発電機には未だガソリンがかなり残っている。
写真はフライホイル外周のリングギアにヤスリを掛け、バリを取り除いている様子。右手に奥から取り付けられたセルモータが見える。
ここまでやるとは自分でも思わなかった・・・ストレスなく分解してしまうから困ったもの。

Re: Mountain Remote Shackぼちぼちと - オーナーMail URL

2021/09/03 (Fri) 20:42:25
*.mesh.ad.jp

本日9月3日17時頃、南米超しにAf~Eu方面(ロングパス)をFT8/10MHzを楽しんでいたら突然発電機が停止。
交信中の局は辛うじてレポート交換は終わっていたが73が出来ていない。
急遽JA-SSでガソリンを調達し緊急出向して給油。
給油完了は18時だった。
キャブレターまで空っぽだった。
現在は自然落下でサイフォンに依存していないので、発電機自身のプライマリポンプで吸い込めば、自然に燃料が落下し内部タンクへ落ち、最後はキャブレターまで届く。
今回は週末で早々に使うため、運用時間が伸びるため40リットル+αを給油。
時間計は2518.0Hだった。
写真は収容箱USBカメラの映像だが、どうも中央上部のフォーカスが甘くなる傾向がある・・・レンズか?。

Re: Mountain Remote Shackぼちぼちと - オーナーMail URL

2021/08/25 (Wed) 12:22:38
*.mesh.ad.jp

リモートシャック収容箱のUSBカメラの位置と照明関係の修正を行いました。
カメラ位置は、これまでやや俯瞰気味でしたが、IC-9100にほぼ正対する位置へ移動しました。ただ取り付け金具の関係で、被写体までの距離が短くなり、両サイドが見切れています。今後収容箱の壁まで下げる予定です。
照明はローテータのメーターランプを取り外しました(IC-PW1のリモートのランプも引き抜いてあります)。
下方からLEDランプを収容箱側面の反射でフラットな明かりを当てて、撮影画像にホットな場所が出ない様にしています。
この状態で、IC-9100のディスプレイのバックライトを調整し程よいバランスを取ります。
関係の文字やLEDランプ等、動作状態が程良く確認できる様にします。
最近のカメラは感度が良いので、無理に明かりを当てて影を作るより、フラットな間接照明を遠くから薄く当て、不必要な影を作らないことがコツかと思います。

Re: Mountain Remote Shackぼちぼちと - オーナーMail URL

2021/08/22 (Sun) 09:10:53
*.mesh.ad.jp

8月11日、ガソリン40リットル補給。
8月14日、ガソリン20リットル補給。
8月19日、ガソリン40リットル補給、オイル500cc補充。時間計2448.5H。
このところの雨天続きも手伝い、日中から10MHz/FT8運用(ワッチ)に拍車がかかり、知らぬ間に発電時間が増えていたと思われます。FT8が発電時間に大きな影響を与えている状況が分かります。
朝・昼・晩・夜とそれぞれ2時間程度発電したら、1日10時間に達します。
また、発電機を起動しようと思ったら、既に回っていることも時々あります。一晩回り続けると容易に10時間を超えてしまいます。
これを幾日か続けたら、40リットル(外部)+7リットル(内部)の燃料も持ちません。
ディーゼル発電機の代替セルモータの到着は8月末になる模様です。本当に届くのか疑問もあるため、Alibaba等で直接購入も考えています。
写真は8月19日の燃料補給です。

Re: Mountain Remote Shackぼちぼちと - オーナーMail URL

2021/08/12 (Thu) 06:34:34
*.mesh.ad.jp

ディーゼル発電機は8月3日の持ち帰り、セルモータの不良(軸受け摩耗、シャフトブレ大でギア挿入時NG)を確認しています。
代替のセルモーターはお盆明けに到着の予定となりました。
不具合の発生した8月2日よりガソリン発電機(EG2600)に戻しています。
そのガソリンが、このところの10MHz/FT8運用により消費が速く、本日8月11日40リットル補給しました。
時間計は2407.6Hでした。この時間にはディーゼル発電機分、凡そ15Hが含まれています。
セルモーターの到着日は決まっていません。
不具合になった原因が明確ではないため、不安要素が残ります。
受領当初からセルモーターギアとフライホイルギアの噛み合わせが悪く、起動時に回らないことが時々発生していました。

Re: Mountain Remote Shackぼちぼちと - オーナーMail URL

2021/08/04 (Wed) 13:41:03
*.mesh.ad.jp

JA6NHD 林さん・・・はじめまして。書き込み有難うございます。
昨日はくそ暑い中発電機を自宅まで運んできました。
燃料を含めると150kg程ある重量物を、1人で運び出し搬送するのはそれなりに技術が居るなぁと独り言を言っています。
ディーゼルエンジンは仰せの通り、我々の世代は「余熱が必要」と教えられましたが、昨今のディーゼルはその必要が無い物がほとんどです。
業務用の据え置き型発電機でも、余熱ボタンを見ることはなくなりました。
ガソリンエンジンの車をかける操作と全く変わりません。
外部からの制御は、リレーロジックを介しエンジンキーへ並列接続して渡しています。
小型リレー接点、またはオープンコレクタのON制御で起動します。
起動シーケンスは大容量ケミコンとリレーの直列回路によるワンショット接点で行っています。
ケミコンのチャージは1kΩ程度の抵抗で放電しています。電子タイマーは強電界下なの嫌い、シンプルにやっています。
写真は取り外したセルモーターです。軸受けの穴が広がりシャフトがブレる状態でした。
ギア同士がかみ合わず乗り上げる様な形になり固まってしまうときがあるのです。
後方に、その相手方になるフライホイルギアが見えます。
今回の一件はちょっと解せないので、販売元へ写真も含め情報を入れてあります。
代替のセルモータは今週中に届く予定です。

Re: Mountain Remote Shackぼちぼちと - JA6NHD 林Mail

2021/08/04 (Wed) 09:47:21
*.kyu-dent.ac.jp

はじめまして 貴局の記事はづっと以前より興味深く読ませてい頂いております。
ディーゼル発電機装備おめでとうございます、セルモーターの不調早く良くなるといいですね、さてエンジン始動に際して予熱(グロー)やデコンプ(最近のディーゼルにはないですが建機屋さんなどでレンタルする古い奴にはあります)はどうなっているかのとさらに興味深く拝読しております。

Re: Mountain Remote Shackぼちぼちと - オーナーMail URL

2021/07/26 (Mon) 20:35:24
*.mesh.ad.jp

発電機のディーゼル化に伴い起動・停止ロジックが変わるため、LANIO(IP接点伝送装置)のメニューを編集し直しました。
添付画像が変更したものです。
発電機の起動・停止は一つのボタンで行います。
これまで起動と停止を別々のボタンで行っていたので、ボタンが一つ空きます。
これをATUのON/OFFに割り付けています。IC-PW1コントロールパネルとATUスイッチをパラ叩きしますが、ワンショット処理して渡します。IC-PW1のステータスはHDカメラに依存します。

Re: Mountain Remote Shackぼちぼちと - オーナーMail URL

2021/07/26 (Mon) 07:02:40
*.mesh.ad.jp

発電機に追加した部分です。
左のリレーが電源ON、中央のリレーがワンショットSTART、右が外線用ハモニカ端子です。
リレーはアリモノで同じ物が無かったのこんな感じになりました。ソケットを使わないで、金属箱へ収めてしまっても良いかも知れません。
ハモニカ端子には、今後設置する外部タンクの、残量警告接点も立ち上げます。
最終的にOIL警報とORをとり「発電機警報」として収容箱へ送り、温度警報とORをとってLANIOでクライアントへ返します。
設置翌朝の起動も一発起動でした。ほぼ瞬時に起動し負荷状態になります。
たいへん気持ちが良いです。

Re: Mountain Remote Shackぼちぼちと - オーナーMail URL

2021/07/25 (Sun) 22:09:04
*.mesh.ad.jp

本日7月25日、ディーゼル発電機(D6500ET)を投入しました。
7月8日に到着してからスタート回路の実験と実装を行い、ようやく投入となりました。
発電機出力は220V仕様ですが、実測で237V程度あるので、トランスのタップ変更を行っています。
制御系接点ONで起動、OFFで停止するので、LANIO(IP接点制御)は1系統しか使いません。
これまでは停止動作にも1系統使っていたのですが、不要になるのでリニアアンプのATU制御(ON/OFF)に使う予定です。
D6500ETは50Hz仕様ですが、容量があるため、負荷接続(全機器ONで受信状態)での電圧降下は殆どありません。
220V系、100V系とも電圧は高目ですが、機器仕様に収ます。
写真はタワー横へ暫定的に接地したD6500ET。Topicsコーナーでも紹介しています。
ディーゼル化により点火プラグやインバータノイズから解放されますので、ノイズフロアの提言が期待できます。
また、燃料の軽油は揮発性が低くガソリンに比べ安全で、無届けでの備蓄量も格段に多くなります。無負荷での燃費テストでは500ccで45分程度回りました。ちなみに乾燥重量は138kgです。
投入時の時間計は2358.8Hでした。これまでのガソリン発電機(EG2600)も良く頑張ってくれたと思います。

Re: Mountain Remote Shackぼちぼちと - オーナーMail URL

2021/07/18 (Sun) 09:00:01
*.mesh.ad.jp

7月17日、日中10MHz/FT8のDXingに熱中していたら、突然発電機が停止し大慌てでした。
このところFT8の影響でリモート運用が増え、知らぬ間にガス欠になっていました。
ガソリンスタンドへ走り、20リットル缶2個に給油して貰いリモートシャックへ上りました。
時間計は2333.9Hでした。
自宅ではディーゼル発電機の制御回路も出来上がり、折をみて発電機をディーゼル化する予定です。
ただ燃料の軽油化に伴い、備蓄制限が格段に緩和されるので、外部タンクの増備も検討中です。

Re: Mountain Remote Shackぼちぼちと - オーナーMail URL

2021/06/30 (Wed) 19:30:33
*.mesh.ad.jp

6月27日、ガソリン40リットルを給油しました。
またオイル300ccを補充しました。
このところ10MHzバンドのFT8運用が頻繁になり、燃料の消費も早くなっています。
添付は収容箱に設置した発電時間計で2268.45Hを表示しています。
下のメーターはIC-PW1リモートボックス。その右はローテータ角度表示メーター。Webカメラへの収まりの関係で逆さに設置している。読みにくいのでメーターを逆さにしたいが未対応。

Re: Mountain Remote Shackぼちぼちと - オーナーMail URL

2021/06/23 (Wed) 09:55:23
*.mesh.ad.jp

6月22日、リモートシャックのIC-9100のリモート制御でFT8運用が出来るようにしました。
WSJT-Xアプリは、トランシーバのCI-Vアドレスをデフォルト指定する必要があるため、これまで当局の都合で使っていた"50"を、デフォルトの"7C"へ戻しました。
さらにIC-PW1を連動させるために、CI-Vアドレスの再設定(INPUT釦を押しながら電源投入し、トランシーバダイヤル回す)しました。
操作は自宅PCよりデスクトップリモートでリモートシャックPCのデスクトップを操作します。
このCI-Vアドレスの変更に合わせ、RS-BA1関係のCI-Vアドレスも変更し、これまでの自宅からの通常運用(FT8以外)に備えます。
自宅のWSJT-XアプリからリモートシャックのIC-9100を制御する方法もあるのかも知れませんが、後で考えます。WSJT-Xとトランシーバの通信、それにRS-BA1とトランシーバの通信、その他の通信(ログ・FLEX6500)が輻輳するので、自宅PCはグチャグチャになります。
添付は自宅PCでリモートシャックPCをデスクトップリモートした様子です。
汎用リモート(発電機操作・ローテータ操作etc)と収容箱カメラが、普通と違うところでしょうか。
10MHzでHB9CVを使ってFT8を運用してみましたが、皆さん呼ばなくなってしまっても、久しくEu方面の局をデコードしていました。

Re: Mountain Remote Shackぼちぼちと - オーナーMail URL

2021/06/13 (Sun) 05:23:33
*.mesh.ad.jp

6月10日に燃料40リットルを給油しました。
時間計は2196.2Hでした。

なお、試験投入しているFLEX6500でFT8をテストしてみました。添付は自宅からリモートしている様子です。
同じ環境を、スマホやガラホのテザリングを使って、インターネット経由でも容易に作れるので便利です
ちなみに自宅では聴こえない(見えない)局が多くあり、ノイズ環境の違いを痛感しています。
10MHzが中心ですが、Windomアンテナでも1時間程度の間にWACが出来てしまうほどでした・・・コンテストじゃないのに。

Re: Mountain Remote Shackぼちぼちと - オーナーMail URL

2021/05/19 (Wed) 16:30:32
*.mesh.ad.jp

12Vバッテリの充電器代わりに使用していたDAIWA/SS-330Wが、一昨日17日午後に所用で訪れた際、電源が落ちていました。
ヒューズは飛んでおらず、AC側にそれらしい導通があります。
天気も良くないので、早々にALINCO/DM-330MVを代替投入しました。
写真はその様子で、まったくの仮設状態です。奥はトランシーバ用電源、DAIWA/SS-330Xです。
バッテリ端子で13.8V程度のとき12A程度流れる状態にしてあります。
どうして壊れたか外観や蓋を開けた目視点検だけでは分かりません。
DAIWA製はFANも大きく安心していたのですが、FANが小さく発熱も大きいALINCO製の方が耐性がある様に思えます。
SS-330Wの不具合(故障)はこれが2台目です。
DM-330MVは当初使用していたのですが、発熱が気になりSS-330Wへ交換した経緯があります。
ただ、メータの振れが鈍くなったりの劣化はありましたが、電源が落ちる様なことはありませんでした。
涼しい顔をしていて突然故障するのは、しかも2台、期待外れと言えそうです。

Re: Mountain Remote Shackぼちぼちと - オーナーMail URL

2021/05/07 (Fri) 19:47:06
*.mesh.ad.jp

本日5月7日、燃料40リットル給油とオイル交換(550㏄)を実施しました。
時間計は2108.5Hでした。
4月は、停止を失念し長時間回した日が幾つもあり、燃料消費が大分早くなってしまいました。
オイルは消費量が多く、50H程度で交換補充するのがベターな感じです。

Re: Mountain Remote Shackぼちぼちと - オーナーMail URL

2021/04/16 (Fri) 13:59:40
*.mesh.ad.jp

燃料交換時の時間計確認を失念していました。
本日4月16日朝の時間は、写真の様に2086.5Hでした。
ここ暫く曇天や霧で日中の太陽光発電がダメ模様です。
昨夜は良かった富士山カメラがつながりませんでしたが、サーバーPCは生きており、無線LAN端末が先に機能停止した模様です。日中の薄日で復活していますが、心配なので昼前に発電機を3時間程回しました。

Re: Mountain Remote Shackぼちぼちと - オーナーMail URL

2021/04/13 (Tue) 11:11:02
*.mesh.ad.jp

4月13日(火)、本日燃料40リットルを補充しました。
リモートディスクトップソフトAnyDeskがハングアップし、週毎のサーバーPCリセットが出来なくなったため、本日強制リセット(スティックPCの電源SW長押し)し再起動して復帰させました。
原因は良く分からないのですが、AnyDeskが多数のエラーメッセージを発し(初めての経験)、動作速度が遅くなっていました。
それで、強制的にサーバーPCをリモートで再起動させたら、真っ黒画面になりハングアップしてしまった様です。
サーバーPCは電源が入っている状態(電源LED点灯)でしたが、動作はしていなかった模様です。
ただし、自宅からesetのネットワークツールで見る限りでは、PCアイコンが確認出来ていました。
結果的にハードリセットが必要だった模様です。

Re: Mountain Remote Shackぼちぼちと - オーナーMail URL

2021/03/08 (Mon) 07:35:21
*.mesh.ad.jp

3月7日(日)、燃料40リットルを補充しました。
3月9日(火)、オイルを交換(500cc)しました。暫く交換していなかったので消耗が激しく残っていたのは150cc程度でした。それでも警報は出ていないので、チト奇妙ではあります。時間計は2063Hでした。毎度の反省ですが、基本は50時間、最大でも100時間を超えない交換が望ましいと思います。

新しい金属タンクからの給油は好調で、EG-2600の内部タンクが目いっぱいになることなく、内部の空気で圧で程良い水位(7分目程度)が保たれている様です。水位はタンクの高さと出口バルブの締め具合で変わってきます。

Re: Mountain Remote Shackぼちぼちと - オーナーMail URL

2021/02/25 (Thu) 18:17:44
*.mesh.ad.jp

FLEX6500をWAN側から制御する時、CPE710をAPとクライアントの方向性について過去に記した。
自宅⇔山頂間CPE710の方向性を元に戻していたが、山頂:クライアント、自宅:AP・・・これでないと、何かの拍子でWAN側からつながらなくなる現象が発生。
再現性があるため、現在はこの体制で使用している。
したがって、学区内からのアクセスが出来ない。
TP-Linkジャパンへは双方向!としているので、何が原因か問い合わせしている。
CPD510が予備で山頂タワーに設置してあるので、LANケーブルを1本張ればAPとして使えるのだが、PoE電源の容量(インバータ容量・バッテリ容量)の問題があるので悩ましい。

Re: Mountain Remote Shackぼちぼちと - オーナーMail URL

2021/02/25 (Thu) 18:03:36
*.mesh.ad.jp

2月18日(金)、燃料タンクをスチール製に交換しテストしています。
サイフォンは止めで底から流れ出るタイプです。
発電機との高さを調節し、ホースにエアが混入しないギリギリの位置を探っています。
このタンクにはマグネットフロートによるリードSWが組み込まれていた、空アラームを接点で取り出すことが出来ます。ただ、空でMake接点を欲しかったのですがBreak接点なので、論理反転する回路が必要になります。これはTr1段で構成する予定です。
またキャップにエア抜きがあり、外気圧とのバランスが保てます。
写真は底に付けた燃料コックと燃料ホースです。ちょっと分かり難いですが、奥に発電機の燃料キャップが見えます。

Re: Mountain Remote Shackぼちぼちと - オーナーMail URL

2021/02/06 (Sat) 08:59:59
*.spmode.ne.jp

ガラホ携帯のテザリングで、WAN(インターネット)側からSmartLinkでFLEX6500へつながらない件を色々と調査する。
試に設備共用する友人のID/PWでログインすると、しっかりとSmartLinkで友人のFLEX6600が見え接続できる。
そんなことはないだろうと、再び自分のID/PWでトライするとダメ。
ひょっとしたらログインID/PWを友人のモノで行い、自分のFLEX6500で実施した可能性がある。
それで改めて自分のID/PWでログインしSmartLock設定を覗くとUnregister状態で設定情報が無い。
これかぁ!とRegister作業を行うと、見事にガラホ携帯でつながった。
教訓・・・設定する時は必ずログインし直して行う。前回つないだID/PWがLastデータで残っている場合があるから。
画像は、PCにつないだガラホ携帯のテザリングで、インターネット経由でFLEX6500/SmartLinkでつないだ様子。
ところでAPとクライアントの方向性を逆にしていた(WAN側からの接続テストで)、自宅⇔山頂間のCPE710の方向性を元に戻しました。山頂:AP、自宅:クライアント・・・これでないと、学区内からのアクセスが出来なくなり不便なので。

Re: Mountain Remote Shackぼちぼちと - オーナーMail URL

2021/02/05 (Fri) 18:51:53
*.mesh.ad.jp

以下燃料補給を実施。
①1月26日・・・20リットル
②2月4日・・・40リットル(時間計2013H)
写真は2月4日撮影のものです。

なお1月26日より、FLEX6500がWAN(インターネット)側からSmartLinkで接続できない状況になった。復旧できないため2月4日にFLEX6500を自宅へ持ち帰り、ガラホ携帯のテザリングでテストを行っているが、自宅でも繋がらない状況が続いている。特別なことはしていないのに、果たして何が原因か・・・。

Re: Mountain Remote Shackぼちぼちと - オーナーMail URL

2021/01/24 (Sun) 17:42:44
*.mesh.ad.jp

設備共用する県外の友人が、SmartLinkでインターネット経由でアクセスしたときのPC画像を送ってきました。
回線速度の関係でローカル接続した時の環境には及びませんが、取り敢えずつながり動いている模様です。

Re: Mountain Remote Shackぼちぼちと - オーナーMail URL

2021/01/24 (Sun) 11:37:06
*.mesh.ad.jp

CPE710無線LAN回線で延長したFLEX6500が、WAN(インターネット)側からルーター経由でつながらない(LAN上からのローカル接続はOK)現象があり調査しました。
ルーターはUPnP設定にチェックを入れると、自宅LAN(有線)配下までは正常に動作ています。
ところが現状の無線LAN設定(山頂:AP、自宅:クライアント)だと山頂に設置したFLEX6500がWAN側からSmartLinkでつながりません。
そこで、自宅でCPE510を仮設対向させテストすると、APとクライアントの方向性を逆にするとつながる事が判りました。
ただ、これだと山頂側をクライアントにする必要があり、山頂が学区内のAPとして使えなくなります。
それで、FLEX6500のIPアドレスとSmartLinkのUPnPポート番号を固定設定することで、問題が解決しています。
他に方法があるのかも知れませんが、現段階でWAN側からSmartLinkによるアクセスが実現しています。
設定だけでも色々と楽しませてくれ勉強になります。

Re: Mountain Remote Shackぼちぼちと - オーナーMail URL

2021/01/24 (Sun) 11:26:53
*.mesh.ad.jp

1月20日にディーラーから交換バッテリが届き、本日24日減容投入しました。
ちなみに緊急投入していたOrientalのバッテリは、このところの曇天と雨天でバッテリLow状態だったが、スティックPCやHUBは持ちこたえていました。
CPE710とLANIOがバッテリLowで死んでいたと思われますが、天候が回復しソーラー発電が復旧すれば復活する筈です。
不具合バッテリは最終的には充電電流が180mA程度で落ち着きました。
インジケータも緑になり、そのまま使えそうだったがメーカーで調査するらしく引き取られていきました。

Re: Mountain Remote Shackぼちぼちと - オーナーMail URL

2021/01/16 (Sat) 13:08:38
*.mesh.ad.jp

このところバッテリLowになることが多く、連日の氷点下でバッテリの能力低下と考えていました。
ところが出向してみると充電電流が殆ど流れていません。
快晴下の太陽光でも、発電による充電器でも同様です。
挙句は極端なバッテリLow(5Vを切る4V台)で、ソーラー系の充電コントローラも充電出力を遮断する状況です。
持ち帰って調べると確かに充電電流が低く、空っぽの筈なのに1Aも流れません。
それで、当該バッテリを揺すったり衝撃を加えると急に25A程度流れる様になりました。
その後時間経過と共に徐々に充電電流が減り、凡そ24時間後には200mA(充電電圧15.19V)になっていました。
信頼性に問題があり、ディーラーへ状況説明と交換の打診をしています。
写真は昨日15日、交換投入したOrientalの12V/150Aバッテリ(奥)と不具合になったバッテリ。
以下関連情報です。
http://www5a.biglobe.ne.jp/~jh2clv/jan21.htm

Re: Mountain Remote Shackぼちぼちと - オーナーMail URL

2020/12/27 (Sun) 01:19:59
*.mesh.ad.jp

12月26日、燃料補給(40リットル超)とオイル交換(500㏄)を行いました。
時間計は1923Hでした。

Re: Mountain Remote Shackぼちぼちと - オーナーMail URL

2020/11/27 (Fri) 07:59:28
*.mesh.ad.jp

一昨日燃料切れになり、今朝6時半頃ガソリン40リットルを給油しました。
時間計は1874Hでした。
この季節になると6時では未だ薄暗くヘッドランプが必要ですが、発電機舎の中は6時半でも暗くヘッドランプは必須です。
写真は発電機舎の奥から入り口を撮影したもので、燃料タンクと携行タンクにヘッドランプを当てています。
新調したプライマリポンプとホースも順調で、エア混入もなく全ての燃料をサイフォンで吸い出していました。

Re: Mountain Remote Shackぼちぼちと - オーナーMail URL

2020/11/19 (Thu) 22:37:49
*.mesh.ad.jp

リモートシャックのサーバーPCのデスクトップに、アナログ時計(YTClock)を表示させました。
汎用制御で発電機が立ち上がるまでの時間の確認に便利です。
ログイン時にデスクトップ表示させる設定が出来るので便利です。
写真は自宅(クライアント)PCからデスクトップリモートしたサーバーPCのデスクトップ画像です。
汎用制御はデスクトップ画面に全て立ち上げておくこのやり方が一番使い勝手が良い様に思います。
クライアントPCのディスプレイを拡張にして、一つにディスクトップリモート、もう一つに無線機制御関係を表示すると快適です。

Re: Mountain Remote Shackぼちぼちと - オーナーMail URL

2020/11/19 (Thu) 19:38:53
*.mesh.ad.jp

前後しますが、リモート局開局から4年を経過した10月17日、再免許(2011年10月6日までの免許)申請を電子申請で行いました。
そして、今週の11月16日ようやく免許状(2016年10月6日まで)が届きました。日付は10月29日付けでした。
早いものでもう4年が過ぎ、5年目に突入しています。
無線運用より設備管理が中心だった4年の様な気がします。
もう少しDXingとかやらなきゃいけないと反省しています。

Re: Mountain Remote Shackぼちぼちと - オーナーMail URL

2020/11/19 (Thu) 19:25:48
*.mesh.ad.jp

本日11月19日、QEX Japan誌No.37へが発売になりました。
拙作リモートシャックの連絡回線で使用している、5.6GHz帯(W56)の無線LAN端末「CPE710(TP-Link社)」をProductReportさせて頂きました。
製品の概要と遠ざかりテストの結果をまとめた内容です。
是非ご覧ください。

Re: Mountain Remote Shackぼちぼちと - オーナーMail URL

2020/11/13 (Fri) 11:30:16
*.mesh.ad.jp

ガソリン給油(11月8日)時に、プライマリポンプ(含む燃料ホース)を交換しました。
これまで使用していたものは、透明で燃料の状態が良く分かるのですが、時間経過と共に革質化し、サイフォンルートに気泡が溜まるようになり交換に至りました。
写真は交換した物で、一番最初に使っていた物(プライマリポンプのヒビと革質化で撤去)に近い製品です。

Re: Mountain Remote Shackぼちぼちと - オーナーMail URL

2020/11/08 (Sun) 01:27:05
*.mesh.ad.jp

本日ガソリン40リットルを補充しました。
併せてオイル100cc程も補充しています。本来なら交換の予定でしたが、リモートシャックのオイル缶には100cc程度しか残っていませんでしたHi。
時間計は1843Hでした。

Re: Mountain Remote Shackぼちぼちと - オーナーMail URL

2020/11/05 (Thu) 22:27:29
*.mesh.ad.jp

デスクトップリモートのTeamViewerが、再び商用検知されて暫く経った。解除をお願いしたがらちが明かないので、AnyDeskの再登場となった。
ところがこのAnyDesk,icomのRS-BA1との相性が相変わらず悪い。
Windows10になってから改善されたように思えたのだが、サーバーPCへインストールするとほぼRS-BA1が通信えらーになる。
インストールせず、スタートアップに登録して起動する場合はOKだが、Ver4.23をVer6.05に変更するとダメになる。
結局元に戻し、念のためクライアント側もインストールは止めスタートアップ起動している。
画像はAnyDeskでリモートシャックのサーバーPCを、自宅クライアントPCからデスクトップリモートした様子。
過去ログを読み返したら2020/07/22 (Wed) 14:16:56にも同様の記述をしていたHi。
影響を受けるのはRS-BA1のみで、FLEX6500では問題ない。
Windows10付属のデスクトップリモートは、サーバー側がWindows/homeなのでできない。
そもそも個人使用なのに、TeamViewerが商用検知するのが可笑しい!。

Re: Mountain Remote Shackぼちぼちと - オーナーMail URL

2020/10/24 (Sat) 14:46:54
*.mesh.ad.jp

今週は、5.6GHz帯(W56)無線LANの遠ざかりテストを行いました。
山頂タワー~自宅タワー間を結んでいるCPE710のパラボラアンテナは芯を合わせた状態にして、軽トラに積んだCPE710で山頂~自宅間の延長上を南下するものです。
山頂がアクセスポイントなりますが、アンテナは固定なので軽トラ側のみ方向調整をするやり方です。
この結果山頂より11.4km離れた清水区駒越のベイドリーム清水の屋上駐車場から安定にアクセスできることを確認しました。
添付図はgoogleマップ上に記した伝搬スパンです。
CPE710内のステータスを覗くと、SNR=20dB程度が取れています。
この状態でインターネットアクセスはもとより、リモートシャック運用や自宅サーバーアクセスが可能でした。
事のついでにローカル局と50MHz/FMでラグチュウしました。
山頂アンテナは自宅向けに仰角-9度程度にセットしてありますので、これを振り上げればさらに高SNRを得られると思われます。
軽トラ側の仰角は+1度程度です・・・11.4km先の標高400mなので。
ただ、あくまで主たる通信所は自宅なので、パラボラアンテナの芯は自宅に合わせてあります。
以上は、以下URL拙作HPのTopicsでも紹介しています。
http://www5a.biglobe.ne.jp/~jh2clv/oct20.htm

Re: Mountain Remote Shackぼちぼちと - オーナーMail URL

2020/10/15 (Thu) 17:13:13
*.mesh.ad.jp

8月11日にPingが通らなくなった自宅タワーのCPE710。
代替品が先週ようやく届き、本日10月15日タワーへ設置しました。
この間はCPE510が再出馬し、山頂タワーのCPE710とのペアで無線LAN回線を確保していました。
不具合のCPE710は本国へ送られる模様です。
写真は最初に設置した7月20日のものですが、今回も同様に設置しています。
予備としてCPE510をCPE710の後方に設置しています。下方のメッシュパラボラは2.4GHz用で現在は使用していません。
パラボラ(カセグレン)アンテナの仰角は約8度としています。2kmスパンで標高差約350mのアークtanですが、地表の湾曲を若干加味しています。垂直半値角が9度(水平は7℃)なので、方向調整でピークは追っていません。
この状態でSNR=31dB程度が確保されています。
この値はリモートシャック近くで樹木がフレネルゾーンを侵食している状況(見通し外)で、自宅から3km程南下した地点(見通し)のSNRと変わりません。
リモートシャックのサーバーPCをCPE710回線でデスクトップリモートし、BNRサイトのスピードテストを行うと70~90MBPS程度でした。

Re: Mountain Remote Shackぼちぼちと - オーナーMail URL

2020/10/01 (Thu) 14:37:41
*.mesh.ad.jp

本日(10月1日)、燃料を40リットル補給しました。
時間計は1797.7Hでした。
写真は発電機EG-2600の燃料キャップ。
オリジナルのキャップを加工して、YAMAHAのフィッティングバルブを取り付けてある。
最近このキャップの気密性が低下し、燃料タンクからのサイフォン経路にエアが混入することがある。
5年経つのでキャップのゴムパッキンが革質化しているのかも知れない。
またキャップのネジ切りに遊びが多く、強く締め付けるとネジ山を飛び越えたりするので悩ましい。
いっそのこと、燃料切替コックへ直張りするのも手かも知れない。
右の布状の物は、コモンモード輻射するインバータノイズ対策用の導電クロス。

Re: Mountain Remote Shackぼちぼちと - オーナーMail URL

2020/09/24 (Thu) 10:47:25
*.mesh.ad.jp

8月に設置した充電コントローラー(米MORNINGSTAR社PROSTAR-30)の充電表示が、9月18日に覗いたら満充電表示になっていました。
写真はその様子で、右から3番目の緑LEDが点灯しています。
ちなみにその右は橙LEd、最右は赤LED(バッテリLow)です。

Re: Mountain Remote Shackぼちぼちと - オーナーMail URL

2020/09/11 (Fri) 21:19:35
*.mesh.ad.jp

待機電力用のバッテリを交換しました。
IC-9100の投入で、電源ON/OFFがRS-BA1から出来なくなり、バッテリ給電からAC電源給電(発電機)に変更していました。
これで24H通電するのは、PC(USBカメラ付き)・無線LAN・HUB・IPカメラの情報機器のみとなっていました。
無線機負荷は無いので、バッテリの容量もかつての150A級は止め、安価な自動車バッテリーを投入してみました。
奇しくも昨日はMONOTAROブランド品が-15%の値引きがあり115D31R-MF(65AH)と称する、メンテナンスフリーの物を購入してみました。
一般的な自動車バッテリで十分なのではとする判断です。
写真は実装直後の様子で、ソーラー充電が始まり、端子電圧は13.3V前後を上昇中でした。
これまでのバッテリは5年目になり、蓄電能力が激減のためお役御免となりました。
深夜又は早朝に、無線LANが停波することが頻繁に発生し、陽が昇って暫くすると復帰する状況に陥っていました。
ただし、その状況でもスティックPCは投入以来稼働を続けています。

Re: Mountain Remote Shackぼちぼちと - オーナーMail URL

2020/09/08 (Tue) 09:25:32
*.mesh.ad.jp

9月5日(土)、発電機舎内のレイアウト変更実施。
農業用シトラー(樹脂製平コンテナ)50個程を廃棄のために搬出したついでに、昇圧トランスを発電機レベルに降ろし、燃料タンクを発電機へ寄せた。タンクから直に手動ポンプ(プライマリポンプとは別)で給油出来る位置関係にした。
この際、このところ滞っていたオイル交換も実施。オイルは薬半分程度まで消費していた。

9月に入ってから曇天続きでバッテリLowによる充電器の突入電流で発電機や充電器のプロテクションが働く傾向がある。その状況でもスティックPCは元気なモノで問題なく動いている。
いずれにせよ4年前に投入したバッテリが大分くたびれていることは事実で、近い内に相当品のバッテリへ交換か、リチウムイオン電池による電源の投入を考えている。

Re: Mountain Remote Shackぼちぼちと - オーナーMail URL

2020/08/22 (Sat) 17:28:41
*.mesh.ad.jp

本日8月22日、ガソリン40リットルを補給しました。
発電機時間計は1747.6Hでした。
写真は15時50分頃の収容箱の様子です。
昼までは晴れの猛暑でしたが、15時頃から急変し曇り空になり雷が鳴り出しています。
今夜は待望久しき雨になるなると嬉しいのですが。

Re: Mountain Remote Shackぼちぼちと - オーナーMail URL

2020/08/14 (Fri) 16:06:28
*.mesh.ad.jp

1200MHz追加変更申請中だった免許状が本日届いた。
発行日は8月7日となっていた。4月20日TSSへ発送してから3ヶ月と25日を要したことになる。
免許状のコピーはリモートシャックに掲げ、設備共有者へメールするなどし、本状はホルダーに収納し自宅シャックに掲示した。

次なる課題は新スプリアス対応だったが、先週の段階で総通担当者との電話連絡で「平成17年度以降の総通による検査を受けたアマチュア局の設備は、新スプリアス対応と見なす」と説明が有り、当リモート局はそれに該当するため何も手続きをしなくて良いと判明。
奇しくも電話の相手は平成28年10月に検査に来られた事務官殿で、「その通りです」だった。
ちなみに設備は、エキサイタは新スプリアス対応だが、リニアアンプは自作機と認定対象リスト外と言う最悪の状況だったが、一気にクリアになった・・・と言うよりラッキィ!。

Re: Mountain Remote Shackぼちぼちと - オーナーMail URL

2020/08/14 (Fri) 15:49:55
*.mesh.ad.jp

このところ暑い晴れが続いているのに、バッテリLowで無線LAN端末が停波することが頻繁に発生していた。
富士山カメラは無線LANが落ちると途絶えるので、どうだったかは不明。
酷いときは晩の20時や21時にはつながらなくなった。
充電がされていないのか、太陽光パネルの劣化か、或いはバッテリ?などと想像が巡る。
手っ取り早いところで充電コントローラを代えようと、有るはずの同型のSolarAmpBを探したが出てこない。
奇しくもローカルのOM殿よりUSA製のコントローラが有るよとQSPがあり本日午前中に頂戴に上がった。
写真は早々に組み込んだ様子。
コントローラーは米MORNINGSTAR社のPROSTAR-30で、表示情報が豊富になっていて分かり易い。
セットしたときは最右の赤LEDが点灯していたが、そのうちに隣の黄LEDの点灯になった。もう少し充電したら左の緑LEDが点灯するものと思われるが・・・果たして。
左上の剥き出し基板はノートPC用の12V→16Vインバータだったが、昨日無線LAN端末POE電源用の12V→24VインバータICの不具合があり、出力を24Vに変更して稼働を始めたもの。
暑さのせいか色々なことが発生して面白い。

Re: Mountain Remote Shackぼちぼちと - オーナーMail URL

2020/08/01 (Sat) 08:21:54
*.mesh.ad.jp

本日(8月1日)早朝、ガソリン40リットルを給油しました。
時間計は1705.3でした。
富士山は雲で見えませんでしたが、上空は久々の青空で陽が差し、太陽光発電が活躍しそうです。
6月中旬以降、まともに陽が差したのは数える程しかなかったのですが、バッテリLowにならず24H待機設備は安定な動作をしています。過去にも記していますが、スティックPC(DG-STK5S)の投入が大きかったと言えます。
なお昨日、スティックPCのタスクスケジューラに深夜(3時)に再起動のコマンドを追加し、毎日実行することにしました。Windowsのゴミを排除するためです。今朝確認すると、無事実行されていました。
また7月1日より商業検知で制限のかかっていたTeamViewerが8月29日より制限解除になっています。

Re: Mountain Remote Shackぼちぼちと - オーナーMail URL

2020/07/29 (Wed) 19:42:12
*.mesh.ad.jp

スティックPCをローカル操作する時、ディスプレイが無いと不便なため、12.6インチのディスプレイを27日に設置しました。
当初はノートPCを持参して、デスクトップリモートすりゃいいや!などと思っていたのですが、やってみるとこれが不便。
特にネットワークに問題があったりするとお手上げになるため、ローカル操作に拘り購入に踏み切りました。
写真はスティックPC(DG-STK5S)の後方に設置したディスプレイ。

ところで、7月1日より商業検知され制限をかけられ、実質的に運用出来ない状態になっていたTeamViewerが、本日29日早朝制限が解除されました。
AnyDeskを代替使用していましたが、Verや使用状態(インストールか実行か)によりRS-BA1との相性があるため、TeamViewerに戻すことにします。

Re: Mountain Remote Shackぼちぼちと - オーナーMail URL

2020/07/29 (Wed) 19:25:45
*.mesh.ad.jp

7月29日、本日ディーラーに依頼していたEG-2600(2号機)の制御パネルが届きました。
早々に交換投入すると、無事一発起動し正常な発電を始めました。
ただ、今回初めて分かったのですが、制御パネルの部品(スイッチやNFB)で使用しているファストン端子の接触部が緩くガタガタ。ペンチで開き具合を調整して押し込んだが、何ともアバウトな作りに苦笑する。
これは送られて来た物も実装されていた物も同じで困惑する。
これで4月以来3ヵ月振りに発電機2台体制となり予備体制が整った。
写真は、取り外した旧制御パネル越しに撮影した発電機。新しい制御パネルが実装されている。

Re: Mountain Remote Shackぼちぼちと - オーナーMail URL

2020/07/28 (Tue) 07:46:01
*.mesh.ad.jp

写真は7月25日、EG-2600(2号機)の制御パネルを外し、不具合が発生していると思われるLEDブラケットを取り外した様子。
この中にはLED3個(過負荷・発電・オイル異常の表示)と電子回路、そして平コネクタ3個を搭載した基板が背面から収められているが、黒樹脂詰めされていて容易に外せない。
オイルセンサ接点はオープンにも関わらず、発電機停止制御がこの基板から常時出力されているため、スロースタート出来ても早々にエンジンは停止する。
制御パネルから出る停止制御のコネクタを外せばエンジンは正常に起動するが、今度は停止操作ができない。
(配線はコネクタ間のみでは行われておらず、宙ぶらりんな分岐が随所にあって苦笑する。基板コネクタの停止制御Pinのみを外し、停止釦や停止キーから切り離せば出来なくはないが・・・。)
ディーラーはコンデンサ不良と断言していて、確かに50V/1000μFのケミコンが2個載っている。これらが、停止制御出力にぶら下がっていて短絡すると、常時停止出力になる。
作業中オイルアラームのLED点灯状態が変動することがあり、試しに始動を試みるとエンジンがスローから正常回転に上がり発電を始めた。
ただしオイルアラームのLEDは消えることはなかった。1時間程度回して、ひょっとしたらこれでも使えるかもと思って停止させ、再び始動するとやっぱり正常起動しない。
LEDの不安定な点灯を見ると、ケミコンの不具合(温度特性など)と結びつけたくなる。
樹脂をほじくり出して、部品を確認する手もあるが、27日朝、ディーラーで予備の制御パネルが見つかったので、まずはその到着を待つことにした。

Re: Mountain Remote Shackぼちぼちと - オーナーMail URL

2020/07/23 (Thu) 14:51:59
*.mesh.ad.jp

本日朝、EG-2600の2号機キャブを取り外し、1号機へ投入しました。
リモコン制御で一発起動しました。
交換したキャブは自宅へ持ち帰って分解し、クリーナー液を浸透させて洗浄し、最後のエアコンプレッサを燃料経路に当てています。これによりキャブは復活し2号機へ実装しました。
現在の不具合状況は2号機の「偽オイルアラームによりスロースタートから発電へ移行しない」件のみになりました。
この件についてはディーラーと相談しています。部品が有れば供給してもらいますが、ダメなら自力で部品を直すつもりです。
写真はリモートシャック発電機小屋で、キャブを交換した直後の様子。
なおキャブの交換に合わせてオイルを交換しました。発電時間は1682Hでした。

Re: Mountain Remote Shackぼちぼちと - オーナーMail URL

2020/07/23 (Thu) 08:53:49
*.mesh.ad.jp

7月22日、朝IC-9100+RS-BA1とFLEX6500を自宅からつないで運用した。
昼頃再びつないで発電機(EG-2600/1号機)を回そうとしたら発電誘起が返らない。復旧していた燃料給油ホースのサイフォンか?と想像しながら出向すると、燃料系は正常だった。
ローカルで起動を試みるとセルモータは回るが発動機が回らない。
調べると排気口からの圧力は変化するが、排ガスは匂わず・・・キャブレター(以下キャブ)が燃料を吹いていない?。
念のためキャブの入り口ホースを外すと、そこまではしっかりと燃料が供給されている。
こりゃキャブが詰まっていると判断し下山。

4月にスロー起動から回転が上がらず引き揚げていた発電機(EG-2600/2号機)の不具合を確認。
本日17時前になってから販売元へヘルプすると、オイルアラーム検知が誤動作して、回転を抑えて停止動作に至っている模様。キャブには問題は無さそう。
装置のVerUpがあり、部品が変更になっているので部品在庫や対応など即答できない模様、来週まで連絡待ちとなった。

と言うことで、いち早く発電機能を復活させるために、本日23日、2個1作戦を展開することにした。
すなわち、2号機のキャブを外してリモートシャックへ持ち込み、1号機のキャブと交換。2号機に不具合を集中させる作戦だ。
写真は自宅の2号機の側面を開けた様子。中央にキャブが見える。このキャブはステッピングモータによるスロットルと、電磁制御によるオートチョーク機能が備わっている。

Re: Mountain Remote Shackぼちぼちと - オーナーMail URL

2020/07/22 (Wed) 14:16:56
*.mesh.ad.jp

リモートシャックのサーバーPCのユーティリティ関係をTeamViewerでデスクトップリモートしていたが、7月1日に商業利用検知したと連絡があり、通常アクセスが出来なくなった。
早々に照合利用ではなく個人使用である旨を指定のフォームで返信。
その後18日、指定された書式の誓約書に必要事項を記入し、PDFファイルで返信した。
本日現在でも商業利用検知が続いて、TermViewerの使用は極端な制限がかけられている(接続時間50秒程度で断、次の接続まで10数分つながらない等)。
それでは実質使えないので、苦い経験のあるAnyDeskを再登場させ、何とか凌いでいる。
このAnyDeskとRS-BA1の間には色々問題があって、今回もクライアントでサーバー接続が完了していても無線機接続が出来ない現象が発生した。
調査すると・・・
①サーバーPC側のAnyDeskはインストールせず、デスクトップ上で起動する。
②この場合AnyDeskのVer6は不具合になるためVer4を使う。
③クライアントPC側もインストールせず、デスクトップ上で起動させる。
③クライアントPC側はVer4でもVer6でもOK。
・・・ざっとこんな対応で難を逃れている。
なお、ハードウェアの問題もあるかもしれないので全てそうなるかは分からないので悪しからず。

Window10のデスクトップリモートを生かそうとしたら、制御される方のPCのOSはWindodws10Proが必須らしく、Homeではダメらしく諦めた。
友人からVNCを進められているが、まだ試してはいない。
ディスクトップリモートしたとき、動画ウィンドウの動きが一番良好だったTeamViewerの復活を願っている。
写真はAnyDeskでリモートデスクトップしたサーバーPCの画像。この4ウィンドウが、当リモートシャックの定番ユーティリティとなっている。

Re: Mountain Remote Shackぼちぼちと - オーナーMail URL

2020/07/22 (Wed) 10:39:55
*.mesh.ad.jp

7月18日、無線LAN端末にCPE710を投入しました。これまでのCPE510は予備に回ります。
https://www.tp-link.com/jp/business-networking/outdoor-radio/cpe710/
このCPE710はアンテナ利得がCPE510より10dB高い23dBもあり、対向させると+20dBも改善されます。またMIMO機能もあり速度が867Mbpsでこれまでの3倍近くに改善されています。
実は今回タワーに上ってみると、リモートシャック側の竹林がこれまで伝搬路を侵食していたヒノキより高くなっていてビックリ。完全に見通し外になっていました。
それでも受信電界は-70dBm前後でSNRも20dB程度確保できています。
リモートシャックのサーバーPCで動画再生し、富士山カメラや収容箱カメラを生かした状態でも、音声の欠落のない状態を維持しています。
写真はリモートシャックタワーに設置したCPE710です。遠方に竹林が広がっている様子が分かります。
自宅は竹林先端の向こう側に位置する感じです。
この感じだと、清水港辺りまで出ても接続が可能と思われます。

Re: Mountain Remote Shackぼちぼちと - オーナーMail URL

2020/07/11 (Sat) 18:22:17
*.mesh.ad.jp

7月9日(木)、燃料(ガソリン)を40リットル補給しました。
時間計は1636Hでした。
この2週間以上曇天が続いています。日中薄日が差したりすることもありますが、山頂付近は基本的に霧か曇天です。
運用は短時間ながら連日行っています。
曇天時、朝のバッテリ電圧は12.8V程度あり、PCをスティックPC化したことがかなり効いていると思われます。

Re: Mountain Remote Shackぼちぼちと - オーナーMail URL

2020/07/06 (Mon) 09:15:36
*.mesh.ad.jp

7月5日(日)、発電機の外部タンクと内部タンクを結ぶホース(プライマリポンプ付き)を交換しました。
もう何ヶ月か前にプライマリポンプのゴムにヒビ割れがあり燃料がにじみ出ていたので、自己融着テープを巻き込み応急処置をしておいたものです。
これがどうやら限界に達し、空気を吸い込んでしまいサイフォンが成立しなくなりました。当然外部タンクに燃料があっても、内部タンクが空っぽになります。
今回は燃料の状態が見える様に透明ホースとしています。
プライマリポンプは、内部タンクが空になると燃料を吸い出せないので必須ですが、別途燃料をジョッキに取り出して給油すればプライマリポンプは不要かと思います。
写真は外部タンクへつながった透明ホースとプライマリポンプ。
ところでガソリンの備蓄は40リットルまで無届で良いと決まっていますが、これって一定の距離がある別の場所から引き込んで倍の備蓄(逆流防止対策をして)にしたらどうなんだろうか。別の備蓄と見なして貰えれば80リットルになるのだが・・・。

Re: Mountain Remote Shackぼちぼちと - オーナーMail URL

2020/07/05 (Sun) 05:08:06
*.mesh.ad.jp

ドスパラのスティックPCをサーバーに導入して20日が経過しました。奇しくも梅雨のど真ん中で、リモートシャック周辺は標高400mの山間部も手伝い連日曇天か雨天。格好の試験場となったのですが、安定に動作しており省電力ぶりに驚かされます。この状態で梅雨を乗り切ることが出来れば、経験的に年間を通じて問題なく使えるかなぁと楽観視しています。ただ9月頃に霧の時季ががあるので、念のため注意はします。
添付はこのところのリモート運用画面。中央に、TeamViewerによるサーバーPCのデスクトップ画面を縦長で表示しています。実は7月1日、TeamViewerが商用利用と判断されてしまい、通常のリモートができなくなってしまいました。個人利用である旨申請をしていますが復旧していません。
まぁ、Webカメラ以外は他の手で対応できるので無線運用はできるのでだけど・・・。同一LAN上なので、Windows付属のリモートデスクトップでやる手もあるかぁ。

Re: Mountain Remote Shackぼちぼちと - オーナーMail URL

2020/06/24 (Wed) 08:10:07
*.mesh.ad.jp

6月22日、リモートシャック収容箱の受電トランスを1kVA(200V⇒100Vオートトランス)の物に交換しました。
実は、これまで使用していた500VAのトランスが、6月20日にレアショートして、発電機出力ブレーカが断になる状況に陥りました。
早々に取り外して自宅へ持ち帰り低特でテストすると、入出力間の信号伝送20dB以上低下し、内部で短絡している様子がうかがえました。
早々に同型で倍容量のトランスをMonotaroへ発注、それが22日に届き、雨の中投入しました。
今回の原因は、バッテリの1つが充電電流が減らず発熱し、長時間オーバーロードが続いたものと思われます。
併せてそのバッテリも暫定的に撤去しています。
写真は交換投入した鎌田信号機のSTP-1000A。

Re: Mountain Remote Shackぼちぼちと - オーナーMail URL

2020/06/15 (Mon) 07:11:44
*.mesh.ad.jp

サーバーPCの低消費電力化はリモートシャック設置当初からの課題だった。
これまで様々なノートPCを使ってきたが、スマホや携帯には遠く及ばなかった。
それでWindowsが動くスティックPCに白羽の矢を立てていた。
写真はドスパラ通販で入手したスティックPC(DG-STK5S)。
5V動作なので、インバータで12Vから生成して丸型DCプラグで電源供給している。
消費電量はデスクトップでRA-BA1を起動させてアナログテスターで測ると0.2A
程度(12V換算)。シャットダウン時やアプリの動作によっては0.4A程度流れる。
この数字は富士山カメラ程度なので、相当な省電になると思われる。
ところがこのスティックPC、ポート(ハードウェア)が存在しない。
仮想comポートドライバをインストールする必要があるのだが、RS-BA1のインストーラーだと何故かインストールできない。
それが後からわかり、現地では無線機の認識が出来ず、本日の作業は中断し、スティックPCは持ち帰った。
RS-BA1のCDのDRIVERフォルダにあるSilicon Labsの実行ファイルを手動で起動しインストールを行う。
これで、USB接続した無線機をRS-BA1が認識し、サーバー設定(無線機登録)が可能になった。
現用投入は本日以降に行う予定。
写真はスティックPC(DG-STK5S)とUSB-HUB&イーサネットアダプタ。
ディスプレイは無いので、ノートPCでLAN経由でデスクトップリモートする。

Re: Mountain Remote Shackぼちぼちと - オーナーMail URL

2020/06/12 (Fri) 19:19:04
*.mesh.ad.jp

セルモーターを修理したEG-2600(2号機)を本日(6月12日)減容投入しました。
不具合のEG-2600(1号機)は4月10日に投入したばかりです。自宅へ持ち帰り、後日キャブレターのチェックや洗浄を行う予定です。
ちなみに時間計は1572.5Hでした。
写真は左が不具合の1号機、右が投入するセルモーターを修理した2号機。1号機の燃料を2号機へ移している様子。

Re: Mountain Remote Shackぼちぼちと - オーナーMail URL

2020/06/11 (Thu) 08:58:38
*.mesh.ad.jp

2020年6月9日朝、前日はOKだった発電機が回らない。
リモコン小器への接点渡しプラグ&ジャックの接触不良かと見当をつけて赴くがどうもそうではない。
ローカル起動すると低速(スロー)起動はするが、回転が上がらず発電が行われない状況だった。
どうやらキャブレターのメインジェットが詰まっている感じ。
このままだとリモートシャック運用が出来ないので、引き揚げてあったセル起動不具合機の修理を実施。
分解してセルモータを取り出すとリード線端子の4㎜タッピングがバカネジになっている。リード線を動かすとセルが回った。
これかぁ!座付きナットを締め付けて復旧させ実装するがウンでもスンでもない。
結局セルモータを分解する羽目になった。
原因は端子の内部につながるブラシからのリード線のスポット溶接が外れていた。
こんなことがあるのかと施工不良や製品管理のお粗末さに困惑。
結局半田付けで急場をしのぐことにした。
セルモータを実装すると心地よい起動が復活した。
本日交換投入する予定だが、静岡方面は昨日から梅雨入りで雨。
果たしてどうなるか。
写真は分解したセルモータのブラシ部。
左側のリード先端を半田付けしている。

Re: Mountain Remote Shackぼちぼちと - オーナーMail URL

2020/06/01 (Mon) 20:13:54
*.mesh.ad.jp

5月30日(土)、50MHz/5エレ八木をHB9CVと交換。
5エレは意外と軽く作用は順調に進む。
地上(約3m高)での調整が、タワー上でも再現し良好なSWR特性を示した。
共振点は50.5MHzあたりでほぼSWR=1、ローカルQSOで使う51.14MHzでもSWR=1.3程度だった。
下山しローカル局とのQSOで利得やビームを確認すると中々グッド。
HB9CVは31日に持ち帰り、自宅工房屋根に垂直偏波で設置。

Re: Mountain Remote Shackぼちぼちと - オーナーMail URL

2020/06/01 (Mon) 20:06:27
*.mesh.ad.jp

5月24日(日)、5月2日(土)にQSYして来て組んであった50MHz/5エレ八木(多分HyGain)を調整、軽トラでリモートシャックまで搬送。
輻射エレメント以外は片側を外し、車の左側へ取り付けて移動を始めた。ところが、あと数百mまで来ると、農道には色んなモノが上から垂れてい先に進めない。
結局輻射エレメントも外し何とかクリア。
写真は山頂で再び組み上げた5エレ八木。
この日は、これをタワーへ立て掛けてロープで固定し作業を終了。

Re: Mountain Remote Shackぼちぼちと - オーナーMail URL

2020/05/22 (Fri) 00:11:16
*.mesh.ad.jp

5月21日、ガソリン40リットルを補給。
時間計は1568.5H。

Re: Mountain Remote Shackぼちぼちと - オーナーMail URL

2020/04/11 (Sat) 10:10:18
*.mesh.ad.jp

4月9日の夕刻50MHzでローカル局と交信し、その夜再びリモート接続して発電機(EG2600)を回そうとしたら回らない。燃料切れにしては早すぎるし・・・。
翌10日、起動制御しても相変わらず回らない。念のためガソリンを携帯して出向すると燃料は十分ある。そして、ローカルで起動制御するとカチンと音がするだけでセルモータが回らない。こりゃ重症かもしれないと、自宅へ戻り予備発電機を用意。しばらく回していなかったので始動バッテリは空っぽ。燃料を入れプライマリポンプを押して燃料をキャブへ送りリコイルを引くと2回目位で始動。30分程度暖気運転してからリモートシャックへ運ぶ。発電機舎(昔のミカン小屋)はヒノキ林の坂道を下ったところにある。発電機に小型のコロが付いていても、土に潜ったり木の根に乗り上げたりと搬送がやたらと大変。何とか発電機舎へ辿り着き、バッテリを入れ替え、発電機本体とWLリモートを交換投入。ローカル制御も収容箱からのPC制御も問題なく動作した。時間計は1555.3Hだった。
さて、セルモータ起動が出来ない発電機を自宅へ持ち帰り、リコイルを引くと一発で起動した。セルモータの始動系が可笑しいと思われるので、暫く調査してダメなら修理することにする。
写真は現用(左)と予備(右)発電機のご対面。右奥は始動用外部バッテリ。記録を見ないと分からないが、当初は半年毎に替える予定だったが、これ1年以上替えていなかった気がする・・・。
余談だが、発電機の移動はやたらと大変。ノイズ対策もOKになっているので、初期の様にタワー直下へ移動することも考えたい。

追記・・・過去データから
初期Ver機:2016年4月~、x2台で570H稼働、(部品脱落・ノイズ多で交換)
1号機投入:2018年5月20日~、562H稼働(新Verで始動性格段に向上)
2号機投入:2019年2月21日~、549H稼働(セルモータ回らず)
1号機投入:2020年4月10日~
*500H目安の交換で良いのかもしれない。

Re: Mountain Remote Shackぼちぼちと - オーナーMail URL

2020/03/16 (Mon) 13:17:09
*.mesh.ad.jp

昨日夜、発電機が停止しました。総合アラームが来ていたので多分「外部タンクEmpty」と思っていました。
最近一日おきに雨が降ったり曇天が続いたりと、ソーラー発電が期待できない時間が多かったと思います。
それで、意識的に発電機を回しバッテリ充電を試みていたのですが、想像以上に回していたようです。
内部タンクも底をつき、外部タンクを合わせて約50リットルを本日午前中に給油しました。
時間計は1539.8Hでした。

Re: Mountain Remote Shackぼちぼちと - オーナーMail URL

2020/03/15 (Sun) 12:09:25
*.mesh.ad.jp

数日前にサーバーPCへTeamViewerでつながらなくなった。
前の晩まで快調に動いていたのに、朝になったらウンでもスンでもない。
PCがシャットダウンしたのかた思ったが、ネットワーク上でしっかり見えている。
可笑しいと思い、他のPCから接続を試みたがやはりダメ。
そんな事は無いだろうと、出向すると当たりだった。
サーバーPC側のTermViewerのIDが知らぬ間に変わっていた。
これまでTeamViewerをインストールしたPCは、最初に取得したIDが保存されている。
どうして?と、ネット上を検索すると、どうやらTeamViewer社のメンテン時に書き変わる事があるらしい。
PCがシャットダウンした時と同様のメッセージが出るので、ネットワーク上でサーバーPCが見えるときは、この可能性が高い。
画像は、通常の運用画面。最近はRS-BA1関係以外はTeamViewerでリモートする機会が増えた

Re: Mountain Remote Shackぼちぼちと - オーナーMail URL

2020/02/18 (Tue) 18:23:18
*.mesh.ad.jp

ローテータのCW(右旋)の不具合は、リレー接点ではなく、恥ずかしながら半田未処理でした。
先押し優先回路を構成するために、単線リード線をリレーのリードへ巻き付けたのですが、肝心な半田を流すのを失念しておりました。
昨日リレーを持ち帰りテスターで確認していたら???、3年半半田無しで動いていたんですねぇ。
添付は、リレーとハモンドのプラケース。
かなり急いで組み上げた様子が、配線のアバウトさで分かります。
左の赤が12Vコモンで、黄=CW、茶=CCW、右は白がAC100Vコモンで、緑=CW、青=CCWです。
先押し優先回路は12V側に組み込まれていました。
余談ですか、このようにプラケースの底を丸棒ヤスリでザグッて通線穴とし、このようなカバーにするのは中々グッドです。

Re: Mountain Remote Shackぼちぼちと - オーナーMail URL

2020/02/16 (Sun) 13:25:50
*.mesh.ad.jp

ローテータのCWに不具合。
時々回らないと思っていたら、今は完全にダメ。
調べると、IP接点制御出力(OC出力)で駆動されるリレー接点の内、CCW(L)側のブレイク接点が接触不良の模様。
リレーを叩くと復帰する場合があるが、近日中に別の物へ取り替える予定。
さらに接点容量は3A程度の小型リレーなので、大きなモノに変更する予定。
またブレイク接点は、リレーの制御側(コイル側)に入れた方が低電圧・低電流なのでベター。
CWとCCWリレーのANDを取って、特殊制御項目を目論んでいたものが裏目に出たか・・・。
添付回路は、昨年9月頃よりKenproのKR400制御箱で、EMOTOの1300MSAを動かしている系統図。
この方法の問題はメーターの表示で、基準電圧を下げることで、まぁ使える表示になっている。

Re: Mountain Remote Shackぼちぼちと - オーナーMail URL

2020/02/11 (Tue) 18:14:47
*.mesh.ad.jp

昨日(2月10日)リモートシャックのサーバーPC(Let’sNote/CFJ9)のOSをWindwos10へアップデートしました。
OS付属ツールでWebカメラが使えたりして便利です。
アップデートは自宅からTeamViewerによるデスクトップリモートで行い、問題なく完了しました。
写真は同日V/UHF帯アンテナ設置で訪れた時のものです。
右にIC-9100とトリプレクサ(共用機)の一部が見えます。

Re: Mountain Remote Shackぼちぼちと - オーナーMail URL

2020/02/11 (Tue) 09:36:43
*.mesh.ad.jp

144/430/1200MHzトライバンドコーリニアアンテナをタワー上部に暫定的に設置しました。
自宅工房の屋根馬に設置していたものを、ケーブルや金物ごと取り外し移設したものです。
タワーの縁が垂直になる部分まで上げると、ケーブル長が不足し、リモートシャックに常置しておいた15m巻の5D-2Wで延長しました・・・5mもあれば十分だったのですが。
写真は設置後、地上から撮影したものです。
近日中に変更申請(一部変更届)を提出する予定です。

Re: Mountain Remote Shackぼちぼちと - オーナーMail URL

2020/02/08 (Sat) 21:00:01
*.mesh.ad.jp

2月7日(金)の燃料給油に併せて、軽四自動車用バッテリを試験投入してみました。
その理由は、これまで3年程使用してきた業務用(MSE-150x6本)と並列使用のOrietalディープサイクルバッテリの動作が激変したからです。
充電電流が多い割に、充電されていない状況に陥っています。
異種バッテリの並列接続が災いしている可能性もあります。
それで、手元にあった新品の軽四自動車バッテリ2個(特性同等とみなし、写真参照)をパラって投入しました。
これで暫く様子を見る予定です。

追伸:2月8日は殆ど曇天だったと思いますが、9日朝まで問題なく動作しています。
9日の夜明け前の端子電圧は11.79V辺りまで低下していました。
風が強ければ相応の風力発電で充電され端子電圧の底は上がります。
日の出により太陽光発電が機能すると上昇し12V台になります。
発電機を回して無線運用すれば13.8V程度まで上昇します。
定期的な運用や計画的な発電を試みると健全なバッテリ運用ができるのですが(経験的に)、課題は丸一週間以上曇天が続き発電機を全く回さなかったときです。

Re: Mountain Remote Shackぼちぼちと - オーナーMail URL

2020/02/08 (Sat) 20:32:56
*.mesh.ad.jp

2月7日(金)、ガソリン40リットルを給油し、オイルを交換しました。
発電時間計は1501.7Hでした。
写真の左奥には、IC-9100の後部に乗ったIC-7300が見えます。

Re: Mountain Remote Shackぼちぼちと - オーナーMail URL

2020/02/08 (Sat) 20:24:46
*.mesh.ad.jp

IC-9100+RS-BA1で、自宅では正常に制御できていたリモートコントロールパネルが、リモートシャックへ持ち込むと出来なくなる現象が発生しました。
この場合IC-9100~PCをUSBケーブルでつないでいますが、CI-Vによる制御のみがダメでAudio出力は正常です。
サーバーPC(Let’sNote/CFJ9/Windows7)を自宅で設定して正常動作していた環境を、そのままリモートシャックへ投入するとダメなのです。予備のサーバーPCもダメです。
PC電源をバッテリ+インバータから取っても、ACから取っても変わりません。
トランシーバをIC-7300に戻すと正常に動作します。
数日間悩みましたが、ひょっとしたらと、IC-9100のCI-VのボーレートをAutoから19200bps(固定)に変更したら一発で復帰(2月5日)しました。
どうもIC-9100はノイズに対する耐性が弱い模様です。装置間の電位差(ノイズ)などの侵入で、Auto動作が19200bpsにロックできなかったものと推測しています。
ちなみにUSBケーブルはフェライトビーズ1個を挿入してあります。これを複数個にしたら耐性が上がるかもしれません。
写真は自宅でサーバーPCを設定して正常動作を示している様子。

Re: Mountain Remote Shackぼちぼちと - オーナーMail URL

2020/01/29 (Wed) 22:59:23
*.mesh.ad.jp

IC-9100&RS-BA1のリモートシステムで、受信音のレベルが調整が出来ず、飽和して歪む件(本体SPやアナログ出力はOK)。サーバーPCのOSはWindows7。
色々調べたり、メーカーサポートから助言を頂いたりして、とりあえず以下の対応で運用可能となった。
①IC-9100(IC-7410も)は初期のUSB接続機器のため、IC-7300の様な受信音レベルの外部からの調整が出来ない。
②IC-9100のUSB-Audio出力レベルは固定で調整できないため、サーバーPCのUSB-Audio CODECでレベルを抑え込む。
④調整は添付画像の様にMic用USB-Audio CODECのマイクのプロパティで行う。
⑤画像は殆ど絞り切りに近い3を示している。アナログアンプの感覚だと異常に思えるが、デジタル処理なので聴感上も問題ない。
⑥以上により、USB-Audio CODEC以降のレベルが揃い、サーバーPCでローカル運用しても、クライアントPCでリモート運用しても問題なく運用できる。
⑦USB-Audio CODECの入力はMicレベルに対応したものなので、ここで40dB近くも絞り込むのはチト気が引けるが、デジタル処理と言うことで納得した。
⑧IC-9100のマニュアルのUSB Audio欄には、「音量は固定・・・」としか記述がなく、上記の様な説明がなく冷たい。それでどうするのが無く、改善をお願いしたい。
*ネット上で悩まれたリポートを散見、上記が参考になれば幸いです。

Re: Mountain Remote Shackぼちぼちと - オーナーMail URL

2020/01/27 (Mon) 00:20:25
*.mesh.ad.jp

通りがかりの無線好き音声エンジニアさん
今晩は、書き込み有難うございます。
HexBeamはタワー上での取り扱いや、構造上の課題があり断念しました。
現在は修復し自宅前のミカン畑に仮設してあります。
本当は自宅タワートップへ上げたいのですが、10MHzの3eleや4eleのトライバンダーをクリアするのは大変なので諦めています。
雷の到来時に距離感を感じさせるノイズを受信できます。まるで昭和30年代の短波ラジオを聴いている感じになります。
自宅は田舎ですが、民家から発する人工ノイズで、とてもその様な状況にはなりません。

Re: Mountain Remote Shackぼちぼちと - 通りがかりの無線好き音声エンジニア

2020/01/26 (Sun) 23:32:07
*.asahi-net.or.jp

ご返信ありがとうございました<(__)>。400m山頂のノイズ無し環境、羨ましくてちょっと想像すら出来ません・・・そうなると従前のHEX Beamとも意外にいい勝負できそうですね。主観でも構いませんので、またお聞かせ下さることを楽しみにしております。失礼致します、73。

Re: Mountain Remote Shackぼちぼちと - オーナーMail URL

2020/01/26 (Sun) 16:42:23
*.mesh.ad.jp

昨日25日、144~1200MHz運用性の可能性を見るため、試みにIC-9100 をリモートシャックへ投入してみました。
http://www5a.biglobe.ne.jp/~jh2clv/jan20.htm
サーバー設定で「公開」とすべきところを「非公開」と誤記していたためつながらず、今朝持ち帰って対策しました。
ところが作業中に大きな問題が判明、IC-7300ではできた受信利得の設定が出来ません。
添付図はRS-BA1コントロールパネルをセットモードにした様子です。この最上部のUSB端子AF出力レベルを設定できないのです。IC-9100のマニュアルによればこのレベルは「固定」とのことです。
これは大変な事実で、PCとの相性が決め手になるような原始的な発想にやや困惑です。
デジタル渡しなのでVRを挟み込むなんて出来ないし、ソフト改修が必要になると思われます。
メーカーさんに打診してみますが、どう対策するかは今後考えたいと思います。
IC-9100を諦め、144~1200MHz専用機にするのがは手っ取り早いのですが・・・。

Re: Mountain Remote Shackぼちぼちと - オーナーMail URL

2020/01/26 (Sun) 11:06:53
*.mesh.ad.jp

通りがかりの無線好き音声エンジニアさん
書き込み有難うございます。
ミニマルチさんとは昭和の頃からのお付き合いです。素材が良く、当時から平成をまたいで使っていますが、現在も全て現役です(V3X,CR-303,4S-DX)。
400mの山頂では、人口ノイズの発生が殆どなく、自宅で聴くYagiでは太刀打ちできない状況です。なので、受信はリモート、送信は自宅でやる場合が時々あります。飛びについてははっきりとしたデータが無くゴメンナサイです。

Re: Mountain Remote Shackぼちぼちと - 通りがかりの無線好き音声エンジニア

2020/01/25 (Sat) 22:37:31
*.asahi-net.or.jp

いつも大変楽しく拝見致しております。MDP-5DX、その後いかがでしょうか?実は当方、この派生?と思われるHX-52Aを昨秋より使用しておりますが、やはりSWR特性が良好なこと、そしてサイズを考えたら優秀な性能に満足しております(もちろん絶対的な性能はRDPに毛が生えたくらいですが、苦笑)。実はミニマルチ初めてだったのですが感心しきりです。望月さんのロケーションですとMDP-5DXでも結構楽しめると思慮しておりますが、お時間ある時にでも使用感お聞かせ下さい。どうぞよろしくお願いします<(__)>。

Re: Mountain Remote Shackぼちぼちと - オーナーMail URL

2020/01/10 (Fri) 11:47:02
*.mesh.ad.jp

同日(1月6日)撮影の下からのアンテナ群です。
やっぱりHexBeamの方が見た目の賑やかがあった感じですね。
各エレメントがキチンの平行になっていると気持ちが良いですね。
ただ、50MHz/HB9CVは作業の足場にしている関係で、動いてしまった模様です。
この角度ではわかりませんが、離れてみるとバレてしまします・・・ガッカリでしたHi。

Re: Mountain Remote Shackぼちぼちと - オーナーMail URL

2020/01/07 (Tue) 08:24:24
*.mesh.ad.jp

1月6日、ミニマルチのツインダイポールMDP-5DXを上げました。
14/21/28MHz(下)と18/24MHz(上)のロータリーダイポール2本を、25cm開けて上下に配置したものです。
風に弱かったHexBeamの代わりですが、荷揚げや設置は大変楽になりました。
ところが年のせいか間違いや忘れ物が多く苦慮、トラップの水抜き穴が下に来なかったりして、タワートップで回転処理をやったり・・・サーカスをやってしまいました。
前日日没前までにタワー上部まで引き上げて置き、今朝午前中に完了しました。
写真はエレメント越しに見る富士山です。
ところでこのMDP-5DX、SWR特性は非常に良好なので驚いています。

Re: Mountain Remote Shackぼちぼちと - オーナーMail URL

2020/01/06 (Mon) 00:41:03
*.mesh.ad.jp

リモートシャックで144/430/1200MHzの運用を考え、年末IC-9100をオークションでゲットしました。
ところがIC-9100はRS-BA1から電源のON/OFFが出来ません。
やむなくAC電源を用意して、IC-9100を動かすことを考えました。
リモート起動した発電機が、発電誘起すれば電源が入る仕掛けです。
この方法はバッテリ駆動しているIC-7300でも、発電機が止まれば完全にリセットできるので、バッテリLowでネットワーク系動作が不安定になることから回避できます。また待機時のバッテリ負荷の軽減にもなります。
ただ、発電機が停止するとサーバーPCがデバイスエラーを発報するのが難点です。発電誘起したときにエラーが消えるときとそうでないときがあります。
その場合はTeamViewerかAnydeskでサーバーPCをリモートデスクトップし、RS-BA1のUtilityソフトの再起動が必要になります。
こうした向きには、リモートデスクトップソフトを前提とした運用を試みた方が良いかもしれません・・・LANIO制御や収容箱カメラなど。
写真の上が投入したAC電源。下2台が従来のバッテリ充電用。
IC-9100の投入は未だこれからだが、最終的にどうなるかは未定。144/430/1200を別トランシーバにする道もあるので・・・。
しかし、IC-9100へRS-BA1をつなぐと、封じられていたバンドSWが生きるので楽しくなる。ただ、IC-7300の様なバンドスコープは無いので物足らなくなるのは事実。

Re: Mountain Remote Shackぼちぼちと - オーナーMail URL

2019/12/03 (Tue) 07:53:21
*.mesh.ad.jp

12月1日、燃料を満タンにしました。
実は11月29日ガス欠に至り、発電機(EG-2600)の内部タンクまで空にしてしまいました。
手持ちの20リットル缶(途中まで使用)を持参し給油しましたが、給油できたのは10リットルちょっと。
11月30日も日没後に給油に向かったのですが、小屋の中が急に暗くなり20リットル給油するのが精いっぱい。
それで12月1日のリベンジとなったのですが、20リットル缶が空きました。
 ガス欠以降、都合50リットル程度給油したことになります。
時間系は1451.5Hでした。
 写真は12月1日16時半頃のリモートシャック付近の様子です。右上は安倍川河口方面と駿河湾です。

Re: Mountain Remote Shackぼちぼちと - オーナーMail URL

2019/11/25 (Mon) 17:48:34
*.mesh.ad.jp

14/18/12/24/28MHzバンドのアンテナはWindom(80m長逆V)で凌いでいる。
しかしATUへの依存度が高いバンドや、本格運用を考えるとどうも気が引ける。
さりとて、自宅で復活させたHexBeamを持ち込んで、タワー上部であやとりゲームはやりたくない。そんな元気はない。
したがって簡単に荷揚げ出来て軽い物。
そして、HexBeam時のバンド枠と同じで、ワンフィードでやりたい。
色々探したが、そんなに気のきいたアンテナは意外と無く、ミニマルチアンテナへ打診したらMDP-5DXを奨めてこられた。
送ってもらった資料を確認して早々に注文することになった。
画像は資料にあった組み立て図。14/21/28と18/24が別エレメントのローターリーダイポールです。
特段に熱を入れて運用するバンド(今のところ)じゃないので、設置の容易性や保守性を優先して割り切りった。

Re: Mountain Remote Shackぼちぼちと - オーナーMail URL

2019/11/22 (Fri) 12:08:58
*.mesh.ad.jp

2台のDC電源(充電機)の出力電流値が不揃いになることが時々あり、Mixダイオードの特性変化と判断しました。
それで11月11日にダイオード(SanRexPak KF25F-40)を交換しました。

Re: Mountain Remote Shackぼちぼちと - オーナーMail URL

2019/11/19 (Tue) 21:04:12
*.mesh.ad.jp

写真は、自宅でのIC-7300(借用品)と不良と思われたPC(Let's Note CF-J9)との突合せテスト風景です。
結局自宅では最初から幾度トライしても不具合は再現せず、テストは取り止めとしました。
全て問題なく変調がかかりました。
音声変調のみ(受信や無線機制御はOK)が可笑しくなるなんて、シリアルデータでは考えにくいのですが・・・。
icomさんのシリアルデータ伝送をもう少し勉強したいと思います。

Re: Mountain Remote Shackぼちぼちと - オーナーMail URL

2019/11/14 (Thu) 12:57:02
*.mesh.ad.jp

IC-7300に変調がかからない・・・先週頃より(毎日運用していないので詳細日不明)発生していた模様で、発覚したのは先週末です。
電話モード(SSB/AM/FMなど)でIC-7300で変調が掛からなくなりました。
受信音やその他制御は全てOKです。
11月12日に代替のIC-7300(友人から借用)を投入して、追い込ん行くと、サーバーPCに問題がある模様。
サーバーPC上のRS-BA1の再インストール、ドライバー類の上書き、レジストリデータのクリア等を行っても変化なしで、IC-7300は犯人ではなさそう。
それで同型の代替PCと、取り外してきたIC-7300の突き合わせを自宅で行くと難なく変調が掛かり、IC-7300は問題ありませんでした。
それで11月13日朝、その組み合わせをそのまま現用投入して全面復旧となりました。
ところが、犯人と思われる当初のサーバーPCと、借用したIC-7300を持ち帰りテスト・・・なんと正常に変調が掛かるじゃありませんか。
場所が変わっただけなのに・・・キツネかタヌキに化かされたような状況ですHi。
でも何か理由が有るはず・・・グランド電位が違うとか、アナログ的にギリギリな要件とか、USBカメラの有無とか、雷による帯電とか・・・想像を巡らせてくれます。
写真は13日朝の最終投入前のIC-7300とPC(Let'note CF-J9)。
以下Topicsページにも同様の記録を残しました。
http://www5a.biglobe.ne.jp/~jh2clv/nov19.htm

Re: Mountain Remote Shackぼちぼちと - オーナーMail URL

2019/11/07 (Thu) 08:53:05
*.mesh.ad.jp

リモートシャックのサーバーPC(Panasonic CF-J9)のHDDをSSDに変更しました。
投入したSSDはINTEL SSDSC2MH120A2(120GB)です。
EaseUS ToDoでクローンコピーしました。
大分古いSSDですが、起動時間でみると1/3程度にスピードアップしています。本当の期待は消費電力なのですが、詳細は不明です。
写真はCF-J9と取り外したHDDです。

Re: Mountain Remote Shackぼちぼちと - オーナーMail URL

2019/10/24 (Thu) 16:25:26
*.mesh.ad.jp

本日10月24日、ヒノキに宙づりになっていたHexBeamを、高切ハサミで枝を切り落とし地上まで下ろしました。
スプレッダとワイヤーエレメントが入り乱れぐちゃぐちゃ状態で自宅へ持ち帰りました。
エレメントを1本ずつ引き抜き、分割したスプレッダを組み直して基部を屋根馬に乗せました。
折れた部分は、千切れた部分は取り除き、新たにステンレスパイプを打ち込みました。スプレッダの長さが元より10cm弱短くなっていますが、エレメントのサポート位置を全体に広げれば短くなった分は吸収できそうです。
現状のサポートを通して全てのエレメントを張ってみましたが、さすがにたるみが多いです。
また設置から1年半の経過ですが、グラスファイバーパイプのささくれが目立ち、ガラス繊維が体にまつわり付きチクチク感が相当あります。
写真は場所を苗木を植えたミカン畑へ移しタワーから撮ったものです。
この後・・・
①各スプレッダのサポート位置を外側へずらしてエレメントを張る作業。
②ファイバーポールのささくれ対策で樹脂コーティング実施。
③畑に単管パイプを設置して乗せ、HexBeamを使える状態にする。
・・・などを考えています。
なお部材の欠品は、折れたスプレッダの先端を引っ張っていた紐(1本)のみでした。両端をSカン処理したもので、折れて張りが無くなり強風であおられ飛ばされたものと思われます。これは細いクレモナ紐で対応する予定です。

Re: Mountain Remote Shackぼちぼちと - オーナーMail URL

2019/10/23 (Wed) 21:31:05
*.mesh.ad.jp

10月23日、以下作業を行いました。
①5GHz無線LAN端末交換・・・RFレベルメータが振れず、RF系がやられた模様。
②Windom北側支点を柿の木(3m)からヒノ木(15m)へ変更。
③燃料40リットル補給(時間計1393.1H)。
④HexBeam撤去・・・途中まで吊り下ろすも、ヒノ木にエレメントが引っ掛かり、時間切れで明日以降実施予定。
写真は北側からタワーを撮った様子。HexBeamはタワートップには無く、下方で宙吊りになっています。
本日の作業で、11日振りにリモートシャックが復旧しました。
HexBeamはWindomでカバーしています。富士山カメラは無線LANの復旧でアクセスが可能になりましたが、自宅PCに保存したIDとPWを失念し未だ映像を見ていません。
夕刻ローカルの御馴染み局と51MHz/FMと7MHz/SSBで交信テストを行い良好でした。
HexBeamは自宅に持ち帰り補修する予定ですが、リモートシャックへ投入するかは決めていません。

Re: Mountain Remote Shackぼちぼちと - オーナーMail URL

2019/10/22 (Tue) 09:53:55
*.mesh.ad.jp

10月21日朝、ステンレスパイプを2本用意してタワートップへ上りました。
写真はHexBeamの基部の様子です。
直近なので、同綱を伸ばしてもこの範囲しか画角に入りません。
おまけに愛用のデジカメを忘れ、ガラホ携帯で撮ったものです。
折れたスプレッダは昨年の台風でも折れ、ステンレスパイプを打ち込んで補修した物2本でした。
補修はステンレスパイプで千切れたパイプ(グラスファイバ)をつなぐ形で行っていましたが、千切れた分弱かった模様です。
2本の内1本(写真の手前側)は、十分締めたつもりのUボルトから外れ(内側)たり緩んだり(外側)しています。
つないだ部分が外側のUボルトを支点にして折れています。
外側のUボルトで押えていたパイプの端はささくれています。
奥側は、Uボルトが効いたと思われ外れてはいませんが、外側のUボルトで押えらていたパイプは同様にささくれています。
他のスプレッダもステンレスパイプを打ち込んで補強してありますが、問題はありません。
やはり一度千切れたパイプをステンレスパイプだけでつなぐのには難があった感じです。
この後は、完全に修復する(グラスファイバーパイプ交換とステンレスパイプ補強)か、撤去して他のアンテナに乗換えるか、HFハイバンド専用は止めWindomで我慢するか・・・等が考えられます。

Re: Mountain Remote Shackぼちぼちと - オーナーMail URL

2019/10/18 (Fri) 19:57:23
*.mesh.ad.jp

10月16日、もう少し詳しく調べました。
写真はタワートップのHexBeamを中心にした写真です。
左右が南北方向です、
西側に向いていた2本のスプレッダが、Uボルトで固定している根本から南方向へ折れ曲がり、南を向いているスプレッダと同一方向を向いています。
また中央上部のマッチングセクションの方向きも気になります。
昨年スプレッダの根本部分に打ち込んだステンレスパイプが効いて、脱落は免れた様です。
折れ曲がったステンレスパイプを抜き、新たに打ち込めば復旧できそうですが、また何時かはやられるに違いありません。
さりとて、WARCバンドを含めた14~28MHzバンドを安定1フィードでカバー出来るアンテナはそうざらにはありません。
一度部材(ステンレスパイプ)を用意して、様子を見に上ってみる必要がありそうです。
その他・・・収容箱内のネットワーク動作が可笑しくなっています。PCからLANIOのローカル制御ができません。LAN上にあるLANIOを拾い上げません。また富士山カメラも無線LAN端末もPingが通りません。
ただ、持ち込んだPCからサーバーPC(CF-J9)だけはLAN上で確認出来ます。
LANIOは自宅へ持ち帰りチェックするとOK,HUBも自宅で確認するとOK。一体何が悪さをしているのでしょう。
ネットワーク上にぶら下がっているデバイスにハード的な欠陥が有る様にも思えます。

Re: Mountain Remote Shackぼちぼちと - オーナーMail URL

2019/10/13 (Sun) 11:35:13
*.mesh.ad.jp

台風19号が昨晩(10月12日)伊豆半島へ上陸し、関東から東北方面へ抜けて行きました。
以下は当リモートシャックへの影響です。
①HexBeam・・・スプレッダ2本根元から折れる(対策検討中)
②ソーラーパネル・・・位置ズレ(復旧済み)
③5GHz無線端末・・・Ping通らず、PoE電源正常(要調査)
④風力発電機・・・荷揚げロープ絡み付き停止(復旧済み)
*添付写真参照(AM6時頃撮影)
昨日15~16時頃、リモートシャック運用(50MHz)を行っていますので、それ以降に発生したと思われます。20時頃つなごうとしたらダメでした。
HexBeamは昨年の障害以降、強化して復旧させたのですが、15号では問題無く、今回の19号ではダメでした。
ソーラーパネルの移動も。風の強さのためと推測します。
5GHz無線Lanは、2.4GHz無線Lan端末収容箱からLanケーブルをJ-Jコネクタで延長していますので、浸水か接触不良の可能性があります。
天候は悪かったのですが、強風による風力発電がロープが巻き着くまで行われた結果、バッテリの充電状態は良好でした。
ちなみに今朝の出向では、バスが通る大道(市道)は崖崩れで通行止め。引き返して農道を上ると雑木の巨木が倒れ通行不能。引き返してひと山西の水系を上り、奥の集落経由で上ると山頂手前で数10本の倒竹。全てを撤去して凡そ1時間半かけて現場に到着しました。
色々と楽しませてくれます。

Re: Mountain Remote Shackぼちぼちと - オーナーMail URL

2019/10/07 (Mon) 15:03:08
*.mesh.ad.jp

10月5日に尾張旭市と名古屋市の知人が見学に来ると言うことで、10月4日におお掃除や整備を実施した。
水20リットルを持ち込み収容箱の洗浄や、タワー下に溜まった木くず等を流し落とした。
また、3年前の開局以来、追加してきた設備、特に直流電源系の接続が数珠つなぎ状態だったのをハモ端を挿入して系統立てて分かりやすくした。添付写真はその様子。
右下が追加したハモ端で、バッテリ1系・バッテリ2系・風力発電系・PC系に接続されている。
ちなみに、左上はPC電源用インバータ。中央はソーラー充電コントローラ。左下はソーラーパネル受け端と充電コントローラ出力端。

Re: Mountain Remote Shackぼちぼちと - オーナーMail URL

2019/09/25 (Wed) 23:47:16
*.mesh.ad.jp

画像は9月25日朝8時37分頃のものです。
導電クロスをやや丁寧に発電機に被せ、可能な限り解放面を少なくしました。底面と吸排気面も可能な限り覆っています。
ここでは初めてIC-7300のPreAmpを2とし、最大利得にしています。
ACラインフィルタはNBC-30-47を3段、ビームアンテナは北北西向きです。(1.8~7MHz:Windom/N-S、10MHz:HB9CV、14~28MHz:HexBeam、50MHz:HB9CV)
かなり行けてると見ています。
これで、同じ環境をタワー直下に移動したらどうなるかが次の課題です。

Re: Mountain Remote Shackぼちぼちと - オーナーMail URL

2019/09/24 (Tue) 19:55:36
*.mesh.ad.jp

9月20日、ほぼ1年振りにアンテナローテータを復旧させました。
写真は昨年の台風でギアが欠けたKenpro/KR-400。
元より軽量アンテナ用で、無理を承知で設置したモノです。
2年間は何ともなかったのですが、昨年の台風は普通じゃなかったと言うことでしょうか。
中古のEMOTO/1300MSAを交換投入しました。
コントローラはサイズが大きく収容箱に収まらないため、KR-400のコントローラを改修しています。
写真はタワートップ-KR-400間に引っ掛けたハンドホイストで、ローテータ・マスト・アンテナを持ち上げている様子です。

Re: Mountain Remote Shackぼちぼちと - オーナーMail URL

2019/09/23 (Mon) 08:43:26
*.mesh.ad.jp

前回紹介した導電クロスを被せた状態で、9月19日21時35分にキャプチャしたウォーターフォール画像です。
導電クロスは半分ダメ元の措置でしたが、その効果は劇的に感じます。ただこれは、LPF処理である程度まで落としてあった事がベースで、それがない場合は効果を確認出来ないかもしれません。
画像はPreAmp無しの時ですが、PreAmp1又は2にすると21MHzではインバータノイズの存在を確認出来ます。
実用上は問題ないレベルと思いますが、気にし出すと気になります。
導電クロスの被せ方の工夫や、底面の金属化を考えたいと思います。

Re: Mountain Remote Shackぼちぼちと - オーナーMail URL

2019/09/20 (Fri) 13:59:07
*.mesh.ad.jp

手元に何十年も前に入手した、90cm四方の導電クロスがあります。
ダメ元で、このクロスをEG-2600に被せたらどうなるか興味があり、9月18日に試しました。
EG-2600の長手方向の片側は、吸排気口があるため塞げませんが、それ以外を可能な限りクロスで囲み、アース線をタッチさせました。
結果は予想以上に効果があり驚きました。
吸排気口面も可能な限り被せれば、さらに効果が期待できるかも知れません。
写真は導電クロスを被せたEG-2600。
ウォーターホール画像を後日Upします。

Re: Mountain Remote Shackぼちぼちと - オーナーMail URL

2019/09/11 (Wed) 18:08:01
*.mesh.ad.jp

ガソリンを40リットル補充しました。
時間計は1326.1Hでした。
実は手持ちの関係で1缶は9月8日、もう1缶は本日(9月11日)補充しました。
時間計は最初の補充時のものです。
それから、暫く交換していなかったオイルを本日交換しました。抜き取った量は250cc程度なのに給油した量は500ccを超え、危ない危ないでした。でもオイルアラームは出ていませんでしたが・・・。
やはりガソリンの補充2回に対して1回のオイル交換(凡そ100~150H)を原則とします。
写真は久し振りに横蓋を開けたEG-2600です。半年に一度予備号機と交換することにしていましたが、今回は3ヶ月半ほど超過しています。

Re: Mountain Remote Shackぼちぼちと - オーナーMail URL

2019/09/08 (Sun) 10:43:11
*.mesh.ad.jp

これまでの「EG-2600(インバータ)+NBC-30-472(3段)+絶縁トランス+オートトランス+45m架空送電」を試みに「タワー直下ET4500(非インバータ発電、4.5kVA/3相200V・単相100V)+3m直給電(フィルタ無し)」に切り替えてウォーターフォール画像を取得してみました。使用アンテナはこれまでと同じです。
添付は両社の比較とET4500(HONDA)の仮設状況です。
これまで気になっていた、20kHz毎のインバータノイズが消え、一番強かった21MHz帯を受信しても全く分かりません。完璧です。
インバータノイズが取れると、イグニッションノイズが確認しやすくなりますので、次の課題になるかもしれません。
これらの結果から、非インバータ発電機ならタワー直下に設置しても問題ないと思われる。ただしイグニッションノイズについては別途対応が必要と思われる。ただノイズブランカの効果が期待できる。
3kVA程度の小型ディーゼル発電機(セル起動付き)の投入で、これまでの問題が一挙解決すると思われる。

Re: Mountain Remote Shackぼちぼちと - オーナーMail URL

2019/09/07 (Sat) 18:32:43
*.mesh.ad.jp

昔ながらの非インバータ発電機でのノイズの出方に興味があり、久し振りにHONDAのET4500(4.5KVA/3相200V+単相100V)を取り出してきました。
燃料を入れ始動を試みたところ、一度は回ったものの1分程度で停止し、その後まったくかからない状態に陥りました。
前回使用時は完全に燃料を使い切っていた筈なのですが、状況からしてキャブレターが詰まった感じです。排気口は乾いておりガスの匂いがしません。
キャブレターを分解する時間も無いため、行き付けの農機具店に整備をお願いしました。農機具店へ持ち込んだ時も一度起動して数秒で停止しています。
数日で戻ってきた9月4日、ノイズ調査を試みようとリモートシャックへ運んだところ、今度は出力端子に電圧が出ません。
どうも出力NFBのレバーのリアクションが悪く、中で割れている様な感じがします。
写真は制御箱を取り外して分解し、NFBを取り外して暫定的にハモ端を挿入してNFBスル―を試みている様子。
その夜、取り外したNFBを分解すると予想した通りレバーの後部が破損して脱落寸前。一部は欠け落ちて行方不明ですが、接着すれば何とか形になりそうと判断。
レバーの部材を取り出し、アロンアルファを流してからバイスで圧力をかけ接着。
これで何とか復帰させ、翌5日に通常の状態に復帰しました。
このあと体制を整えて再びノイズチェックに挑戦する予定です。

Re: Mountain Remote Shackぼちぼちと - オーナーMail URL

2019/09/04 (Wed) 13:40:40
*.mesh.ad.jp

丸尾さん・・・ハムフェアは残念でした。所用が色々あり、今回は諦めました。
NBC-30-472は30AでLPFの入力容量が4700PFのモノです。低い方は余り気にしていなかったです。中波帯は受信機入力のHPFでカットしていますので、1.8以上の成分が落とせれば良いと考えていました。
添付写真はNBC-30-472の3シリーズにした様子です。このフィルタは元々パイ型2段構成のモノですので、3シリーズでパイ型6段になっています。これ以上数を増やしても殆ど変化がないので、送電線系はほぼ切離しが出来ているモノと推測しています。
写真の左手が100V:100V絶縁トランス、その奥が100V:210Vオートトランスです。
キャブが不調だった非インバータ発電機の修理が上がりますので、その電源を使って状況を確認する予定です。

Re: Mountain Remote Shackぼちぼちと - JA2XCR/丸尾

2019/09/04 (Wed) 08:33:31
*.holon-ltd.co.jp

望月さん
ハムフェアではお会いできず、残念でした。
COSELのNBCシリーズは150kHz~なのに対し、NBHシリーズは10kHz~になっています。
インバータのスイッチングが10kHzオーダーだと、低域まで対応したラインフィルタが良いかもしれません。また、電流容量の小さい方が減衰が大きいようです。

Re: Mountain Remote Shackぼちぼちと - オーナーMail URL

2019/09/01 (Sun) 16:30:40
*.mesh.ad.jp

IC-7300のウォーターホール画像です。
左が、発電機出力に挿入しているフィルタ群へNBC-30-472(COSEL2素子)を2個追加挿入し、NBC-30-472が3台+TDKが1台+Panasonicが1台の構成の時です。
右は、それからTDKとPanasonicを撤去した状態です。
両里もCMFコア挿入後、100V:100VのISOトランス→100V:210Vのオートトランス軽油で送電しています。
ここまで来ると、発電機出力~送電線からの輻射対策はほぼ限界の様が気がしています。
前回記述したその他の要件からの輻射が見えだしてきていると考えられます。

Re: Mountain Remote Shackぼちぼちと - オーナーMail URL

2019/09/01 (Sun) 15:40:56
*.mesh.ad.jp

8月28日、発電機出力に挿入しているフィルタ群へNCB-30-47(COSEL2素子)を2個追加挿入しました。
これでNBC-30-472が3台+TDKが1台+Panasonicが1台の構成になりました。
NBC-30-472はノーマル及びコモン両モード対応で、アースの取り扱いが、ここまで来ると微妙かと思いますが、3個のアース端子をリード線でつなぎ、CMF用チョークコイル経由で発電機アースへつないであります。発電機アースはCFM用チョークで大地地線へ落としてあります。
これによる効果は劇的なモノではありませんが一定の改善が見られます。
24MHz帯が減少し、一番出方の大きい21MHz帯がややおとなしくなった感じがあります。
なお翌8月29日までにTDKとPanasonicのフィルタは試験的に取り外しています(傾向をみるために)が、大きな違いはありませんでした。
後日ウォーターフォール画像をUpします。
ここまでくると、インバータノイズの輻射経路が複数見えてきており、それぞれに対策を施さないと次の段階へ進めない感じがします。
①出力コンセント経由送電線輻射(かなり進んできた)
②インバータ基板直輻射(基板剥き出しで①の対策が進むと表面化、金属フォイルやネットでつつむ)
③アース回路輻射(アース線のRF縁切り、波形を見ながら)
④発電機筐体輻射(容量があり、接地された金属箱で覆う、波形を見ながら)
念のため、非インバータ発電機を用意してその傾向も見る予定です。究極はディーゼル発電機なのですが・・・。

Re: Mountain Remote Shackぼちぼちと - オーナーMail URL

2019/08/28 (Wed) 08:55:25
*.mesh.ad.jp

昨年の台風被害後、復旧に至っていないケンプロのアンテナローテータKR-400。
もとより小型アンテナ向けだったので、強風吹き荒れる山頂では、想像した通りちと荷が重かった。ギアが欠けた模様で方向によってはフリーになってしまう。
友人から代替えとなるエモテータ1300MSAの中古が届いていたが手付かずだったが、被害後1年を迎えいよいよ重かった腰が上がった。
ところがコントローラの箱が大きく、そのままでは収容箱に収まらない。
新たにコントローラを製作しようかと思ったが、KR-400のそれが目に入った。
モーター電源は1300MSAの場合AC100Vだが、KR-400はAC26V。
KR-400のローター電源のみを100V系から取れば容易に改修が出来使えそうだ。
早々にKR-400を改修し制御すると見事に回転を始めた。
しかし方向指示用のVRが60ΩとKR-400の500Ωより大分低い。
そのまま使い、フルスケールで南にセットすると、ゼロスケールで南にならず南西を示す。北もやや西に振れている。
それでメーター電源の8Vツェナーに5Vツェナーを抱かせ可変レンジを狭めた。さらにメーターのメカニカルゼロをマイナス方向へ調整して何とか使えるレベルに達した。
写真は玄関先で店開きをしている様子。
ケンプロのコントローラでエモトのローターを回すのは、何故か愉快だ。
しかしこれらをタワーへ接地する作業を何時行うかは未定だ。

Re: Mountain Remote Shackぼちぼちと - オーナーMail URL

2019/08/13 (Tue) 23:43:55
*.mesh.ad.jp

前回のテスト(LPF3段+絶縁トランス)の波形を、その前のテスト(LPF2段+絶縁トランス)の波形と並べてUpします。
ご覧の通り、改善が見られるバンドと逆に悪くなっているバンドもあります。
やや悩ましいのですが、LPFが寄せ集めなので、最後に投入したCOSELのモノに統一しようかと考えています。
いずれにせよチョッと悩ましいですね。
最終的には金属ケース(トタンやブリキ)収めるか、それを地中に埋めるか・・・。考えているとディーゼル発電が視野に入ってきます。

Re: Mountain Remote Shackぼちぼちと - オーナーMail URL

2019/08/12 (Mon) 13:35:45
*.mesh.ad.jp

8月11日早朝、COSELのLPF(2段式)NBC-30-472を、EG-2600出力へ挿入しました。
接地はEG-2600アース端子へ落としています。
後段のLPFと絶縁トランスの接地は、CMFチョーク経由でEG-2600アース端子へ落としています。
地線(大地)へのアースは取っていませんが、効果を確認する必要があり、後日テストします。
2段目の前にコア4個のCMF、3段目の前にコア2個のCFM、絶縁トランス前にコア2個のCMFを挿入しています。
これで一定の改善が見られるバンドと、余り変化のないバンドがあります。
IC-7300のウォーターフォール画像は次回Upします。

Re: Mountain Remote Shackぼちぼちと - オーナーMail URL

2019/08/10 (Sat) 06:18:10
*.mesh.ad.jp

IC-7300のウォーターフォール画面をキャプチャした画像です。
1.9~50MHzの各バンドをおよそ10秒間隔で切り替えたものです。
バンドを識別するために左側に中心周波数を書き込んであります。
バンドスコープは±100KHzを表示しています。
1Div:20KHzですので、インバータノイズ(20KHz間隔)が目盛りスケール下のウォーターフォールに集中します。
表示されているのは最後に測定した1.9MHzですが、この受信状態のSメータはS9でした。
バンド毎にインバータノイズの出方が異なります。
ANTは1.9~7MHz:Windom(逆V/ATUスルー)、10MHz:HB9CV、14~28MHz:HexBeam、50MHz:HB9CVで、ビームは北北東向きです。
受信部の感度が100数10dBもあってS/Nも良いため、Sメータが振れなくてもインバータノイズが聞こえてしまいます。
IC-7300のANT入力を終端したり発電機を止めると、バンド内が静かになりインバータノイズは聞こえません。
その状態に近づけたいのですが、長い闘いになるかも知れません。
でも、自宅のノイズ環境に比べたらはるかに良好で、現にDXingしていますから、どの辺で手を打つか(諦める)の問題になると思います。

Re: Mountain Remote Shackぼちぼちと - オーナーMail URL

2019/08/09 (Fri) 13:40:11
*.mesh.ad.jp

丸尾さん・・・書き込み有難うございました。
ノイズが有ると言っても、自宅のノイズ環境よりは遥かに静かですHi。
昨日8月8日に、100V:210Vのステップアップトランス(オートトランス)の手前に100V:100Vの絶縁トランスを追加挿入してみました。
鉄心容量は1kVA(連続)です。1次-2次間の静電容量は350~400PF程度です。
これで相応の改善が見られるのですが、Sの振れは外来のノイズ相当なのですが、ダイヤルを回すとノイズを確認出来まます。またバンド間でノイズレベルにバラツキがあるのも気になります。
ちなみに28ち50は無視できる(問題無い)レベルです。
写真はトランスを挿入した様子です。
各LPFとトランスの接地はCMF経由で発電機接地端子へつなぎ、発電機接地端子はCMF経由で接地(山頂に張った地線)しています。
次はCOSELの2段式LPFを用意していますので、これを発電機出力へ直に入れてみる予定です。
効果の定量値をとっていなかったので、今回よりウォーターホール画像をキャプチャしました。
近日中の紹介したいと思います。
余談ですが、TVI対策は一定レベルまで落とせば容易に成果が表れるのですが、これはアナログ量なので受信感度と残留ノイズの限界まで聴こえてしまうため終わりの無い闘いのような気がしてきました。
DX運用には支障はないレベルまで来ているのですが、聴こえてしまうとどうしても力が入りますHi。

Re: Mountain Remote Shackぼちぼちと - JA2XCR/丸尾

2019/08/09 (Fri) 10:12:33
*.holon-ltd.co.jp

×電線間 〇電線管

Re: Mountain Remote Shackぼちぼちと - JA2XCR/丸尾

2019/08/09 (Fri) 10:06:29
*.holon-ltd.co.jp

苦労されていますね。
ノイズカットトランスを挿んで発電機と送電線を分離する事を考えましたが1kVAで4万円くらい掛かり現実的ではないですね。
コモンモードを取るためには10kHzで数100Ωのインピーダンスが必要ですので。結構ハードルが高いと思います。
送電線を電線間に入れて、地中に埋めるのが良いかもしれません。

Re: Mountain Remote Shackぼちぼちと - オーナーMail URL

2019/08/08 (Thu) 12:48:46
*.mesh.ad.jp

発電機(EG-2600)インバータノイズ対策状況です。
発電機を遠ざけてノイズの減少を確認していたのですが、送電線を地表布線から架空(約2.5m)にしたら、タワー直下に置いていた時と変わらないノイズレベルに戻ってしまいました。
それでノイズ輻射の経路を確認するために、無線機を電池駆動にして、収容箱受電を切断すると若干の改善は有るもののS9を超えるノイズレベル(3.5MHz)。
それではと、無線機は電池駆動のまま、発電機出力コンセントを抜くと激減し満足出来るレベルになります。
これは発電機自身の筐体輻射より、送電線によるアンテナ効果の方が格段に影響していることを示しています。
その結果8月2日までに、発電機出力にCMF挿入及びLPF2段接続、アース回路にCMF挿入を施しています。
その結果それなりの改善がみられていますが、IC-7300のウォーターフォール画面には、一般ノイズの背景に20KHz毎にエネルギーが集中するインバータノイズを確認出来ます。
今後さらなる発電機とそれに接続される金属類のRF的絶縁を図る予定です。
今回明らかになったのは、発電機筐体からの輻射は、予想を遥かに下回っており、接続ケーブル(AC出力・接地)への流出を抑えれば相応の改善が期待できるだろうと言うことです。
写真は8月2日撮影のスナップ。発電機出力にLPFx2段(コモン&ノーマル)に昇圧(100V:210V)トランス。アース線にCMF挿入(チョッと見難い)。

Re: Mountain Remote Shackぼちぼちと - オーナーMail URL

2019/07/27 (Sat) 11:50:22
*.mesh.ad.jp

7月25~27日で燃料を満タンにしました。
3日も要しているのは、サイフォン経路が空になっていた模様でガス欠になり、発電機停止があったためです。
内臓タンクが空になった時発覚した訳です。
それが昨晩分かり、今早朝補充したためです。
今回の満タンは発電機内臓タンクと外部タンク含めて一杯と言う意味です。
事のついでに、小屋に移った事でそれまで使用してきたルミナス・スチールラックは撤去し、発電機・外部タンク・トランスを写真の様に配置しました。
下の台は樹脂製のコンテナ、木の箱はミカン用貯蔵用のモロブタです。
外部タンクの底面はキャブレター位置より若干高くしてあります。
これで補修作業も大分楽になった感じです。
発電時間計は1274Hでした。
今回もオイル交換はズボラしパスしてしまいましたHi。

Re: Mountain Remote Shackぼちぼちと - オーナーMail URL

2019/07/23 (Tue) 12:40:44
*.mesh.ad.jp

最近のソフト系の不具合をまとめてみました。サーバーPCはWindows7です。
①クライアント側がWindwos7でWindowsアップデートが行われると、RS-BA1でサーバーPCとつながらない。
⇒自宅の複数種のPCで確認。元のバージョンへ復元して対策。復元ポイントがない場合はWindwos7の再インストール。
②サーバーPCへデスクトップリモートソフトAnyDeskをインストールするとRS-BA1からつながらない。
⇒AnyDeskを削除する。同類のデスクトップリモートソフトTeamViewerは問題ない。
③クライアント側がWindows10でもWindowsアップデートが行われると、RS-BA1でサーバーPCとつながらない。
⇒問題の無いWindows10PCもある。復元ポイントで元に戻す。無ければWindows10を再セットアップ。
写真は今月になり購入したNEC/VersaProのWindows10PC。上記③に相当する現象に陥った。復元ポイントへ戻す作業が完了せず、Windowsも立ち上がらくなり、再セットアップ及び工場出荷時へ戻す作業を実施。
WindowsXpが出る前は、Windowsの再インストールなど日常的にやっていた。それに比べたら最近PCは賢くなったと思う。

Re: Mountain Remote Shackぼちぼちと - オーナーMail URL

2019/07/01 (Mon) 20:49:37
*.mesh.ad.jp

本日7月1日、ガソリン40リットルを給油しました。
うっかりしていて完璧にガス欠になっていました。
サイフォン経路と発電機本体のガソリンも空になってしまいましたので、プライマリポンプを使い、サイフォン経路にガソリンを充填しました。
このところの雨や曇天で、短時間ですが頻繁に回す機会があり、知らぬ間にガス欠と言う訳です。外部タンクが空になる時点でアラームを取り出しているのですが・・・。
時間計は1230Hでした。オイルを交換しなきゃいけないのですが、この日はパスでした。
写真は20リットル携帯缶から給油中のスナップです。タワー横にあった時は車横付けでしたが、この小屋まで約50m両手に20リットル缶を下げて運びます。

Re: Mountain Remote Shackぼちぼちと - オーナーMail URL

2019/06/27 (Thu) 07:34:50
*.mesh.ad.jp

電源(充電機)に使用しているDAIWA/SS-330W、2台の内の1台が中古購入の時より最大出力電圧が13V台で低い。
メーカー資料によると定格は15V(Max)となっている。
2台をダイオードミックスしているので、最低でも14.5V程度は欲しいし、何より流れ出る電流値を両者同じにしたい。
回路図がないためメーカーへ打診したが非公開で、修理を促されたが高い。
それで基板上を観察し、V-Maxボリュームを確認するが既に最大。
さらに周辺部品を確認するとR72(10k)で調整できることが判明。
仮設VRでテスト(V-Max最大で)すると、R72/10k+4.3kで15V を得られるた。
これで4.7kの固定抵抗を挿入しV-Maxボリュームを調整して15Vを得ることが出来た。
これにより出力は14.8V程度で揃い、流れ出しが2台とも同等なった。
写真中央は調整して4.7kを追加したR72。その上がV-MAX/VR4。(VM/VR3、AM/VR2はメーター設定)
ちなみにネット上で回路図を発見したが、分かり難くい(現物と合わない)ため結局自分で基板を当たる事になった。
SS-330Wで最大出力が伸びなくなった場合の対処方法として参考になれば幸いだ。
たた伸びなくなった原因がどこにあるのかも調べる必要があるが・・・。

Re: Mountain Remote Shackぼちぼちと - オーナーMail URL

2019/06/24 (Mon) 21:14:02
*.mesh.ad.jp

梅雨で連日曇天か雨模様です。1年で最もつらい時期です。
さすがにソーラー発電出力が低下(バッテリLow:12.5V)し、充電コントローラが出力(負荷はIC-7300)を遮断します。
このタイミングでサーバーPCにはデバイスエラーが発生しIC-7300とPC間の通信が途絶えます。
しかし、PC(16Vインバータ)、無線Lan、Hub等はバッテリ直接続で、電圧には十分余裕があり動作を継続します。
ここで発電機を起動させれば、バッテリへ充電が行われバッテリLowから回避され、IC-7600の動作が復活します。
現在、このサーバーPCが機能しなくなるまでの日数を数えています。
サーバーPCはLe'sNote/CF-J9(Core_i5)ですが、歴代のサーバーPCに比べ圧倒的に低消費電力です。
どこまで日数が伸びるか楽しみにしています。

Re: Mountain Remote Shackぼちぼちと - オーナーMail URL

2019/06/24 (Mon) 21:00:30
*.mesh.ad.jp

昨日(6月23日)、発電機からの200V送電ケーブルをVVF(2mm2芯)パラレルに変更しました。
写真は収容箱側に設置した充電NFBボックス(AC200V/20A)です。
これで暫く休止していたリニアアンプ動作が良好に行えるようになりました。
到着電圧は205V(リニアアンプ使用送信時)、100V系は105V(送信時)程度で、まずまずかと思います。ちなみに送電電圧はトランスタップを210Vにしています。

Re: Mountain Remote Shackぼちぼちと - オーナーMail URL

2019/06/15 (Sat) 08:23:18
*.mesh.ad.jp

クライアント側のWindows7_UpDateのドサクサ時に投入したサーバーPCのCFJ9(Let’Note/i5)の電源の調子が良い。
DYNABOOK(RX1/CentrinoDuo、N12/Core2Duo)時代に比べ大分消費電流低減に貢献している模様。
過去の測定データを探すとCFJ9(HDD仕様)はデスクトップ待機時(バックライト消)に0.5A程度。
一方RX1(SSD仕様)は1.2A程度。明らかにCFJ9が優れている。
6月7日に投入後、気まぐれな梅雨空で曇天が多いにも関わらず、バッテリLow(SolarAmpB充電コントローラ表示)に至っていない。
リモートディスクトップで見る内臓電池管理も、連日満充電を示している。
瞬間のバッテリLow時に発生すると思われる、AudioDeviceエラーの発生もない。
写真は6月7日投入のLet'sNote/CFJ9(i5/HDD仕様/Windows7)。暫くこれで運用して、次へのステップ(Stick-PC、Board-PC・・・これらは更に半分以下の電力)を考えたい。

Re: Mountain Remote Shackぼちぼちと - オーナーMail URL

2019/06/12 (Wed) 18:38:47
*.mesh.ad.jp

QTC!QTC!QTC!
icomリモートソフトRS-BA1をWindows7をお使いの向きに急告です。
6月のWindows7のUpDateで不具合が発生することが分かりました。
当リモートシャックもWindows7を使用しており、6月1日に居間のNotePCが、6月3日を最後に無線部屋のデスクトップPCが、サーバーPCにつながらなくなりました。
Windowsネットワーク上では、クライアントPCからサーバーPCが見えるものの、RS-BA1(アプリ)では見えなくなる現象です。クライアントPCが認識されないので接続出来ず、いきなりエラー表示になります。
6月7日の深夜、リモートシャックからIC-7300とPCを持ち帰り、関係するPC群(5台)と突き合わせテストを行うと、UpDateしてあったクライアント用2台(上記)がダメで、他はUpDate前とWindows10だったためOKでした。
早々にicomサポートへ一報を入れたのですが、当初はその様な問い合わせは無かった模様でしたが、今日は問い合わせが殺到している模様です。
icomサポートへWindowsのUpDate履歴と、当局の救済方法を記したメールを送りました。
救済は、最新UpDateの前のUpDateに復元すれば復旧します。
レジストリを書き直したり、レジストリをクリアしてRS-BA1を再インストールしたり、仮想ドライバのメンテナンスを試みても、当局の場合はダメでした。
写真は6月8日深夜の無線部屋での突き合わせテスト風景です。IC-7300を持ち帰り、サーバーPCにLet'sNote/CF-J9を投入しています。
icomから何らかの案内が出るものと期待していますが、Windows10で回避してくれと言われるかも・・・。

Re: Mountain Remote Shackぼちぼちと - オーナーMail URL

2019/06/06 (Thu) 13:46:57
*.mesh.ad.jp

発電機小屋内に生えた竹の写真を撮ってきました。
1本は既に2m近くまで伸び、1本は未だタケノコでした。
それにしても、発電機が回ると相当な振動のはずなのに、堂々と生えてくる姿には驚かされます。
ただ基本的に隙間から光が入る程度で暗いので、成長は望めずそのまま絶えてしまいます。

Re: Mountain Remote Shackぼちぼちと - オーナーMail URL

2019/06/01 (Sat) 18:05:59
*.mesh.ad.jp

6月1日(土)、ガソリン約40リットル給油しました。
時間計は1143Hでした。

余談ですが、発電機と燃料タンクラックの足元に、タケノコが顔を出し約2m程伸びたところで朽ちていました。小屋の中の土間からですが、たまに出てくることがありますが、光は無く成長出来ずに絶えてしまいます。

Re: Mountain Remote Shackぼちぼちと - オーナー URL

2019/05/14 (Tue) 13:04:12
*.mesh.ad.jp

CQ出版のサイトに本日Upされました。https://shop.cqpub.co.jp/hanbai/books/MBC/MBC201906.html

Re: Mountain Remote Shackぼちぼちと - オーナーMail URL

2019/05/12 (Sun) 19:57:25
*.mesh.ad.jp

hamlife.jpでQEX Japan No.31の紹介がUpされました。
本家のCQ出版社のサイトはでは未だの様です。
https://www.hamlife.jp/2019/05/11/cq-qexjapan-31/
茶畑とヒノキ林バックのタワーとアンテナ群が表紙を飾っています。
hamlife.jpへリンクさせて頂きました。

Re: Mountain Remote Shackぼちぼちと - オーナーMail URL

2019/04/28 (Sun) 06:21:11
*.mesh.ad.jp

このところ天候不順で暫く富士山を望めませんでしたが、27日夕刻、5日ぶりに見えた富士山です。
その間リモートシャック山頂の天気は曇天か雨でしたが、バッテリLowに至ることなく通常の運用ができました。
これはバッテリおよび充電器の増設、無線LAN端末の交換(CPE510の低電力)、そして風力発電の追加による効果と推測しています。
写真は4月27日18時過ぎの富士山です。

Re: Mountain Remote Shackぼちぼちと - オーナーMail URL

2019/04/23 (Tue) 13:09:16
*.mesh.ad.jp

本日4月23日(火)、ガソリン40リットルを補給しました。
時間計は1102Hでした。
オイル交換は1150H目標ですので、次回の燃料交換に合わせて行う予定です。
また現在小屋から100V送電していますが、ステップダウン(200V→100V/600VA)オートトランスが入手できたら、200V送電に変更する予定です。
これに合わせて仮設の電源ケーブルを本設(コストの関係でFVV2mm2芯×2本)にする計画です。

Re: Mountain Remote Shackぼちぼちと - オーナーMail URL

2019/04/19 (Fri) 06:28:17
*.mesh.ad.jp

4月18日(木)、タワー下の発電機・燃料タンク・ラックを小屋へ移設しました。
念のため始動用バッテリの補完として、再び軽四自動車のバッテリを再投入しました。発電機自身の待機電流(長時間不使用時)を考慮した結果です。
テストで持ち込んでいた発電機は自宅へ持ち帰りました。
写真は小屋へ移設した発電設備。排気は入口引き戸を若干開けることでしのいでいます。
送電は100Vですが、ロスがあるため電線を太くするか、200V送電を検討中です。
制御は耐候性のLANケーブルを張ってミニPlug&Jack処理し、無線リモコン子器を延長する形をとってます。
送電端にはCMFチョーク用コアを2個はめています・・・効果は未確認です。
Lowバンドでのインバータノイズは劇的な改善を見せていますが、Sが振らなくてもウォーターフォール(IC-7300)でノイズの背後に薄く見えるバンドが有る(主に21MHz)ため、トタン製の金属カバーを掛けてみる予定です。

Re: Mountain Remote Shackぼちぼちと - オーナーMail URL

2019/04/12 (Fri) 08:07:47
*.mesh.ad.jp

出版社による取材があり、ドローンによる空撮を行いました。12日午前中が撮影予定でしたが生憎の雨で断念。前日11日夕刻、下見で撮影した映像を使うことになりました。
写真はアンテナ・タワー・収容箱を含めたエアショットです。この3者を程良く収めるにはやっぱり空撮だなぁと納得。
それにしてもGPSデータを基に姿勢制御したり。元の位置にぴたりと着地するドローンの技術には驚きました。

Re: Mountain Remote Shackぼちぼちと - オーナーMail URL

2019/04/05 (Fri) 08:36:40
*.mesh.ad.jp

4月4日(木)、友人からQSYしてきたEMOTO/1300MSAを修理しました。
ローテータは動くものの、方向表示が出来きない。調べるとゴムベルトが断。
ギア&プーリーボックスへ簡単にゴム輪を通せない構造のため、耐性輪ゴムを一旦切り、プーリー間に掛けてから締め上げた。
締めた余長は最小限に切断し、ベルトがスムーズに回る様にしている。
微調VRを中央に置き、CW/CCWのオーバーラップを均等に調整して作業完了。
ところでこれ、既設ケーブルの処理をタワー上でやるか、ケーブルを引き下ろして地上でやるか困惑中で。
半田付けが伴うので・・・ケーブルを取り外すのも面倒だし・・・。
写真は玄関で店開きした作業の様子。
ここでやると、空き時間に直ぐ作業が出来るので便利。カミサンには大いに不評だが。

Re: Mountain Remote Shackぼちぼちと - オーナーMail URL

2019/03/31 (Sun) 20:28:46
*.mesh.ad.jp

本日3月31日、発電機の位置によるインバーターノイズの違いを確認しました。
画像の上は従来通りのタワー直下に発電機を設置した場合。下は発電機を凡そ40m北西の谷側へ10m程下ったところにある小屋に設置した場合。IC-7300(プリアンプ無し)Windomアンテナ(80m長)。
タワー直下の場合は20kHzおきにインバーターノイズを感じ、全体のノイズレベルが高いのですが、小屋に設置した場合は殆ど感じません。
これにより、送電用のケーブルと制御線(2芯シールド)が用意出来たら、発電機と燃料タンクを小屋に移設する予定です。
本件は発電機のインバーターが初期の物はアルミダイキャスト箱で完全密閉されていたのが、発電機の更新で基板が剥き出しになったのが原因です。
ディーラーに改善を求めたのですが音沙汰無しです。
更新で始動性が抜群に良くなったのに、残念なことです。
発電機を金属箱で囲ってしまうのも手なのですが、棚スペースの制約があり試していません。試してみる価値はあるかも知れませんが・・・。

Re: Mountain Remote Shackぼちぼちと - オーナーMail URL

2019/03/30 (Sat) 21:20:29
*.mesh.ad.jp

本日3月30日(土)、ガソリン40リットルを給油しました。
時間計は1058Hでした。
この日、インバータノイズの調査でケーブルを50m張り、予備発電機を林の中の山道を台車で搬送しました。
ところが下り坂を搬送中に発電機を頃がしてしまい、どうやらオイル上がりになってしまった模様で始動出来ず苦慮。
暗くなり雨も降りだし作業は中止し、発電機は保守のために持ち帰りました。
何と要領の悪いことかと反省しきりです。

Re: Mountain Remote Shackぼちぼちと - オーナーMail URL

2019/03/30 (Sat) 09:39:25
*.mesh.ad.jp

CPE510の認証機(TP-Link_Japan供給)と非認証機(並行輸入)の違いを、分かる範囲で調べてみました。
以下Test&Dataサイトにまとめています。
新たな発見が見つかれば追記していきたいと思います。
http://www5a.biglobe.ne.jp/~jh2clv/cpe510_chekc190327.htm
写真はCPE510本体の認証シールの有るもの(左)と無いもののツーショットです。

Re: Mountain Remote Shackぼちぼちと - オーナーMail URL

2019/03/23 (Sat) 15:00:19
*.mesh.ad.jp

TP-Linkジャパンが供給するCPE510は「適合表示無線設備」です。
適合表示無線設備には技術基準適合証明(小型無線機など)や工事設計認証(無線LANなど)された無線機が相当します。CPE510は後者にあたります。
写真は工事設計認証されたCPE510の箱で、右上に認証シールが貼られています。このシールは無線LAN端末本体と取り扱い説明書にも同じ物が貼られています。
一方並行輸入されたCPE510にはこのシールがありません。国内ではこのシールがない製品の使用はできません。購入の際に参考になると思います。
それで何処が違うのかですが、Webブラウザで覗くメニューに見る出力設定レベルの最大が、認証品の15dBmに対し並行輸入品は23dBmもあり驚きます。ただ、工事設計認証で示す電力は、帯域あたりの出力表示になっていて、この数字との関連性は良く分かりません。


Re: Mountain Remote Shackぼちぼちと - オーナーMail URL

2019/03/11 (Mon) 00:48:48
*.mesh.ad.jp

3月10日(日)、5GHz帯の無線Lanを開通させました。
無線Lan端末はTP-LinkのCPE510です。
このCPE510は、アクセスポイントとクライアントの設定が容易にでき、通信相手の設定が容易で、簡単にPoint_to_Pointの無線Lan回線を構築することができます。
ちなみにCPE510は、IEEE_802.11n/aの5GHz帯で、W56専用(ch100~136)と言う枠組みで国内の技適を取得しているとのことです。
以下は総務省サイトに掲示されたCPE510の工事設計認証情報です。
https://www.tele.soumu.go.jp/giteki/SearchServlet?pageID=jg01_01&PC=018&TC=N&PK=1&FN=451cns&SN=%94F%8F%D8&LN=4&R1=*****&R2=*****
アクセスポイントは複数のクライアントとの通信が相互に可能で、使ってみると非常に便利です。
写真はタワートップに取り付けた腕木(Windomと滑車吊り下げ)に金属パイプのマストを立て、そこへCPE510をタイラップで締めつけています。角度をやや下向きにするために、マスト上部にビニールテープを巻きつけてあります。
アンテナ利得は13dBで、水平で45度の範囲で2.5kmの伝搬を保証しています。サーベイを見ると受信レベルは-72dBm程度、ノイズレベルは-95dBm程度でC/Nは23dB程度取れています。垂直方向もほぼ同様で、方向調整には余り神経質にならなくても良い感じです。ピンポイント同士をつなぐのではなく、一定の範囲内を安定につなぐ設計を感じさせます。
方向調整すると大変ブロードなのに、良く飛んでくるなぁと言う印象です。
電源供給はLanケーブルに24VをPoE重畳すれば良くきわめて簡単です。
写真はタワートップに取り付けたCPE510の様子(自宅タワーは昨年11月に設置済み)。後方は新東名高速道路。
緑線は保安用アース線で、タワーのボルトへナット締めしています。
伝搬状況は拙作HPのTopics(3月10日)に記してあります。
ちなみに、これまで使用していた2.4GHz帯の端末WAPS-HP-G54の工事設計認証情報は以下です。
https://www.tele.soumu.go.jp/giteki/SearchServlet?pageID=jg01_01&PC=003&TC=N&PK=1&FN=238dspr&SN=%94%46%8F%D8&LN=21&R1=*****&R2=*****

Re: Mountain Remote Shackぼちぼちと - オーナーMail URL

2019/03/10 (Sun) 08:27:59
*.mesh.ad.jp

3月9日は快晴の夜明けでしたが強風が吹きました。
リモートシャックも強風が吹き荒れ、風力発電機は大忙しでした。写真はその様子で、ソーラーパネルとタワー&アンテナ群も入れてみました。
個の天候でも、風の強さによると風力発電からバッテリへ充電電流が流れ込んでいました。
風力発電機出力を10000μFのケミコンで終端すると、電圧は15V超に達します。
ただ風向きや風力は気ままなので、ソーラーに比べたら不安定です。しかし、夜間は全く期待できないソーラーに代わり、僅かでもバッテリLowの救済になるのではと思われます。

Re: Mountain Remote Shackぼちぼちと - オーナーMail URL

2019/03/08 (Fri) 21:58:18
*.mesh.ad.jp

3月7日(木)、電源(充電機)のDAIWA/SS-330Wを2台化しました。バッテリ容量の倍加(300AH化)に対応するためです。
電源の出力はダイオードミックスしてバッテリへ直付けしています。ダイオードはSanRexPak/KD25F-40です。
ソーラー出力は充電コントローラー経由でバッテリへ、風力発電は3相整流器経由でバッテリへ接続されています。
これでも曇天が3日も続くとバッテリLowになり悩ましいですが、太陽が出れば無線LanやHubにCamera等の動作が復活しますが、PCはシャットダウンすると再起動はリモートや自動で出来ないのが最大の問題です。運用上の工夫でしのいでいます。

Re: Mountain Remote Shackぼちぼちと - オーナーMail URL

2019/03/05 (Tue) 20:38:46
*.mesh.ad.jp

本日3月5日(火)、懸案だった50MHz/HB9CVのエレメントを補修しました。
昨年10月1日未明、台風24号の通過で千切れたままになっていましたが、メーカー補修品を取り付けました。昨年届いていたのですが、天候とやる気のタイミングもあって、今日になってしまいましたHi。
なんと5ヶ月振りに元の姿に戻りました。
台風関係での不具合は、ローテータを残すのみになりました。ローテータはKR-400(ケンプロ)では役不足のため、容量のある中古を確保してあります。
写真はタワー下からのスナップです。

Re: Mountain Remote Shackぼちぼちと - オーナーMail URL

2019/02/21 (Thu) 22:17:47
*.mesh.ad.jp

発電機(EG-2600)を予備発電機に入替ました。
発電誘起しリニアアンプ(IC-PW1)に電源が投入されると、発電機の過負荷LEDが点き、出力を遮断する現象が発生したからです。
ただこの場合、発電機のAC出力ブレーカは飛んでいません。
大した負荷じゃないのに不可解です。
持ち帰って調べる事にしました。
このために、リモコンも交換しています。
交換により正常動作となりました。
写真は取り外した発電機と起動用バッテリ。
起動は殆ど1発起動なので、今回から起動用バッテリは内臓のみとしています。
なおこれに併せ、充電器(SW電源)をDAIWA/SS-330Wに変更しました。将来的にはSS-330Wを並列運転し、ダイオードMixして使う予定です。
これはバッテリ容量が300AHもあるため、放電時の充電電流のラッシュに対応するためです。
ちなみ、交換時の時間計は1006Hでした。

Re: Mountain Remote Shackぼちぼちと - オーナーMail URL

2019/02/16 (Sat) 17:10:18
*.mesh.ad.jp

本日オイル交換(500cc)と燃料給油(40リットル)を実施。
時間計は1002.7Hだった。
どうやらオイル交換は100~150Hで実施してきたが、1回分飛ばしてしまった模様。
燃料(無鉛ガソリン)は1回の給油で凡そ50H程度回っている。底をつくまで回せば60H位か。
写真は本日の作業風景。暫くオイル交換していなかったので、手順を思い出すまで時間を要した。
オイルを排出するのに、専用のパイプをねじ込み発電機を傾ける段取りなのだが、ラックから取り出さないとそれが出来ないことを業途中で思い出した。
この件は以前から課題で、吸い出しポンプ(水鉄砲の如き)を購入しているが、金属製のため吸い出し量が目視出来ない不便さがあるため暫く使っていなかった。
発電機を取り出す面倒さを考えたらやはり吸い出しポンプか・・・。

Re: Mountain Remote Shackぼちぼちと - オーナーMail URL

2019/02/15 (Fri) 01:23:47
*.mesh.ad.jp

2月14日、風力発電機の出力に3相整流器(ハモ端子台)を接続し、DCで収容箱まで引き込み、仮説ですがバッテリへつなぎこみました。
これでどういう変化が起きるか楽しみです。
少しでもバッテリLowの救済になればと期待しています。
整流器と端子台はビニールテープで巻きこんで防水していますが、中継箱等の容器へ収納する予定です。
バッテリ側は大型のワニ口クリップで電線の端を抑えている状況です。

Re: Mountain Remote Shackぼちぼちと - オーナーMail URL

2019/02/11 (Mon) 07:27:36
*.mesh.ad.jp

懸案だった風力発電機をタワー中段へ上げました。
昨年4月に購入し、簡単なテストを自宅で済ませてから、タワー下段に仮設していた物です。
複数回の台風に遭遇し、その被害復旧に追われ手手付かず状態でした。
本日2月10日(日)を全休にした事もあり、思い切って、ヒノキ林をクリアする高さ(富士山カメラと同等高)まで上げてみました。
気持ち良く回りますので期待が持てそうです。
後日3相整流器とケーブルをつなぎ、DCで降ろしてきてバッテリへつなぐ予定です。
これで太陽光発電の補完に期待が持てそうです。
作業は16時~17時で行いましたが、取り付けてから下山するまで安定に回っていました。
この時間は曇天で日没時、太陽光発電は望めない時間帯でした。
写真はタワーの縁から腕木を出して発電機を取り付けている様子。
腕木はロケットの金具を利用。
フレーム外ですが、腕木が水平(垂直)に出る様に、斜めになったタワー縁部の固定には6mm(3mm×2枚)の鉄板を挟み込んでいます。

Re: Mountain Remote Shackぼちぼちと - オーナーMail URL

2019/01/24 (Thu) 11:47:57
*.mesh.ad.jp

2.4GHz無線Lan端末(WAPS-HP-G54)のチャンネル設定を固定からAUTOに変更しました。
汎用接点伝送装置で時々タイムアウトエラーが出るため、リトライ数を16に増やしていたのですが、劇的な改善にはなりませんでした。
山頂から谷間へ向けているパラボラは、無線Lan端末のサーベイ機能を生かすと100局近い数の無線Lan端末を拾い上げ驚きます。
13chしかないチャンネルを、固定で使うと輻輳した時逃げ場所がなくなるのではと考え、チャンネル設定をAutoにしてみました。
するどどうでしょう、タイムアウトエラーは全く出なくなりました。
パラボラの方向調整をもっと正確に行うことでも逃げられるのかも知れませんが・・・。
添付はWAPS-HP-G54の設定画面です。

Re: Mountain Remote Shackぼちぼちと - オーナーMail URL

2019/01/20 (Sun) 22:00:54
*.mesh.ad.jp

IC-PW1でHFと50MHzのALC設定電圧は同等ではないため、ちょっとした工夫で対策しました。
IC-7300の出力をHFと50MHzにフィルタで分配し、それぞれをIC-PW1のINPUT1とINPUT2は入力し、それぞれの系統からALC電圧を得てダイオードORでミックスしてIC-7300を制御します。
この場合デフォルトのIC-PW1ではINPUT2を選択するとCI-Vによるエキサイタとのバンド連動が出来ないので、これを可能にする設定をIC-PW1で行います。
またSEND(送信制御)もINPUT1系とINPUT2系へ分配します。
関連情報を以下Test&DataにUpしました。
http://www5a.biglobe.ne.jp/~jh2clv/ic-7300&ic-pw1_dual-alc&send.htm
写真はIC-PW1の背面状況です。ちょっとごちゃごちゃしていますが、そのうち整理します。慌てて作業したため、SEND系のRCA-PinとJackが合わず、ワニ口リードで凌いでいるのが判ります。

Re: Mountain Remote Shackぼちぼちと - オーナーMail URL

2019/01/15 (Tue) 19:51:05
*.mesh.ad.jp

燃料(ガソリン)を40リットル給油しました。
時間計は950.6Hでした。

Re: Mountain Remote Shackぼちぼちと - オーナーMail URL

2018/12/23 (Sun) 20:48:45
*.mesh.ad.jp

今年は12月になっても山は曇天が多い気がする。下界で晴れていてもリモートシャックでは雲や霧が掛っている事が多い。
2日程度続くとバッテリーLowになり、PCが停止する。他の情報機器や無線機は、太陽が出れば無線Lan回線が生きて発電機を回せるので良いのだが、PCは電圧低下で一度ダウンすると今のところ出向するしかない(対策は検討中)。
それで本日、思い切って一時使用していた150AHの一体型バッテリを投入し、現用のバッテリと並列接続してみた。
写真はその様子で、Birdのダミーロードは撤去し、別の物にすげ変える予定。
バッテリの総重量は150kg近くになり収容箱の底が抜けないか心配。そのうちコンパネでも敷く予定。
これで少しでも曇天対策が出来ればと願っている。

Re: Mountain Remote Shackぼちぼちと - オーナーMail URL

2018/12/19 (Wed) 22:41:53
*.mesh.ad.jp

12月16日、リモートシャックのサーバーPCを入れ替えました。
これまでDYNABOOKのN12を使っていましたが、どうもicomデバイスの認識が悪かったり、LowBattでBIOS設定が可笑しくなるなどがあり、昔使っていたDYNABOOKのRX1に戻しました。
双方のドライブを入替、RX1をSSDにしています。
電力消費はこのRX1の方が少ない気がします。
電力消費だけみればスティックPCやラテパンダ等の方が良いのでしょうが・・・。

Re: Mountain Remote Shackぼちぼちと - オーナーMail URL

2018/12/08 (Sat) 22:55:21
*.mesh.ad.jp

12月5日、IC-PW1をリモートシャックに投入しました。バンド連動とアンテナ切替完璧です。
IC-PW1はRS-BA1の□IC-PW1を使用するにチェックを入れ、LANOの接点(リニアアンプON/OFF)とエキサイタ接点のANDでアクティブ(アンプON)にしています。
写真は収容箱にセットした様子です。


12月6日、ガソリンを40リットル給油しました。時間計は888.1Hでした。

Re: Mountain Remote Shackぼちぼちと - オーナーMail URL

2018/12/03 (Mon) 20:06:19
*.mesh.ad.jp

IC-PW1がほぼ1ヶ月で戻ってきました。
エキサイタのバンド情報がCI-Vで連動しない件は再現しなかったそうです。
あれほど確認していたのに、何故再現しなかったのかは不明です。
点検して頂き不良部品(ケミコン液漏れ)や劣化部品(サーボモータ、VRなど)を交換して頂きました。
エキサイタ(IC-7600)とCI-Vでつなぎ、IC-PW1をイニシャライズ(INPUT1を押しながら電源投入、INPUT1-LED点滅をエキサイタメインダイヤルを回し点灯にする)すると、何事も無かったかの様にCI-Vでバンド連動する。
ちなみにVerは最新だった様で、外部からACCコネクタへDC13.8Vを供給しなくても連動は正常に動作した。
写真は、1ヶ月振りに自宅に戻ったIC-PW1。元相棒のIC-7600とCI-Vでつなぎバンド連動を確認している。
近日中のリモートシャックへ投入する予定。

Re: Mountain Remote Shackぼちぼちと - オーナーMail URL

2018/11/21 (Wed) 20:03:00
*.mesh.ad.jp

発電機更新後6ヶ月経過・・・今年5月20日に発電機EG-2600を最新版に交換し6ヶ月が過ぎた。
この間、数百回の起動が行われたと思われるが、1発目起動しなかったケースは片手にも満たない。1度か2度あったかどうか、既に記憶の彼方だ。正直なところ、これ程改善されているとは思わなかった。
旧バージョン時代は何だったんだと言う印象だ。
これから冬季を迎えるが、どの様な変化があるか興味津々。
ところで、インバータノイズの改善は無いので、発電機を金属箱で覆うとか、離隔する等の運用上の対策が必要。電源ラインからの侵入ではない事は実験で確認している。

Re: Mountain Remote Shackぼちぼちと - オーナーMail URL

2018/11/11 (Sun) 17:51:16
*.mesh.ad.jp

本日台風24号で被害を受けていた10MHz/HB9CVを復旧させました。
アンテナを外してブームを縦にし、回ってしまったエレメントを調整しました。
この際、マスト上部のアンテナ作業をする時、ブームを90度回せる(エレメントを垂直にしてマスト上部への荷揚げを容易にする)様に調整しました。
写真はその様子です。
しかし、まだ50MHz/HB9CVとローテータの補修が残っています。
今年中には完全復旧させたいと思っていますが果たしてどうなるか・・・。

Re: Mountain Remote Shackぼちぼちと - オーナーMail URL

2018/11/10 (Sat) 06:00:46
*.mesh.ad.jp

中島さん

JRL3000Fの件了解です。制御と状態を常に見ているのですね。JRCさんの考え方が良く分かります。
IC-PW1はリモートパネルで押下した釦情報は、本体へ送られるのですが、表示(LED)はそのままリモートパネル内で行われ、本体のステータスを返していない様です。
CI-Vについても、エキサイタのバンド情報を受けるのみで、自らの情報は発報していません。
アナログメーターの振らせ方は回路を見ていないので分かりませんが、調べてみます。
パネルへハンダゴテを当てるのは控えていたのですが、INPUT1のLEDが付かなくなり再ハンダをしました。移動によりハンダ面にクラックが入った様です。それから電源SWを使わないで外部からの電源入/切でアンプの起動と停止が出来る様改修しています。ここまで来ると、欲しい情報をハード的に取り出してI/Fし、シリアルに乗せてしまおうかとも思っています。
IC-PW1は30年もカタログにリストされていて、私的には良く出来たアンプだと思っています。ただ、ネットワーク時代の運用では一考を要するアンプになってしまいました。次々に繰り出されるエキサイタ群の機能に連動した開発を期待している次第です。

Re: Mountain Remote Shackぼちぼちと - JN7FAH/中島

2018/11/09 (Fri) 01:08:34
*.mesh.ad.jp

望月さん
JRL3000Fはデチャッチャブルパネルから本体へpwr on/offを始めとするSWの押下情報が随時送られて本体からパネルにはそれらに対する応答としてパネルに表示される全ての情報が送りかえされてきます。その中には左右二つのマルチファンクションメーターのフルスケールを255分割したデータも含まれているのでそれを解読して上下二つのバーグラフで表示しています。
リモート側がADSLでupload速度が精々0.6Mbpsしか出なのでWEBカメラで監視すると肝心のAudioがまともに聞えなくなってしまいますが、これならAudioを劣化させずにリニアを安心して使えます。

Re: Mountain Remote Shackぼちぼちと - オーナーMail URL

2018/11/08 (Thu) 21:48:44
*.mesh.ad.jp

中島さん・・・情報有難うございました。素晴らしいです!。
この画面は、数値データを横取りして自作のアプリで表示しているのですね。もう少しご教示下さい。
IC-PW1設計年が大分古く、ネットワーク経由での制御はあまり頭に無かった様です。icomへ打診すると、IPカメラ等で撮影して下さいと案内され、ちょっとガッカリします。
次期(何時になるか不明ですが)アンプやトランシーバは、パネルの情報が全て手元に来るリモートを考えて欲しいと思います。
トランシーバやアンプに限らず、リモート局全体の制御と監視を想定したシステムを考えて欲しいと・・・。
それから、汎用制御・表示(発電機・電源・ローテータ等)も考えて欲しいですね。
RS-BA1は運用中心のリモートソフトですが、これに汎用系を加えて欲しいですね。
或いはフロントパネルが取り外せて、そのままLAN接続出来る仕掛けとか。

Re: Mountain Remote Shackぼちぼちと - JN7FAH/中島Mail

2018/11/08 (Thu) 19:26:53
*.yamagata-u.ac.jp

望月さん,
私のリモートシャックではJRL3000Fを使っています。
国産のリニアではRS232cやTCP/IPでフルリモートできる機種が無いのですがJRL3000Fはデチャッチャブルのパネルが9600bpsのシリアル通信で本体を制御しているので,その信号をハッキングしてSerial-TCP変換器をとおしてインターネット経由でほぼフルリモート出来ています。
ICOMもIC706はデチャッチャブルパネルから本体をシリアル通信で制御しているのにどうしてIC-PW1はそうしなかったんでしょうかね

Re: Mountain Remote Shackぼちぼちと - オーナーMail URL

2018/10/31 (Wed) 21:07:10
*.mesh.ad.jp

IC-PW1(初期型)修理出し・・・諸般の事情で自宅固定局とリモートシャックのリニアアンプ交換を試みました(東海総通殿からは届け出でOKとする案内を頂戴)。
その心は、リモートシャックに傍熱管リニアアンプは予熱時間が長く適さないためです。
それから自宅固定局は50MHz帯リニアアンプが2系統あるため、IC-PW1を外したところにHFオンリーのHL-2.5KFXを投入すると、既設GU-84Bアンプとの役割分担が明確になります。
IC-PW1をリモートシャックへ投入すると、1.8~50MHzまで1台の半導体アンプで構成でき、かつ2系統のエキサイタと4系統のアンテナ切替(プリセット)、電源OFF時のアンテナ接地が可能になります。
リモートシャックで使用していたGU-74B/50MHzアンプは自宅待機になります。
ところが、リモートシャックへ投入したIC-PW1、CI-Vによるバンド連動が利きません。エキサイタを変えてもダメです。
自宅に持ち帰り、これまでコンビを組んでいたIC-7600につないでもダメ。
メーカーサポートと情報交換の上、色々と調べたのですが、状況は変わらないため修理出しとなりました。
搬送時の振動でハンダ付けにクラックが入った可能性があります。事実コントローラーのINPUT1-LEDが点かなくなり再ハンダで復旧しています。
果たしてどうなりますか・・・凡そ1ヶ月後が楽しみです。
写真は自宅へ持ち帰ってチェック中のIC-PW1。

Re: Mountain Remote Shackぼちぼちと - オーナーMail URL

2018/10/14 (Sun) 10:25:30
*.mesh.ad.jp

昨日(10月13日)午前、HexBeamをマストトップまで上げました。SWRは当初設置時と同様で大変良好です。
懸案の10MHz/HB9CVはブームと各エレメントが勝手に回った模様で、基準位置(元の位置)を示しているモノは何もありませんでした。一度クロスマウントを緩め、ブームを垂直にしてエレメント間だけでも並行にしようと試みましたが、構造上狭くて普通のボックスレンチが入らないため断念。前後エレメント傾きの中央辺りで固定してあります。
写真はタワー下からのものです。この角度だと、HB9CVの各エレメントの回り具合があまり良く分かりません。
時々風が吹くため、マストトップでの作業は、まるでサーカスでしたHi。

Re: Mountain Remote Shackぼちぼちと - オーナーMail URL

2018/10/13 (Sat) 08:16:27
*.mesh.ad.jp

昨日(10月12日)、HexBeamをタワー上段まで引き上げました(所用で時間切れのため、残りは後日)。
待機していた茶原(お茶畑)で、茶の木の台刈りを行うシーズンになったからです。
概要は拙作HPのTopicsコーナーで紹介しています。
タワーに上ってみると、下からは見えない障害があり驚きます。
10MHzのHB9CVはエレメントが回転しただけと思っていたら、ブームも右と左一杯に回って激突した痕があり、ブーム連結ボルトが飴の様に曲がっていました。
ローテータは元々大型では有りませんが、ギアはガリガリの様相です。
HexBeamを台風18号の後に降ろして居なかったら、一体どうなっただろうと・・・。
写真はマストに仮留めしたHexBeamとエレメントが回った10MHz/HB9CV、そしてエレメントが千切れた50MHz/HB9CV・・・実に妙な格好です。

Re: Mountain Remote Shackぼちぼちと - オーナーMail URL

2018/10/10 (Wed) 00:39:37
*.mesh.ad.jp

10月9日(火)、燃料を40リットル給油しました。
時間計は838.5Hでした。
前回(9月5日)の給油時775.5Hでしたので、その差は63H。
通常運用での燃費は1.5H/リットル程度になります。
連続運用なら2.5日程度でしょうか。
内部タンクまで使い切れば3日近くまで行けるかもです。
もっとも、過去の最長運用は、発電機停止操作を失念したまま回り続け翌朝停止した18H程度です。

Re: Mountain Remote Shackぼちぼちと - オーナーMail URL

2018/10/06 (Sat) 23:17:49
*.mesh.ad.jp

エンビパイプだとやはり反りが弱くイマイチ。
材料を探すのも面倒なので、思い切って13mm径ステンレスパイプをパイプカッターで25cm程度に切り、千切れたグラスファイバーポールへ打ち込んだ。
千切れた部分はそのまま付き合わせ、アンテナコート用の塗料を浸み込ませ、ささくれないようにして、最後に自己融着テープを巻いた。
接合部分は18MHzと21MHzの間に来るように、パイプの向きを反転させた。
これで殆ど元の反りを取り戻し、遠目には普通の状態に戻った・・・ステンレス部の影響がチト心配ではあるが・・・。
ちなみに塩ビは1日置いただけで反りが戻らなくなっていたが、このグラスファイバーポールは見事に真っすぐになる。

Re: Mountain Remote Shackぼちぼちと - オーナーMail URL

2018/10/06 (Sat) 07:09:32
*.mesh.ad.jp

JN7FAH/中島さん
おはようございます。
普通のグラスファイバーパイプは、ネット上に色々有るのですが、K4KIOのHexBeamで使っているものはちょっと様子が違うのです。
発泡処理されている模様で断面を見ると、樹脂とグラスの間に隙間があるのです。
塩ビのRは大きく、全体に張りが弱いので、見ていると代えたくなります。
こうなると、サイズが合って強度があれば何でも良いかもですね。
折れたパイプにステンれパイプを入れる事も考えています。
台風25号が通過するまでに決める予定です。

Re: Mountain Remote Shackぼちぼちと - JN7FAH/中島Mail URL

2018/10/05 (Fri) 18:58:01
*.yamagata-u.ac.jp

ヤフオクで
グラスファイバーパイプ(FRP) 日本製
で検索すると1mまでの長さの各種内径×外径の商品が出品されています。
私は,RDPにローディングコイルを入れる部分の補強などに使っています。

Re: Mountain Remote Shackぼちぼちと - オーナーMail URL

2018/10/04 (Thu) 22:14:09
*.mesh.ad.jp

HexBeamの折れたスプレッダを補修してみました。
耐候性のエンビパイプ(外形18mm・内径13mm・長さ1110mm)を使いましたが、やはり反りが弱くグラスファイバーとRが揃いません。まぁ何とか形にはなっていますが。
同じサイズのグラスファイバーパイプの入手先を御存じの方、いらっしゃいませんでしょうか?。
台風25号が心配ですが、タワーに戻すのは、恐らく通過してからになると思います。

Re: Mountain Remote Shackぼちぼちと - オーナーMail URL

2018/10/02 (Tue) 13:18:35
*.mesh.ad.jp

台風24号で被害が出ました。
①茶原待機のHexBeam・・・強風で飛ばされ、スプレッダから地面に落下。3段つなぎのスプレッダの2段目が折れ、18MHzエレメント千切れる。
②10MHz/HB9CV・・・リフレクタエレメント45度程回転。
③50MHz/HB9CV・・・ディレクタエレメント半分脱落。
HexBeamは修理を終え、タワーへ上げる予定だったのにがっかりです。十分な重しを施すべきで、うかつでしたHi。再び修理が始まります。
写真は10月1日、台風通過後の朝撮影した茶原のHexBeam。

Re: Mountain Remote Shackぼちぼちと - オーナーMail URL

2018/09/30 (Sun) 19:25:55
*.mesh.ad.jp

発電機のインバータノイズ対策の調査で、入力終端(50Ω)時のノイズの変化を確認しました・・・遅れ馳せながら。
以前より概要は掴んでいたのですが、定量的には初めての確認でした。
画像の上はIC-7300(プリアンプ2入)のANT端子を終端した状態、下はアンテナ切替え器の最長端子(Windom用)を終端した時のバンドスコープの様子です。
中心が7.1MHzでスパンは±100KHzです。ちょっと分かり辛いのですが、20KHzおきに出ているのがインバータノイズです。
ここで、IC-7300のアンテナ端子終端時は何も拾っていませんので、電源系からの侵入は問題ないと思われます。
現状のANT切替え器は使用していないアンテナを接地していないので、静電結合でノイズを拾っている状況が見えてきます。
現在目的以外の端子は接地する構造の切替え器を準備しています。
また、WindomアンテナをIC-7300の筺体へ接触させても、ノイズの侵入は無く非常に良好でした。

Re: Mountain Remote Shackぼちぼちと - オーナーMail URL

2018/09/14 (Fri) 08:06:23
*.mesh.ad.jp

9月9日(日)、リモートシャックのバッテリ(12V/150A)を元の物(MS150/2Vx6個)と入れ替えました。
今年1月に投入した一体型で、このところの曇天も相まって、「バッテリLow」が出易くなっていました。
また充電電流も20A以上が長時間(1時間以上)続くため、妙に感じ交換に至りました。
その結果充電電流は比較的早い時間で低下を始め、当初の状態に近いことを確認しました。
持ち帰ったバッテリを定電圧充電して様子を見ると、当初は20A以上流れるものの、半日程度で5A程度に落ち着きました。
短時間の発電機起動では十分な充電が行われないと気付きました。
充電器(AC電源)の設定は、負荷(無線機)の安全を考慮し13.8V程度としていましたが、これだと低すぎる様です。
14~15V程度にしないと、十分な充電が行われず、慢性的な「バッテリLow」状態を招いていた模様です。
特に太陽光発電が霧や雲で日中でも期待できないこの時期は、辛い状況にあるものと思われます。
充電器出力を15V程度に上げて運用してみることにしました。
無線機側はシリコンダイオードをドロッパとして挿入する予定ですが、そのままでも問題はなさそうです。
同じ12V/150Aの鉛バッテリですが、充・放電特性が異なる様です。

Re: Mountain Remote Shackぼちぼちと - オーナーMail URL

2018/09/05 (Wed) 12:41:04
*.mesh.ad.jp

台風21号は雨と風をもたらしました。当地では雨は大した量ではありませんでしたが、風は7月末の12号に近いものがありました。ただ南風だったので大きな影響は無かった模様です。アンテナ・タワー群は無事でした。もっともHexBeamは未だ地上にあります。

本日朝、発電機のオイル交換と燃料補給を行いました。時間計は775.5Hでした。

Re: Mountain Remote Shackぼちぼちと - オーナーMail URL

2018/09/03 (Mon) 00:23:32
*.mesh.ad.jp

HexBeamのスプレッダを修理・補修しました。
内側に19mm径のステンレスパイプを全スプレッダに打ち込みました。
千切れたスプレッダは、ささくれた部分を切り落とし、ステンレスパイプでつないでいます。
ファイバ・パイプがマウント上で2分割になっていますが、打ち込んだステンレスパイプで頑丈につながっています。
2分割した其々にマウントへUボルト締めしています。
スプレッダ先から力を掛けてみると、マウントもしなりますので問題ないかと思います。
復帰(現用投入)は台風が通過してからにしようと思います。
写真は正常なスプレッダにステンレスパイプを打ち込んでいる様子。
ステンレスパイプは910mm長の物を3分割し、30cm程度で使用しています。
これから計画される方には絶対にお奨めです。

Re: Mountain Remote Shackぼちぼちと - オーナーMail URL

2018/09/02 (Sun) 12:33:22
*.mesh.ad.jp

千切れてHexBeamのマウントに残ったスプレッダパイプ(グラスファイバ製25mm)の先端です。Uボルト2本で締め付けていますが、スプレッダが風で上方向へ煽られると、Uボルト部に力が集中することになり、破断に至ったもの推測します。
19mmのステンレスパイプを20~30cmに切断し、スプレッダの内側に挿入してUボルト締めすることで改善を図ります。
千切れたスプレッダについては、同等のモノを探していますが、見つからない場合は硬質の耐候性塩ビパイプで代替します。ただこの場合は内径が20mmを超えるため挿入時に何らかの処理が必要です。
或いはステンレスパイプに肉厚があれば、千切れたモノも含めて透し、樹脂液で固めてしまう方法もあるかも。
材料の集まり具合で方法を決定する予定です。

Re: Mountain Remote Shackぼちぼちと - オーナーMail URL

2018/08/31 (Fri) 18:16:48
*.mesh.ad.jp

山田さん・・・28日に降ろしました。10MHz/HB9CVのエレメントにHexBeamのエレメントが絡み付き、一時はどうなるかと思ったのですが、Topicsコーナーに記述した様な方法でやりました。
毎度1人の作業ですが、巧く出来たと思います。
破損したスプレッダを使い、形は復元していますが、新たにスプレッダ用パイプを用意しますが、新旧含めて内側に程良き長さのステンレスパイプを通す予定です。
上からのUボルト締め付けだけでは、一か所にスポット的に力が加わるので相応の対策が必要です。
山の尾根付近の風向きは吹上げる風が非常に強く、オリジナル設計では限界を感じます。
近日中に完全復旧させ、タワートップへ吊り上げる予定です。
吊り上げる方法は、トップから2等辺3角形でロープを降ろし(10MHz/HB9CVクリアし)、その上を滑らせながら引き揚げます。
果たしてどうなりますか・・・。
写真は降ろした時のHexBeamです。無残な格好ですね。

Re: Mountain Remote Shackぼちぼちと - JA2IYJMail

2018/08/31 (Fri) 15:29:01
*.ocn.ne.jp

HexBean無事降ろしたようで、ご苦労様です。
台風21号は大きそうなので、暫くは茶畑に固定しておいたほうがよさそうですね、、、。三重辺りを突き抜けられると、東海、関東は猛烈な風に見舞われそうですね。 願わくば、太平洋岸の海上を北に向かって登って行って欲しいですねーそうすれば、少しは涼しくもなるし、、、。

Re: Mountain Remote Shackぼちぼちと - オーナーMail URL

2018/08/12 (Sun) 13:19:14
*.mesh.ad.jp

HexBeamを修理のために下ろすのですが、その準備工としてタワー北側のビワの木の枝払いを行いました。
根元は30cm近い巨木で、枝が四方八方へ展開しているため、アンテナの上げ下げに苦労していました。
写真の様な形にしましたが、雑木なのでもう少し詰めても良かったかもです。
これで北側からの作業が格段にやり易くなりました。
作業は近日中にと思っていますが、この酷暑の連続で停滞しています。

Re: Mountain Remote Shackぼちぼちと - オーナーMail URL

2018/08/01 (Wed) 05:40:53
*.mesh.ad.jp

台風12号による被害。
7月28日晩~29日未明に通過した台風12号により、リモートシャックのアンテナ群が被害を受けました。
被害内容は以下の通りです。
①HexBeam・・・スプレッダ-2本破損
②HB9CV/10MHz・・・45度回転
③HB9CV/50MHz・・・正常
④Windom・・・正常
⑤富士山カメラ・・・正常(水平若干移動)
28日深夜に富士山カメラを覗くと、雨粒が上から落ちるのではなく上下左右にあおられていました。
HexBeamのスプレッダの根元はUボルトで直締めしていますので、下からの風でやられたと思われます。
金属製の管やスリーブを通し、面で締める工夫が必要と思われます。
当日は何十年振りに山鳴りを聞きました。相当な風だったと思います。
HB9CV/10MHzの回転はクロスマウントの締め不足が原因と思われます。過去にステンレスUボルトとナットに、なめ合いがあり十分に締めきれていない可能性があります。
近日中に調査を行い、対策を検討する予定です。

Re: Mountain Remote Shackぼちぼちと - オーナーMail URL

2018/07/12 (Thu) 05:55:25
*.mesh.ad.jp

7月11日、燃料が内部タンクを含め空っぽになり給油しました。給油量は外部タンク40リットル、内部タンク7リットルです。
時間計は726Hでした。
前回の給油時は675Hでしたので、その間の1リットル当たりの稼働時間は、(726-675)/47≒1Hで、定格通りでした。
内部タンクを含め空になったため、サイホン経路に入った空気をプライマリポンプで追い出す作業をしています。
前回ENEOSを給油していますが、始動性は全く変わらず、100%1発目起動でした。ガソリンを選ばず、EG-2600は非常に良い状態にチューンされていると思います。
なお今回はJA-SSのガソリンを給油しています(特に理由はありません)。

Re: Mountain Remote Shackぼちぼちと - オーナーMail URL

2018/06/17 (Sun) 14:52:33
*.mesh.ad.jp

燃料を40リットル補給しました。今回より久しくJA-SSのガソリンを使ってきましたが、試みでENEOSに変えてみました。どの様な変化があるか楽しみです。
外部タンクは空っぽで、内部タンクに食い込んでいました。
時間計は675Hでした。
発電機の始動性が発電機交換後改善され、これまで4週間で1発目起動出来なかったのは3回程度で、その場合2回は2回目で、1回は3回目で起動しています。
これは記憶なので正確ではありませんが、随分と改善された印象で、始動に関するストレスは無くなりました。

Re: Mountain Remote Shackぼちぼちと - オーナーMail URL

2018/05/27 (Sun) 17:42:01
*.mesh.ad.jp

5月20日にリニューアルした発電機EG-2600。その後1週間を経過した。これまでに数10回の発電機会があったと思われるが、全て1発起動する驚きの記録を更新中だ。
これまでの発電機は一体何だったんだろうと言う印象。
余りほめると、この後不機嫌になるかも知れないのでこの辺にしておく。
ただインバータノイズ対策はこれから自力でやるので、総合評価としては満点はあげられない。
写真はキャブレター周辺のスナップ。部品が一部変更になっているのと、チョークレバー(白)を横蓋の外から操作することが出来る。通常はオートチョークもどきなので、チョークレバーの操作は不要。
長期の安定運用を期待している。

Re: Mountain Remote Shackぼちぼちと - オーナーMail URL

2018/05/24 (Thu) 07:15:55
*.mesh.ad.jp

昨日(5月23日)、不具合発電機2台(部品脱落・回転数異常・リモコン制御NG、インバータノイズ大)の引き取りがありました。
インバータノイズは発電機を変えても20KHzおきに高調波が高レベルで混入します。一番初期(No.1機)は問題なかったのですが・・・。画像は今朝7時半頃の7MHzの様子をキャプチャしたものです。ウォーターフォールの白筋がノイズです。
メーカーやディーラではらちがあかず、これを自力で対策することにしました。
電力線からは殆ど対策済みなので、発電機を話すか、金属箱へ収納するか、地下に埋めるか・・・果たして。

Re: Mountain Remote Shackぼちぼちと - オーナーMail URL

2018/05/21 (Mon) 06:24:35
*.mesh.ad.jp

交換発電機(EG-2600)2式が5月20日到着。
部品脱落(No.1)とインバータノイズ大(No.2)でディーラーに交換を求めていたものです。
早速1台を現用投入しました。ところがリモコン小器の回路に変更があった模様で、起動SWの極性が変わっていました。
これまでの反対極から取り出せばOKだったのですが、それが判明するまで山の上で分解作業が始まり、凡そ1時間程度無駄な時間を費やしてしまいました。
交換は無事終わりましたが、問題のインバータノイズは未だ残っており苦笑です。こちらが言っている事が設計者まで伝わり、理解しているか疑問です。
もう1台は汎用・予備として自宅スタンバイです。
時間計は644Hからのスタートになりました。
写真は自宅車庫でオイルと燃料を給油しテスト中のスナップ。オートチョークもどき内臓なのですが、本来のチョークレバーを外から操作できる様に仕様変更されていました。リコイル操作時の始動特性改善のためと思われます。

Re: Mountain Remote Shackぼちぼちと - オーナーMail URL

2018/05/10 (Thu) 23:41:59
*.mesh.ad.jp

本日ガソリン20リットルを給油しました。
時間計は638Hでした。
今朝まで2日程曇天でしたが、午後から晴れてきました。
写真は13時頃のもので、リモートシャック周辺は晴れていますが、富士山は雲で見えません。

Re: Mountain Remote Shackぼちぼちと - オーナーMail URL

2018/05/08 (Tue) 05:41:39
*.mesh.ad.jp

曇天が続くとPCがシャットダウンするため、4月27日にPCの電源(バッテリ)モードの設定を変更しました。「バランス」から「低電力」へ切替えました。
綺麗にシャットダウンしていた(電源再投入時スムーズに立ち上がる)り、内臓バッテリが生きているので妙なのですが、その後11日目になりますが動作は正常です。
晴天依存で夜は発電しない太陽光発電には限界があるので、現在300Wの風力発電機を購入し、自宅で試運転しています。

Re: Mountain Remote Shackぼちぼちと - オーナーMail URL

2018/04/22 (Sun) 07:07:41
*.mesh.ad.jp

4月7日、ディーラーより連絡があり、不具合機(回転数異常上昇・リモコン制御NG・部品脱落)と現用投入予備機(インバータノイズ多大)の2台を交換して貰えることになりました。
納品は5月下旬(入荷待ち)になる模様です。
不具合は絶えずフィードバックしてきたので、どの程度の改善が図られたか興味があります。

Re: Mountain Remote Shackぼちぼちと - オーナーMail URL

2018/04/01 (Sun) 10:40:24
*.mesh.ad.jp

本日4月1日、ガソリン40リットルを給油しました。
時間計は581Hでした。
山頂でも春霞で太陽光が弱く発電量が上がりません。うっかりしているとバッテリLowになる可能性が有るため、風力発電の併用を考え始めています。
発電量が上がらないと言うよりは、開局当初に比べ、情報機器(カメラ、SWレギュレータなど)が増え負荷も重くなっているからです。
商用電源が確保できない無線局の永遠の課題かも知れませんHi。
ちなみに、発電機の不具合は交換対応して頂けるようで、4月後半の入荷待ちとなっています。

Re: Mountain Remote Shackぼちぼちと - オーナーMail URL

2018/03/21 (Wed) 13:45:03
*.mesh.ad.jp

3月18日(日)に回収してきた発電機EG-2600(1号機)、自宅で症状を確認すると状況は変わらずでした。
WLリモコン制御を受け付けません。本体のキー操作ならセル起動もリコイル起動もOKですが、起動後高回転になる現象は変わりません。
そして調べていて分かったのですが、停止時に妙な金属的なカラカラ音。排気側の樹脂メッシュを外すと写真の様に、マフラーの下にボルトとワッシャ。そして奥に見える円状のシルバー金属がガラガラと動きます。そしてエンジン上部よりオイルのにじみがあり底に薄く溜まっています。
これってどう言うこと?こんなことって有るのかと信じられません。
本日現象と過去履歴をまとめディーラーへメールを送りました。一昨年の代替機(2号機・返送済み)のカムチェーン脱落の一件を思い出してしまいます。
なお現在投入中の3号機(始動性は一番良い)はインバータノイズが20KHz間隔で混入し、弱い信号に苦慮している状況です。

Re: Mountain Remote Shackぼちぼちと - オーナーMail URL

2018/03/18 (Sun) 13:05:23
*.mesh.ad.jp

発電機の不具合と交換に目が行ってしまいましたが、以前からの課題のリモートシャック・サーバーPC。
昨日ようやくWindows7機が復活しました。中古のDYNABOOK-N12(interl CORE2Duo)ノートを投入しました。大分古いキカイですが、WindowsXpのVersaPro(intel Pentium M
)より遥かに動きが良くなりました。
「それにしても良くXpでやってたな」って声が聞こえそうですね。
写真左が投入機、右は一度投入したが画像不良で引き戻したDYNABOOK-RX1(intel Centrino Duo)。実はソフト側に不良があり現在は復活している。
両者とも消費電流はバックライトが消えた状態で1A弱程度(15V)。本当はWindowタブレットを考えているが、電源供給しながらUSBポートを使う機能が無く苦慮している。

Re: Mountain Remote Shackぼちぼちと - オーナーMail URL

2018/03/18 (Sun) 09:19:35
*.mesh.ad.jp

発電機(EG-2600)不調・・・昨日23時頃、発電機を停止しようとしたら制御が出来ません。止まらず発電し放しです。緊急出向すると、リモコンの制御はかかるものの、発動機が暴走状態で回転数(音)も非常に高くなっていました。そして発電出力もハンチング状態で、収容箱の蛍光灯がパカパカと点滅を繰り返していました。
暮れから発電出力が突然断になる現象が時々あったのですが、制御不能になるのは初めてです。この日も出力断が数回ありました。
深夜だったので状況だけ確認して下山し、今朝6時半過ぎに代替発電機を持ち込み交換しました。快調です。
NG発電機は購入元へ修理の打診をするつもりです。以前より停止時にカチャカチャと音がする傾向があり気になっているのですが、ひょっとしたらカムチェーンやスリッパー・テンションが暴れているのかも知れません。1号機の代替で投入し早々に不具合になった発電機(販売元へ返納済み・・・今回投入機はこの修理に絡めてリーズナブルに購入したモノ)の状況に似ています。
ちなみに不具合発電機は一番最初に購入したものです。
写真は朝7時頃の入れ替え作業スナップ。既に入れ替えが終わっていて、手前が不具合発電機。
発電時間計は570Hでした。

Re: Mountain Remote Shackぼちぼちと - オーナーMail URL

2018/03/05 (Mon) 20:00:39
*.mesh.ad.jp

RS-BA1がVer1.96になって、クライアントPCおよびサーバーPCの設定で「簡易セットアップ」メニューが追加されていました。
サーバーPCを新規投入しようとしたら、添付の様なメニューが出てきて判明しました。
近々サーバーPC(山側)をVersaPro/WindowsXpからDynabook/Windows7に変更(復活)する予定です。

Re: Mountain Remote Shackぼちぼちと - オーナーMail URL

2018/03/04 (Sun) 08:49:42
*.mesh.ad.jp

3月1日、北海道方面では大変な吹雪だった様ですが、当地でも暴風が吹き荒れました。
暴風で山が鳴り、樹木が相当痛めつけられました。
リモートシャックのHexBeamは強風に一昼夜あおられ続け、スプレッダ-の形が妙になっています。
ワイヤー類はスプレッダの金具を通しているだけなので、再び風が吹けば元に戻るとは思いますが・・・。
ちょっと分かりにくいですが、下からの写真をUpしました。
翌日の3月2日撮影のものです。

Re: Mountain Remote Shackぼちぼちと - オーナーMail URL

2018/02/05 (Mon) 07:39:13
*.mesh.ad.jp

やや天候が荒れ、すっきりと見えなかった富士山でしたが、今朝は快晴でした。大雪の日本海側の皆さん恐縮です。
写真は7時56分の富士山です。
昨日は非常に風が強く、アンテナローテータが耐えきれず定位置の北から南西方向へ回っていました。

Re: Mountain Remote Shackぼちぼちと - オーナーMail URL

2018/02/04 (Sun) 18:38:48
*.mesh.ad.jp

2月4日(日)ガソリンを満タンにしました。
時間計は532.5時間でした。

Re: Mountain Remote Shackぼちぼちと - オーナーMail URL

2018/02/02 (Fri) 08:52:42
*.mesh.ad.jp

2月2日朝、関東方面では雪が降っている様ですね。
当リモートシャックも今年2度目の雪で、今回の方が大雪です。
写真は7時頃の模様です。完璧な銀世界で、当地では久しぶりのことです。
実は、発電機を回さず電池運用のまま放置しておいたら、バッテリLowになり充電コントローラの出力遮断が働いてしまった模様です。
朝、無線Lan端末のPingが帰ってこないので、ひょっとしたらパラボラに積雪?かと赴いたら、無線機の電源SWがONのままでした。何時からONだったかははっきり覚えていません。またHubは生きていましたがPCは落ちていました。
無線LAN端末は48VのPOEで、12Vからのインバータ昇圧で落ちることはめったになかったのですが・・・。
無線Lanが生きないのでリモートで発電機を回せない状況だったわけです。
出向すると、積雪や一変した風景に驚き写真を撮りまくり、その後リモートシャックの状況が分かりました。
発電機を手動で回し、暫くすると全面復活となりました。
でもちょっと変、Hubが落ちないなら、PCも落ちないと思うのだけれど・・・辺りが明るくなっているので太陽光によりHubは再起動したけど、PCは人手が必要だったってことか。富士山カメラ(これも48VPOE)の7時定時録画を見れば原因が特定できるかも・・・。

Re: Mountain Remote Shackぼちぼちと - オーナーMail URL

2018/01/26 (Fri) 13:18:47
*.mesh.ad.jp

ちょっと前後しますが、1月23日、リモートシャック周辺に積雪がありました。
写真は6時58分の富士山カメラ映像です。
富士山手前の谷間に霧が立ち込め、この季節には珍しい光景になっています。

Re: Mountain Remote Shackぼちぼちと - オーナーMail URL

2018/01/25 (Thu) 07:04:57
*.mesh.ad.jp

RS-BA1のファームウェアが昨年12月22日、Ver1.96にアップデートされていました。
早々にインストールすると、Remote Utilityのメニューに「簡易セットアップ」が追加され、設備環境に合わせたセットアップが行えるようになっていました。
RS-BA1ファンの皆様お試しください。
https://www.icom.co.jp/support/download/firmware_driver/FrmFreeInq.php?PDNM=rs-ba1

Re: Mountain Remote Shackぼちぼちと - オーナーMail URL

2018/01/12 (Fri) 22:20:47
*.mesh.ad.jp

本日1月12日、リモートシャックのバッテリ(12V/150AH)を交換しました。
年末から妙な現象がありました。夜発電機運用した後の翌朝、バッテリ電圧が7.5V前後に落ち込んでいる事が時々あったからです(PCシャットダウンや情報機器の動作停止発生)。そして充電を掛けると即復帰するのです。
妙なのでバッテリに振動など機械的なショックを与えたら、ここ数日は問題は発生していません。
また充電機からの充電電流が下がらない傾向が当初より気になっていました。
いずれにせよ不安定で特性の劣化を感じるため交換に至った次第です。
バッテリは、Amazonで12V/150AH級を探したところ使えそうなディープサイクルのモノ(ORIENTALブランドOPC12-150完全密閉)が見つかり購入しました。
写真は本日入れ替え後の様子。
これまではJUNKのMSE150(2V/150AH)を6本直列接続していましたが、これは一体型です。重量は43.5kgもあり、持ち運びには骨が折れます。
これで暫く様子を見ます。

Re: Mountain Remote Shackぼちぼちと - オーナーMail URL

2017/12/25 (Mon) 23:59:36
*.mesh.ad.jp

本日発電機へガソリン約50リットルを給油しました。
内部タンクも含め空っぽ状態で、外部タンクへ給油しただけではサイフォンがつながらないため、内部タンクも給油しました。
空気が乾き始動性も良好だったので安心していたのですが、肝心の燃料補給を失念しておりました。
燃料アラームの出し方に工夫が要りそうです・・・段階的にするか、色を変えるか、点滅させるか・・・。
発電時間計は461Hでした。
写真は本日16時38分撮影で、Hex-Beamの中に月が映っています。
日本海側では荒天の様子ですが、こちらでは快晴の夕暮れでした。
そう言えば夕方17時半頃、10MHzでOK7GUが599で入感していて驚きました。
考えたらもう完璧に冬なんですねぇ・・・HB9CVは北北西向きでした。

Re: Mountain Remote Shackぼちぼちと - オーナーMail URL

2017/11/21 (Tue) 18:49:24
*.mesh.ad.jp

本日11月21日、発電機のエンジンオイルを交換しました。
時間計は406Hでした。次の交換は500Hです。
従来は500cc分を交換していましたが、オイルゲージの上限を超えているため、抜き取ってからの補充は400ccとしました。
オイル上がりの傾向を感じなくもないので、これ試みです。
写真は15時半頃の富士山です。
これから春先まで静岡ではこの様な天気が支配的です。
太陽光発電も夏場より安定に出力する時季になりました。

Re: Mountain Remote Shackぼちぼちと - オーナーMail URL

2017/11/13 (Mon) 13:23:49
*.mesh.ad.jp

けたたましいですが、昨日同軸リレーを製作しました。
Test&Dataコーナーの以下URLに状況を記しました。
SWR特性を記していますが非常に良好です。
http://www5a.biglobe.ne.jp/~jh2clv/remote-shack_hexbeam-relaybox.htm
そして本日早朝、夜明けとともに写真の様に設置し、テストOKとなりました。上段がアンテナ切替リレーボックスで、左側の小箱が追加したものでBreakで右のリレーボックス、MakeでHex-Beamを選択します。
右のリレーボックスのWindom系にATU(MFJ-998RT)のBias-Tが挿入されDC12V重畳しています。
実は昨日中に完了予定だったのですが、頭でイメージした通りに切替系統が収まらず、昨夜再検討して今朝はリベンジ戦でした。
何て事はなく、従来の系統を生かしながら、TRCV側に追加する形で収まりました。
やや複雑怪奇ですが、アンテナの自動切替機能は快適です。
切替機の総合SWR特性を近日中に測定する予定です。

本日ガソリン40リットルを給油しました。時間計は391Hでした。400H辺りでオイル交換します。

Re: Mountain Remote Shackぼちぼちと - オーナーMail URL

2017/11/11 (Sat) 21:48:18
*.mesh.ad.jp

Hex-Beamアンテナの設置に伴い、トランシーバ(IC-7300)のバンド電圧デコーダを改修しました。
すなわちWARCを含む14~28MHzバンド情報をORで取得し、アンテナ切替リレーをたたくことにします。
リレーは今までDummy/Ant切替をしていたモノを使うため、外部に同軸リレーを追加しその機能を移します。
なお50MHzはHB9CVが専用であるため、Hex-Beamの50MHzは使いません。
デコーダの改修は以下URLにまとめています。
http://www5a.biglobe.ne.jp/~jh2clv/remote-shack_build_14-28mhz-det.htm

Re: Mountain Remote Shackぼちぼちと - オーナーMail URL

2017/10/09 (Mon) 07:03:17
*.mesh.ad.jp

10月8日、前日の給油で満タンに至っていなかったので、さらに15リットル程給油しました。
また100時間毎のオイル交換(500CC)を実施しました。時間計は312.4Hでした。

Re: Mountain Remote Shackぼちぼちと - オーナーMail URL

2017/10/08 (Sun) 07:13:33
*.mesh.ad.jp

10月7日朝、10MHzでDXing中、Eu局を呼んでも応答がないため妙だと思っていると、ガス欠で発電機が止まっていました。
この日ガソリン40リットルを給油しました。
ガス欠時はプライマリポンプで外部タンクから燃料を送り、キャブレターまでサイフォンでつながる様にして起動を掛けます。
外部タンクが殆ど空なのは先週分かっていたのですが、すぐ行動に移さなきゃダメと反省していますHi。

Re: Mountain Remote Shackぼちぼちと - オーナーMail URL

2017/10/06 (Fri) 03:23:43
*.mesh.ad.jp

JA8JPO/山田さん

そうですかEG-1000ありませんでしたか。
インバーター.comはコスト的には一番リーズナブルかと思います(EG-2600場合ですが)。
オートチョーク機能・セルモーター起動・リモコン制御がある2.6KVA級の発電機はこれしか無いと思います。
それが¥60K程度ですから、国産では太刀打ちできないと思います。
リコイル式でインバーター式で無ければ色々な製品があると思います。
私の場合はリモート局の電源なので、上記の3条件は必須でした。

Re: Mountain Remote Shackぼちぼちと - JA8JPO/山田

2017/10/05 (Thu) 17:07:53
*.asahi-net.or.jp

リンクにあったインバーターcomというサイトにエントリー機のEG-1000の在庫を問い合わせたらリモートスタータータイプのEG-2000しかないという返事でした。53.8K+3.5Kくらいのようでした。かなり予算オーバーでしたのであきらめかけています。

Re: Mountain Remote Shackぼちぼちと - オーナーMail URL

2017/10/01 (Sun) 18:28:04
*.mesh.ad.jp

JA8JPO/山田さん

EG-2600発電機の点火プラグは、金属製シールドキャップを被っていて相応の効果があります。
LowBandでは殆ど自然ノイズ以下で問題にならないのですが、50MHzで気になることがありますが、インバータノイズに比べたら圧倒的に少ないレベルです。
時間があったら侵入路の確認と定量的なノイズレベルの測定(中断中)をしてみたいと思います。
実はイグニッションノイズについては実用上問題ないレベルなので余り力を入れて調査対策をしていません。真面目にやりますHi。
電源ラインのフィルタ処理は済んでいますので、ラックを金属板で覆うなどの対策を考えています。
なおMountainRemoteShack構築のページは、未だ書き掛けでしっかりと章立てしてないので悪しからずです。このBBSと併読してください。
PS:インバータノイズが問題なのは代替のNo.0機で、1号機のNo.1機では問題ありません。同じ型名なのですが、インバータ自身の構造が全く異なるためディーラーに対策を求めています。(ただ、No.1機は始動性があまり良くないのです。)

Re: Mountain Remote Shackぼちぼちと - JA8JPO/山田

2017/09/29 (Fri) 18:58:13
*.asahi-net.or.jp

CLVさん 了解しました。
思ったより大きいノイズですね。
普通の発発ではイグニッションノイズだけ?だと思いますので相当のノイズ量であるように想像しています。ただ、正弦波がきれいなだけ精密機器にふさわしい電源ですね。

Re: Mountain Remote Shackぼちぼちと - オーナーMail URL

2017/09/29 (Fri) 00:03:33
*.mesh.ad.jp

JA8JPO/山田 さん

書き込み有難うございます。
この発電機のインバータノイズは、7MHzならWindomアンテナ(80m長)でS9で受かります。それが20KHzおきですから辛いものがあります。

同じ型名で出荷しているモノでも、使用しているインバータが異なるため外見だけでは判断できないのも困ります。
ディーラーへその旨資料を送ってありますが、皆さん発電機出力のことしか興味がなく、高周波の知識は全くゼロです。
知識の蓄積をはかり、製品を評価できる目を養って欲しいと思っています。

Re: Mountain Remote Shackぼちぼちと - JA8JPO/山田

2017/09/28 (Thu) 09:29:13
*.asahi-net.or.jp

山上のメインシャック構築記斜め読みしました。
インバーター発電機、FBですね。私も正弦波出力に魅力を感じます。インバーターノイズというのはどれほどのものですか。近くにトランジスタラジオを持ってきても感じる程度ですか。

Re: Mountain Remote Shackぼちぼちと - オーナーMail URL

2017/09/26 (Tue) 14:52:39
*.mesh.ad.jp

再びLowバッテリー

24日朝再びLowバッテリーとなった模様。
(23日まで数日間曇天か霧が続いていた。)
通信関係がつながらない。
LANIOはつながるのでPC以外は生きている模様。
ただ、たまたま発電機の始動が良くなくお手上げ。
緊急出向するとPC電源が落ちていた。
周辺情報機器は全て動いていたので、PC上で何かが発生してシャットダウンしたと思われる(PC・周辺情報機器はバッテリ直インバータ経由)。
PC電源SWの投入で復帰したが、今度は富士山カメラと通信できない。
過去の経験からHUBを交換してみるが変化なし。
カメラのPoE電源は正常。
それでカメラ電源を落とし再投入すると復帰。
何事もなかったようにネットワークから見える。
またストレージへ定時収録している画像も正常に記録されていた。
HUB~カメラネットワーク部の間で不整合が発生したのか・・・これ、PC電源が落ちていたことと関係ある?。

なお発電機は本No.1機の持病で、電磁スロットルを手動で閉じてから起動を掛けると1発で回った。
色々と楽しませてくれる。

Re: Mountain Remote Shackぼちぼちと - オーナーMail URL

2017/09/18 (Mon) 16:56:44
*.mesh.ad.jp

台風18号

皆さんのところでは如何でしたでしょうか。
当地では昨夜、ときどき強風がありましたが、吹き荒れる程ではありませんでした。
ただ自宅前のミカンの木が風にあおられ傾いてしまい、朝から木の棒で幹を支える作業を行いました。
写真は今朝7時の富士山カメラです。
富士山周辺に未だ雲がありますが、このあと引いて行き快晴の一日になりました。
しかも自宅での気温は36.5℃もあり動くのが嫌になる程でした。

PS:9月13日(水)にガソリン20リットル給油しました。

Re: Mountain Remote Shackぼちぼちと - オーナーMail URL

2017/09/07 (Thu) 14:34:06
*.mesh.ad.jp

ケンプロ(KR-400)の外部制御修正

ローテータのACモーターコイル(2本)へ同相の電源が供給されない様にハード的な保護を行いました。
CW(右旋)とCCW(左旋)で、先押し優先とし、仮にCWを制御動作中には絶対いCCW動作をしない回路にしました。
これまでは操作上の「注意」で凌いでいましたが、IP制御のステータス遅延や渋滞がありますので、ハード的に対策しました。
添付はその回路で、CW/CCW各リレーの空きブレイク接点を反対側の回路へ挿入しANDをとっただけです。

Re: Mountain Remote Shackぼちぼちと - オーナーMail URL

2017/09/05 (Tue) 20:38:45
*.mesh.ad.jp

リモートシャックのHUB

昨日富士山カメラを認識しない状態に陥りました。
サーバーPCをはじめとする他の情報機器は正常です。
カメラのPOE電源かもと、本朝出向すると電源は問題ありません(負荷状態で約48V)。
HUBのポートLEDは、他のポートと同様な点滅していますので果して?・・・だったのですが、以前HUBの電源再投入で復帰した事を思い出しました。
5V電源を抜いて挿すと見事に復活しました。
HUBはIOデータ製ですが、過去の記録を診るとこれで3回目となりました。
そのポート単独の問題なのか良く分かりませんが、異なるポートで運用してみることにします。
また、RFの影響の可能性も考えられます。ただ、各ポートへつながるLANケーブル(4本)は、まとめてCMF(コアでロード)処理してあります。

Re: Mountain Remote Shackぼちぼちと - オーナーMail URL

2017/09/01 (Fri) 07:50:17
*.mesh.ad.jp

ケンプロ(KR-400)のコントローラ復活

8月31日に西崎電機さんよりトランスが届きました。
今回は1次:100V、2次:11V/0.3A、26V/1Aで巻いてもらいました。
ネット上で拾ってきた回路図と現物の電圧がやや違うため、低い方の回路図の電圧に合わせて巻いています。
しかし、ヒューズが飛ぶ前にトランスが焼けてしまうのは、今どき如何なものかと苦笑しています。
写真は実装前のトランスと制御器内部のスナップです。トランスはコア厚が若干厚くなっています。
結果は想定通りで無事復活しました。
その夜、50MHzのHB9CVを北方向へ向け、甲府のJA1KAW・JE1CCDとテスト交信を行いました。ベアフットでもS9+で届いている様でした。

Re: Mountain Remote Shackぼちぼちと - オーナーMail URL

2017/08/29 (Tue) 21:02:07
*.mesh.ad.jp

ケンプロ(KR-400)のコントローラNG・・・その後

結局トランス2次巻き線(29V)の内部ショートと判断しました。
製造は完了し、既に八重洲無線に引き継がれ、部品の調達は望み薄のため、伊勢市の西崎電機へ撒き直しを打診しました。
しかし新規に製作しても値段は殆ど変わらない様なので巻いて貰う事になりました。
果してどうなりますか・・・復活しなかったらローテータ側?。
そうなったら買い替えますHi。
明日30日に発送すると連絡がありました。

Re: Mountain Remote Shackぼちぼちと - オーナーMail URL

2017/08/25 (Fri) 08:43:52
*.mesh.ad.jp

発電機EG-2600をNo.0→No.1へ交換

現用中のNo.0機のインバータノイズが気になっていました。
添付画像はIC-7300でPreAmpを最大に入れ、アンテナリレーをダミーロードにしてみた7MHzの様子です。
20KHzおきにハーモニックスが出ていて、その付近の受信はS9+でないと辛いモノが有ります。
アンテナ系にするともっとひどいのですが、モニター画面では分かり難いためダミーロードにしています。
更に最近発覚したのですが、インバータ出力AC電圧が負荷の変動で大きく変動します。
これによりHL-2.5KFXのVDDアラームが出てプロテクションが働いてしまします(DXingしていて妙だった)。
これはリニアアンプが使えない事を意味しますので、本日早朝出向し発電機を以前使用していたNo.1機へ戻しました。
結果は良好ですが、始動特性がNo.0機はほぼ100%1発目起動が出来ますが、No.1機はそれに比べ劣るのが気掛かりではあります。
発電機ディーラーへは写真等を添付して状況を伝える予定です。
なおNo.1機のインバータは金属で完全密閉ですが、No.0は基板面が見えます。インバータをNo.1機同等品に交換するだけで相応の効果が有りそうです。
No.0機の発電時間は213Hでした。


この際ドジな話を一つ。No.1機を軽ワゴンに積んで山を上ったのですが、後部扉のロックが十分でなく、山頂直前で発電機がコンクリ道へ転がり落ちてしまいました。
カバーにヒビ、手動チョークレバー破損、キャスタシャフト曲がり等ダメージを受けましたが、発電機機能はOKの様です。
それにしても情けない話。
最近こう言う事が多いので十分気を付けたいと思います。

Re: Mountain Remote Shackぼちぼちと - オーナーMail URL

2017/08/24 (Thu) 07:25:10
*.mesh.ad.jp

8月22日、外部タンクを持ちあげると軽くて空。内部タンクで動作している様子なので、ガソリンを40リットルを給油しました。
外部タンクの表示(FUEL)は約3/4でした。
最近停止動作を失念して翌朝気付くことが時々あり苦笑しています。
もう少し規則正しい運用をしなきゃいけないと反省しています。
さて今朝(8月24日)7時過ぎ、10MHzで南米(LU7YS)と交信しました。
アンテナ(HB9CV)はローテータ制御機のトランス不良で、富士山方向で固定のままです。
過去ログを見ても夏のこの時季に南米と交信した実績は記憶に無く、やはり山頂は違う!の印象でした。

Re: Mountain Remote Shackぼちぼちと - オーナーMail URL

2017/08/21 (Mon) 08:46:33
*.mesh.ad.jp

サーバーPCに中華タブレット投入テスト

ノートPCの消費電力は10数W有り24時間運転しています。
曇天が長期に及ぶと流石に太陽光発電も辛くなるためサーバーPCの低電力化を考えています。
写真は格安の中華タブレットPC(Windows10/Android)のテスト風景です。下はOTG-HUBで、これにネットワーク(無線LAN端末)、IC-7300、Web-Cam等がつながる予定。
テストのポイントは・・・。
①USBコネクタで充電(外部電源供給)しながら通信が出来る事(OTG動作)。
②再起動した場合、何も手を触れずにデスクトップ画面まで辿りつくこと。
試行錯誤の結果これらをクリアしましたので、近日中に実装テストをする予定です。
電源は12V(バッテリ)よりDC/DCコンして5Vを生成します。
テストではクライアントPC3台からTeamViewerでデスクトップリモートを試み、RS-BA1や発電機の起動、そしてPCの再スタートを繰り返し行いました。
ちなみに再スタートに要する時間は1分15秒程度でした。
なお中華PCはTECLAST社のX80_Pro(T_Pad)で、消費電力は5W程度と言われています。

Re: Mountain Remote Shackぼちぼちと - オーナーMail URL

2017/08/16 (Wed) 11:28:53
*.mesh.ad.jp

雨と曇天の連続

東京は8月に入って連日雨模様と天気予報が伝えています。
静岡市も同様で、海岸筋は晴れていても当地(清水区山切)や以北の山岳地帯は、曇天か雨模様が続いています。
本朝は、当初はOKだったのに、IC-7300のAudioデバイスをサーバーPCが認識しなくなりました(サーバーPCをTeamViewerでディスクトップリモートし確認・・・エラーウィンドウ警告)。
初めてのことです。恐らくバッテリ電圧Lowで、充電コントローラが出力を遮断したと思われます。
PC(他情報機器)側はバッテリ直付けのインバータで14.5Vを供給していますので通常動作です。
それで発電機をリモートし、暫くして接続を試みると問題なく接続OKとなりました。
太陽光に頼り切ると不測の事態への対応の選択肢が限られてくるので、状況に合わせた回避方法を考えておく必要を痛感しています。

また、ほぼ100%の1発目起動を提供してくれるNo.0発電機ですが、インバータノイズの多さに加え、負荷時の電圧変動の大きさも確認しました。
発電機ECOモードでも通常モードでも、負荷が増えると周期的な変動が発生します。
この変動のピークでHL-2.5KFXの「PROT OVER VDD」エラーとなりプロテクトが掛かります。
No.1発電機と入替えるか、インバータのみを入れ替えるか検討しています。

Re: Mountain Remote Shackぼちぼちと - オーナーMail URL

2017/08/12 (Sat) 10:45:34
*.mesh.ad.jp

オイル交換と燃料補給
8月11日、ちょっと不精していましたが、190時間でオイル交換(500cc)しました。
また停止するのを失念したのか、ガス欠状態になっていましたので、ガソリン20リットルを急きょ補給しました。
ガス欠の時は内部タンクが空ですので、発電機側のフィッティングを外した状態でポンプで燃料をホースに充填させ、フィッティングをつなぎサイフォンを復活させます。(ホースに燃料が無いとポンプが効かない)
そして更にポンプを押し内部タンクが一定量(外からの落し込み口位置より余裕を持って高い位置)になる様にします。
サイフォンによる自然給油ですが、外部タンクは完璧に吸い上げられます。

Re: Mountain Remote Shackぼちぼちと - オーナーMail URL

2017/08/10 (Thu) 06:31:06
*.mesh.ad.jp

ケンプロ(KR-400)のコントローラNG

ローテータが回らないので調べてみたらコントローラのヒューズ(1A)が飛んでいました。
激しい飛び方ではないので交換すると、電源投入時に一瞬パイロットランプや方向メータが触れるのですが、再びヒューズが飛びます。
持ち帰って調べると電源トランスの1次側100V巻き線がDCテスタで7Ω。2次側14V(メータ回路用)が4.6Ω、29V(ACモーター用)が1.7Ω。巻き線間の絶縁はOK。
ローテータ制御でCWとCCWを同時に駆動(優先回路非設置)したことが災いし、29V巻き線を焦がしてしまったのか・・・。
回転磁界を生むための進相コンデンサがスルーになり、2つのコイルが同相で駆動されたら、やはりオーバーロード?。
トランスはTK-9。ケンプロさんへ注文する予定だが、分かるのは電話番号だけでWebサイトやe-mailが不明。
優先回路(先押し)はやはり必須と反省しきり。

Re: Mountain Remote Shackぼちぼちと - オーナーMail URL

2017/08/09 (Wed) 22:38:25
*.mesh.ad.jp

タブレットPC(Windwos10)による実運用を試しました。
専用のヘッドセットを欲しいところですが、内臓MicとSpで、50MHz/FMでローカル局と実演交信しました。
交信中に玄関から外へ出て戻ったりしましたが、こんな事が出来る時代になったんだなぁと驚きます。
Internet経由での操作に比べ同一LAN内にあるため、安定で遅延も少ないです。
発電機の制御やリニアアンプ、そしてアンテナローテータもデノートPCの時と同じ様に行えます。
こうなると、RS-BA1をAndroidやLinuxに対応させて欲しくなりますが、icomさん如何でしょう?。

Re: Mountain Remote Shackぼちぼちと - オーナーMail URL

2017/08/09 (Wed) 07:48:51
*.mesh.ad.jp

久し振りに富士山がまともに見えました。台風5号の影響も無くリモートシャックは健在です。写真は今朝7時半頃のものです。


タブレットPCでリモートシャックの運用テストをしていますが、これはモノグサもいいとこで、生活の秩序が変わってしまいそうです。技術的動作が確立してしまうと、スマホと同じで場所を選ばずにアクセスしたくなるのです。テストだけで止める方向です。

そのタブレットの低消費電力に期待して、山頂のサーバーPCの後継にしようともくろんでいます。ただマイクロUSBコネクタ1個で外部機器との接続と外部からの電源供給をする必要が有ります。いわゆるUSB-OTGなのですが、タブレット側の反応がイマイチで対策を模索しています。

夏場なのに、10MHzでEu方面が毎朝良く聴こえます。自宅の3eleYagiではノイズに埋れる信号も、400mの山頂だと楽々です。そんな中ローテータを回そうとしたら、どうもヒューズ断でローテータのパイロットランプが消えていました。恐らく電源ヒューズ飛びだと思いますが。原因は不明です。もしかしたら、モーターコイル(直交)を同相で駆動したから?。近い内に出向予定です。

Re: Mountain Remote Shackぼちぼちと - オーナーMail URL

2017/08/05 (Sat) 14:22:03
*.mesh.ad.jp

クライアントPCにタブレットPCを試用してみようと思います。
その心は低消費電力、それから中華製破格タブレットの利用です。
早々にネット環境を整え、RS-BA1にLANIOやTeamViewerをインストールしてみました。
良好に動作していますので近々実装してみようと思います。
ただ、タブレットにはマイクロUSBポートが1つしかなく、電源供給と輻輳するため、このままではダメです。
OTG対応可能なHUBを利用する予定です。
写真は8月4日に届いたTeclast社のタブレットX80 Proとクライアント用ノートPC。
タブレットのディスクトップをクライアントからリモート制御している様子です。

Re: Mountain Remote Shackぼちぼちと - オーナーMail URL

2017/07/26 (Wed) 08:55:02
*.mesh.ad.jp

梅雨明けしたのに・・・。
海岸沿いは晴れても山頂は相変わらず雲か霧の中の日々が続き、太陽光充電が十分に行われません。
バッテリ電圧も12Vを越えた辺りで低迷するため、情報機器(PC・無線LAN端末・HUB・IP接点伝送端末・富士山カメラ)の電源をインバータ経由にしました。
そしてインバータはバッテリへ直結しました(充電コントローラーであるソーラーアンプ経由を止めた・・・バッテリLowで出力遮断するため)。
インバータの出力電圧は取り敢えず14.5Vに設定しています。
これで、バッテリLowでソーラーアンプの出力が遮断されても、情報系は生きていますので発電機起動やサーバーPCのリモートが可能になります。
したがって、ソーラーアンプ出力はIC-7300のみに供給されることになりました。
インバータは中華製ですが、広範囲な入出力電圧に対応する優れものです。

Re: Mountain Remote Shackぼちぼちと - オーナーMail URL

2017/07/20 (Thu) 06:21:32
*.mesh.ad.jp

昨日梅雨が明けました。
一昨日晩は19時過ぎから強烈な雷が通り過ぎました。
幸いリモートシャックへの影響はありませんでした。
写真は既に日が落ちた18日19時25分頃の写真です。
遠方が明るくなっているのが雷の影響によるものです。
梅雨が明けると、太陽光がようやく雲や霧から解放されそうです。

Re: Mountain Remote Shackぼちぼちと - オーナーMail URL

2017/07/07 (Fri) 06:58:15
*.mesh.ad.jp

吉報です。
無線LAN端末(WAPS-HP-G54/BUFFALO)の「無線基本設定」の「再送回数」を4⇒10に変更したところ、LINEEYE社のLANIOが発する「通信タイムアウトエラー」が発生しなくなりました。
設置当初からの懸案で謎だったのですが、落ち着いて設定状況を眺めていたら「アレッ!」と気付きました。
暫く動作を試していますが、LANIOを操作中(発電機やローテータ制御中)にエラーが出る事がなくなり快適です。
これでTeamViewer経由で制御する必要が無くなり、クライアントから直接IP制御出来るようにないます。
TeamViewerはサーバーPCのリモート(Webカメラ動作など)やPC管理用途にシフトしていくと思われます。
まぁ、暫くは併用して様子をみます。

Re: Mountain Remote Shackぼちぼちと - オーナーMail URL

2017/07/02 (Sun) 20:49:04
*.mesh.ad.jp

久々の富士山

写真は7月2日午前の富士です。
久しぶりにソーラーパネルに陽が当たる状況になりました。
ただし、海岸筋は晴れるのですが、山間部はどうしても曇り勝ちです。
No.0発電機の起動はきわめて良好ですが、20KHzおきにインバータノイズがS9レベルで確認できます。
一難さってまた一難って感じです。
いまどきインバータノイズに悩まされるとは・・・昨年購入のN0.1機はまぁ納得できるレベルだったのに。
ディーラーに苦言を呈してみますが、果たしてどうなるか・・・です。

Re: Mountain Remote Shackぼちぼちと - オーナーMail URL

2017/06/29 (Thu) 06:30:33
*.mesh.ad.jp

連日の曇天・・・。
梅雨前線が居座り曇天が続いています。
写真は今朝(7月29日)5時半のものです。
充電コントローラーの製造元によれば、復帰電圧の12.5Vはこのタイプでは可変出来ないそうです。
この程度の曇天でもソーラー出力は12Vちょっとあります。
PC他の情報機器を充電コントローラーから切り離す手も考えています。
天候をみて定期的に発電機を回すとかも考えられます。
現在電池運用の機器はPC(DYNABOOKノート)・無線LAN・IPカメラ・Webカメラ・LANIO・HUB・・・と初期に比べて随分と増えてしまっている状況もあります。
殆どはPCなので、電力の少ないスティックPC等への移行も選択肢かも知れません。
まぁこの季節だけなので、発電機を回すなどの運用で逃げられるとは思いますが・・・何か対策を考えたいと思います。
ちなみに新発電機は未だにほぼ1発目起動が続いています。

Re: Mountain Remote Shackぼちぼちと - オーナーMail URL

2017/06/28 (Wed) 07:59:20
*.mesh.ad.jp

又してもバッテリ電圧低下・・・。
27日朝は順調に発電機が起動し、15分程度回して停止させた。
ところが夕食後起動しようとするとTeamViewerがつながらないばかりかサーバーPCが見えない。
又してもLowBattery!だ。
このところ下界では薄日が差しても、山の上は雲が掛かり曇天続き。ソーラーパネルの発電レベルも低く、充電電圧が上がらない。
ソーラーパネルが南東・南西でほぼ垂直設置なのも災いしていると思われる。
南向けにもう1枚あれば相応の改善があると思われるが・・・。
それより充電コントローラーの12.5V遮断は頂けない。このタイプはシンプルなのは良いが、その電圧可変が出来ない。
・・・と色々思いを馳せながら5時に出向しリモコン小器で発電機を回す。
発電当初は30Aも、1時間後9A程度の充電電流が流れていた。
3時間程度回し8時頃出勤のため発電機を停止したが、今も曇天で果して今夜はどうか・・・。
太陽エネルギーって本当に凄いと思う。

Re: Mountain Remote Shackぼちぼちと - オーナーMail URL

2017/06/25 (Sun) 18:29:36
*.mesh.ad.jp

6月24日の朝、リモコンを繋ごうとすると、TermViewerやRS-BA1が繋がらない。富士山カメラもダメ。
可笑しい?とLAN端末へPingを打ってみると自宅側はOKだが、山側はウンでもスンでも無い。
情報系機器が全部ダメだから、多分待機電源が可笑しいか・・・。

緊急出向すると当たり!だった。
このところの曇天で日中十分なバッテリ充電がソーラーパネルから出来なかった模様。
或いは受信のみだからと発電機を回さないワッチも災いしたのかも知れない。
バッテリ端子電圧が12.5Vを超えないと写真のコントローラの出力遮断が復帰しないので、発電機を回し充電。
すると直ぐ復帰したが、念のため2時間程充電。
ところで12.5Vの設定は可変出来ないのだが、一寸低すぎると感じている・・・せめて12Vとか。

発電機を交換してからこれまで、100%1発目で起動に成功しているのは驚きだが、前号機では感じなかったインバータノイズが20KHzおきに出ている。
一難去ってまた一難って感じで、中々終わりが来ない。

Re: Mountain Remote Shackぼちぼちと - オーナーMail URL

2017/06/13 (Tue) 08:02:52
*.mesh.ad.jp

JA1BGJ/いわさき殿

これは久し振りです。
この1年はリモートシャックと闘っておりました。
作業する範囲が非常に広いので、あらためて勉強している様なものです。
おかげさまで昨年の10月に1kwの固定局(2つ目)が落成しました。
静岡時代に2回程、清水と静岡で一杯やったのが懐かしいですね。もう11~12年も前の事ですが昨日の事の様に思い出します。
こちらに来ることがあったら連絡してください。

発電機を交換したら非常に好調で、100発100中で1回目始動しています。
同じ形式EG-2600ですが、昨年購入したモノと比べ、電気的にも機械的にも手が入っている様に思えます。
インバータ基板には樹脂の充填剤が流されて固められてあり、湿気に強くなっています。

Re: Mountain Remote Shackぼちぼちと - JA1BGJ/いわさき

2017/06/12 (Mon) 22:34:45
*.au-net.ne.jp

ご無沙汰しております。八戸から書き込んでおります。相変わらずお元気で何よりです。単身赴任時代の望月OMのアクティヴさは、同じ境遇になって思い知らされます。無線はAPRSのみで、ギターとブルースハープの練習に明け暮れる情けない状況です。次に単身赴任になる場合には、工具も部品も全部持っていきます(きっぱり!)。( ´艸`)

Re: Mountain Remote Shackぼちぼちと - オーナーMail URL

2017/06/12 (Mon) 06:03:46
*.mesh.ad.jp

発電機交換・・・昨日(6月11日)発電機を交換しました。現用のNo.1機は1年程使いましたので取り敢えず待機側に回しました。新発電機(No.0)の調子はすこぶる良く、今のところ100%で1発目起動しています。暫く使って始動データを収集します。

運用画面・・・添付画像はPCの運用画面です。右上がRS-BA1のリモートユーティリティ画面、右下はRS-BA1のコントロール画面。左下が汎用制御画面(発電機制御・警報・ローテータ制御)、左上はご存じHamLog画面。

Re: Mountain Remote Shackぼちぼちと - オーナーMail URL

2017/06/10 (Sat) 12:42:30
*.mesh.ad.jp

昨日朝、発電時間計設置を設置しました。
度数計も欲しかったのですが、適当なモノが無かったので時間計にしましたが、発電機保守の貴重な情報(100時間でオイル交換)になります。
丸型と角型を購入しましたが、Webカメラへの収まりの関係で角型にしています。
写真はWebカメラで撮影した無線機器類です。
アンテナローテータ制御器の上が時間計です。


Re: Mountain Remote Shackぼちぼちと - オーナーMail URL

2017/06/09 (Fri) 08:04:19
*.mesh.ad.jp

RS-BA1で、色々設定を繰り返すうちに、気付くとコントロールパネルのAFボリュームの制御が利かなくなる場合があります。
昨日その原因がようやく分かり、関係するクライアントPCを全て手直ししました。
話は簡単です。添付画像の様に、リモートコントロールパネルの接続設定にあるRemoteUtilityで表示されるトランシーバリストに同じモノが幾つもあり、この選択を誤るとこの様な事に陥ります。
私の場合3つもIC-7300の表示があり、COMポート番号がバラバラでした。
適正なCOMポート番号のIC-7300を選択するか、設定のし直しが必要です。
これで1年越しの課題が無事解決しました。
色々設定を繰り返すうちに過去データが残ってしまう模様です。

Re: Mountain Remote Shackぼちぼちと - オーナーMail URL

2017/06/08 (Thu) 01:15:49
*.mesh.ad.jp

近況報告です。

①先月末(5月31日)写真の発電機(EG-2600)が届きました。始動性も良く回転音や停止音も良好です。近い内にほぼ1年間使用した初期号機と入替える予定です。
②5月28日、山梨と東京から来客がありリモートシャックをご案内しました。皆さまお疲れさまでした。あの農道の複雑さには驚かれたと思いますHi。
③その時来られたJR1AIB井上氏から秋月電子のPIC-NICキットを紹介され早々に注文し製作しました。Webサーバー方式でブラウザにIPアドレスにアクセスするモノで、中々の優れモノです。
④四日市の友人N氏からHexBeamがQSYしています。タワー・マストのトップに取り付けようと思っていますが、切替機とバンドデータを連動させるための改修が必要になるため、実施は当分お預けです。

Re: Mountain Remote Shackぼちぼちと - オーナーMail URL

2017/05/27 (Sat) 20:22:37
*.mesh.ad.jp

明日28日、山梨のDXerの皆さんが来られることになり、アンテナローテータへ制御接点を渡しました。
LANIO(IP接点伝送装置)から小型リレーを開始、モーター電源のAC28VをCW/CCWに切替ます。
切替は進相コンデンサを、2つのモーターコイルのどちらに直列に入れるかで行います。
PDFは回路図ですが、制御器内部から背面空き端子へAC28Vを取り出す改修を行っています。
運用はWebカメラが撮影する制御器表示を見ながら行いますが、遅延時間が有りますのでコツが要ります。
リレーは基板に乗せるつもりで居ましたが、結局楽をしてケーブルの途中でチューブラー型にしています。

Re: Mountain Remote Shackぼちぼちと - オーナーMail URL

2017/05/22 (Mon) 07:55:38
*.mesh.ad.jp

収容箱の照明を変更しました。
単純に裸電球もどきのLEDランプと壁留め可能なソケットの組み合わせです。
右側面上部から無線機群に当てています。
被写体に若干電球の映り込みがありますが、微調整します。
それからフォーカスももう少し良いポイントがあると思います。
発電機誘起で点灯する様にしています。
画像はTermViewerで起動したAMCapの映像を、自宅側PCでプリントスクリーンしました。なのでAMCapデモメッセージは表示されていません。

Re: Mountain Remote Shackぼちぼちと - オーナーMail URL

2017/05/16 (Tue) 08:01:23
*.mesh.ad.jp

遅れ馳せながら・・・収容箱内に設置したWebカメラです。
カメラはBUFFALOのHD720P(120万画素)です。
収容箱側面最上段にフック金具用の○穴があり、ボルトでカメラスタンド穴共々貫通し、下から化粧ナットで締め付けています。
位置は右側面最上段の扉寄りの角です。
収容箱の外からローカルで無線操作するため、無線機群はやや外を向いています。
その方向に、やや俯瞰ですがこのカメラがあります。
被写体はアスペクト3:4で十分なので、16:9は不要です。
フォーカスはマニュアルですので、至近までピントを送れます。
PCとはUSBケーブル1本でつなぎ、AMCapソフトで画像を見ています。

Re: Mountain Remote Shackぼちぼちと - オーナーMail URL

2017/05/13 (Sat) 15:37:43
*.mesh.ad.jp

リモートシャック収容箱にLED照明を設置しました。
照明と言ってもAC100Vの作業灯です。
間接照明していますが、良いポイントが無く取り敢えず写真の様な映像になっています。
IC-7300のパネルはRS-BA1で監視できますので、主目的はPower/SWR計とアンテナローテータの監視です。
IC-7300のパネルのバックライトレベルは「5」程度まで落としてあります。ローテータには自照ランプがありますが、当てた照明の方が利いています。
後日再調整しますのでお楽しみに。
なおカメラはUSBカメラでフリーのAMCapソフトを使っていますが、キャプチャ映像にはこの様な「お断り」がダブられてしまうようです。

Re: Mountain Remote Shackぼちぼちと - オーナーMail URL

2017/05/11 (Thu) 21:55:03
*.mesh.ad.jp

発電機(EG-2600)の情報です。

①燃料キャップ・ホース延長・・・これまでホース長は20cm程度(フィッティング付き既製品)で、内部タンクの油面高がエア抜け等何らかの原因で下がった場合、20cmだと燃料に浸かるノリシロが少なく、稀にガス欠に至る場合がありました。
ずっと懸案だったのですが、9日ホームセンターからホースを購入し、10日早朝約40cm長に変更しました。内部タンクの底に届きかつ横たわれる長さです。
これにより、油面高がタンク底近くまで下がっても燃料を吸い込める状況になりました。
この方法は燃料キャプやフィッティングなど、気密性に依存したやり方なので、そちらの管理も重要になります。
内部タンクの油面高は外から見えないのが難点です。外部タンクは機械式FUELメータがあり、重さでも確認できます。

②EG-2600代替機の状況・・・カムチェーン脱落でメーカーサービスへ返送してあります。10日メールがあり、部品取り寄せに3カ月程かかるため、別の新品を送って貰えることになりました。ただ修理代金相当額の支払いがあります。もともと無償の代替機で、修理での出費は覚悟していましたが、新品に交換となるとラッキィと考えた方が良いのでしょうか・・・ちょっとグレイですが。

③初代富士山カメラ(CG-NCBU031A)の修理・・・保証延長期間に該当し修理をして頂くことになりましたが、メーカー殿は「修理=交換」の道しかないそうです。その経費は¥30k超で、保証金額¥29k超を超えるため、その差額¥5k程度を支払うことで修理(交換)をお願いしました。そのカメラが9日届き、一連の修理騒動は落着しました。2個1作戦で悪い部位を特定して修理出ししたのに、不良ならそっくり交換しかやらない昨今のメーカーサポートの技術力と言うより会社の方針が伺えます。

Re: Mountain Remote Shackぼちぼちと - オーナーMail URL

2017/05/07 (Sun) 22:40:35
*.mesh.ad.jp

GW連休最終日、WindomアンテナにATU(MFJ-998RT)を挿入しました。
指定周波数ではATU無しで行けたのですが、バンド幅の広いバンドでは隅々まで低SWRが望めないためです。
写真は自宅タワーと同様に、ステンレス製Sカンで、タワー(KT-22R)最上部の水平ブレスより吊り下げています。
右の白がバランで△タワーから腕木で出っ張っているため、ケーブルは50cm以上必要になっています。
ATU電源はIC-7300のDC13.8V出力を利用しています。
また収容箱にWebカメラを設置し、SWR/Power計、ローテータ制御器、IC-7300を撮影出来る様に(TeamViwerによる)しました。
ただ、照明が未整備で自照機器との明るさ調整を後日行います。
照明もIC-7300のDC-13.8Vを使いLED照明器具を点灯させる予定です。
この期に及んでもやるべき事が数多くあり楽しませてくれます。

Re: Mountain Remote Shackぼちぼちと - オーナーMail URL

2017/05/06 (Sat) 07:41:00
*.mesh.ad.jp

写真は5月5日(金)午後2時前の様子です。
連休中はほぼ快晴です。
左手の茶畑でお茶摘み(機械刈り)が始まっています。
5月4日と5日で発電機の燃料を給油(合計約45リットル)しましたが、久し振りにJAスタンドのガソリンにしたところ、始動性、爆発音共に格段に良くなりました。
ガス欠状態になり給油したのですが、その違いに驚いています。
ちなみにチェーンテンショナーやスリッパーが破損し、カムチェーンがスプロケットから脱落した代替機は、有償で修理を受け付けてくれることになり、現在ディーラーに送ってあります。

Re: Mountain Remote Shackぼちぼちと - オーナーMail URL

2017/04/29 (Sat) 21:01:03
*.mesh.ad.jp

今日(4月29日)は昼過ぎまでは写真の通り快晴で富士山が望めましたが、午後3時頃から曇天となり短時間ですが雷雨になりました。
写真は一寸左下がりですね、近日中に水平を取り直します。

懸案だったサーバーPCをWindows7機に交換しました。
PCはDYNABOOKノート(DYNABOOK SS RX1/S7E)ですが、このサウンドデバイスとicom機(USBオーディオ)のレベルダイアが合わず手こずりました(PC側が利得大で歪む)。
IC-7300はRS-BA1のメニューでUSBオーディオのレベル設定を変更出来るのですが、IC-7600は固定のため全くお手上げです(PC側が対応出来ればOK)。
PCのドライバーソフトによってはレベル切替が可能なモノもあるのですが、このDYNABOOKはダメでした。
まぁリモートシャックはIC-7300だけなので割り切りました。
Windows7化でWebカメラの対応が簡単になるため、収容箱のPower/SWRメータ・ローテータ・HPA等を撮影監視する予定です。

Re: Mountain Remote Shackぼちぼちと - オーナーMail URL

2017/04/23 (Sun) 13:37:52
*.mesh.ad.jp

昨日早起きして6時前にリモートシャックへ赴き以下懸案の作業をしてきました。
○富士山カメラ復活。合わせてLANケーブルを屋外仕様に変更、旧LANケーブル撤去。
○ローテータケーブル(6芯)を布線、収容箱に制御部を設置し、ローカルで回せる様にした。リモコン接続は、リレーI/Fを製作し後日対応。アンテナ方向(最終出力/SWR含む)はカメラで伝送予定。
○本日発電機オイル交換(500CC)。ガソリン補給。
写真は今朝7時頃の様子。雨上がりだが富士山は見えず。

Re: Mountain Remote Shackぼちぼちと - オーナーMail URL

2017/04/21 (Fri) 21:04:15
*.mesh.ad.jp

4月18日にディーラーより連絡が有り、代替のEG-2600を受け付けて貰えることになりました。
それで20日朝梱包して午後発送しました。
果してどうなりますか・・・。
カムチェーンスリッパーやテンショナーが破損し、カムチェーンがスプロケットから脱落する状況を写真等で説明してありますが・・・果して。

Re: Mountain Remote Shackぼちぼちと - オーナーMail URL

2017/04/16 (Sun) 22:30:37
*.mesh.ad.jp

好ましくなかった外部燃料タンクホース経路

ちょっとうかつでした。
写真は昨日までの発電機(EG-2600)と外部燃料タンクの位置関係。
問題はその間の給油ホース。
垂れ下がっている部分がどうやらキャブレター(写真では見えない)の燃料水位より下まで垂れている雰囲気。
これ燃料吸い込みの負担になっていると気付き、ホースを燃料タンク棚板高さに縛り付けた。
するとこれが見事に的中。
4月15日以前の始動状況、すなわち1~2・3回のトライで起動するようになった。

Re: Mountain Remote Shackぼちぼちと - オーナーMail URL

2017/04/13 (Thu) 07:39:54
*.mesh.ad.jp

燃料タンクの高さについて

先日ラックに収納した段階で、燃料タンクの位置が約50cm近く高くなりました。
その分キャブレターへ進入すうガソリンの圧力が上がりますので、どうなるか心配していましたが、案の定でした。
掛かりが大分悪くなった印象です。
当初は、連日の雨で空気に湿気があるためだろうと思っていました。
ところが、昨日今日は晴れで気温も以前と余り変わらない状況ですが、始動を10回前後失敗する場合があります。
以前は燃料タンクの底をキャブレターの位置に合わせていましたが、その辺がベストの模様です。
とすると、ラックでは場所を下げられないので圧力を落とす工夫(流量調整)を試みる必要があいそうです。
ガソリンエンジンは本当に生き物だと思います。

Re: Mountain Remote Shackぼちぼちと - オーナーMail URL

2017/04/08 (Sat) 19:51:37
*.mesh.ad.jp

発電機と外部燃料タンクをラックに搭載。

INABAの物置アイビーストッカーを調達したのだが、間口寸と内寸を勘違いし、発電機は何とか入るものの、燃料タンクが入らない。
なーんてこったぁ!だが、早々に方針変更でルミナスのスチールラックを買い求め実装。
下段に発電機と始動用バッテリ、上段に燃料タンク(45リットル)を配した。
取り敢えず銀シートで覆ってあるが、トタン等ですっぽりカバーを掛けう予定。
今日は一日中雨で、濡れながらの作業となった。
ラックは60cm×45cm×115cm。コンクリ基礎の上に収まりグッドだった。

Re: Mountain Remote Shackぼちぼちと - オーナーMail URL

2017/04/08 (Sat) 19:33:53
*.mesh.ad.jp

NGカメラを2個1で調査。

不具合のある初代富士山カメラと、異常の無かった現在のカメラ2台のパーツを組み合わせて、不良個所の特定を行った。
正常なカメラに、不具合カメラから基板やケーブルを外してあてがい、動作テストを行った。
その結果、不具合のある初代富士山カメラはケーブル(LAN/DC5V)不良と判明。
カメラやLANポートが搭載されている基板は正常動作を示した。これ妙な感激をもたらした・・・少なくともLANはダメだと思っていたから
その状況をメモし、延長保障して頂ける会社へ、本体及び修理依頼と共に発送した。
写真は作業中の新旧カメラ。こんなものでフルHDと謳っているけど、時代は変わったものだ。

Re: Mountain Remote Shackぼちぼちと - オーナーMail URL

2017/04/07 (Fri) 07:36:59
*.mesh.ad.jp

近況です。

持ち帰ったカメラを暫くテストしていますが、PoEも問題なく動作しています。結局はカメラ側のLANケーブルコネクタの接触の問題かもです。近日中に復活予定。

NG(電源は入るがLAN接続出来ない)になったままの初代カメラが、実は5年間保証の延長システムを利用していることが判明しました。
メーカー無償の1年を超えた段階での修理依頼でしたので、有償を告げられ断念していましたが、その延長システムの保障会社に打診することにしました。

リモートシャックのサーバーPCでウィルス対策ソフトを変更したらRS-BA1やTeamViewerが繋がらなくなり苦戦。結局アンインストールして元の状態に戻しました。

一昨日の朝6時頃、ZD7BG(セントヘレナ)が出ていたので交信しましたが、途中から呼ぶ人が居なくなりました。皆さん聴こえなくなったのかと・・・高さと低ノイズの勝利?。

2.4GHzパラボラアンテナのテストページを以下URLに作りました。
http://www5a.biglobe.ne.jp/~jh2clv/2.4ghz_parabola-ant.htm
フィールドテストして、想定電界が得られるかどうかまで記したいと思います。

発電機の収容箱用にINABAのアイビーストッカーを購入しました。これで、シールド型プラグエンジンのイグニッションノイズが何処まで低減できるか調べます。人工ノイズが激減した分、実は発電機のイグニッションがバンドにより気になっていました。

Re: Mountain Remote Shackぼちぼちと - オーナーMail URL

2017/04/01 (Sat) 23:52:17
*.mesh.ad.jp

3月2日迄で通信が出来なくなった富士山カメラを3月23日に下ろしてきました(遅れ馳せながら)。
5V電源を直に入れ、自宅LANへ接続すると問題なく動作しました。
タワーのLANケーブル(コネクタ)かPoE電源系(48V)に問題が有りそうです。
写真は23日、リモートシャック収容箱の上でのスナップ。

Re: Mountain Remote Shackぼちぼちと - オーナーMail URL

2017/04/01 (Sat) 08:41:04
*.mesh.ad.jp

2.4GHz用無線LANパラボラアンテナを購入しました。
ネット販売(Amazon)では¥10K以下で出ていたのですが、最近価格が不安定で、¥16K程度が続き諦めていました。それが最近また元の値で出ていましたので間髪いれずにゲットしました。
リモートシャックの制御に使っている国産に比べると軽くきゃしゃです。組み立てはステンレスボルト・ナットで締めて行くだけです。マスト金具でパンとチルトが可能ですが、これもちょっときゃしゃです。メッシュパラボラはダイキャストかいもので出来ています。利得は同じで24dBiです。
これで別の山に設置予定のIPカメラをリモートシャック経由で自宅(直接自宅もあり?)へ導く予定です。
何しろ山間の地区なので、無線伝送には苦労しますHi。
写真は30日に居間で組んで、31日朝庭に出して撮影したものです。両者合わせて48dBiってのは凄いと思います。パラボラ様々です。

Re: Mountain Remote Shackぼちぼちと - オーナーMail URL

2017/03/18 (Sat) 22:39:07
*.mesh.ad.jp

昨日17日、何故かCQ誌4月号が何と2冊も届きました。
ところで、よくよく見ると校正ミスがありました。
1.8MHz/HPFとすべきところを1.8MHz/LPFと記してしまいました。
まったく、慌てるとロクな事がないですねと反省しきりです。
写真は本日18日、外部燃料タンクを45リットルに変更した様子です。
暖かくなったら発電機も含めて金属物置に収納する予定です。
余談ですが、出勤前に試し運転し、停止操作を忘れ帰宅するまでの13時間回りっ放しにした日がありました。でも安定に回っていました。

Re: Mountain Remote Shackぼちぼちと - オーナーMail URL

2017/03/17 (Fri) 07:48:43
*.mesh.ad.jp

お知らせです。
CQ誌4月号(3月18日発売)の付録で、拙作「マウンテン・リモート・シャック」の概要が紹介されます。
詳細は書き切れないので、メーカー(icom)さんのWebサイトやマニュアル、拙作HPサイ(リモートシャックコーナーやBBS等)を参照して貰う事で逃げています。
締切の1週前に原稿依頼があったのですが、仕事や地元でQRLのため、実質1日しかありませんでした。
大分端折った紹介になってしまいましたが是非ご覧ください。

Re: Mountain Remote Shackぼちぼちと - オーナーMail URL

2017/03/16 (Thu) 00:02:52
*.mesh.ad.jp

PoE用電源基板(48V)を無線LAN端末とカメラに其々用意したのですが、電源基板は壊れていませんでした。
どうやらまたカメラがやられた模様で、オーバーロードになり、電源基板の出力制限が掛かっていた模様です。
色々楽しませてくれますが、カメラを下ろして来ないと詳細状況が分かりません。
カメラからのLANケーブルをHUBに接続すると、無線LANまで可笑しくなります。
現在はカメラのLANケーブルをHUBから抜きリモートシャックは復活させてあります。
それにしても・・・なのですが、冬季の雷害なのか・・・もしそうだとしたら、カメラを△鉄塔内側に設置した効果は無かったことになります。或いは現在の高さが微妙な位置だとか・・・想像が巡ります。

Re: Mountain Remote Shackぼちぼちと - オーナーMail URL

2017/03/06 (Mon) 06:47:02
*.mesh.ad.jp

無線LAN端末と富士山カメラにPOEしている48V電源(12V→48Vコンバータ)が不良になり9Vしか出ません。
調べるとPOEで無線LANは160mAで、カメラは125mA程度あり、電源容量200mAを遥かに超えていることが分かりました。
構築時のごたごたや、カメラの雷害で確認を失念した模様です。
カメラは1月に再設置しましたが、それでも1ヶ月程度は動作していた様ですね。
同じ電源を各系統に入れるために2つ(基板)発注中です。
写真は中古ですが破格で購入した無線LAN端末(BUFFALO/WAPS-HP-G54)です。これは、別の山からの画像をリモートシャックに送るためのものです。
リピーターモードに設定し動作確認OKでした。

Re: Mountain Remote Shackぼちぼちと - オーナーMail URL

2017/02/28 (Tue) 05:51:21
*.mesh.ad.jp

山頂リモートシャック(標高400m)の80m超Windomアンテナに誘起するAMラジオ局の電力レベルをスペアナで測定してみました。
自宅(標高35m)にも同型アンテナがありますが、山頂はラジオ局が見通しになるため、当然自宅よりレベルが上がると思っていました。更に自宅は、前方500m程度の所に150m級の山がありシャドウにもなってるのです。
ところが時間(AM6時過ぎ)を合わせて測定してみると、予想とは逆で山頂側が自宅より約8dBも低い値を示しました。
中波AM放送は地表波伝搬だからでしょうか?大地の誘電率の違いでしょうか?あるいは自宅は裏山(200m級)の影響でしょうか?。
面白い結果に一喜一憂しています。
画像はリモートシャックで測定したものです。
JOPK/882KHz/10kWが-6.05dBmで受かっていますが、自宅では+1.98dBmでした。JOPKまでの距離は山頂が約16.13km、自宅は約14.43kmです。自宅の方が1.7Km短いですが、8dBは距離の差の比ではありません。

Re: Mountain Remote Shackぼちぼちと - オーナーMail URL

2017/02/23 (Thu) 09:18:38
*.mesh.ad.jp

今年になってから今朝までのリモートシャック発電機の始動データです。
○期間:2017年1月1日~2月23日(54日)
○始動回数:130回
○平均始動回数(起動までのトライ数):1.8回
○最大始動回数:10回が2回(何れも待機後4回目と2回目起動)
○緊急出向:リモートで起動出来なかった事は基本的にゼロで、緊急出向したのは燃料切れのみ。
○所見:始動出来ない時のトライは最大10回までとしている。その場合は、10数分の時間を空け再トライし全て起動している。
1月初旬、外部タンクの底がキャブレター位置にくる様に高さを設定したことで、より安定な起動が出来ている。
平均始動トライ回数は1.8回で、一番寒いこの季節(連日氷点下)にあって、ガソリン4サイクルエンジンとしては優秀だと思う。
また外部に軽4用バッテリを並列接続した事も功を奏し、セルモータ始動トルクも十分得られていると考えられる。
○課題:外部タンクのFUEL警報、その他発電機警報の個別表示。      

Re: Mountain Remote Shackぼちぼちと - オーナーMail URL

2017/02/21 (Tue) 07:47:21
*.mesh.ad.jp

昨日(2月20日)午後から晩にかけ、とんでもない風雨が吹き荒れました。
皆さまのところでは如何だったでしょうか?。
写真は今朝7時過ぎの富士山ですが、昨日の風雨が嘘の様な快晴です。
発電機も1発で回り、風雨によるアンテナ系の障害も無い様です。
気象台によれば「春一番」とのことで、これから暖かくなるのが待ち遠しいですね。

Re: Mountain Remote Shackぼちぼちと - オーナーMail URL

2017/02/17 (Fri) 20:53:37
*.mesh.ad.jp

昨日2月16日朝、発電機の起動テスト(TeamViewer経由)は問題ありませんでしたが、RS-BA1がサーバーPCと繋がりません。
その後TeamViewerでサーバーPCをリモートすると、やはり繋がらず、出勤前に緊急出向しました。起動テストの後PCが可笑しくなった模様です。
リモートシャックに赴くとPCがハングアップしており、ソフトシャットダウンが出来ない状況でした。
強制的に電源を落として再投入することで復帰しました。
何が原因か分かりませんが、電源に12Vバッテリそのものを使っているからかも知れません。本来ならインバータで15~16V程度に昇圧するのですが・・・。
それにOSもWindowsXPをCelelonで動かしていますので、Windows7でDualCore級に更新する必要がありそうです。
写真はサーバーPC。左にIP接点伝送端末とHUB、右にIC-7300等が見えます。

Re: Mountain Remote Shackぼちぼちと - オーナーMail URL

2017/02/13 (Mon) 07:40:59
*.mesh.ad.jp

2月12日、オイル交換(500cc)とガソリン補給(20リットル)を行いました。
1月18日以来の給油で、久し振りにリモートシャックへ赴きました。
山頂の朝は相変わらず氷点下です。春が待ち遠しいです。
発電機の起動は順調で、氷点下になっても殆ど1~2回の始動でかかります。
事のついでに気になっていた富士山カメラの水平をレベルを使って合わせました。
写真は今朝7時頃の富士山です。

Re: Mountain Remote Shackぼちぼちと - オーナーMail URL

2017/02/09 (Thu) 07:26:17
*.mesh.ad.jp

ローテータケーブルを製作しました。
まったく遅れ馳せながらですが、0.5sqの6芯ケーブルを23m程購入し、端末にY端子を圧着しました。
念のため伸縮チューブを被せ、居間のファンヒータの熱風で収縮させています。
近い内にアンテナが回る様になると思いますが、IP接点伝送端末との接続はI/Fリレー回路が出来てからです。
これで10MHz辺りのアクティブティが上がるかも?。

Re: Mountain Remote Shackぼちぼちと - オーナーMail URL

2017/01/28 (Sat) 17:04:14
*.mesh.ad.jp

連日好天の続く静岡です。
写真は本日14時過ぎのリモートシャックからの富士山です。7MHzでJA4PC高原OMとのラグチュウ時、リモートシャックとカメラの話になりキャプチャしたものです。
連日富士が望めるのはこの季節の特徴です。
来週はこの映像で富士山の右手にある山頂(浜石岳)で仕事があるため、この好天が続く事を願っています。
リモートシャックの朝は連日氷点下ですが、発電機EG-2600Rの調子は良好で、殆どが1~2回の始動で回っています。
印象としては夏~秋より素直な感じすらします。

Re: Mountain Remote Shackぼちぼちと - オーナーMail URL

2017/01/22 (Sun) 19:08:32
*.mesh.ad.jp

富士山カメラ復活しました。
写真は本日22日16時53分頃の撮影です。
1月後半になり、大分陽が延びましたが、17時になると富士に太陽が当たらなくなります。
カメラは前回の反省から、3角タワー断面の外には突起しない様に設置してあります。
暫く冬の富士が楽しめそうです。

Re: Mountain Remote Shackぼちぼちと - オーナーMail URL

2017/01/22 (Sun) 07:51:43
*.mesh.ad.jp

昨年秋、ネットワークカメラで雷害があり、動作NGになりました。
メーカー殿に修理依頼をお願いすると、購入価格の以上なのでビックリ。
早々に断念し、自分で部品(ネットワークパーツ)を交換することにしました(部品捜索中)。
ただ、カメラが無いと寂しいので同型(COREGA/CG-NCBU031A)を注文すると前回より更に破格。
またネット販売店で在庫を持たない様で、納期は前回購入時同様に2ヶ月半、昨日ようやく到着しました。
写真は左が自前で修理予定のNGカメラ、右が新規購入のカメラです。
近いうちに富士山カメラが復活予定です。
設置は3角タワーの内側で行う事で雷害を避ける予定です。
ちなみに雷害とは、カメラとLANケーブルの接続コネクタ(RJ-45)分での放電・黒化です。
接続先のHUBポートに障害は無く、カメラ側のポートが壊れた模様です。

Re: Mountain Remote Shackぼちぼちと - オーナーMail URL

2017/01/19 (Thu) 07:58:21
*.mesh.ad.jp

1月18日、ガソリン20リットルを給油してきました。
外部タンクのフロートは濡れておらず、既に内部タンクで動作していたと思われます。
連日氷点下5℃前後になっていると思われますが、始動は順調で殆ど1~2回目で起動しています。
5回やってダメな時がありましたが、この場合は暫く(10分程度)おいてからトライすると1~2回目で起動しました。
始動用外部バッテリの追加と外部タンクの高さ調整(キャブレター位置を意識)で、ほぼ目論見通りの動作をしている様です。
写真は給油の状況ですが、暖かくなったらこれらをケースか物置に収める予定です。

Re: Mountain Remote Shackぼちぼちと - オーナーMail URL

2017/01/10 (Tue) 07:59:41
*.mesh.ad.jp

1月8日晩~9日未明にかけて、山梨県境の山脈に雪が降りました。
写真は十枚山ほかの山々です。
リモートシャックは毎朝氷点下になっていると思われますが、発電機の起動は思いの外順調で、1回~数回のトライで起動出来ています。
一番寒くなる1月末を過ぎると、年間を通した発電機の温度特性が見えてくると思います。

Re: Mountain Remote Shackぼちぼちと - オーナーMail URL

2017/01/06 (Fri) 08:01:01
*.mesh.ad.jp

本日早朝、始動用外部バッテリの仮配線を本配線にしました。
購入したバッテリ端子のサイズが合わず、今日まで遅れていましたが、正規サイズの端子を昨日オートバックスから買い求め投入しました。
発電機をリモコンのセル起動にすると、待機電流が流れるため、外部バッテリは必須と思われます。
また太陽光発電による補完も考えたいと思います。
外部始動バッテリとオイル交換も相まって、ここ暫くの発電機始動は全て1回~4回のトライで成功しています。
たまたまでしょうが、トライ数が少ないと嬉しくなりますHi。

Re: Mountain Remote Shackぼちぼちと - オーナーMail URL

2016/12/30 (Fri) 14:51:15
*.mesh.ad.jp

昨日29日、ガソリンを20リットル給油してきました。
外部タンクは完璧に吸い上げられ空で、吸入ホースの先も乾いていました。
オイル交換のタイミングでしたが辺りが暗く先送りしました。
ところで写真はリモートシャック運用向けのスピーカー&マイクです。
YAMAHAの電話会議用PJP-10URです。USB接続ですが、専用のドライバーは不用で、USBポートに差し込むだけで認識します。
これにマウスとUSBダイアルで居間から快適なリモートシャック運用が出来ます。マイクの中でA/Dされ、IPネットワーク経由で無線機へ送られ、変調出力までデジタルです。受信は受信RF入力でA/Dされスピーカーアンプの前でD/Aです。
こんな事が10年前に想像できただろうかと、あらためて技術の進歩を感じてしまいます。

Re: Mountain Remote Shackぼちぼちと - オーナーMail URL

2016/12/25 (Sun) 19:23:33
*.mesh.ad.jp

9月に回らなくなったEG-2600R(No.2)を分解してみました。
目的は燃料を吸入出来なくなっている(弁が空かない)理由を確認するためです。
シリンダーヘッド上のカム室を開けるまで、様々な部品(内部カバー・キャブレター・セルモーター等)を外す必要があり予想以上に面倒でした。
発動機が樹脂製のカバーで覆われ冷却や防音対策が施されているのです。
それでカム室を開けてビックリ。カムチェーンが外れていました。
しかもクランクシャフトからの駆動が出来ません。
多分ギア(スプロケット)が砕けたか・・・チェーンスリッパーも脱落しているみたいで、所々にベアリングの球が転がっている状況でした。
試しにリコイルロープを引いてみても全く動きません。
これでカムシャフトが回らず弁が空かない理由が判かりましたので、写真と共にディーラーへ返送しようと思います。
これ以上の作業は時間が掛かり過ぎて自宅では困難と判断しました。
本当はチェーンケースやクランクケースを覗いてみたいところですが。
元々No.1の予備品として無償で届いたものですが、ディーラー殿がどの様な反応を示すか興味があります。No.1は動いていますが気まぐれなので・・・。
国産機ではこの様はトラブルは皆無と思われます。部品・組立・品質管理などメーカーに聞いてみたいのですが、ディーラーはそこまで明らかにしてくれません。
久し振りにシリンダーヘッド上部室までを外しました。エンジン(発動機)も無線と同じで楽しい世界だと思います。

Re: Mountain Remote Shackぼちぼちと - オーナーMail URL

2016/12/21 (Wed) 07:46:43
*.mesh.ad.jp

連日氷点下が続くようになり、ほぼむき出しの始動用バッテリの出力低下を感じるようになりました。
そこで、たまたま手元にあったほぼ新品の軽自動車用バッテリを運び込み、内臓バッテリに並列接続してみました。
未だ写真の様に仮設ですが、発電機を含めた入れ物も考えようと思います。
現在は金属箔入りのシートで囲っています。
これでバッテリは随分と余力が出てきましたが、初の越冬でどの程度のデータが取れるか興味があります。
確かにかかり難くなっています。
一般の発動機や草刈り機も同様ですから不思議な話ではないのですが・・・。

Re: Mountain Remote Shackぼちぼちと - オーナーMail URL

2016/11/28 (Mon) 07:45:58
*.mesh.ad.jp

昨朝(11月27日早朝)発電機からの受電端にノイズフィルタ(LPF)を挿入しました。
特定のバンドで、IC-7300の入力終端時のノイズレベルが、バッテリ運用時より高いからです。
発電機はインバータ式ですので内臓LPFでは限界があると思われ、受電端に挿入しました(Hot/Cold/GND)が、想定した効果が認められました。
写真は挿入したノイズフィルタで、松下のEUL-NGB30Z1(100V/30A)の物です。
大分くたびれていますが、15年程前に入手したジャンク品です。
大きさはは横が20cm程度あり、ケースの底蓋には半田が流され完全密閉されています。

Re: Mountain Remote Shackぼちぼちと - オーナーMail URL

2016/11/25 (Fri) 07:14:04
*.mesh.ad.jp

今朝(11月25日)6時の自宅での気温は1.5℃で、今季最低でした。
標高400m弱のリモートシャックはこれより2℃ちょっとは低いと思われますので、氷点下になったと思われます。
この状態での発電機起動は中々手を焼きました。
20回程度始動を試みてもダメで、10分程度間をおいて再トライすると3回目で起動しました。
この辺りの経験値を蓄積しておく必要がありそうです。
ガソリンメーカーによる着火への違いも考察したいと思います。
冷えたチェンソーや草刈り機のかかりの悪さからみたら、まだまともなのかも知れません。

Re: Mountain Remote Shackぼちぼちと - オーナーMail URL

2016/11/23 (Wed) 12:31:03
*.mesh.ad.jp

今朝の発電の動作は極めて良好です。
昨朝の緊急出向は何だったんでしょう・・・。
画像は、発電機制御をTermViewerで行っている様子です。
左のWindowがTermViewerで、サーバーPCのデスクトップを表示しています。右のWindowは、クライアントPCのデスクトップに表示されるRS-BA1の制御画面です。
RS-BA1はクライアントPCから制御するのですが、これもTermViewer経由にする手もあります。
遅延時間や使い勝手等を総合的に評価して決定したいと思います。
TermViewer経由にしておいた方が、サーバーPCを含めて手元で管理が出来るので明らかにグッドです。
それにしてもIP接点伝送は無線LAN経由だと「通信タイムアウト」の嵐なのに、TermViewer経由では問題なく非常に良好です。おまけにクリックボタン状況を保存しているので使い勝手もグッドです。
将来的には全てTermViewer経由にするかも知れません。

Re: Mountain Remote Shackぼちぼちと - オーナーMail URL

2016/11/23 (Wed) 01:23:25
*.mesh.ad.jp

11月22日晩、ダメモトと再トライすると何と直ぐ起動できました。Why?です。
狐か狸に化かされている感じで不思議なのですが復活です。
一寸解せませんがこれで暫く様子を見ることにしました。
また軽自動車用バッテリは、内部バッテリとパラって始動用バッテリの強化に充てる予定です。
それにしても不思議です。リモコン小器やリモコンRxの週が数が寒さで動いたとか、電波が出なかったとか・・・他に考えられません。

Re: Mountain Remote Shackぼちぼちと - オーナーMail URL

2016/11/22 (Tue) 08:00:55
*.mesh.ad.jp

暫く好調だった発電機ですが、11月21日朝からリモコンでセルモータが回らなくなりました。
今朝確認すると、手動でリコイルを引くと一発起動でしたが、セルモータがローカル操作でも回りません。
当然ですが起動用バッテリの電圧やそのヒューズはOKです。
内部の問題と思われます。
いよいよ分解でしょうか・・・楽しませてくれます。
そう云えば昨朝、リモコンでセル起動したまま(エンジン回らず)通信タイムアウトとなり、セル起動のまま(制御画面上)30分程放置してしまいました。この時間だとバッテリは放電して尽きてしまう筈(場合によってはバッテリヒューズ断)ですが、そうなっていません。実はそれを予想してで軽自動車バッテリを持ち込んだのですが、取り越し苦労でした。原因は他にありそうです。

Re: Mountain Remote Shackぼちぼちと - オーナーMail URL

2016/11/19 (Sat) 07:57:47
*.mesh.ad.jp

サーバー側(山側)のRS-BA1が動作停止し、OSは動いている・・・。
実は昨夜発生し、リモート操作が出来なくなりました。
この場合、TermViewerなどのデスクトップリモートでサーバーPCを覗き、RS-BA1を再起動する事で復帰できます。
デスクトップのリモートが出来ないと全くお手上げ(緊急出向)なので、時間の有るときに接続できる環境を整えておくとFBです。
なおTermViewerでつないで、サーバーPC経由でIP接点伝送装置のリモート制御をおこなうと、直接つないだ時に時々発生していた「通信タイムアウト」から回避できることが分かりました。
参考まで。

Re: Mountain Remote Shackぼちぼちと - オーナーMail URL

2016/11/18 (Fri) 07:56:52
*.mesh.ad.jp

登録免許税について記します。
500Wを超える無線局(500Wは含まれない)の「新規開局」には登録免許税が必要となります。
落成検査後に総務省から案内があり、落成日から1ヶ月以内に納付する必要があります。
ちなみに1KWの場合は¥30Kとなり、登録免許税を納めた場合は、開局申請料¥8.1Kは還付されます。
この税を避けるには、当初は200W以下で申請を行い、落成後に変更申請で1KW局にする手があります。殆どの局はこちらのプロセスを踏んでいると思います。
今回の開局申請(既に1KW固定局・50W移動局保有)は、2.4GHz帯無線LAN(Wi-Fi)を専用線として使用し、通信所から送信所設備(無線機・発電機等)をリモートするなど、地方総通では判断できない部分があり本省の判断を仰いでいます。
このことは、200W以下でJARDかTSSへ申請しても、すんなり免許が下りるとは限らないことを意味している様な気がします。
東海総通担当者は、直接1KW局を申請して頂いた方が、入念なチェックや確認が可能で好ましいとも言われています。
登録免許税は本来、全ての無線局の開局に課せられるものだが、500W以下の無線局については免除扱いになっていると言うのが総通殿の考えの様です。
以上参考まで。

Re: Mountain Remote Shackぼちぼちと - オーナーMail URL

2016/11/08 (Tue) 04:08:48
*.mesh.ad.jp

BIRD43を出力系に入れていましたが、DAIWA/CN-101Lに交換しました(11/6)。
その理由はクロスニードル・メーターで進行電力と反射電力が同時に見られるからです。
将来無線機用のIPカメラを設置したら、IC-7300の面と一緒に撮影する計画です。
それとくたびれたCN-101L(15年程前、東京単身赴任中に購入)の有効活用・・・壊れても良いと思って。
写真はIC-7300の上にセットしたCN-101L。
自宅でBIRD4410Aで校正しましたが、随分とズレを感じました。

Re: Mountain Remote Shackぼちぼちと - オーナーMail URL

2016/11/05 (Sat) 21:00:15
*.mesh.ad.jp

発電機のガソリンを2回給油(約40リットル)したところでオイル交換(0.5リットル)を励行することにしています。
時間でみると約50時間程度でしょうか。
本日11月5日夕刻、燃料給油に合わせてオイル交換してきました。
既に日没であっという間に真っ暗になってしまいました。
写真はリモートシャック前から、NTT山原無線中継所方向を撮影したものです。
右下の明りは新東名、左は清水区市街方面です。
朝の気温が10℃を割る様になりましたが、発電機の始動は殆どの場合1~3回程度のトライで起動し、長くても10回程度で起動しています。

Re: Mountain Remote Shackぼちぼちと - オーナーMail URL

2016/10/29 (Sat) 07:15:52
*.mesh.ad.jp

リモコン小器が発する電波をスペアナと受信機で確認しました。
周波数は433.856MHz付近で、電波形式はFMと思われます。
変調音はブーと言う感じで矩形波で変調されている感じです。
2つのボタンで中心周波数が10KH程度代りますが、レベルも変わり妙です。
マニュアルには315MHzと有りますので、これ完全な偽りです。同様に変調はASK(FM)、出力は10mWとなっています。
周波数安定度は良くなく、ボタンを押し続けると周波数が数KHz高くなっていきます。
しかしアマチュアバンドの中に堂々と周波数を設定してしまう感覚が信じられません。
微弱だからよしとしているのでしょうか。

Re: Mountain Remote Shackぼちぼちと - オーナーMail URL

2016/10/27 (Thu) 07:52:38
*.mesh.ad.jp

亜弁堂さん 

こちらに転記させて頂きました。

>細かな御説明をありがとうございます。
>細かなチャタリングの可能性ありとのことで、リモコンの内部処理等も怪しそうですので悩み所ですね。
>PS:完全なタヌキ状態で数年前から、毎回、興味深く拝見していおります。

昨朝確認したところチャタリングではなく、リモコン小器単体の問題の様でした。
それで今朝予備の子器に交換してOKとなりました。
この子機は433MHz辺りの周波数を使っている様なのですが、詳細は分かりません。
分かっているのはSFR433Dと称するデバイスを使っている事だけです。
http://www.szhywd.com/FILE/WUXIAN/R433.92_01.PDF
ちょっと調べてみようと思っています。
写真は今朝6時半頃、リモートシャックでの作業の模様です。
色々な事があり勉強になります。

Re: Mountain Remote Shackぼちぼちと - オーナーMail URL

2016/10/25 (Tue) 09:57:59
*.mesh.ad.jp

亜弁堂さん

はじめまして(?)書き込み有難うございます。
リモコン子器のロジックはしっかりとターンし、制御出力表示のLEDを点灯させていますので、リレー接点側には問題は無いと考えていましたが、色々考えてみると以下の中間総括です。

疑っているのは瞬間的なチャタリングです。
この発電機の起動(始動)は、リモコンの起動SWを2度押し(モールスで言う--/Mかゆっくり目のI)して行います。
この時チャタリングで複数のON/OFFが短時間に発生した場合の動作仕様は不明です。(肉眼ではLEDの瞬断は確認できない、何らかの方法で実験したい・・・)
そして仰せの通り、微弱電流ですから、チャタリングの出方も複雑と思われます。
他の動作(停止・CW/CCWなど)は一度リレーを介しても、単純なONとOFFなので問題ないと考えられます。
当初よりリレーは使いたくなかったのですが、接点にフィルタをかませるか、最後はフォトカプラにしようと思います。
接点でシリーズ情報を送る場合は、努めてリレー接点の取り扱いには注意しなければ行けませんね。
果してどうなるか、結果をお楽しみに。でも他にも要因があるかもです。

Re: Mountain Remote Shackぼちぼちと - 亜弁堂

2016/10/24 (Mon) 19:06:54
*.ocn.ne.jp

毎回、楽しく拝見しております。

今回の事象はリレー接点の最少開閉電流の問題ではないでしょうか??
通常、微小電流を扱うリレーは金クロスバツイン等の相応な接点材質と構造が要求されます。
リレーのカタログを覗くと、微小電流の開閉が可能なリレーは最少扱い電流に関する規格が記載されています。

以上、既にご存知でしたらお許しください。

Re: Mountain Remote Shackぼちぼちと - オーナーMail URL

2016/10/24 (Mon) 07:56:46
*.mesh.ad.jp

色々な事があるものです。また不思議な現象です。
先日リモコン子器の電池を交換し元気いっぱいになったのですが、時々発電機起動が出来ない事があります。
出向して調べると、ネットワーク経由で制御した接点情報はリモコン子器へ渡され、しっかりとLEDが点灯します。しかしウンでもスンでもない事があるのです。
この時リモコン子器のボタンを押すと正常に子器LEDが点灯します。そして発電機セルモータを正常に始動させます。PCからの制御結果と全く同じ振る舞いに見えますが、違いがあるのです。
電気的には子器のスイッチに並列にリレー接点をパラっているだけです。
不思議で、キツネかタヌキに化かされた様な気持ちです・・・確かにこの山にはタヌキが多く夜はほぼ遭遇します。
秋祭りも終わったので、頭を整理して再挑戦します。
ちなみに他の制御(停止・左旋・右旋・発電誘起・温度異常)はOKなので益々悩みます。小器にはそんな複雑な手は加えてありませんので・・・。

Re: Mountain Remote Shackぼちぼちと - オーナーMail URL

2016/10/18 (Tue) 07:51:57
*.mesh.ad.jp

昨日あたりから、発電機の始動動作がどうもイマイチと思い今朝赴くと、EG-2600Rのリモコン電池に殆ど力が有りませんでした。
続けて押すとLEDが点灯しない状況で、何回も続けると全く点かない状況です。
予備のリモコンの電池を投入して元気になりました。
写真は購入当初に撮影したオリジナルの無線リモコン内部です。

Re: Mountain Remote Shackぼちぼちと - オーナーMail URL

2016/10/16 (Sun) 08:49:48
*.mesh.ad.jp

写真が貼り付きませんでした。
再トライしました。
本日16日も快晴で同様の富士が望めました。
自宅の気温が昨日は11℃、今朝は13℃でしたから、山頂(リモートシャック)は10℃を切ったと思います。
何れも発電機EG-2600(No.1)は一発起動しました。

Re: Mountain Remote Shackぼちぼちと - オーナーMail URL

2016/10/15 (Sat) 08:37:03
*.mesh.ad.jp

昨晩は満点の星空で、今朝は気温11℃と今期最低。
もしやとリモートシャックのある大峰へ上ると写真の様な快晴。こんな天気は何カ月振りだろうか。時間は6時半を過ぎた辺り。
ひょっとしたらと10MHzを聴くと、10.105MHzでS9YYが強力に入感している。
今日は地元の豊年祭でPAを担当する事になっていて、これから音源の確認と機材準備、午後からセッティングに出掛ける。

Re: Mountain Remote Shackぼちぼちと - オーナーMail URL

2016/10/12 (Wed) 07:58:07
*.mesh.ad.jp

山田さん

山の受信状況はIC-7300(ノーマルゲイン)のSメータでノイズフロアはS=1以下、信号はほぼ599でした。
プリアンプを入れてようやくS=1を飛び出す程度で、ノイズの少なさは圧倒的でした。

Re: Mountain Remote Shackぼちぼちと - JA2IYJ/1 山田健Mail

2016/10/11 (Tue) 12:57:36
*.nttpc.ne.jp

今朝のS9YYは10MhzでJAサービスしていたみたいですね。私もHexBeamで聞いてみましたが、00Z頃でも599で入っていました。 特に山の上に上る必要もなかったようなCondxでしたね。 

Re: Mountain Remote Shackぼちぼちと - オーナーMail URL

2016/10/11 (Tue) 07:16:23
*.mesh.ad.jp

都竹さん
ご支援有難うございます。是非2Wayリモートでお願いします。
取り敢えず落成出来ましたが、これから先の方がむしろ課題ですね。ローテーターとか、汎用リモート環境の改善とか・・・。

青木さん
友人からは、確かに無線設備より、発電機に関する声が多いです。普通は諦めるとかやらないとかHi。そのご毎日動作確認のためオンエアを続けています。ガソリン発電機は生き物見たいで、本当に手が掛かりますHi。

山田さん
S9YYは先ほど(7時過ぎ)10MHzでQSOしてきました。朝の雑用をしながら呼んでみました。ビームは北西固定でした・・・この方向で良かったのかしら。受信音は収録しましたので、何処かにUpします。


Re: Mountain Remote Shackぼちぼちと - JA2IYJ/1 山田健Mail

2016/10/10 (Mon) 07:14:30
*.nttpc.ne.jp

望月さん、
早速ですが、DXはどんな具合に聞こえるのでしょうか? 朝方にLowBandでS9YYが出ている様なので、どんな様子に聞こえるのかパナアダプターの様子と音を公開していただけると参考になるかも、、、。 当方は20m以上しか出れないので比較はできませんが、、、。

Re:検査合格お目出度うございます - JJ1PJN/青木

2016/10/09 (Sun) 21:04:38
*.t-com.ne.jp

自家発をリモート運用されているハム局の話など、聞いたことがありません。
一段落されたらCQ誌に投稿されたらいかがでしょうか。
今話題のスプリアス測定は無かったようですね。
その内、3.5MHzあたりでお会い出来ればと思っています。73!

Re: Mountain Remote Shackぼちぼちと - JK2SHZ/都竹

2016/10/09 (Sun) 16:55:32
*.bbtec.net

検査合格おめでとうございます。
落ち着きましたらリモート同士でQSOお願いします。

Re: Mountain Remote Shackぼちぼちと - JA2IYJ/1 山田健Mail

2016/10/09 (Sun) 11:03:43
*.nttpc.ne.jp

落成検査合格おめでとうございます。
v1.14の件ですが、主として画面表示の不具合の修正のようです。(私の見たWEBのアドレスが見つからないので申し訳なし)  IcomはDSPの部分とかについては、もう完成の域で修正の必要は無いのかもしれませんね。

Re: Mountain Remote Shackぼちぼちと - オーナーMail URL

2016/10/08 (Sat) 10:31:47
*.mesh.ad.jp

新規開局の落成検査、昨日(7日)無事指示事項無しで合格しました。
今朝は朝から雨で時々強くなります。昨日は好天で、本当に良かったと胸をなで下ろしています。
送信所(山頂)では、工事設計と現物の照合(切替系統も確認します)、全バンドで最大出力確認が行われ、通信所(自宅工房)では、50MHzと14MHzで実通信テスト(静岡市駿河区のお馴染み局に要請)が行われました。
無線検査簿を用意したのですが、現在は「無線局検査結果通知書」がその代わりになっている様です。免許状と併せて受領しました。
これで晴れて開局となりましたが、1kW局の新規開局のため納税の指示があるようです。
その他、検査に直接関係の無い部分の作業や不具合対策を幾つか残しており、引き続きこのページは継続します。
写真は無線局免許状と無線局検査結果通知書です。

Re: Mountain Remote Shackぼちぼちと - オーマーMail URL

2016/10/07 (Fri) 12:39:24
*.mesh.ad.jp

山田さん

そうですか1.14が出たんですね。
早速VerUpしてみます。
IC-7300の場合はSDカードにファームアップデータを入れ、本体に差し込んで読み込みます。
山の上でインターネットが使えますので、SDカードとスロットがあれば直ぐ出来ます。
劇的な改善があるのでしょうか。
今日は天気も回復し、朝は冷え冷えしました。
13時に総通さんをお出迎えにJR清水駅まで行ってきます。

Re: Mountain Remote Shackぼちぼちと - JA2IYJ/1 山田健Mail

2016/10/07 (Fri) 09:46:10
*.nttpc.ne.jp

因みに、Flex6XXXではクライアントソフトを立ち上げて、サーバーに接続するとサーバー側のFirmwareのバージョンをチェックして、クライアントのバージョンと異なる場合にはupgrade/downgradeのボタンがconnectの代わりに表示され、クリックするとupgrade/downgradeが行われます(クライアントソフトにfirmwareのbinaryが含まれていて、必要な時にuploadするようになっている)。 要するにネットワークに接続されていればアップグレードが可能。 
ここの部分は最初からですが実に確実に動作してくれて、今まで全く問題が無いので感心しています。

Re: Mountain Remote Shackぼちぼちと - JA2IYJ/1 山田健Mail

2016/10/07 (Fri) 08:19:16
*.nttpc.ne.jp

IC7300のFirmwareが1.14にバージョンアップしているみたいですよ。 このようなFirmware version upにリモートシャックではどのように対応するのか、考えておかないといけませんね。 一度リグを下して自宅に持って行き、、、はちょっと大変。





Re: Mountain Remote Shackぼちぼちと - オーナーMail URL

2016/10/07 (Fri) 04:43:00
*.mesh.ad.jp

10月5日朝、朝のお勤め(発電機起動)をして停止動作をするとリモコンが繋がらない。
RS-BA1のIC-7300リモートは正常に動作。
昨晩は良好に動作し、関西と中国方面のOMと3.5MHzでラウンドテーブルしたのに・・・。
緊急出向するとIP接点伝送端末に電源が入っておらず、ウンでもスンでもない。
無理を承知でデモ品を送って貰い、6日晩までには復旧させた。
メーカー殿の素早い対応に感謝している。
写真は不具合品を分解した様子。DCコネクタと金属ケースに放電痕がありビックリ。
テスターで電源端子を当たると完全にオープン。
同じ電源やHUBから分配されている機器は問題が無く、その原因に興味が沸く。
これで何とか7日の落成検査を迎えられる。

Re: Mountain Remote Shackぼちぼちと - オーナーMail URL

2016/10/03 (Mon) 07:41:45
*.mesh.ad.jp

色んな事が有るものです。
昨日晩、急にリモートシャックがアクセス出来なくなりました。
無線LANの伝搬は良いのに、PCや接点伝送端末にPingが通りません。山側から自宅へも繋がりません。
赴いてPCと接点伝送端末やHUBの電源を再投入すると復帰しますが、暫くするとダメです。
色々試した結果、最後に現在不具合中(9月28日朝までOKだった)の富士山カメラの電源を切るとOKになります。
どうやら自分自身の不具合以外に、HUBを占有してしまう妙な信号を発している模様です。
最後に山を下りたのが写真で2日23時頃。
それまで5回も往復し、朝のテストと昼の農作業(伐採木廃棄2回)を含めると、この日は8回も往復したことになり苦笑しています。

Re: Mountain Remote Shackぼちぼちと - オーナーMail URL

2016/10/02 (Sun) 19:59:02
*.mesh.ad.jp

回らなくなったEG-2600R(No.2)が気になり突いてみました。
キャブレターの底を外すと、しっかり燃料が来ておりフロートも軽快です。
では何故?と今度はキャブレターを外して、シリンダー側に吸入されているかを確認しましがこれが全くダメ。
写真の指差ししている所ですが、リコイルを引いてピストンを動かしても吸入しません。
全く変化が有りませんから、どうやら弁が閉じたままの様子です。
これじゃ回る筈がありません。
早々に写真を添付してディーラーへ報告する予定です。
このエンジンの内部構造がどうなっているか分かりませんが、昔流に言うと吸入側のロッカーアームかカムロッドが折れたとか、カムが空回りしているとか・・・。
色々楽しませてくれます。

Re: Mountain Remote Shackぼちぼちと - オーナーMail URL

2016/10/02 (Sun) 19:40:51
*.mesh.ad.jp

今朝は雨でした。
ここ数日雨か曇天で、発電機がNGのためソーラー発電が気掛かりでしたが、PCやHUB類の待機電力は確保出来ている様です。
今朝も6時過ぎにリモートシャックへ赴き発電機と闘ってきました。
その結果不具合は無事解決し、午前中1.9MHzを含む数局のOM殿よりリポートを頂戴しました。
発電機(EG-2600R/No.1)の不具合は点火プラグキャップの緩みでした。
時々は回るので妙だなとは思っていましたが、まさか外れかかっていたとは。
オープン型の発電機なら直ぐ気付くのでしょうが、カバーで囲まれた本機の様な形のモノは要注意ですね。
ひょっとしたら、前回整備(プラグ交換・オイル交換等)以降ずっと可笑しかったのかも知れませんね。
写真はタワー下でオイル交換作業中の様子です。オイルの抜き出しは発電機を傾ける必要があるので、線用のポンプが欲しいところです。
これで何とか落成検査を迎えられそうです。

Re: Mountain Remote Shackぼちぼちと - オーナーMail URL

2016/09/30 (Fri) 08:01:17
*.mesh.ad.jp

9月28日に、先日投入したEG-2600RのNo.1が始動出来なくなりました。
29日朝と今朝30日対応しましたが回りません。
時々回ろうとしますので未だ全滅ではありませんが、使えません。
道具を持っていかなかったので確認できませんが、点火プラグかも知れないです。
しかし、10月7日に検査を控えているのに意外とのんきなもんです。
ダメだったら3相200Vの発電機を使おうと考えています。
リモコンは出来ませんが検査には事足りると考えています。
念のため1年振りに回しましたがOKでした。3相で4.5KWですが、1相のみの運用は2.6KVAまでOKとマニュアルにあります。
また100V/500VA出力もありますので便利です。
写真は28日朝6時頃の写真で、山頂は霧に包まれていました。

Re: Mountain Remote Shackぼちぼちと - オーナーMail URL

2016/09/26 (Mon) 07:57:20
*.mesh.ad.jp

無線LAN端末を交換して富士山カメラの動きが良くなったのですが、その半面IP接点伝送装置から「通信タイムアウト」が頻繁に出るようになってしまいました。
LAN端末の設定をいじってもらちがあかないため、以前より気になっていた山側のパラボラアンテナの方向調整を、25日早朝に行いました。
タワーは真南に三角形の頂点があるのですが、自宅は気持ち東に寄っています。そのまま頂点にアンテナを固定すると当然芯がずれますが、2.4GHzだからまぁ良いか!でした。
アンテナの水平方向の調整機能は元々設けて無いため、写真の様に樹脂板をクランプ部に挟み込み微調整しました。
これにより-58dBm程度の受信レベルが-53dBm程度に上昇しました。
ところが「通信タイムアウト」については全く改善が見られません。RS-BA1によるIC-7300のリモート運用は全く問題が無いので、果して?です。
元のJUNK端末に戻そうか、接点伝送装置のメーカーに訪ねようか、良い設定が有るのかどうか・・・試案中です。

Re: Mountain Remote Shackぼちぼちと - オーナーMail URL

2016/09/24 (Sat) 10:20:15
*.mesh.ad.jp

昨日23日(金)午後、総通殿より10月7日(金)に落成検査を行いたい旨連絡があり、了解の返事を送りました。
検査日が決まるとやや緊張するものですね。
朝6時前にリモートシャックへ赴き、昨日雨の中で作業した配線の修正(発電機起動・停止が逆だった)をしてきました。
念のため持参したPCで発電機の起動そしてHPA-ON等を行い、負荷を掛けて自宅へ戻り、HPA-OFFに発電機停止動作を確認しました。
写真はリモートシャックロッカーのHPA面の様子です。

Re: Mountain Remote Shackぼちぼちと - オーナーMail URL

2016/09/23 (Fri) 08:02:06
*.mesh.ad.jp

発電機(EG-2600R/No.2)が急に回らなくなり、本朝雨の中、代替え(Eg-2600/No.1)と交換してきました。
ワイヤレスリモート子器は其々専用のため、昨晩、急きょNo.1用のリモートからリード線を引き出す工作を行いました。
こうなっても良い様にリード線部を中継コネクタにする予定です。現場での半田付けは余りにも非効率ですからHi。
写真はNo.1とNo.2のリモート子器ツーショットです。

Re: Mountain Remote Shackぼちぼちと - オーナーMail URL

2016/09/18 (Sun) 12:06:58
*.mesh.ad.jp

17日の未明にベアフットのバッテリ運用で、たまたま10MHz/CWで聴こえたA93JAと交信したのが災いしたのか、その後暫くするとリモートシャックに繋がらなくなりました。
5時半頃赴くとチャージコントローラーが出力を遮断していました。
ローカルで発電機を回すと数分の内に復活し、PC他の待機電力が供給されました。
考えると、ここ暫く曇天や霧混じりの天気が続いているため、日中の太陽光による充電量が急激に落ちていた模様です。
こう言うときは、計画的に発電機を回して充電をする必要を感じました。
 またこう言う天気のときは、短時間運用や受信だけでも発電機を回さないといけないと反省していんす。
 写真は事のついでにEG-2600Rのオイル点検をした様子です。オイル上がりを嫌いオイル量はゲージの下部に掛かる程度ですが、当初より量は減っていません。ただエアフィルタ付近からのオイルがオートチョーク制御のケーブルコネクタに数滴垂れているのを初めて確認しました。

Re: Mountain Remote Shackぼちぼちと - オーナーMail URL

2016/09/15 (Thu) 07:38:47
*.mesh.ad.jp

青木さん

御無沙汰です。
紆余曲折ありましたが、何とか落成検査待ちまでこぎ着けました。
アマチュア的にはそこそこのバランスで仕上がっていると思います。つまり欲を出すとバランスが崩れコストが膨らんでしまう・・・と。
家から車で10分で行けることも幸いしています。
雷は一番手ごわいと思います。直撃は神に祈るしかないと思いますが、誘導が装置に侵入しない対策は必須だと思います。
幾度か雷を体験しましたが、今のところ無線機もPC群も大丈夫です。
山頂でしかも尾根が近い市街地をシャドウにしてくれているので、実家のノイズフロアとは比較にならない低ノイズです。
その代わり、発電機のノイズ(それなりに低レベルですが)が気になってきますね。
今朝は無線LAN端末の山側(写真)を交換してきました。これで富士山カメラが動画で届くようになりました。
色々勉強になることが多く、日々修行の様な生活ですHi。

Re: EG-2600Rの詳細な運用報告、参考になりました - 青木/JJ1PJNMail

2016/09/14 (Wed) 10:42:23
*.t-com.ne.jp

 久しぶりです。いつの間にか立派な無線局が出来上がっており、さすがです。
特に、EG-2600Rの運用リポートは大変良くまとめられており、製造メーカーも欲しがるのでは? 今後の品質改善のため、提供されたらと思いました。
 現役のころの昔の会社では、夏の午後はいつもゴロゴロとカミナリ様がやってくるので、カミナリ対策としていつも職場と山の上のTV送信所は自家発をリモコンで待機運転していました。もちろんプロ用の発電機だったので一発で起動しなかった事など一度も無く、それが当たり前と思っていました。市販の小型発電機についても、今まで以上に品質の良い物がより安価に販売されることを願っています。

Re: Mountain Remote Shackぼちぼちと - オーナーMail URL

2016/09/14 (Wed) 01:44:52
*.mesh.ad.jp

EG-2600Rのご機嫌

今年4月17日に受領し、当初はどうなるかと思っていたら22日に代替機(予備品として)まで送られてきたEG-2600R。
*発電機のリモート制御が可能になった8月1日から1ヶ月半の始動時の「印象」を記す。
①概ね1回または2回の始動操作で発電誘起まで達する・・・普通のリコイル式以上の成績と思われる。
②多い場合でも4~5回程度の始動操作で発電誘起まで達する・・・普通のリコイル式はこんなものか。
③10回の始動操作で回らなかった場合は時間(数時間~半日)を置いてから挑戦すると、ほぼ上記のごとく始動が出来る。
④10回の始動操作で回らない場合で急ぐ場合は「緊急出向」(車で10分)し、開いてしまった電磁バルブを手動で閉じてから始動するとほぼ100%の確立で一発始動する・・・1ヶ月半で緊急出向したのは2回(確率は低いがゼロにしたい。)
⑤セルモータ始動に失敗した場合は電磁スロットルが開いた状態のままになる。通常の始動は閉じた状態から始まるので、失敗した場合は手動で戻してやることが回復を早める。
⑥セルモータは長時間回さず1秒以上回さないことがコツ(5~10秒も回すと始動用電池の消耗が激しい)。
⑦ガソリンはメーカー間で相性に違いが見られるので、各社ガソリンを入れ替えて試し最適な相性を見つけると良い。
⑧EG-2600Rは屋外で常時天候の変化にさらされ条件としては良くないが、それでもまずまずの動作を示していると言えそうだ。
⑨現在代替として受領したNo.2/EG-2600Rで運用中、当初機(No.1)は自宅スタンバイ状態にあるが、時々始動テストを行っている(当初機投入時は無線リモコンごと入れ替える)。
⑩ちなみに発電機の始動操作は毎日最低2回以上行っている。1回の始動で発電する時間は最低で30分程度、長い場合は3時間程度。バッテリ充電がソーラー電源と並列に行われるが、待機電力は安定に確保されている。

Re: Mountain Remote Shackぼちぼちと - オーナーMail URL

2016/09/13 (Tue) 07:58:26
*.mesh.ad.jp

新しい無線LAN端末(Buffalo/WAPS-HP-G54)を実装する段になり、アンテナコネクタを覗くとギョッ!。
なんと見た目はSMA-Jだけど良く見ると中央のコンタクトのみP。
作業を断念して、純正の変換コネクタを送って貰った。
写真はその変換コネクタの様子。
どうしてこんなに面倒な事をするのだろうか。一般的な方向性にしておけば良いのに。
ネットを閲覧するとその方向性で戸惑った方が結構いらっしゃるようだ。
昨日届き、今朝実装しようと意気込んだが大雨で延期となった。

Re: Mountain Remote Shackぼちぼちと - オーナーMail URL

2016/09/08 (Thu) 05:40:01
*.mesh.ad.jp

落成検査は10月4日以降になる模様です。総通担当者より先週末連絡がありました。詳細日は検討中です。
写真はAmazonで購入した無線LAN端末です。現在設置しているsymbol社のSpectraum24/High Rateは、2000年頃の製品で速度が思う様に上がりません。
IC-7300他無線系のリモートは問題ないのですが、富士山カメラの動画が約30秒おきの静止画になってしまいます。
この問題をクリアするためにバッファロのWAPS-HP-G54(業務用)を購入してみました。
相互にMACアドレスを設定し、1:1の通信のみに設定し、単純なLAN(イーサーネット)コンバーターとしています。
写真は設定を終わり、隣り合わせでテストしている様子です。
有線の変わりない伝送が出来ていますが、実装したらどうなるか楽しみです。

Re: Mountain Remote Shackぼちぼちと - オーナーMail URL

2016/08/27 (Sat) 15:01:10
*.mesh.ad.jp

予備測定データをとってきました。
全バンド何となく1kW前後に収まるようにALC設定しています。
HL-2.5KFXは効率があまり良くないので、発電機がやや悲鳴を上げています。
このデータで本日付の落成届を書きました。
これで落成検査待ちとなります。

Re: Mountain Remote Shackぼちぼちと - オーナーMail URL

2016/08/27 (Sat) 10:27:13
*.mesh.ad.jp

写真は昨朝のアース強化で設置したアースプレートです。
リグとかアンプ等を渡して行くやり方はどうもイマイチで、この様なやり方をしています。
一番左がタワー接地(電源・発電機含む)で、それ以外はリグやリニアアンプにつながっています。空きは収容箱(物置)用で、調査のために未だつないでありません。またCMC(コモンモードチョーク)処理はしていません。
保安上とノイズ対策上アース回路は順番や取り方も含めて考慮されるべきだと思います。
今日27日は最終的な予備測定データを取得し、落成届を作成する予定です。

Re: Mountain Remote Shackぼちぼちと - オーナーMail URL

2016/08/26 (Fri) 08:06:13
*.mesh.ad.jp

昨晩ACCボックスのRF対策(パスコン・FB追加)を行いました。
今朝実装し、アース回路の強化を行った結果、昨日問題の有った21/24/28MHzも問題なく動作するようになりました。
これでデータ取得しました。24MHzまでは1KW、28MHzは850W、50MHzは1KWにセットしました。
28MHzが伸びないのは元々のHL-2.5KFXの特性です。28MHzで1KWに合わせ、それ以下のバンドをALCで1.2KW以下に抑え込む事も、検査までに考えようと思います。
写真は朝のリモートシャックの様子です。

Re: Mountain Remote Shackぼちぼちと - オーナーMail URL

2016/08/25 (Thu) 07:49:30
*.mesh.ad.jp

朝5時半にリモートシャックへ制御PCを持参して赴き、予備測定を始めました。
終段デバイスの電圧・電流(入力)と出力を測りました。
ALCは7MHz辺りで1050W程度に抑え込むよう設定しています。
ところが、1.9から順調にデータを取得してきたのですが、21/24/28で回り込みがある模様でリレーボックスのリレーがガチャガチャし、HPアンプのプロテクションが働きます。
リレーボックスをスルーにするとOKですから、もう少しRF対策を真面目にやることにします。
50MHzは問題なくデータが取れました。
写真は50MHzのモノです。約900W出力(入力50W)していますが、最終的には1000Wにして制限をかける予定です。
簡単に終わるものと思ってましたが、もう少し真面目にやれと言う事なんでしょうかHi。

Re: Mountain Remote Shackぼちぼちと - オーナーMail URL

2016/08/24 (Wed) 20:08:43
*.mesh.ad.jp

連動ケーブルを持ち込んでテストすると妙!。
松下のAR型リレーには極性があるのだが、どうもドライブ側と不一致している模様。
本朝5時にリモートシャックへ赴きクロスケーブルを挿入すると案の定。
それで、DCプラグの接続を反転させるために発電機を回し、雨の中半田付けが始まった。
ところが、リレー2個ドライブの系統(50MHZ)で、アンテナ切替とHPA切替のコネクタ接続が逆と判明。
ケーブルに個性を付けてしまうのは美しくないので、今日は暫定でクロスケーブルで対応。
後日リレーボックスかACCボックス内の配線を統一することにした。
松下のAR型リレーは面白く、極性を間違えると動作しない。便利そうだが気を付けないと回り道にハマる。
写真は雨の中、物置の屋根で半田ごてを温めている様子。
基本的な制御動作は確認できたので、いよいよ予備データの測定を始める予定だ。
左の黒いJは傘の柄。

Re: Mountain Remote Shackぼちぼちと - オーナーMail URL

2016/08/21 (Sun) 19:29:42
*.mesh.ad.jp

8月21日(日)もやたらと暑く、日が傾いた15時過ぎより以下作業を行いました。
①ハムフェアで購入のマスト足場の設置
②50MHz/HB9CV正規位置へ移動
③50MHz&10MHz/HB9CVの同軸ケーブル引き込み
④10MHz/HB9CVのフロントエレメント角度修正
HB9CVはそれぞれバンド内下方に共振点がありそのSWRはほぼ1:1で良好です。
50MHz/HB9CVは10D-FB、10MHz/HB9CVは8D-FB、マルチバンド/逆V_Windomは5D-2Wで引き込んでいます。
ここまでやったのにアンテナ切替リレー箱用のDC制御ケーブルを失念し、未だ自動切替が出来ません(Windomのみ)Hi。
写真は18時頃の撮影で、フロントエレメント基部を角材で叩き角度を修正した10MHz/HB9CVが見えます。もう少し叩いても良かったかも・・・。
この後バンド切替にアンテナ切替が連動する確認を行い、続いて予備データ測定を行えば来週中に落成出来そうです。
ノイズ対策やローテーター制御は落成検査には無関係なのでゆっくり対応する予定です。
ところで台風が接近しています。最初の試練になりそうです。

Re: Mountain Remote Shackぼちぼちと - オーナーMail URL

2016/08/19 (Fri) 02:19:25
*.mesh.ad.jp

18日早朝、ロープによる仮止めをUボルトでクロスマウントを固定してきました。
エレメントの片側が落下時に動いてしまったのか、やや並行で無くなってますねHi。
同軸は8D-FBのありものを下ろしましたが、物置の屋根までしか届かず苦戦中。タワートップに中継コネクタパネルを設けようと思います。
なおこの日、試験電波****届けを発送しました。

Re: Mountain Remote Shackぼちぼちと - オーナーMail URL

2016/08/17 (Wed) 07:57:12
*.mesh.ad.jp

今朝10MHz/HB9CVタワートップに上げ仮止めしてきました。
実は昨朝トライしたのですが、不注意で林の中へアンテナを落してしまい(地面までは落ちません)、今朝はそのリベンジでした。カメラ用48V電源のノイズ対策(コモンモードチョーク挿入)が上手く行き気を良くしたついでに「上げてみよう」と思ったのが運のつきで、思い付きの行動は良くないと反省しきりです。
それで今朝仕切り直ししてきました。
仮止め・・・クロスマウントのUボルトを荷上げするのを失念したため、ロープで括りつけてあります。
今晩か明日には正式に固定しますが、それに合わせて同軸も下ろす予定です。

Re: Mountain Remote Shackぼちぼちと - オーナーMail URL

2016/08/15 (Mon) 02:18:46
*.mesh.ad.jp

夏休みの最終日、10MHzのHB9CVをタワー途中まで上げ宙吊り状態にしました。
孫や家族対応で時間が取れず、早朝と夕方のみしか作業が出来ませんでした。
近日中に、トップまで上げる予定です。
この14日は朝から曇りで時折霧雨があったのですがり、前日までとは打って変わった天気でした。
雨を気にしながらウェザーコートを塗りました。
ヒノキの木立が邪魔して吊り上げは悪戦苦闘の連続でしたHi。

Re: Mountain Remote Shackぼちぼちと - オーナーMail URL

2016/08/13 (Sat) 08:37:11
*.mesh.ad.jp

予備免許が8月12日付で下りました。
工事落成の期限は「予備免許の日から6ヶ月目の日」となっております。
総通担当者より連絡を頂きました。
なお10MHzのHB9CVを正式に送信機系統図に追加しています。これでアンテナ系はWindom(マルチバンド)、HB9CV/50MHz、10MHz/HV9CVの3本立ての申請になりました。
早々にシステムの組み上げを完了し、予備データを取得し試験電波を****する予定です。
通常は無い提出資料として、平面図上に土地所有者名の記入、そして所有権を証明する書類と公図の提出を求められました。TVIのチェックは有りませんが、近隣の土地(畑)所有者の承諾が落成検査までに必要になるかも知れないとしています(多分必要な無いだろうと担当者談)。
予備免許が下りてホッとしていますHi。

Re: Mountain Remote Shackぼちぼちと - オーナーMail URL

2016/08/10 (Wed) 20:47:46
*.mesh.ad.jp

バンド電圧デコーダ基板にRF対策を施しました。
何て事はありません。ACCコネクタからの13.8V、8V、バンド電圧の各ラインにFB801を挿入し、LM3914N側を0.1μFの積層セラミックコンでバイパスしました。
回路図通りです。
動作は完ぺきです。
やはりやるべき事はしっかりとやっておかなきゃダメですねHi。
これでIC-7300のバンド情報に、リニアアンプの切替(HF/50MHz)とアンテナ切替(All-BAND、50MHz、10MHz)が連動します。

Re: Mountain Remote Shackぼちぼちと - オーナーMail URL

2016/08/09 (Tue) 19:31:48
*.mesh.ad.jp

バンド電圧デコーダをIC-7300のACCコネクタへ接続して動作テストしてみました。
HFから50MHzへIC-7300をバンドチェンジすると、見事にリニアアンプ切替リレーが動作します。
ところが、デコードICであるLM3914N周辺のRF対策をやっていなかったので、エキサイタの出力を上げると被ってきて、リレーがバタバタ。デコーダの入出力にRFバイパス処理を行う予定です。
写真はIC-7300の背面。左は1.8MHz/HPF。これが無いと中波AMラジオ局の過大入力で内部歪みが発生しLow-Band運用は辛い。

Re: Mountain Remote Shackぼちぼちと - オーナーMail URL

2016/08/07 (Sun) 04:03:20
*.mesh.ad.jp

icomバンド電圧のデコードに10MHzを追加しました。
写真はIC-7300付属のACCコネクタ&ケーブルを利用して制作した変換ボックスと、内臓するデコード基板。
これでようやくリニアアンプ切替のIC-7300との連動やアンテナセレクトの連動が出来るようになりました。
五輪中継を観たり聴いたりしながら、こんな時間になってしまいました。

Re: Mountain Remote Shackぼちぼちと - オーナーMail URL

2016/08/05 (Fri) 05:38:10
*.mesh.ad.jp

山田さん

お早うございます。
そうですねサイズはもう少し寄りたいところですが、レンズサイズはFixなので変わりません。
色々見せる意味ではこのサイズで良いのかと思っています。
本当はもう少し左(西)へ移動して高さを下げ、茶原ごしにしたいのですが、タワーの位置が決まっているため変えられません。
単管パイプでも打ちこんでやる手は有りますが・・・。
似たような写真で恐縮ですが、今朝5時15分のものです。天候が回復し、今日も暑くなりそうです。
リアルタイムの公開は未定です。何処かのサーバーへ自動的に転送するような仕掛けにしようかと思います。拙作HPでは直ぐ一杯になってしまいますので。
ところで、このカメラにはPoEで+48Vを送電していますが、SW電源基板の発するノイズが酷く、送電方法を検討しています。原点に戻って+5Vをシールド(同軸)ケーブルで送ろうかと・・・。
ノイズついでにRxを入力終端(50Ωダミー)すると、アンテナでは分からなかった発電機ノイズを感じます。この対策も行わなければなりません。
それから、10MHzのHB9CVが届きましたので夏休み中に上げる予定です。アンテナ系はこれで打ち止めにしておきます。

Re: Mountain Remote Shackぼちぼちと - JA2IYJ/1 山田健Mail

2016/08/04 (Thu) 11:54:36
*.nttpc.ne.jp

だいぶ進んできましたね。
ところで富士山カメラの映像はreal timeでこのHPの壁紙になるとか、もう一つタブを追加して「今の富士山」みたいなのが在ると楽しいのでは?
もう少し寄っているともっといいなー。
FBでFlexのページやっているJP1HUJがハムフェアJ-22に6300とMaestroを展示するみたいなので、土曜日に冷やかしに行こうかと思ってます。 

Re: Mountain Remote Shackぼちぼちと - オーナーMail URL

2016/08/04 (Thu) 00:15:50
*.mesh.ad.jp

Coffee Break!
リモートシャックのタワー中段に設置した富士山カメラの映像です。
7月31日(日)AM5時10分撮影です。丁度日の出時です。
30日~8月1日の朝は非常に良好な天候でしたが、その後崩れて富士山が見えない朝が続いています。
毎日表情を変える富士は眺めていると楽しくなります。

Re: Mountain Remote Shackぼちぼちと - オーナーMail URL

2016/08/01 (Mon) 03:20:02
*.mesh.ad.jp

書中お見舞い申し上げます。
自宅玄関の温度計は31日昼37℃を示していました。
暑くて仕事になりませんHi。
そのさ中、何とか発電機関係のリモートをIP伝送装置からバッファリレー経由でつなぎました。
発電機始動・発電機停止・発電誘起の3項目です。
これで自宅からの発電機リモートが可能になりました。
ただガソリンエンジンの始動がイマイチ(まぁこんなものかも知れませんが)なのと、今まで気付かなかったのですが50MHz辺りを聴くとノイズを感じます。
写真はリモコンで発電機を起動し、HPA(リニアアンプ)の電源を投入した様子です。
なおこの暑さでソーラー発電は絶好調で、充電器からの電流は1Aを大きく下回っていました。

Re: Mountain Remote Shackぼちぼちと - オーナーMail URL

2016/07/30 (Sat) 21:31:03
*.mesh.ad.jp

梅雨が明けたのに標高370mの山頂は連日曇って霧がかかっていました。
富士山カメラも霧ばかりで真っ白か、霧が晴れても富士は全く見えずでした。
このため、ソーラーエネルギーによる充電量は下がる一方でした。
本日7月30日は早朝から日没まで快晴で、相当量の充電が出来たものと思われます。
また発電機によるAC100Vで充電器を働かせ、連続13時間の充電も試みました。
更に充電器出力に挿入した逆流防止ダイオードの通過ロス(0.6~0.7V)分の電圧を上げ、充電器出力は約15Vとしました。
これで太陽光が生きている状態で、充電器からの電流は2A近くに落ちますが、太陽が沈むと一気に8A程度に増加します。
てことは太陽光パネルによる充電電流も相応の値である事が推測されます。
写真は朝6時頃のスナップです。南東側のソーラーパネルは日の出から光があたりますが、南東(見えている方)側は午後にならないとあたりません。南向きも1枚欲しいところです。

Re: Mountain Remote Shackぼちぼちと - オーナーMail URL

2016/07/24 (Sun) 08:16:45
*.mesh.ad.jp

DC配電関係とリレーボックス関係を木板に設置しました。
木板は棚板フック穴の空き穴に木ねじで引っかけています。
実は適当な有りものが無いため、15x40cmの物を上下2枚蝶番でつないだのですが、これが中で形を変えられるため実装が柔軟に行えます。
同軸ケーブルも新規製作し、仮ですがつないでみました。
段々雰囲気が出てきましたね・・・。

Re: Mountain Remote Shackぼちぼちと - オーナーMail URL

2016/07/21 (Thu) 06:52:06
*.mesh.ad.jp

7月18日(月)に50MHz用のHB9CVを上げています。
ただ同軸ケーブルは未だで、位置もマストの足場が未だ無いため手の届く範囲で暫定です。
これでWindomと併せて申請用のアンテナが揃いました。
時間が有れば大好きな10MHz用のビーム(候補HB9CV)を上げる予定です。山頂なのでなるべく風圧面積を抑え、材料も吟味する予定です。
写真はタワートップの様子です。Windomと滑車はトップから腕木を出して扱いやすくしています。
なお、アンテナローテータケーブルは、申請事項には直接関係ないのでボチボチと言ったところです。
また、富士山カメラ系からかなり強力なノイズが出ている事が判明し、ローバンド~BCラジオで感じます。DC/DCコンなのか、カメラ自信なのか・・・楽しませてくれそうです。

Re: Mountain Remote Shackぼちぼちと - オーナーMail URL

2016/07/19 (Tue) 07:13:33
*.mesh.ad.jp

リニアアンプと発電機(予備タンク含む)、そして充電器をセットし、想定される実負荷をとってみました。
リニアアンプ電源ON/OFFはIP制御です。未だ発電機ON/OFFやステータスは返していませんが・・・。
なお発電機は約半日(12時間弱)運転し、連続動作の異常有無や外部タンクとの連続性等を確認しています。
アンテナやアンプの切替リレーは未実装です。
写真はHL-2.5KFX(HF)の上にGU-74B(50MHz)を乗せた状況です。
電源は制御PCからIP制御で入れています。下方にBirdのダミーロードが見えます。
余談ですが、アンプはTL-922へ50MHzバンドを追加しServo動作できるように改修したモノを使っても面白かったなぁと、今になって思いついています。(これ友人との会話の中で気付いた・・・レトロで面白いと。)

Re: Mountain Remote Shackぼちぼちと - オーナーMail URL

2016/07/17 (Sun) 18:04:08
*.mesh.ad.jp

山にGU-74B/50MHzアンプを運ぶ段になって余熱時間が気になってきました。
傍熱管なので。電源投入後、3分前後の余熱が必要です。
リモコンだとステータスが欲しくなるし、そんなに回線は無いし苦慮します。
それで引っ張り出してきたのが1987年製作の3-500Zアンプ。そもそも500W免許時代の産物で、実力は600Wです。しかし余熱の要らない直熱管は魅力です。
それで間に合えばですが、電源トランスを強化してEpを3.5KV程度にできないか考えています。
現状は600W出力時2.5KVを切りますので・・・。
写真は久し振りに引っ張り出して来てIC-7300をつないだ様子です。

Re: Mountain Remote Shackぼちぼちと - オーナーMail URL

2016/07/17 (Sun) 09:06:42
*.mesh.ad.jp

ソーラーパネルを所定の位置まで上げてみました。
高さはヒノキをクリアする位置(風あたり考慮)で南東と南西を向いています。
固定はタワーセクション間の接続ボルトに引っかけ、強力ゴムベルトでタワーに引き寄せています。
これで充電電圧が上昇しました。
このところ天気がイマイチで充電量が低下していますHi。

Re: Mountain Remote Shackぼちぼちと - オーナーMail URL

2016/07/16 (Sat) 07:57:22
*.mesh.ad.jp

リモートシャック用のグッズです。
写真の左がIC-7300のACCコネクタから13.8Vやバンド電圧を取り出す変換ボックス。
上はHFリニアアンプと50MHzリニアアンプの切替リレーボックス。
下はアンテナ切替とRig接地(又はダミーロード)切替ボックス。
リレーは松下の内部でリード線を使わないAR1041/1021を使用しています。

Re: Mountain Remote Shackぼちぼちと - オーナーMail URL

2016/07/07 (Thu) 07:18:28
*.mesh.ad.jp

毎朝電池の電圧を見に行っています。今朝は11.4Vまで落ちていました。
ソーラーパネルがタワーの足元の日陰なのでこんなものかと思いますが、今朝で5日目になります。
ついでにスタンバイ回路を改修したHL-2.5KFXを運び棚に乗せました。
なおPoE送電しているカメラ系でノイズを発している事が判明し様調査です。7MHz辺りでS9超降らせています。電源のDC/DCコン又はPoE絡みかもです。電源を替えるか、直接DC5V給電するかで原因を特定する予定です・・・これ無線には関係ありませんが。
写真は扉を外した今朝の物置の様子です。

Re: Mountain Remote Shackぼちぼちと - オーナーMail URL

2016/07/05 (Tue) 23:15:05
*.mesh.ad.jp

HFリニアアンプはHL-2.5KFXを使う予定ですが、実はこのアンプ、スタンバイスイッチがON状態で電源投入すると、スタンバイスイッチをOFFにするように促されます。
電源投入行為でリニアアンプを生かそうとする今回の使い方にはなじみません。
仕方ないので、スタンバイスイッチ回路にタイマーリレーを挿入し、電源投入時から0.5秒程度回路をOFFにする改修を行いました。
写真がそれで、左にタイマーリレー(AC200/220V)が見えます。トランスからAC220Vを供給しています。
電源投入でいきなり送信が始まらない様にする「安全措置」なんでしょうが、今回はパスさせて頂きました。

Re: Mountain Remote Shackぼちぼちと - オーナーMail URL

2016/07/04 (Mon) 06:54:33
*.mesh.ad.jp

今朝5時起きして富士山カメラのPoE環境を整えてきました。
この際にPoE基板は持参したものの、DCケーブルを忘れてしまい余計な往復をしてしまいました。
最近こう言う忘れ物が本当に多くなり苦笑しています。
写真は自宅PCで取り込んだ富士山カメラのキャプチャ映像です。
ちょっとワイドですが、全体の状況はつかみやすいと思います。

Re: Mountain Remote Shackぼちぼちと - オーナーMail URL

2016/07/03 (Sun) 20:53:10
*.mesh.ad.jp

ベアフットですがリモート動作を確認しました。
物置にIC-7300 、鉛電池、PC、HUB、ACトランス等を設置。タワー根元にソーラーパネル、タワーにIPカメラ等を設置。
自宅からリモート動作が可能になりました。
ソーラーパネルは正規位置ではありませんが、これでどの程度電源が持つかテストしています。
カメラは設置したものの、PoE基板を持ち込むのを失念したため映像出しは断念。今日は4回も往復していて日没だったのでHi。
リニアアンプとIP制御器と発電機、そして関連リレーボックスを持ち込めば取りあえず形になります。ただ未だ製作中の物もあり何時になるか分かりませんが・・・。
写真は物置の様子。下段にトランスと電池。上段にPCとIC-7300など。中断はリニアアンプスペースです。

Re: Mountain Remote Shackぼちぼちと - オーナーMail URL

2016/07/02 (Sat) 20:48:26
*.mesh.ad.jp

交流電源系を整えました。
リニアアンプが100Vで使えればこんなに大騒ぎにはならないのですが・・・。
写真は100V:200Vのオートトランス(3kVA)を中心に構成しています。
発電機の15Aコンセント出力2個をパラって収容箱(物置)に導かれます。
トランスのAC100V側にAC40AのSSR経由で接続され、IP制御によりリニアアンプの電源(AC100Vコンセント/20A及びAC200Vコンセント/20A)となります。HL-2.5KFX(HF)は200Vで、GU-74B(50MHz)は100V動作させます。
いっぽうAC100VはSSRの前より取出しテーブルタップ出しします。
発電機の筐体はアース線で導かれトランス筐体に接続されタワーへ接地します。
配電盤方式も考えましたが、現地での作業の手間を考えると、この方式は持ち込むだけなのでよりベターと思います。

Re: Mountain Remote Shackぼちぼちと - オーナーMail URL

2016/07/01 (Fri) 07:28:59
*.mesh.ad.jp

DC系負荷の消費電流を測定してみました(電源電圧:12V)
①PC:0.4A/0.6A(ディスプレイON)
②Camera:0.3A(赤外ON時、48V_DC/DCコン含む)
③LAN端末:0.3A(変動あり)
④HUB:0.045A(5V_DC/DCコン含む)
⑤IP伝送装置:0.09A
⑥IC-7300:0.04A(待機電流)
合計:1.175A。
これら全てが24H通電になります。日曜日(26日)からPCとIC-7300のみ連続通電をし6日目ですが動作は継続しています。
ソーラーパネルは車庫内に立て掛けただけで直接太陽光には当てていません。発電機は毎朝1時半程度回し、DC出力で充電しています。
なおATU/MFJ-998RTは通常に運用しても0.8Aでした。これはIC-7300のDC出力でもまかなえそうな数字です。
また発電機の始動バッテリは、リモコンモードだと待機電流が6mA程度流れるため、この充電も考える必要があると判りました。
大分様子が見えてきましたので、太陽光発電や発電機にどの程度依存すべきかを考えます。

Re: Mountain Remote Shackぼちぼちと - オーナーMail URL

2016/06/30 (Thu) 20:21:08
*.mesh.ad.jp

山田さん

段々と面白くなって来ましたね。
物置はイナバ製です。
鍵はかかりますが、真面目にセキュリティを考えると隙間だらけかもしれません。
外柵で覆っても本気になってやられたら、盗難もハッキングも容易かも知れませんHi。
現在私の知る限りでは、私の他に3人の農家の出入りがあります。一般車は写真撮影を了解した人しか上ってきません。
農道も私有地を提供して作られていますので、一般車は入られない事になっています(ゲートは有りませんが)。
近くに昔使っていたミカンの貯蔵庫がありますが、今はリモートシャックに魅かれています。

Re: Mountain Remote Shackぼちぼちと - JA2IYJ/1 山田健Mail

2016/06/30 (Thu) 13:41:56
*.nttpc.ne.jp

望月さん、だんだん形になってきましたね。
ところで、ヨドコウの物置でセキュリティは通せますか? 周りに柵などで囲いをするのかな? 現場でじっくり実験する可能性とか考えると20'コンテナ何かの方が良いのでしょうが、コストとの兼ね合いですかね?
外野のヤジだと思って聞き流してください。 Hi

Re: Mountain Remote Shackぼちぼちと - オーナーMail URL

2016/06/29 (Wed) 05:20:09
*.mesh.ad.jp

外部燃料タンクの動作を確認しています。
発電機側の燃料吸い込みによる負圧を利用しているので、キャップ等に機密性が無いと圧力が漏れ吸い上げ出来ません。
発電機側のキャップの機密性が落ちると、外部タンクの高低で以下の様になります。
外部タンク位置を発電機位置より高くすると、燃料がにじみ出します。
外部タンク位置が発電機位置より低いと、発電機の燃料が吸い出され外部タンクに溜まります。
理科の実験をしている様で楽しいです。
写真の外部タンクは約23リットル(6ガロン)です。これと内部タンクを合わせると30リットル程度になります。
丸一日以上の運転が可能にみえますが、オイルやその他の関係もあって保証はされていませんHi。

Re: Mountain Remote Shackぼちぼちと - オーナーMail URL

2016/06/28 (Tue) 01:52:17
*.mesh.ad.jp

同日、物置の設置後OCF(Windom)アンテナを吊り上げ逆V状に張ってみました。
これで1.8~50MHzのマルチバンダーですが、バランの直下にATU(MFJ-998RT)を挿入予定です。
開局申請の工事設計では、あと50MHz用八木(HB9CV)を設置予定です。
更に時間があれば、10MHz用八木(HB9CV)を追加変更する予定です。

Re: Mountain Remote Shackぼちぼちと - オーナーMail URL

2016/06/26 (Sun) 19:06:38
*.mesh.ad.jp

本日タワー根元に物置を設置しました。
当初はダッコちゃんスタイルでタワーに括り付ける予定でしたが、欲が出て来て規模が膨らみ、結局写真の様な形になりました。
このため、タワー基礎コンクリだけでは不足するためコンクリートブロックを敷き詰めています。
物置はオートトランスにバッテリやアンプ等重量物を収納するためコンクリへのアンカーは打たず、タワーへアルミサッシ板でステー(4ケ所)を取っています。
これで大分雰囲気が出てきました。
なおタワートップにハンガーを取り付け滑車とロープと吊るしています。
試験的に1.8~50MHzのWindomアンテナを吊り上げ張ってみました。

Re: Mountain Remote Shackぼちぼちと - オーナーMail URL

2016/06/25 (Sat) 07:35:54
*.mesh.ad.jp

IPカメラをPoE動作させる48VのDC/DCコンバータを用意しました。
イータ社のOHS48SC1224ですが、この電圧へ変換してくれる適量のDC/DCコンバータは数少なく貴重な存在です。
12V程度を48V(10W)に変換します。
入出力がアイソレートされていますので使いやすく、他の用途でも使えそうですね・・・真空管アンプのEcgバイアスとか。
余談ですが電池管3A5(昔のOMしか分からないかも)の50MHzトランシーバのプレート電源に使えそうです。

Re: Mountain Remote Shackぼちぼちと - オーナーMail URL

2016/06/24 (Fri) 07:37:09
*.mesh.ad.jp

富士山カメラを工房に移しました。
中央右奥の山の山頂がリモートシャック位置です。
地上からは見えませんHi。
人の住んでいる方向からはなるべく見え難い位置になっています。
PCから無線LAN経由で見ています。
関係材料を工房に集結して、動作試験を行い山頂へ運びます。
ばらばらでテストしている材料が段々とシステムになって行きます。
一昨日小型物置(INABA製)が届きましたので、週末はこれを設置します・・・雨が心配ですが。

Re: Mountain Remote Shackぼちぼちと - オーナーMail URL

2016/06/20 (Mon) 05:57:50
*.mesh.ad.jp

クライアントPCのRS-BA1によるバンド切替のテストを行いました。
RS-BA1でバンド切替した時に、IC-7300とHL-2.5KFXが連動し、50MHz時にIC-7300のACCバンド電圧が1.889Vになることを確認しました。
50MHzのコンパレートは汎用性を考慮し、バーグラフメーターのLEDドライブIC(LM3914N)を使う予定です。
http://www.ti.com/lit/ds/symlink/lm3914.pdf
環境を作る作業が暫く続きそうです。メーカー製をそのまま使うのとは違う楽しみが有りますHi。

Re: Mountain Remote Shackぼちぼちと - オーナーMail URL

2016/06/20 (Mon) 05:44:58
*.mesh.ad.jp

リニアアンプ切替器とIC-7300のACC箱を製作しました。
前者はリレーによる2回路2接点のRF切替と、同じく2回2接点リレーでALCとRL切替を行います。
RFは松下の4回路2接点のAR1041を、2回路ずつパラっています。
後者はACCコネクタからSW'ed_13.8Vと50MHzバンド電圧を取り出すための物です。
50MHzのバンド電圧は実測で1.899Vで、隣接バンドは10MHz/0.033V、24-28MHz/2.249Vなので、コンパレートも容易でしょう。
写真は覚えでマジックインキで使途を記していますが、そのうちレタリングします。

Re: Mountain Remote Shackぼちぼちと - オーナーMail URL

2016/06/18 (Sat) 23:09:44
*.mesh.ad.jp

写真を忘れました。添付します。
左上がDENRYO製SolarAmoBです。
ソーラーパネル端子、バッテリ端子、出力端子があります。
SolarAmpBの基板用電源はバッテリから供給されるため、逆流防止ダイオードを挿入できません。充電器とパラっても問題は無いようですが・・・。
SolarAmpBの回路図は残念ながら非公開です。

Re: Mountain Remote Shackぼちぼちと - オーナーMail URL

2016/06/18 (Sat) 22:57:48
*.mesh.ad.jp

初めてソーラーパネルをチャージコントローラー経由でバッテリーにつないでみました。
時間は18時半頃で、当地では既に山の西側に陽が落ちている時間でしたが、写真の様に12.5Vの充電電圧を示しています。
ちなみにこの時、ソーラーパネルの無負荷電圧は24V台でした。
ソーラーパネルは112Wのもので、ここでは1枚のみ使用しています。
なとチャージコントローラーはDENRYOのSolarAmpBで20Aの物です(秋月電子で取扱)。

Re: Mountain Remote Shackぼちぼちと - オーナーMail URL

2016/06/18 (Sat) 06:23:17
*.mesh.ad.jp

カメラはCOREGAのCG-NCBU031Aを使用するが、正規のPoE(PowerOverEthernet・・・Lanケーブル送電)テストが48V電源が無いため出来ていなかった。
それで24VのDCアダプタを2個用意し、出力を直列合成して48Vを得てPoEの動作テストを行った。
PoEの規格は48V送電までに段階的送電があるようだが・・・。
送電ロスも少なく、何よりカメラ側の接続はLANケーブルのみでOKなので、この方式に決定。12V/48VのDC/DCコンバータを用意することにした。
当初は、5V送電しカメラ側で5Vを取り出して供給する変則PoEも考えていたが、あっさりと却下。
写真はテストに使用した24VのDCアダプタ2台と合成用コネクタ。

Re: Mountain Remote Shackぼちぼちと - オーナーMail URL

2016/06/17 (Fri) 05:38:24
*.mesh.ad.jp

結局19V電源のVersaProは11VではOSは起動するものの、アプリケーション(RS-BA1)で通信エラーを時々起こします。
12VではOKですので、その間に境目があるようです。
15V電源のDynabookでも試そうと思いましたが、DCプラグが合わないので注文中です。
内臓電池があるので、直ぐに結果が分からず苦慮します。もっとも電池を抜けば良いのでしょうが・・・。

Re: Mountain Remote Shackぼちぼちと - オーナーMail URL

2016/06/15 (Wed) 07:52:54
*.mesh.ad.jp

12VバッテリからPC用電源をDC/DCコンするには面倒なので、直接つないだらどんなものか確認してみました。
PCはNECのVersaPro(B5ノート)で、AC電源出力はDC19Vとあります。
この数字をみて大かたは12Vじゃダメだろうと思う筈ですが、試しに可変型の電源で13.8Vを与えて一晩様子を見ましたが動作OKでした。
試みに11.1Vまで下げてみましたが、これも動作OKです。
電池の放電時間が有りますので直ぐに結果が出ないのですが、次は10V程度で試してみます。
このほかに同じ大きさのToshibaのDynabookが有るのですが、こちらの電源電圧は15Vなのでもっと期待が持てそうです。
半導体デバイスは殆どが3.3Vとか5Vなのに、どうして依然として15~20Vの妙な電源を使っているのでしょうか。バックライトの関係?・・・何方かご存知でしたらご教示願います。
ちなみに消費電流はIC-7300の待機電流(40mA)を含めて1A程度でした。

Re: Mountain Remote Shackぼちぼちと - オーナーMail URL

2016/06/09 (Thu) 23:43:57
*.mesh.ad.jp

電源系統をDC系とAC系を区別して図に書き出してみました。
http://www5a.biglobe.ne.jp/~jh2clv/pdf/remoteshackpowerline.pdf
頭の中がごちゃごちゃだったのが大分整理できました。
これでやりたい事が容易にイメージできるかと思います。

Re: Mountain Remote Shackぼちぼちと - オーナーMail URL

2016/06/08 (Wed) 08:30:07
*.mesh.ad.jp

IC-7300のバンド情報でHFアンプ(HL-2.5KFX)と50MHzアンプ(GU-74B)を連動動作させる検討をしました。
HFはIC-7300のCI-V情報にHL-2.5KFXが連動しますが、問題は50MHz。
まだ正確に把握していませんが、IC-7300のバンドDC電圧をコンパレートして、リニアアンプの入出力切替(RL/ALC含む)リレーを切替える仕掛けにします。
50MHz以外のバンドと明らかにDC電圧が異なれば、ウィンドウコンパレーターで容易にバンド情報を得られると踏んでいます。
CI-Vから50MHz情報を取り出すには骨が折れますので。コンパレータならOPアンプ2個(IC1個)で出来ますから。
果してどうなりますか・・・それにしても小物の製作が一杯あります。

Re: Mountain Remote Shackぼちぼちと - オーナーMail URL

2016/06/06 (Mon) 00:10:20
*.mesh.ad.jp

写真奥は友人から届いた中古のソーラーパネルです。
12Vバッテリを意識したもので、今回は12V/150Aのバッテリを、コントローラ経由で充電します。
近日中に電力テストを行い、PC関係やLAN端末にIC-7300の待機電力がカバー出来るか確認します。
不足の場合は風力発電も視野にいれますが、ダメなら最後は発電機による定期充電を考える必要があります。
多分ですが、ソーラーのみでかなり行けると踏んでいます。

Re: Mountain Remote Shackぼちぼちと - オーナーMail URL

2016/06/05 (Sun) 20:28:13
*.mesh.ad.jp

発電機EG-2600Rの燃料タンクは7リットルです。6.5時間もつとされていますが、負荷条件が明確に示されていません。
多分2.6KVAを前提としていると思いますが・・・。
実際にその電力で使う可能性は極短時間と考えられますので、もっと長い時間もつでしょう。
しかし7リットルでは余りにも心もたないので、外部タンクを用意します。
船舶用(船外機)のタンクや部材が市販されていますので、これを発電機に誘導するグッズを用意します。
タンクやホースは市販品で対応できますが、発電機のキャップにホースを接続するためのフィッティングと燃料までの経路は部材を求めて自作するしかありません。
写真には、部品購入した発電機キャップを加工し、フィッティングとホースを取り付けた「改修キャップ」が映っています。
ピストンに燃料が吸い込まれる時の負圧で、外部タンクの燃料が先に吸い上げられます。
外部タンクにはゲージが有りますので、ゼロ値を接点で取り出せれば燃料アラームになりますが、実現するのは未だ先でしょう。
ちなみにこのタンクは22リットル程度です。毎日運用するには経費も高くつき、保守も大変そうですHi。

Re: Mountain Remote Shackぼちぼちと - オーナーMail URL

2016/06/05 (Sun) 16:13:47
*.mesh.ad.jp

都竹さん

遠隔制御を基本とした新規の開局申請です。制御線に「無線LAN」と「インターネット+無線LAN」を含めました。
受理されれば良いのですが・・・1度や2度の門前払いは覚悟しています。
通常の申請と異なり、添付資料が大分増えてしましました。Test&Dataコーナーで紹介しています。
当初は電子申請Liteで申請を試みたのですが、ファイル添付でサイトの反応が悪くなり諦めました。4回程トライしましたが同じでした。
写真は発電機駆動で1KW/7MHz出力した様子です。100Vをオートトランスで200Vにしています。
発電機出力で23A程度流れますが、持ち合わせのケーブルが細いため、オートトランスの到着で90V近くまで落ちています。
工房の外に発電機を置いているためで、トランスを発電機の傍に置き200V送電すれば改善されるでしょう。
発電機にECOモードが有るのですが、いきなり1KWを出すとエンジンが追いつけないのでCWには辛い感じです。
DXV600L改修アンプなら電源は簡単だったんですが、全バンド1KWの欲が出て来て、想定外のHL-2.5KFXが登場しています。
ともあれ心配していた発電機のインバータは動いている模様です。25A程度まで流してみましたが大丈夫でした。

Re: Mountain Remote Shackぼちぼちと - JK2SHZ/都竹Mail

2016/06/04 (Sat) 18:38:24
*.bbtec.net

望月さん

こんにちは
着々と進んでいますね。
免許申請もされているようですが、予備免許が下りるパターンでしょうか?

Re: Mountain Remote Shackぼちぼちと - オーナーMail URL

2016/06/02 (Thu) 07:52:19
*.mesh.ad.jp

青木さん

書き込み有難うございます。
オートチョークでリモコンが可能だ!と言う考えで購入しましたが、マニュアルチョークのあの感覚の代りにはならない感じがします。
まぁマニュアルチョークのリコイルスタートでも、回らない時は回らないのでこんなもんかなと思ったりします。
自動車のエンジンの様に管理はされていませんから。
しかし2台とも同じ傾向なので、ディーラー経由でメーカーへ打診して貰っています。
ただ回り出したら燃料が尽きるまで回ってますので、素直には素直です。
ところでTopicsに記したトラブルは、プラグにカーボン付着し、やや湿り気があって火花が飛び難かった模様で、プラグ交換で復旧です。
ただ火花が飛ぶ時の音が一寸優しい感じがします。パチじゃなくバチッ!感が欲しいですね。
何れにせよ始動時の混合比が適切でないとダメですね。
電気・電子から機械まで、色々楽しませてくれます、

Re: エンジントラブルの原因と対策をあとで情報公開して - JJ1PJN/青木

2016/05/31 (Tue) 15:13:04
*.t-com.ne.jp

 望月さん、まさかエンジントラブル発生とは!購入を検討中の皆さんを代表してメーカーさんと共同で品質の改善・改良をと願っています。こちらのホンダのミニバイク、40年程前のものですがシンプルなためか、今でも何とか動いています。現在の機械は複雑・高機能化しいる分、信頼性が低下しているように思えてなりません。しかも、使い捨ての風潮で信頼性のデータも収集していない会社が多く、困ったものだといつも一人でぼやいています。

Re: Mountain Remote Shackぼちぼちと - オーナーMail URL

2016/05/29 (Sun) 22:29:36
*.mesh.ad.jp

ローテーター付けちゃいました。
マストを1m程引き上げ、下部ベアリング(ストッパー代り)を外し、Kenproのローテーターを取り付けマストを固定しました。方向はIPカメラで確認する事にしてもCW/CCW制御が必要になり悩ましいです。
ATUリセットをRig電源連動にして、HPAのバンドチェンジを自動にすれば何とか今の制御項目数で行けそう。

Re: Mountain Remote Shackぼちぼちと - オーナーMail URL

2016/05/28 (Sat) 16:11:04
*.mesh.ad.jp

Amazonから「父の日ギフト」として以下2.4GHz帯パラボラアンテナのサイトを紹介されました。
http://www.amazon.co.jp/Premiertek-2-4GHz%E2%98%85%E5%B1%8B%E5%A4%96%E7%94%A8-24dBi-%E7%84%A1%E7%B7%9ALAN-%E3%82%B0%E3%83%AA%E3%83%83%E3%83%89-%E3%83%91%E3%83%A9%E3%83%9C%E3%83%A9/dp/B005M8KU3W?ie=UTF8&redirect=true&ref_=pe_1895532_231992802_em_ti
無線LAN用に設置した国産のモノ(中古)に似ています。
方向調整でチルト(垂直)が連続して変えられないのが一寸面倒かもです。
輸入品ですが破格なの驚きます。ただ、複数のサイトで紹介が有り価格がばらばらなので要注意です。

Re: Mountain Remote Shackぼちぼちと - オーナーMail URL

2016/05/27 (Fri) 08:51:18
*.mesh.ad.jp

とむさん

過去の記憶を辿ったら、友人からQSYしてきた未使用のローテータが有ることに気付き探しました。
ようやく見つけたのが写真KenproのKR-400です。
ちょっと小振りですが10MHzのHB9CVと50MHzのYagi(程々の)なら回せそうです。
回路が簡単なので、回すだけなら接点渡しでOKです。方向ステータスは別途ですね。
しかしこれをやると本当にANTを上げなきゃ行けなくなって設備投資がかさみます。
1.8~50MHzのWindom+ATUで決め込んでいたANT系ですが、色々と追加になりそうな雰囲気です。

Re: Mountain Remote Shackぼちぼちと - オーナーMail URL

2016/05/26 (Thu) 06:53:25
*.mesh.ad.jp

EG-2600Rのリモコン子機へのインターフェイスは、ソレノイドで子機ボタンを叩く方法を考えたが、気の利いたプッシュ型の小型ソレノイドが入手できず断念しました。予備も含めてフラットケーブルで接点出力を放り込む事にします。
写真はIP-CAMREAの電源供給テスト。LANケーグルを使う正規のPoEも可能なのですが、12Vから48V電源を高効率で生成するコンバータに良いものが無く、変則的に元々の電源である5VをPoEします。ただLANケーブル20m程度で1V近くロスするため、送電側は6V近く必要になりそうです。
DC電源系は大きくバッテリの12V、そしてそれをDC/DC変換した5V系でまとめる事にします。

Re: Mountain Remote Shackぼちぼちと - オーナーMail URL

2016/05/20 (Fri) 05:53:51
*.mesh.ad.jp

発電機とのI/Fについて色々考えるのですが、オリジナリティを損なうと代替措置が面倒なので、なるべく手を入れないようにします。
一時は制御パネルを外してキースイッチ端子やコネクタをあたり、外部接点で起動テストをしましたが、線材の引き出しはあっさり止める事にしました。
代わりにワイヤレスリモコン子機のスイッチへフォトカプラで接点を渡そうと思いましたが、この子機は発電機とペアのため同型他機は制御できません。
それで最後の手段は超アナログに、ソレノイドで子機の押しボタンを叩く事にしました。
超小型のソレノイドを幾つか入手し試しています。プル型は結構出回っているのですがプッシュ型は殆ど無く苦慮しています。

Re: Mountain Remote Shackぼちぼちと - オーナーMail URL

2016/05/16 (Mon) 23:32:16
*.mesh.ad.jp

LINE EYE社のLA-5T2S-PのPC画像です。
ATU RESETはタワートップの給電点に置くATU用です。IC-7300のDC出力を使えば、IC-7300の電源制御でRESETが掛けられるので、他の制御項目に回す事も出来ます。
システムが膨らんでくると項目も増加するため悩ましいところです。
非運用時のANT切り離し(接地)は、IC-7300のDC出力で解除する予定です。
開局申請は最低限のところでやろうと思います。
あと追加するとしたら、10MHzのビームを上げローテータ制御CWとCCW・・・直ぐに項目が埋まってしまい、LA-5T2S-Pがもう1台欲しくなってしまいますHi。

Re: Mountain Remote Shackぼちぼちと - オーナーMail URL

2016/05/16 (Mon) 07:31:43
*.mesh.ad.jp

写真はLINEEYE社の汎用IP接点伝送装置LA-5T2S-Pです。
PCソフトで制御・表示しますが、制御は5項目、表示は2項目あります。
大変簡易なのですが、これを・・・
制御・・・①発電機始動、②発電機停止、③リニアアンプON/OFF、④ATUリセット、⑤リニアアンプバンド切替。
表示・・・①発電誘起、②異常(オイル・温度・燃料etc)。
・・・で取りあえず使ってみる予定です。
LAN内に端末があれば、PCソフトで検索してきて容易に接続が可能です。
リニアアンプのバンド切替は、icom/CI-Vを読んで勝手に連動してくれると有り難いのですが・・・。
これでSC-802mk2を使わなくても、RS-BA1と併用して〒申請用の工事設計資料になりそうです。
発電機はなるべくオリジナリティを崩したくないので、セルモーター起動リモート子機(号機間で互換無し)へ直接フォトカプラで渡すか、ボタンをプランジャで叩くか・・・試案しています。

Re: Mountain Remote Shackぼちぼちと - オーナーMail URL

2016/05/14 (Sat) 21:12:07
*.mesh.ad.jp

RS-BA1をTermViewerでリモートデスクトップして起動してみました。Rig(IC-7300)のリモート制御は可能ですが、USBダイヤル等のデバイスがどうなるのかイマイチでした。
現段階では、無線機制御はicom指定方法によるRS-BA1で、SC-802mk2の汎用制御を使う場合はリモートデスクトップで行うのがベターな感じです。
もっともIPで動く汎用制御器(LA-5T2S-P)ならリモートデスクトップは不用ですが。ただSC-802mk2の自由に時間設定できるON/OFF出力は大変な魅力です。
写真はSC-802mk2(下)とLA-5T2S-P。

Re: Mountain Remote Shackぼちぼちと - とむ

2016/05/14 (Sat) 12:45:27
*.thn.ne.jp

400m弱あって40m、ほんとに谷底なんだね
もっとも集落のあり方で言えばあたりまえかぁ
ウチの所は調べたら2m台じゃなくて3.5mぐらい
でも電波飛ばない

こんやは予定が無いんで聞いてるよ、たぶん

Re: Mountain Remote Shackぼちぼちと - オーナーMail URL

2016/05/14 (Sat) 07:34:08
*.mesh.ad.jp

とむさん

山の高さデータ訂正です。
国土地理院の地図データを見たら、三角点は365.9mで、山頂は370m、タワー位置は368mでした。
また自宅周辺は41m程度でした。

Re: Mountain Remote Shackぼちぼちと - オーナーMail URL

2016/05/14 (Sat) 07:17:00
*.mesh.ad.jp

RS-BA1でリモートをされている方に質問です。
icomさんの仕様では、サーバーPCとクライアントPCにRS-BA1をインストール(同じVer)する事になっています。
クライアント側はこれをやらないで、リモートデスクトップ機能でサーバーPCを制御されている方いらっしゃいますか?。
都竹さんの書き込みにあったSC-802mk2等を併用する場合はその方がスマートに組めそうです。
と言う事は、リモートデスクトップやTermViewer等を使われている方が結構いらっしゃるのではと・・・。

Re: Mountain Remote Shackぼちぼちと - オーナーMail URL

2016/05/12 (Thu) 21:03:34
*.mesh.ad.jp

とむさん

そうです、確かに自宅は谷底(東西に150m旧山脈)です。
タワーを建てたところは、調べると三角点より標高が高く355m程あります。自宅はせいぜい30m位でしょうか。
それでも10Mの3eleは良く飛びましたよHi。現役ですが。
ただ、ノイズの少なさは山にはかないません。
本日朝、山へ赴いた際、地べたのコンクリのつなぎ目に引っ掛かって転びかけ、何とか留まったのですが、その衝撃で再び腰をやってしまいました。

Re: Mountain Remote Shackぼちぼちと - とむ

2016/05/12 (Thu) 11:52:28
*.thn.ne.jp

ずーとこれよりはるかに深い谷底で電波出してた訳ね
上げなよ10Mのフルサイズ5エレ
違う世界が開けるよ

Re: Mountain Remote Shackぼちぼちと - オーナーMail URL

2016/05/12 (Thu) 08:17:24
*.mesh.ad.jp

コーヒーブレーク・・・朝6時半過ぎ、雨上がりで快晴の富士山です。
やや大きめのサイズ(1440x1080)で貼りつけました。
今年の富士山は残雪が少ないですね。
例年は5月が一番雪の占める面積が多いそうです。
これにより雪面による反射が発生し、V/UHF帯では興味ある伝搬が楽しめます。

Re: Mountain Remote Shackぼちぼちと - オーナーMail URL

2016/05/11 (Wed) 22:33:26
*.mesh.ad.jp

何かローテータを取り付けなきゃいけない雰囲気になってきましたね。
この部分はアンテナを設置する時に考えりゃ良いかなと思ってますHi。
希望的にはローカルで使う制御箱をそのまま使ってIP制御出来たらグッドだと考えています。
無線機制御用PCは単独で使いたいと・・・。

Re: Mountain Remote Shackぼちぼちと - JA2IYJ/1 山田健Mail

2016/05/11 (Wed) 09:47:19
*.nttpc.ne.jp

当局ではJA4BUAの作っているコントローラーで制御しています。 http://ict-kuwa.net/ham/rotor/ ホントはエモト用に買ったのですが、いつの間にかYaesuで使っています。

それだけマージンがあれば問題ないでしょうね。80Mbpsの帯域幅もそれなりの圧縮かけながら送受信していればあまり問題はないでしょうね。 次のステップのリポートが楽しみです。

Re: Mountain Remote Shackぼちぼちと - JA2XCR/丸尾Mail

2016/05/11 (Wed) 08:26:09
*.holon-ltd.co.jp

八重洲のローターはオプションを付けるとRS-232Cでリモコンできるようです。
国産で直接コンピュータ制御のできるものは少ないですね。

Re: Mountain Remote Shackぼちぼちと - オーナーMail URL

2016/05/11 (Wed) 07:44:23
*.mesh.ad.jp

富士山カメラテストを行いました。
通電してIP伝送ができるかどうかの確認です。
写真はPC側で見た映像で、内容は自宅のコタツの間です。
遅延時間が1秒弱ありますが、まずまずの画質(解像度・諧調・色調)です。
これで無線関係の制御がどれだけ圧迫されるか分かりませんが、近いうちにフル負荷で試してみようと思います。
電源はDC5Vですが、給電線が要るのでPoEにしてLANケーブルで供給する予定ですが、正規PoE規格なので48V程度が必要です。
こんな事がLAN(ネット)がつながっていれば、有線・無線をとわず簡単に出来てしまうのですから、大変な時代になったと思います。

Re: Mountain Remote Shackぼちぼちと - オーナーMail URL

2016/05/11 (Wed) 02:16:40
*.mesh.ad.jp

とむさん

うーん、リモコンの制御項目を2つ空けてCW/CCW用にとってあるのですが、今で無くても良いのではと考えています。
やれればローテータまで付けた方が確かにベターですが・・・。
角度表示等の情報系と一緒にやろうかと思ってました。

Re: Mountain Remote Shackぼちぼちと - とむ

2016/05/10 (Tue) 12:34:13
*.thn.ne.jp

やっぱアンテナ回しなよー

Re: Mountain Remote Shackぼちぼちと - オーナーMail URL

2016/05/09 (Mon) 19:39:50
*.mesh.ad.jp

山田さん

2.4GHzなら(マイクロ波でも低いfなので)降雨減衰は大したこと無いと思います。
現状で受信レベルは-40dBm程度と思われますが、マージンは30dB以上あると思いますので、まず大丈夫かと思います。
海上や洋上じゃなく森林地帯ですから妙なパスも無いと思います。

Re: Mountain Remote Shackぼちぼちと - JA2IYJ/1 山田健Mail

2016/05/09 (Mon) 16:40:05
*.nttpc.ne.jp

そうだ、雨の時とかはどうなります? 昔バンコックで衛星テレビ見ていたらスコールで画面に雨が降って見えなくなったりしてびっくりしました。

Re: Mountain Remote Shackぼちぼちと - JA2IYJ/1 山田健Mail

2016/05/09 (Mon) 16:27:00
*.nttpc.ne.jp

取りあえずおめでとうございます。 80Mbps出ているといろんな事やりたくなりますねー。 アンテナの向いている方向を画面で見ながらQSOとか、、、。 それは冗談として、安全関係のセンサーとか色々動かす必要もあるでしょうし、、、。

Re: Mountain Remote Shackぼちぼちと - オーナーMail URL

2016/05/09 (Mon) 07:32:43
*.mesh.ad.jp

無線LAN開通

今朝9日早朝、念願の無線LANが開通しました。
実は昨日8日に設置したのですが、PoE基板に不具合が有る事に気付かず、山頂と自宅のタワーを幾度も上り下りして時間を費やしてしまいました。昨日は23時過ぎに山頂へ赴き最後の追い込み確認をして今朝を待ちました。
PoE基板にあるポリスイッチが壊れ、LAN端末に十分な電源が供給されて居なかったのが原因でした。
あっけなく開通してしまいました。InterNetに出てNiftyのSpeedTest(2MB)を走らせると80Mbps超の速度が出ています。
自宅のIC-7300へつないでみると、自宅内の無線LANでつなぐ感覚で繋がりました。同様にNASや無線LOGもストレス無く繋がりました。
写真は8日16時頃のモノです。この時は原因がどこにあるのか分からずややトホホ状態でしたHi。
供給電圧の確認・・・基本中の基本ですね。

Re: Mountain Remote Shackぼちぼちと - オーナーMail URL

2016/05/07 (Sat) 20:51:54
*.mesh.ad.jp

皆さん

本日上部マストを突っ込んできました。
マストを垂直に吊り上げると、滑車とロープが捻じれ出しロープ間の摩擦が大なりで、とても力が及ばないため水平にして捻じれを嫌って吊り上げ、タワー上で垂直にしました。
これで、吊り上げ用に使っていた単管パイプはお役御免となり地上に降ろしました。
また上部滑車はタワーの天辺に移動し、ダブル動滑車もシングルにしました。
写真は本日午後の自宅周辺の写真です。前回の写真は夕暮れ時でしたが、明るくて良く分かります。
ヒノキ林の合間に自宅が見えます・・・オーナーには。
次は無線LANのアンテナを取り付けて受かり具合を確認します。
果してどうなりますか、お楽しみに。
山頂では友人のA君ご夫婦がお茶刈りに来ていて、しばし歓談。タワーの目的やお茶の出来などの話で盛り上がりました。

Re: Mountain Remote Shackぼちぼちと - JK2SHZ/都竹Mail

2016/05/07 (Sat) 17:45:53
*.bbtec.net

望月さん

形になって見えてくると楽しくなってきて次々進めたくなりますね。
でも、無理をなさらない様にお気をつけ下さい。

Re: Mountain Remote Shackぼちぼちと - オーナーMail URL

2016/05/06 (Fri) 19:21:48
*.mesh.ad.jp

とむさん

30代のつもりでやっちゃいけないですね。
ダブル動滑車で何とか吊り上げられる状況で、シングルでやった30代の時は力が有り余っていたのでしょうか。
鍼灸院でゴリゴリやられ、昨日は死んでいましたが、今日は復活していますHi。
上部マストを突っ込んでボルト締めすれば、タワー作業はひとまず完了です。
引き続き無線Lanアンテナの設置に入ります。

Re: Mountain Remote Shackぼちぼちと - とむ

2016/05/06 (Fri) 01:31:16
*.thn.ne.jp

がんばりすぎ
腰はちょっとやばそう、すこしペースダウンしな
由比に巧い鍼氏がいるよ、紹介しようか?

Re: Mountain Remote Shackぼちぼちと - オーナーMail URL

2016/05/05 (Thu) 20:50:50
*.mesh.ad.jp

都竹さん

無線通信の場合は、送信機が有る場所が送信所、通信行為をする場所が通信所になると思います。
検査については各総通局で考え方が違う模様で、厳しいところと、そうでないところがあるようです。
歴史的にリモートは厳しいところがあるようです。
昨今のRigはUSB一発で全てがつながってしまうため、大いにUSBに依存しています。無線機については殆どこれで足りてしまいますので、別に用意するIP制御・表示機の負担も楽です。
リニアアンプのON/OFFはリニアアンプ電源のON/OFF(電磁開閉)で行います。発電機は起動・停止、発電誘起(出力ON)、オイル異常、燃料残等です。
サムウエイ社のDXV600L改修ですが、AC100V/15A以内で1KW出力が得られる高効率のため、200V/3Φ発電機の使用は止めました。
こう言うのって、考えているだけで楽しくなりますね。

Re: Mountain Remote Shackぼちぼちと - JK2SHZ/都竹Mail

2016/05/05 (Thu) 20:09:14
*.bbtec.net

望月さん

早くも検査の準備をされて見えるようですね。
送信所と演奏所?みたいなイメージになるのかな?

私も遠隔運用するため実家に無線機を増設して検査を受けました。(あんまり運用していませんが・・・)
でも、実際に操作している岐阜での検査はありませんでした。
結構念入りにやられるんですね。

参考ですが、我が家はADSLを経由して制御しています。
音声と電源制御等はSC-802MK2を使用し、リグはTS-2000S+JRL2000Fで音声はSkypeです。(いつもはベアフット運用です)

完成しましたら遠隔同士で交信ぜひお願いします。

Re: Mountain Remote Shackぼちぼちと - オーナーMail URL

2016/05/05 (Thu) 19:30:30
*.mesh.ad.jp

都竹さん

こんばんは、ご無沙汰しております。
一昨日ようやくタワーが最上部まで組み上がりました。
上部マストは後からゆっくり差し込みます。
吹き流しか鯉のぼりでも付けてやろうかと思ってましたが、やや時機を逸しましたHi。
無線Lanは半見通し外ですが、経験的には通ると思います。今想定しているLan端末は型式が古いのでそんなに速度は上がりませんが、Iネット上の動画ワッチはOKです。
これからリモコンとステータス表示の項目を決めますが、余り複雑な事はしないようにします。
RS-BA1等のRigソフトに、汎用制御と表示が複数用意されていると嬉しいのですが無いので自力です。
無線LanのRF対策や山頂での雷対策など、色々楽しませてくれます。
申請については総通さんに打診しています。落成検査は、ローカル操作をはじめ、想定される通信所全てでやるような勢いです。

Re: Mountain Remote Shackぼちぼちと - JK2SHZ/都竹Mail

2016/05/05 (Thu) 18:34:24
*.bbtec.net

望月さん

ご無沙汰しています。
山頂シャック着々と進捗していますね。
鉄塔建設も順調で次は無線LANの開通ですね。

どれくらいの速度が出るのでしょうか?
安定的に通信ができてインターフェアが無く制御できればすばらしいですね。

Re: Mountain Remote Shackぼちぼちと - オーナーMail URL

2016/05/05 (Thu) 01:41:37
*.mesh.ad.jp

水島さん

こんばんは。
安全には細心の注意を払っています。
元々体力や腕力(握力)は有る方なのですが、還暦を超えるとさすがに劣化していました。
30代の頃はシングルの動滑車でOKだったのですが、今はダブルでないと手に負えません。
おかげでロープ長は100m近くになっています。
DXingより、無線Lanによる発電機リモートも含めたリモコンシステムの構築に、今のところ主眼を置いています。
それから、景観を余り崩したくないので、タワーの露出は可能な限り控えています。
新東名の新清水JCTから東に走ると右手山頂の林にタワーが見えます。
シャックはFRPボックスに収納し、ローカル運用や〒検査もPCリモートを前提にしています。
この連休中に無線Lanまで通してみたいのですが、果たしてどうなりますか…。
写真は新東名新清水JCT方面の眺望です。

Re: Re: Mountain Remote Shackぼちぼちと - 水島

2016/05/04 (Wed) 23:15:21
*.tnc.ne.jp

望月さん ご無沙汰してます。
これを全部一人ですか!相変わらずアクティブで頭が下がります。お手伝いに伺いたいのですがかえって足手まといになりそうです。どうぞお気をつけて。

Re: Mountain Remote Shackぼちぼちと - オーナーMail URL

2016/05/04 (Wed) 08:31:38
*.mesh.ad.jp

お早うございます。

静岡は昨夜から朝まで大雨でした。
雨が降る昨晩、遂に10段目セクションを積み上げました。
下部マストも含まれています。今次はローテーターは付けません。
上部マストは再び添え木を建てて滑車で吊り上げ下部マストに差し込みます。
写真はマスト越しの富士山方向です。
肝心の無線Lanの見通しは、この高さでヒノキに掛かっていますが、経験的には「通る」見込みです。
時間は既に18時45分頃で辺りは薄暗い状況でした。

Re: Mountain Remote Shackぼちぼちと - オーナーMail URL

2016/05/03 (Tue) 10:25:14
*.mesh.ad.jp

お早うございます。
早朝に9段目を積み上げてきました。
写真が9段目の天辺に座って撮った自宅方面(南側)の写真です。
送電鉄塔と温室の間でヒノキの向う側に自宅が有ります。
ヒノキを切らせてもらえばグッドですが、10段目の途中まで上がれば、見通せなくても何とかなりそうな雰囲気です。
さて、最後の関門はマスト下部を突っ込んだ10段目の荷上げとマスト上部の上からの突っ込み。
80m超のロープはW動滑車のため既に不足し20m近く継ぎ足してあります。
この年で、一人で良くやるよと苦笑しています。

Re: Mountain Remote Shackぼちぼちと - オーナーMail URL

2016/05/02 (Mon) 08:34:03
*.mesh.ad.jp

とむさん

今は谷合からのQRVですが、シャドウになっている山々が無くなりますから、富士市方面は強力になると思います。
それより現在の懸案は、自宅からの無線LANルートが見通しになるかどうか…数百m南の斜面にあるヒノキがかかる可能性が出てきました。
あと2セクションの積み上げでどう変わるか…まぁ2.4GHz帯だから何とかなると踏んでいます。ダメなら木を切らせてもらうとか。
ところでダブル滑車のロープが90mでは不足で、現在15m程度継ぎ足しています。荷重でロープが回転(ねじれ)し、ロープの摩擦が半端でなくなるため、常に平行にするなどの管理が必要です。

Re: Mountain Remote Shackぼちぼちと - とむ

2016/05/01 (Sun) 22:26:23
*.thn.ne.jp

宝永山までは見えてますな。
こりゃカリブは辛いかも。
ま、やってみなきゃ分からんけど少なくともウチにはだいぶ強くなるね。
アンプ焚かなくても済むはずhi

Re: Mountain Remote Shackぼちぼちと - オーナーMail URL

2016/05/01 (Sun) 19:13:40
*.mesh.ad.jp

とむさん

ワイドレンズですが、写真の感じで見えます。
昨夕の日没後に上っていましたが、富士市の工場の煙突か鉄塔のストロボ光が見えていました。
富士の右手前が陣馬山、右端が浜石岳です。
問題は自宅のタワーが見えないとLANが飛ばないのですが、自宅南側の小山にある中電鉄塔が見えますので、何とか漏れで行けそう・・・と思ってますHi。

Re: Mountain Remote Shackぼちぼちと - とむ

2016/05/01 (Sun) 14:45:02
*.thn.ne.jp

富士山どの辺りまで見える?
越前岳との間の十里木峠の向う側の山が見える?

Re: Mountain Remote Shackぼちぼちと - オーナーMail URL

2016/04/29 (Fri) 00:10:04
*.mesh.ad.jp

山田さん

この山は山頂付近以外は殆どミカン畑でした。
面積的にお茶畑は広くないので、そこまで考えなかったと思います。ただ、当地の特徴なのか遅霜は無く温暖です。
ところで、Topicsにも貼りつけましたが、GoogleEarthで自宅と山頂の見通しや位置関係を見てみました。

Re: Mountain Remote Shackぼちぼちと - JA2IYJ/1 山田健Mail

2016/04/28 (Thu) 08:53:32
*.nttpc.ne.jp

前にも同じこと聞いたかもしれませんが、「茶畑に防霜ファンを取り付ける」、なんて話はないのですか? 最近お茶も良くないから助成金の対象にはならないかな?

Re: Mountain Remote Shackぼちぼちと - オーナーMail URL

2016/04/28 (Thu) 07:27:27
*.mesh.ad.jp

とむさん

回りがヒノキ林なので、太陽電池パネルはタワー中段に傾斜を付けて取り付ける必要があります。南側を△の頂点にしてあります。
まぁ垂直に付けても少しは取り出せるとは思いますが。
西側は空いているいるので複数を合成する手もあります。
茶原は日陰になるので難しいです。
200W程度のパネルを考えています。
今朝は4時50分に起床したのですが、雨でタワー作業は断念です。

Re: Mountain Remote Shackぼちぼちと - とむ

2016/04/28 (Thu) 01:51:43
*.thn.ne.jp

太陽電池、下に書いてあったね。
まあ何だな、どうにか嘘八百並べて100V引くのがいちばん

Re: Mountain Remote Shackぼちぼちと - オーナーMail URL

2016/04/28 (Thu) 01:32:18
*.mesh.ad.jp

とむさん

そうですPC関係・無線LAN端末・HD-CAMERA・無線機待機中の電源は太陽電池+鉛電池に依存します。
発電機が回れば鉛電池を充電しますが、商用受電が無いのは本当に荷が重いです。
写真は27日早朝のもので、5段目まで組み上げました。北側の眺望です。毎朝1段ずつ朝飯前の仕事です・・・明日は雨か?。

Re: Mountain Remote Shackぼちぼちと - とむ

2016/04/27 (Wed) 16:47:08
*.thn.ne.jp

PCは太陽電池

Re: Mountain Remote Shackぼちぼちと - オーナーMail URL

2016/04/26 (Tue) 21:26:22
*.mesh.ad.jp

山田さん

やっぱり待機電力は抑えたいですね。
PCもいわゆる通常のノートPCではなくて、タブレット系の低消費電力でWindowsが動く(リモートソフトの関係で)モノを探しています。
商用電源が来ていれば何も考えないのでしょうが、電池+発電機では省電力化が一番の勘所ですね。

Re: Mountain Remote Shackぼちぼちと - JA2IYJ/1 山田健Mail

2016/04/25 (Mon) 12:47:40
*.nttpc.ne.jp

Flexのスタンバイ状態?(電源スイッチoffですが、一部が生きている状態)で0.22A(3W)でした。 また、K3の受信状態で1.22A(16W)位でした。
Flexのロジックの多さ(クロックの速さ?)の所為でしょうかね、受信状態の30Wは、、、。

Re: Mountain Remote Shackぼちぼちと - オーナーMail URL

2016/04/25 (Mon) 00:42:49
*.mesh.ad.jp

山田さん

IC-7300の待機電流を測ると30mA弱でした。これは嬉しい値です。ちなみに受信時は1A弱になります。電源電圧は13.8Vです。PCは恐らく省電力で10W程度のを探す予定です。したがって待機中は殆どPCの電力で決まってしまいますね。
22日にタワー基礎のコンクリ枠が取れ、今日(24日)はタワーセクションを一つ乗せました。施工方法が手探りだったのと所用が多く余りはかどりませんでしたが、今後はスピードが上がると思います。
写真は積み上げた様子です。ダブル動滑車・定滑車を使ってますが、それでも力が無くなったなぁと言う印象です。

Re: Mountain Remote Shackぼちぼちと - JA2IYJ/1 山田健Mail

2016/04/24 (Sun) 15:16:07
*.nttpc.ne.jp

Flex6500は受信状態で31W(2.24A)位でした。
参考までに、、、

Re: Mountain Remote Shackぼちぼちと - オーナーMail URL

2016/04/22 (Fri) 00:22:36
*.mesh.ad.jp

山田さん

そうですね、トランシーバは生かしておいた方がPCとのやり取りがスムーズになりますね。電源を落としたらトランシーバを認識しないかもですね。
もっとも生かしておいても待機電力は極僅かだと思いますが・・・実測してみます。
発電時はAC側からの電源を並列供給か充電供給ですね。
ところで発電機のオイルが多目だったため、オイル上がり(進入経路用調査)で点火しなくなってしまいました。
工具やテスターを並べて丸1日悩みましたが、判明してホットしています。
販売店の対応は素早く、「代替を送るけど今のは予備品に使って!」と、信じられない話になっています。

Re: Mountain Remote Shackぼちぼちと - JA2IYJ/1 山田健Mail

2016/04/21 (Thu) 07:22:49
*.nttpc.ne.jp

望月さん

Xcvr位まではDCで行けるのでは? 私の処ではRigRunner 4005iというWebでも制御できる物でFlexとK3の電源供給制御をしていますが、WEBで夫々の消費量がリアルタイムでモニタ出来るので重宝しています。

Re: Mountain Remote Shackぼちぼちと - オーナーMail URL

2016/04/21 (Thu) 07:22:34
*.mesh.ad.jp

昨日(4月21日)ようやくタワー基礎にコンクリ打ちが出来ました。
中々時間が作れないので、知り合いの土木屋さんにお願いしました。
GWにはタワーの積み上げが出来そうです。

Re: Mountain Remote Shackぼちぼちと - オーナーMail URL

2016/04/19 (Tue) 19:32:22
*.mesh.ad.jp

青木さん

ご無沙汰です。海抜350mで車横付けですので作業は楽に思えますが極ローカルの事情(追々ご紹介します)がありそれなりかと思います。
野生動物も多く、ハクビシンはミカンを棄てておくと拾って綺麗に食べます。最近ではカモシカやイノシシも現われ、イノシシはタケノコを掘り出します・・・僅かですが。
交渉はしていませんが商用電源を張るとなると、多くの地権者の了解や電柱スペースの確保が必要で、しかも急斜面で車が入られず、簡単ではないことが容易に予想できます。
それで手っ取り早く電池+発電機となっています。
アンプの効率が高いので1KW出力でも1.5KVAあれば十分です。
燃料は外部タンクからも給油します。
法的な手続きはこれからです(確認申請/不用かも・固定局免許申請・燃料保管)。

Re: Mountain Remote Shackぼちぼちと - JJ1PJN/青木

2016/04/19 (Tue) 14:38:58
*.t-com.ne.jp

望月さん、商用電源の無いところから1Kwの電波を出すとは!
凡人の私には想像も出来ないことに挑戦されており、感心すると共に、大いに刺激を受けております。道路があったのがせめてもの慰めでしょうか。30年程昔、仕事で山の上の道の無い基幹送信所に自家発のオイルを揚げたり、ミニTVサテライト局の停電対策用に自動車用の重くて大きなバッテリーを持ち上げたりしたこともありますが、雷様に無線設備を壊されたり、ハチに巣をつくられたり、蛇に侵入されたりとあまり良い想い出がありません。盗難などの防犯対策も考えなければならず、これからが大変でしょうが成功をお祈りしています。

Re: Mountain Remote Shackぼちぼちと - オーナーMail URL

2016/04/19 (Tue) 07:49:43
*.mesh.ad.jp

山田さん

失礼しました「満足」でした。
電源関係の仕様はやりながら考える感じですHi。
PCや無線LAN関係の電源は常時必要ですから太陽光+バッテリーですが、無線機やアンプは発電機(AC100V)に依存します。
発電中は全てのバッテリーを充電します。太陽光発電でも全てのバッテリーを充電します。
商用が届くと本当に楽なのですが。
用意しているIP接点伝送端末が5系統の往復なので、制御と表示を適当に振り分けます。
欲を出すときりが無いのですが、icomのリモートソフト(RS-BA1)と役割を振り分けて使う予定です。
無線LANの速度はWindowsXp上でNiftyのSpeedTestで20~30MBPS程度ですが、PCとOSを変えればもっと上がると思います。これでインターネット上の動画をモニター出来ましたので先ず先ずかと・・・。

Re: Mountain Remote Shackぼちぼちと - JA2IYJ/1 山田健Mail

2016/04/18 (Mon) 10:23:22
*.nttpc.ne.jp

万足ー>満足??
興味を持って拝見していますが、中々周辺制御が大変ですね。 リモートシャックとの回線スピードはどの位になるのですか? それによって情報の通信方法も考える必要が出てくると思います。
将来は13VDCで全てが動いて、充電が不足した時に発圧が自動で動く、とかになるのかな? 5-60Vに昇圧すれば半導体リニアアンプは動くと思いますが、、、。
何か、ワクワクしますね。 

名前
件名
メッセージ
画像
メールアドレス
URL
編集/削除キー (半角英数字のみで4~8文字)
プレビューする (投稿前に、内容をプレビューして確認できます)

Copyright © 1999- FC2, inc All Rights Reserved.